Per lo zener ricordavo bene, non era previsto in fase di montaggio, infatti le piazzole sottostanti non hanno traccia di vecchie saldature, nemmeno un goccio di stagno.
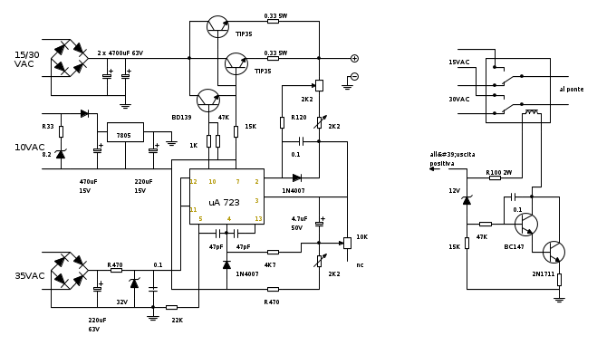
Schema Bremi BRS33.
Moderatori:
carloc,
g.schgor,
BrunoValente,
IsidoroKZ
0
voti
Trovato il condensatore, ora mi rimane da capire com'erano collegati i due potenziometri, dal pinout dell'integrato dovrei arrivarci.
Per lo zener ricordavo bene, non era previsto in fase di montaggio, infatti le piazzole sottostanti non hanno traccia di vecchie saldature, nemmeno un goccio di stagno.
Per lo zener ricordavo bene, non era previsto in fase di montaggio, infatti le piazzole sottostanti non hanno traccia di vecchie saldature, nemmeno un goccio di stagno.
0
voti
Per i potenziometri fai riferimento al circuito che ti ho indicato; non dovrebbero esserci problemi.
Una volta montato il tutto, condensatori compresi, proveremo ad effettuare una serie di misure per vedere dove e' il danno anche se, il piu' delle volte e' da ricercarsi sui finali di potenza (2N3055) e, meno frequentemente, sul regolatore.
Visto pero' che l'alimentatore e' stato piu' volte manipolato, non e' da escludere che ci sia anche qualcosa d'altro.

Una volta montato il tutto, condensatori compresi, proveremo ad effettuare una serie di misure per vedere dove e' il danno anche se, il piu' delle volte e' da ricercarsi sui finali di potenza (2N3055) e, meno frequentemente, sul regolatore.
Visto pero' che l'alimentatore e' stato piu' volte manipolato, non e' da escludere che ci sia anche qualcosa d'altro.

marco
0
voti
Ho trovato il datasheet specifico:
http://www.datasheet4u.net/download.php?id=501427
Sono un po' arrugginito, ma non sono proprio sicuro di come fossero saldati i due potenziometri, inoltre dal PCB che monta i due strumenti di misura parte un cavetto rosso che sicuramente andava a finire su uno dei due potenziometri, presumibilmente su quello della tensione, questo cavetto va a finire su un capo del voltmetro, sull'uscita dell'amperometro e di conseguenza sul positivo in uscita dell'alimentatore stesso.
Posto tre foto dettagliate del regolatore e dei 4 cavi:
Regolatore

Retro del regolatore, ho contrassegnato con una lettera del colore del cavo le quattro uscite.

PCB strumenti, il quinto cavo che non so bene dove andasse a finire è il primo fine dopo i verdi:

Come detto prima va a finire sull'uscita positiva in basso a sinistra, sull'uscita dell'amperometro, e su un capo del voltmetro.
http://www.datasheet4u.net/download.php?id=501427
Sono un po' arrugginito, ma non sono proprio sicuro di come fossero saldati i due potenziometri, inoltre dal PCB che monta i due strumenti di misura parte un cavetto rosso che sicuramente andava a finire su uno dei due potenziometri, presumibilmente su quello della tensione, questo cavetto va a finire su un capo del voltmetro, sull'uscita dell'amperometro e di conseguenza sul positivo in uscita dell'alimentatore stesso.
Posto tre foto dettagliate del regolatore e dei 4 cavi:
Regolatore

Retro del regolatore, ho contrassegnato con una lettera del colore del cavo le quattro uscite.

PCB strumenti, il quinto cavo che non so bene dove andasse a finire è il primo fine dopo i verdi:

Come detto prima va a finire sull'uscita positiva in basso a sinistra, sull'uscita dell'amperometro, e su un capo del voltmetro.
2
voti
Ora come ora, non mi preoccuperei piu' di tanto degli strumenti di misura.
E' importante scoprire perche' il tuo alimentatore non funziona e quindi necessario rimettere in ordine i due potenziometri ed il condensatore.
Il potenziometro che regola la tensione dovrebbe far capo ai pin 4 (presa centrale) e 3 (uno dei due capi).
Quello che regola la corrente dal pin 2 e collegarsi all'uscita. (seguendo i cavi di collegamento, non dovrebbe essere difficile)
Per non creare incomprensioni durante i prossimi post, sarebbe utile che tu postassi sul forum una foto fatta bene dell'intera basetta, cui fare riferimento. Non importa se devi ridimensionarla, l'importante e che si vedano i vari componenti e che non si debba ogni volta accedere ad un sito esterno.
Io, qui di seguito, metto lo schema di base (anche se non e' uguale puo' sempre servire) per lo stesso motivo.
Cosi' facendo, avremo una base su cui discutere.

E' importante scoprire perche' il tuo alimentatore non funziona e quindi necessario rimettere in ordine i due potenziometri ed il condensatore.
Il potenziometro che regola la tensione dovrebbe far capo ai pin 4 (presa centrale) e 3 (uno dei due capi).
Quello che regola la corrente dal pin 2 e collegarsi all'uscita. (seguendo i cavi di collegamento, non dovrebbe essere difficile)
Per non creare incomprensioni durante i prossimi post, sarebbe utile che tu postassi sul forum una foto fatta bene dell'intera basetta, cui fare riferimento. Non importa se devi ridimensionarla, l'importante e che si vedano i vari componenti e che non si debba ogni volta accedere ad un sito esterno.
Io, qui di seguito, metto lo schema di base (anche se non e' uguale puo' sempre servire) per lo stesso motivo.
Cosi' facendo, avremo una base su cui discutere.

marco
0
voti
Bene, ora dimmi da dove vuoi cominciare.

P.S. Ho l'impressione, guardano la foto, che i condensatori (di cui uno mancante) seguano strade diverse.
In questo caso e' necessario metterli tutti e due. A questo punto bisognerebbe misurare con il tester le varie uscite del trasformatore.

P.S. Ho l'impressione, guardano la foto, che i condensatori (di cui uno mancante) seguano strade diverse.
In questo caso e' necessario metterli tutti e due. A questo punto bisognerebbe misurare con il tester le varie uscite del trasformatore.
Ultima modifica di
marco438 il 14 ott 2011, 16:41, modificato 1 volta in totale.
marco
0
voti
Dai potenziometri, sono fermo li 
Il condensatore per ora è uno solo, l'altro devo andare a chiedere in un negozietto di riparazioni gestito da un signore anziano.
Ma dovrebbe bastare per fare qualche prova di accensione, i due condensatori sono in parallelo.

Il condensatore per ora è uno solo, l'altro devo andare a chiedere in un negozietto di riparazioni gestito da un signore anziano.
Ma dovrebbe bastare per fare qualche prova di accensione, i due condensatori sono in parallelo.
Ultima modifica di
sandroz84 il 14 ott 2011, 16:46, modificato 1 volta in totale.
0
voti
Prima controlla quanto ti ho detto prima.
Poi, i collegamenti dei due potenziometri dovrebbero essere quei quattro fili che escono al disotto dell'integrato.
Guardando lo stampato, guarda dove vanno a collegarsi. Se poi guardi lo schema (che in questo punto dovrebbe essere uguale all'originale) potrai capire quali collegare all'uno o all'altro dei potenziometri.

Poi, i collegamenti dei due potenziometri dovrebbero essere quei quattro fili che escono al disotto dell'integrato.
Guardando lo stampato, guarda dove vanno a collegarsi. Se poi guardi lo schema (che in questo punto dovrebbe essere uguale all'originale) potrai capire quali collegare all'uno o all'altro dei potenziometri.

marco
Chi c’è in linea
Visitano il forum: Google Adsense [Bot] e 146 ospiti

Elettrotecnica e non solo (admin)
Un gatto tra gli elettroni (IsidoroKZ)
Esperienza e simulazioni (g.schgor)
Moleskine di un idraulico (RenzoDF)
Il Blog di ElectroYou (webmaster)
Idee microcontrollate (TardoFreak)
PICcoli grandi PICMicro (Paolino)
Il blog elettrico di carloc (carloc)
DirtEYblooog (dirtydeeds)
Di tutto... un po' (jordan20)
AK47 (lillo)
Esperienze elettroniche (marco438)
Telecomunicazioni musicali (clavicordo)
Automazione ed Elettronica (gustavo)
Direttive per la sicurezza (ErnestoCappelletti)
EYnfo dall'Alaska (mir)
Apriamo il quadro! (attilio)
H7-25 (asdf)
Passione Elettrica (massimob)
Elettroni a spasso (guidob)
Bloguerra (guerra)




