È vero quello che ti è stato detto ma è pur vero che nonostante ciò eravamo in diversi che trovavamo soluzioni che per noi sembravano alternative e ottimali. Una cosa e certa oggi con internet leggendo in questo forum ti accorgi che molte nostre modifiche erano alquando azzardate. Ben venga l'esperienza dei guru dell'elettronica soprattutto avendo pazienza che chi è dall'altra parte non ha competenze in materia e forse credeva di essere in gamba, solo cosi evitiamo ti mandarci a vaffan' guru.venexian ha scritto: un collega elettronico mi raccontava che la scelta di componenti 'strani' e utilizzati in modo non convenzionale era uno standard per NE. Lo scopo era quello di presentare circuiti che obbligassero il lettore a acquistare da loro i kit completi. A quei tempi non c'era internet...
Relay Carica batterie LX 327 (NE)
Moderatori:
carloc,
g.schgor,
BrunoValente,
IsidoroKZ
2
voti
-

elektronik
7.800 4 6 7 - Master

- Messaggi: 3836
- Iscritto il: 12 mag 2015, 22:26
3
voti
Intervengo per dare risposta alle domande di
venexian, senza entrare nel merito di disquisizioni squisitamente tecniche, che ovviamente trovo molto interessanti come semplice appassionato ma che, come tale, non sarei in grado di commentare in modo attendibile.
Procedo dunque per ordine cronologico:
ringrazio venexian per l'incoraggiamento.
Anche se conosco, e non sottovaluto, l'elevato standard di competenze presenti su questo Forum, trovo perfettamente compatibile col caso in esame la definizione "un po’ rappezzata". Ritengo che se non si voglia rifare tutto il progetto, il rappezzo sia (nella fattispecie) il modo giusto di procedere. Non credo sia il caso di porsi il problema dell'estetica circuitale per una modifica che ha pochissimi margini di manovra.
Per quanto concerne le auto oscillazioni devo ribadire di non averle mai notate, ne di aver mai sentito ronzii sospetti da solenoide al limite dell'eccitazione o ticchettii fuori contesto del relay.
In merito allo spegnimento totale del circuito, condivido pienamente la valutazione positiva espressa. Ho costruito diversi carica batterie di NE ma soltanto questo ha lo spegnimento anche in alternata. Personalmente lo considero un pregio anche se monta un relay elettromeccanico; scelta dovuta forse al fatto che, allora, il relay statici non erano ancora disponibili...
Non ho ancora acquistato niente per un paio di motivi:
1) perché dopo gli stop & go che ci sono stati e dopo aver smontato completamente e arbitrariamente il dispositivo, ho ritenuto saggio attendere qualche sviluppo tecnico un po' più "stabile"
2) perché il mio conoscente che dovrebbe portarmi (se la trova) la coppia ancora esistente di questo carica batteria, ha detto che ha un SSR da regalarmi che a suo dire dovrebbe andarmi bene e che è il seguente, PCB compresa:
https://www.aliexpress.com/item/380V-8A ... 2e0euh52GX
Ora, benché sul corpo del relay risulti dichiarato un input che va da 3 a 32V, nelle specifiche dichiarate dal venditore del modulo completo di PCB, risulta che la tensione di alimentazione sia compresa da 5 a 12V. Non so se sia un errore ma non sono sicuro che possa funzionare senza bruciarsi immediatamente. Oltretutto, questo conoscente abita a più di un centinaio di km. dalla mia abitazione e non è prevedibile quando potrà consegnarmi l’insieme.
Gli altri componenti (HSD o OPTO) non li ho ancora acquistati anche se sto pensando di acquistarli ugualmente. In compenso ho a disposizione due SSR-25 DA. Si tratta si un SSR un po' più grande ma potrei anche utilizzarlo per commutare l'alternata.
Per quanto riguarda la tensione di alimentazione devo confermare che la situazione reale corrisponde a quella precedentemente indicata, il mio caricabatteria arrivava a 22V DC.
Questo potrebbe essere un problema anche per gli HSD e gli OPTO che sono stati indicati?
Per l'integrato non c’è problema, non si è mai guastato e so che la sua tensione di lavoro arriva fino a 30V.
Inoltre, sono al corrente anch'io di quella nota su NE, ma oltre a quel motivo c'era anche la spinta derivante dai vari rappresentanti di alcune aziende produttrici di "tecnologia", finalizzata all'incentivazione e allo sviluppo di progetti che utilizzassero determinati componenti di nuova concezione.
Procedo dunque per ordine cronologico:
ringrazio venexian per l'incoraggiamento.
Anche se conosco, e non sottovaluto, l'elevato standard di competenze presenti su questo Forum, trovo perfettamente compatibile col caso in esame la definizione "un po’ rappezzata". Ritengo che se non si voglia rifare tutto il progetto, il rappezzo sia (nella fattispecie) il modo giusto di procedere. Non credo sia il caso di porsi il problema dell'estetica circuitale per una modifica che ha pochissimi margini di manovra.
Per quanto concerne le auto oscillazioni devo ribadire di non averle mai notate, ne di aver mai sentito ronzii sospetti da solenoide al limite dell'eccitazione o ticchettii fuori contesto del relay.
In merito allo spegnimento totale del circuito, condivido pienamente la valutazione positiva espressa. Ho costruito diversi carica batterie di NE ma soltanto questo ha lo spegnimento anche in alternata. Personalmente lo considero un pregio anche se monta un relay elettromeccanico; scelta dovuta forse al fatto che, allora, il relay statici non erano ancora disponibili...
Non ho ancora acquistato niente per un paio di motivi:
1) perché dopo gli stop & go che ci sono stati e dopo aver smontato completamente e arbitrariamente il dispositivo, ho ritenuto saggio attendere qualche sviluppo tecnico un po' più "stabile"
2) perché il mio conoscente che dovrebbe portarmi (se la trova) la coppia ancora esistente di questo carica batteria, ha detto che ha un SSR da regalarmi che a suo dire dovrebbe andarmi bene e che è il seguente, PCB compresa:
https://www.aliexpress.com/item/380V-8A ... 2e0euh52GX
Ora, benché sul corpo del relay risulti dichiarato un input che va da 3 a 32V, nelle specifiche dichiarate dal venditore del modulo completo di PCB, risulta che la tensione di alimentazione sia compresa da 5 a 12V. Non so se sia un errore ma non sono sicuro che possa funzionare senza bruciarsi immediatamente. Oltretutto, questo conoscente abita a più di un centinaio di km. dalla mia abitazione e non è prevedibile quando potrà consegnarmi l’insieme.
Gli altri componenti (HSD o OPTO) non li ho ancora acquistati anche se sto pensando di acquistarli ugualmente. In compenso ho a disposizione due SSR-25 DA. Si tratta si un SSR un po' più grande ma potrei anche utilizzarlo per commutare l'alternata.
Per quanto riguarda la tensione di alimentazione devo confermare che la situazione reale corrisponde a quella precedentemente indicata, il mio caricabatteria arrivava a 22V DC.
Questo potrebbe essere un problema anche per gli HSD e gli OPTO che sono stati indicati?
Per l'integrato non c’è problema, non si è mai guastato e so che la sua tensione di lavoro arriva fino a 30V.
Inoltre, sono al corrente anch'io di quella nota su NE, ma oltre a quel motivo c'era anche la spinta derivante dai vari rappresentanti di alcune aziende produttrici di "tecnologia", finalizzata all'incentivazione e allo sviluppo di progetti che utilizzassero determinati componenti di nuova concezione.
-

gianniniivo
9.070 7 11 13 - No Rank
- Messaggi: 2875
- Iscritto il: 5 feb 2019, 23:50
1
voti
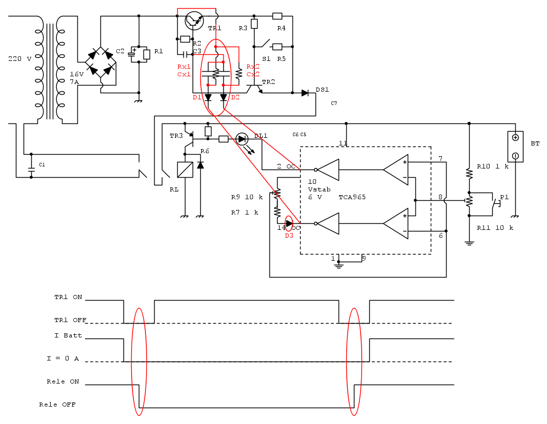
Circuito "apodittico"
3 diodi D1, D2, D3(1N4148 - 1N4001(7))
2 resistenze Rx1, Rx2 = 2200 ohm
2 condensatori Cx1, Cx2 = 100 uF (valore (molto) approx)
Dal diagramma temporale
Il transistor viene spento durante la commutazione del rele - durante la commutazione:
- la corrente nel contatto della "continua" e' 0 (zero)
- la corrente nel contatto dell'"alternata" e' quella "a vuoto" del trasformatore
3 diodi D1, D2, D3(1N4148 - 1N4001(7))
2 resistenze Rx1, Rx2 = 2200 ohm
2 condensatori Cx1, Cx2 = 100 uF (valore (molto) approx)
Dal diagramma temporale
Il transistor viene spento durante la commutazione del rele - durante la commutazione:
- la corrente nel contatto della "continua" e' 0 (zero)
- la corrente nel contatto dell'"alternata" e' quella "a vuoto" del trasformatore
1
voti
Questa è la mia idea su come sarei intervenuto, non ho la pretesa che sia funzionante, dovrei provarla
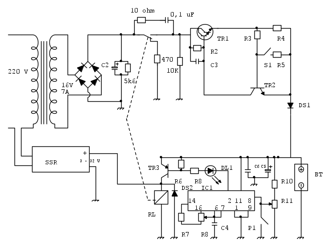
In pratica userei sull'ingresso del trasformatore un SSR comandato da una sezione del relay, l'altra sezione la uso per aprire l'alimentazione al transistor regolatore, subito prima del collettore, qui ho messo una resistenza da 10K tra C e massa per non lasciare libera la Base, inoltre il comune del relay quando va a riposo scarica C2 con una resistenza di basso valore.
Per
gianniniivo il controllo dell'SSR da 3 a 32 V non ha problemi con qualsiasi tensione tu lo alimenti dentro questa finestra e secondo me potresti usare benissimo anche quello che hai da 8 A.
Alex
In pratica userei sull'ingresso del trasformatore un SSR comandato da una sezione del relay, l'altra sezione la uso per aprire l'alimentazione al transistor regolatore, subito prima del collettore, qui ho messo una resistenza da 10K tra C e massa per non lasciare libera la Base, inoltre il comune del relay quando va a riposo scarica C2 con una resistenza di basso valore.
Per
Alex
Alex
https://www.facebook.com/Elettronicaeelettrotecnica
<< vedi di pigliare arditamente in mano, il dizionario che ti suona in bocca,
se non altro è schietto e paesano.
(Giuseppe Giusti) <<
https://www.facebook.com/Elettronicaeelettrotecnica
<< vedi di pigliare arditamente in mano, il dizionario che ti suona in bocca,
se non altro è schietto e paesano.
(Giuseppe Giusti) <<
4
voti
venexian ha scritto:...Flottante significa, nel caso specifico, 'alta impedenza' e nulla ha a che vedere con la tensione assunta dal nodo.
Certamente 'flottante' significa 'alta impedenza' ma l'alta impedenza di per se non costituisce un problema, invece, proprio a causa dell'alta impedenza, la tensione del nodo potrebbe assumere valori casuali e avvicinarsi pericolosamente al valore di soglia: questo potrebbe essere un problema... del resto anche tu ti preoccupi di questo quando scrivi:
venexian ha scritto:La corrente di fuga dell'elettrolitico è più che sufficiente per tenere la base sotto la soglia.
... è che non essendo io un professionista come te, non immaginavo fosse un modo di procedere professionale quello di sfruttare questa particolare peculiarità dei condensatori elettrolitici per raggiungere lo scopo... In cantina ho uno scatolone pieno di ottimi elettrolitici d'epoca con il dielettrico ben stagionato: potrebbero andare benissimo per questi scopi, se pensi possano tornarti utili potrei rifilartene qualcuno a buon prezzo
-

BrunoValente
39,6k 7 11 13 - G.Master EY

- Messaggi: 7796
- Iscritto il: 8 mag 2007, 14:48
1
voti
C'è chi si diverte a fare il giullare con le faccine, chi invece utilizza il proprio tempo per cercare di risolvere il problema all'OP. Del resto, la libertà è anche questo.
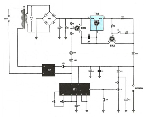
Questa mi sembra una possibile soluzione.
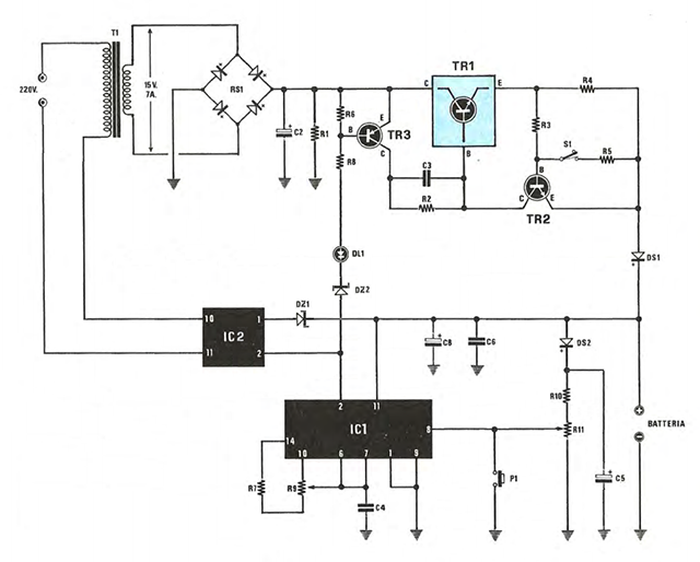
La soluzione prevede l'interruzione dell'alimentazione in alternata con IC2 (il relè a stato solido) e l'interruzione della continua con TR3 (il transistor che prima era utilizzato per comandare il relè).
La novità introdotta è il condensatore C5 che insieme a DS2 ritarda il decadimento della tensione misurata, più lentamente di quella di alimentazione. Questo risultato si ottiene spostando C5 (100 uF) all'ingresso e sostituendo il condensatore sull'alimentazione con uno sostanzialmente più piccolo (10 uF).
L'altra sicurezza è data dall'aggiunta dello zener DZ1 in serie a IC2.
La maggior parte dei componenti è un riutilizzo di quelli già presenti nel circuito, molti dei quali con la stessa posizione reciproca (DL1, R6, R8, TR3).
Le modifiche sono semplici e valgono la prova, necessaria perché il circuito, da un punto di vista funzionale, al momento dello spegnimento funziona in modo sostanzialmente diverso da prima.
Modifiche:
- Spostato DS2
- Spostato C5
- Aggiunto C8 10 uF, 35 V
- Spostato TR3
- Spostata R6
- Eliminato C7
- Spostato R8
- Spostato DL1
- Eliminato C1
- Aggiunto DZ1 5V1
- Aggiunto DZ2 18V
- Aggiunto IC2 Relè statico
Questa mi sembra una possibile soluzione.
La soluzione prevede l'interruzione dell'alimentazione in alternata con IC2 (il relè a stato solido) e l'interruzione della continua con TR3 (il transistor che prima era utilizzato per comandare il relè).
La novità introdotta è il condensatore C5 che insieme a DS2 ritarda il decadimento della tensione misurata, più lentamente di quella di alimentazione. Questo risultato si ottiene spostando C5 (100 uF) all'ingresso e sostituendo il condensatore sull'alimentazione con uno sostanzialmente più piccolo (10 uF).
L'altra sicurezza è data dall'aggiunta dello zener DZ1 in serie a IC2.
La maggior parte dei componenti è un riutilizzo di quelli già presenti nel circuito, molti dei quali con la stessa posizione reciproca (DL1, R6, R8, TR3).
Le modifiche sono semplici e valgono la prova, necessaria perché il circuito, da un punto di vista funzionale, al momento dello spegnimento funziona in modo sostanzialmente diverso da prima.
Modifiche:
- Spostato DS2
- Spostato C5
- Aggiunto C8 10 uF, 35 V
- Spostato TR3
- Spostata R6
- Eliminato C7
- Spostato R8
- Spostato DL1
- Eliminato C1
- Aggiunto DZ1 5V1
- Aggiunto DZ2 18V
- Aggiunto IC2 Relè statico
2
voti
Non mi pare sia garantita la stabilità in tutte le condizioni: vi sarà sempre una posizione limite di R9 (poca isteresi) oltre la quale a vuoto pendolerà (con stabilità non garantita intendo dire che si accenderà e si spegnerà in continuazione) o mi sfugge qualcosa?
-

BrunoValente
39,6k 7 11 13 - G.Master EY

- Messaggi: 7796
- Iscritto il: 8 mag 2007, 14:48
6
voti
Buon giorno a tutti, sono tornato.
Mi sono assentato per un intervento chirurgico abbastanza importante. Il ricovero è avvenuto in anticipo rispetto la data concordata, senza possibilità di rinvio. In pratica mi hanno tolto un carcinoma, ovviamente maligno, ma per il momento posso dire che la battaglia non l’ha vita lui, poi si vedrà…
Ma torniamo all’oggetto della discussione, cogliendo altresì l’occasione per dire che sono contento di vedere che alla soluzione del problema ci hanno lavorato in molti, e ringrazio tutti per l’impegno profuso.
Osservo però che da un certo punto in poi non c’è più stata attività e non ne comprendo bene il motivo. Forse perché era atteso il risultato di qualche mio test? E’ possibile, ma ospedale a parte, devo confessare che le proposte di modifica non sono poche e non avrei comunque saputo quale utilizzare. Purtroppo non sono in grado di stabilire dalla mera consultazione schematica quale modifica potrebbe funzionare e quale no. Oltretutto sono modifiche sostanzialmente differenti tra loro, nel senso che non c’è stata una convergenza condivisa su una traccia univoca (magari con differenze su un tipo di componente o su qualche valore) e mi sembra che nella proposta più recente, la soluzione prospettata sia anche controversa.
A questo punto, però, devo segnalare una novità: il ricovero in ospedale, deve aver mosso a “compassione” il mio conoscente che deteneva l’altro esemplare di carica batteria. Recandosi in ospedale per vedere come stavo, il “ragazzo” ha colto l’occasione per portarmi il caricabatteria, anche se, ovviamente, vecchiotto quanto il mio, che però non è stato completamente smontato e funziona ancora e il relay è soltanto annerito!
Forse adesso sarà anche possibile fare qualche misurazione che potrebbe risultare utile.
Ricordo che questa richiesta è stata fatta più di una volta, compreso
brabus che non è più intervenuto, senza che fosse stato possibile esaudire la richiesta.
A proposito, stavo dimenticando di dire che ieri sera ho ordinato un SSR per commutare la CONTINUA, essendo in possesso soltanto del relay per la commutazione della ALTERNATA. Questo acquisto potrebbe non essere ritenuto utile ma, dal momento che ne sono sprovvisto, ho preferito acquistarlo a prescindere; costa poco ed è il modello allegato al testo. Purtroppo la consegna impiegherà minimo un mese…
Ok, rilancio la “palla” in campo e rimango in attesa di eventuali novità. Non posso muovermi molto a causa della ragguardevole lesione chirurgica in via di guarigione ma cercherò di accogliere ogni richiesta di verifica.
Grazie ancora e rinnovo la buona giornata.
Mi sono assentato per un intervento chirurgico abbastanza importante. Il ricovero è avvenuto in anticipo rispetto la data concordata, senza possibilità di rinvio. In pratica mi hanno tolto un carcinoma, ovviamente maligno, ma per il momento posso dire che la battaglia non l’ha vita lui, poi si vedrà…
Ma torniamo all’oggetto della discussione, cogliendo altresì l’occasione per dire che sono contento di vedere che alla soluzione del problema ci hanno lavorato in molti, e ringrazio tutti per l’impegno profuso.
Osservo però che da un certo punto in poi non c’è più stata attività e non ne comprendo bene il motivo. Forse perché era atteso il risultato di qualche mio test? E’ possibile, ma ospedale a parte, devo confessare che le proposte di modifica non sono poche e non avrei comunque saputo quale utilizzare. Purtroppo non sono in grado di stabilire dalla mera consultazione schematica quale modifica potrebbe funzionare e quale no. Oltretutto sono modifiche sostanzialmente differenti tra loro, nel senso che non c’è stata una convergenza condivisa su una traccia univoca (magari con differenze su un tipo di componente o su qualche valore) e mi sembra che nella proposta più recente, la soluzione prospettata sia anche controversa.
A questo punto, però, devo segnalare una novità: il ricovero in ospedale, deve aver mosso a “compassione” il mio conoscente che deteneva l’altro esemplare di carica batteria. Recandosi in ospedale per vedere come stavo, il “ragazzo” ha colto l’occasione per portarmi il caricabatteria, anche se, ovviamente, vecchiotto quanto il mio, che però non è stato completamente smontato e funziona ancora e il relay è soltanto annerito!
Forse adesso sarà anche possibile fare qualche misurazione che potrebbe risultare utile.
Ricordo che questa richiesta è stata fatta più di una volta, compreso
A proposito, stavo dimenticando di dire che ieri sera ho ordinato un SSR per commutare la CONTINUA, essendo in possesso soltanto del relay per la commutazione della ALTERNATA. Questo acquisto potrebbe non essere ritenuto utile ma, dal momento che ne sono sprovvisto, ho preferito acquistarlo a prescindere; costa poco ed è il modello allegato al testo. Purtroppo la consegna impiegherà minimo un mese…
Ok, rilancio la “palla” in campo e rimango in attesa di eventuali novità. Non posso muovermi molto a causa della ragguardevole lesione chirurgica in via di guarigione ma cercherò di accogliere ogni richiesta di verifica.
Grazie ancora e rinnovo la buona giornata.
-

gianniniivo
9.070 7 11 13 - No Rank
- Messaggi: 2875
- Iscritto il: 5 feb 2019, 23:50
1
voti
gianniniivo ha scritto:Buon giorno a tutti, sono tornato.
Mi sono assentato per un intervento chirurgico abbastanza importante. Il ricovero è avvenuto in anticipo rispetto la data concordata, senza possibilità di rinvio. In pratica mi hanno tolto un carcinoma, ovviamente maligno, ma per il momento posso dire che la battaglia non l’ha vita lui, poi si vedrà…
.
gianninlivo ti faccio i miei migliori auguri
6
voti
Grazie
donciccio, mi sono quasi abituato. Non ho mai avuto problemi di salute e adesso in sei mesi ho subito tre interventi chirurgici, di cui due per la rimozione di due carcinoma maligni, asintomatici, che non sapevo di avere, scoperti per caso a seguito di una TAC.
Tutto sommato e, a parte i disagi conseguenti, non posso neppure lamentarmi più di tanto perché se non fossero stati diagnosticati in tempo sarebbe stato anche peggio.
Grazie ancora, un saluto.
Tutto sommato e, a parte i disagi conseguenti, non posso neppure lamentarmi più di tanto perché se non fossero stati diagnosticati in tempo sarebbe stato anche peggio.
Grazie ancora, un saluto.
-

gianniniivo
9.070 7 11 13 - No Rank
- Messaggi: 2875
- Iscritto il: 5 feb 2019, 23:50
Chi c’è in linea
Visitano il forum: Nessuno e 50 ospiti

Elettrotecnica e non solo (admin)
Un gatto tra gli elettroni (IsidoroKZ)
Esperienza e simulazioni (g.schgor)
Moleskine di un idraulico (RenzoDF)
Il Blog di ElectroYou (webmaster)
Idee microcontrollate (TardoFreak)
PICcoli grandi PICMicro (Paolino)
Il blog elettrico di carloc (carloc)
DirtEYblooog (dirtydeeds)
Di tutto... un po' (jordan20)
AK47 (lillo)
Esperienze elettroniche (marco438)
Telecomunicazioni musicali (clavicordo)
Automazione ed Elettronica (gustavo)
Direttive per la sicurezza (ErnestoCappelletti)
EYnfo dall'Alaska (mir)
Apriamo il quadro! (attilio)
H7-25 (asdf)
Passione Elettrica (massimob)
Elettroni a spasso (guidob)
Bloguerra (guerra)





