Queste funzioni ti servono comunque anche se di orologi ne fai sei.
Altrimenti come lo metti all'ora?
OROLOGIO DIGITALE SENZA PIC
Moderatori:
carloc,
g.schgor,
BrunoValente,
IsidoroKZ
0
voti
anzi quasi quasi li farei entrambi con le stesse funzioni...ho i riletto i post...in pratica ci vogliono 2 4011 e 5 6 pulsanti...però ad esempio mentre imposto l'orario con la frequenza di 4 Hz e mettiamo caso fermando l'avanzamento veloce mi trovo 3/4 minuti piu avanti...come potrei fare a tornare indietro?dovrei rifare tutto il giro...no?
-

carlomusumeci
353 5 7 - Sostenitore

- Messaggi: 526
- Iscritto il: 8 apr 2011, 0:35
0
voti
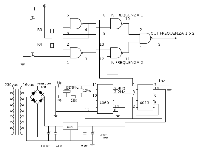
verra uno schema così...ma il pin 7 del 4011 va al negativo e il 14 vanno al positivo giusto? o li devo lasciare scollegati? e poi il condensatorino da 100nf? e le resistenze?
-

carlomusumeci
353 5 7 - Sostenitore

- Messaggi: 526
- Iscritto il: 8 apr 2011, 0:35
0
voti
Ti ho detto che servono sei pulsanti perche' quattro servono per quello che gia ti ho detto, uno per l'avanzamento veloce ed uno per il reset.
Quindi per impostare l'ora faremo:
1. stop dei contatori
2. reset (se serve per accelerare la messa a a punto - l'ora corrente potrebbe essere 11.30 e l'orologio essere alle 11.00)
3. avanzamento veloce
4.start
Comunque ci devo ancora pensare, forse e meglio sostituire i pulsanti con interruttori a due vie. (ne basterebbero tre. Sentiamo anche cosa ne pensa Rusty.
Comunque il procedimento non cambia.

Quindi per impostare l'ora faremo:
1. stop dei contatori
2. reset (se serve per accelerare la messa a a punto - l'ora corrente potrebbe essere 11.30 e l'orologio essere alle 11.00)
3. avanzamento veloce
4.start
Comunque ci devo ancora pensare, forse e meglio sostituire i pulsanti con interruttori a due vie. (ne basterebbero tre. Sentiamo anche cosa ne pensa Rusty.
Comunque il procedimento non cambia.

0
voti
Il condensatore e' da 0.1uF e le resistenze da 1K.
Comprane una decina di condensatori; ti ho gia detto di metterli sull'alimentazione di tutti gli integrati dei contatori?
Naturalmente i 4011 dovranno essere adeguatamente alimentati tramite i pin 7 e 14.
Comprane una decina di condensatori; ti ho gia detto di metterli sull'alimentazione di tutti gli integrati dei contatori?
Naturalmente i 4011 dovranno essere adeguatamente alimentati tramite i pin 7 e 14.
0
voti
nono mi verrebbe meglio utilizzare i pulsanti N.Aperti..Anche perche vorrei utilizzare quelli da stampato...quelli micro...in modo che li andro a premere solo con degli stuzzicadenti...in pratica vorrei mettere i micropulsanti accanto ai display...e perforare in corrispondenza di ogni pulsanti la superficie del contenitore..in questo caso la superficie accanto ai display... 
-

carlomusumeci
353 5 7 - Sostenitore

- Messaggi: 526
- Iscritto il: 8 apr 2011, 0:35
0
voti
spazio una volta che che sono micro..non credo che mi creino problemi...denaro nemmeno perche già li tengo 
-

carlomusumeci
353 5 7 - Sostenitore

- Messaggi: 526
- Iscritto il: 8 apr 2011, 0:35
0
voti
-

carlomusumeci
353 5 7 - Sostenitore

- Messaggi: 526
- Iscritto il: 8 apr 2011, 0:35
Chi c’è in linea
Visitano il forum: Nessuno e 65 ospiti

Elettrotecnica e non solo (admin)
Un gatto tra gli elettroni (IsidoroKZ)
Esperienza e simulazioni (g.schgor)
Moleskine di un idraulico (RenzoDF)
Il Blog di ElectroYou (webmaster)
Idee microcontrollate (TardoFreak)
PICcoli grandi PICMicro (Paolino)
Il blog elettrico di carloc (carloc)
DirtEYblooog (dirtydeeds)
Di tutto... un po' (jordan20)
AK47 (lillo)
Esperienze elettroniche (marco438)
Telecomunicazioni musicali (clavicordo)
Automazione ed Elettronica (gustavo)
Direttive per la sicurezza (ErnestoCappelletti)
EYnfo dall'Alaska (mir)
Apriamo il quadro! (attilio)
H7-25 (asdf)
Passione Elettrica (massimob)
Elettroni a spasso (guidob)
Bloguerra (guerra)


