https://easyeda.com/tamasbartha/xh-m601 ... ing-module
Relay Carica batterie LX 327 (NE)
Moderatori:
carloc,
g.schgor,
BrunoValente,
IsidoroKZ
0
voti
https://easyeda.com/tamasbartha/xh-m601 ... ing-module
-

gianniniivo
9.045 7 11 13 - No Rank
- Messaggi: 2875
- Iscritto il: 5 feb 2019, 23:50
1
voti
Alex
https://www.facebook.com/Elettronicaeelettrotecnica
<< vedi di pigliare arditamente in mano, il dizionario che ti suona in bocca,
se non altro è schietto e paesano.
(Giuseppe Giusti) <<
https://www.facebook.com/Elettronicaeelettrotecnica
<< vedi di pigliare arditamente in mano, il dizionario che ti suona in bocca,
se non altro è schietto e paesano.
(Giuseppe Giusti) <<
0
voti
Ciao
setteali, a me funziona, l'ho provato con 3 differenti Browser. Lo ripubblico:
https://easyeda.com/tamasbartha/xh-m601 ... ing-module
Fammi sapere, sembra interessante in quanto differente da quello in discussione. Da quel che posso capire sembrerebbe funzionare secondo il principio del trigger di Schmitt, a comparatore di soglia con isteresi e non a finestra ma potrei sbagliare, in tal caso chiedo scusa.
https://easyeda.com/tamasbartha/xh-m601 ... ing-module
Fammi sapere, sembra interessante in quanto differente da quello in discussione. Da quel che posso capire sembrerebbe funzionare secondo il principio del trigger di Schmitt, a comparatore di soglia con isteresi e non a finestra ma potrei sbagliare, in tal caso chiedo scusa.
-

gianniniivo
9.045 7 11 13 - No Rank
- Messaggi: 2875
- Iscritto il: 5 feb 2019, 23:50
1
voti
Bene, si è aperto.
Non saprei su che principio funzioni, mi pare che i due trimmer servano ad impostare una soglia minima ed una massima.
Aspettiamo di leggere responsi più autorevoli.
Mi pare che @BrunoValente, qualche post indietro, avesse suggerito un sistema più funzionale, ma non sono sicurissimo.
Se hai voglia di sperimentare qqualcosa di nuovo ci sta che venga fuori qualcosa.
Alex
Non saprei su che principio funzioni, mi pare che i due trimmer servano ad impostare una soglia minima ed una massima.
Aspettiamo di leggere responsi più autorevoli.
Mi pare che @BrunoValente, qualche post indietro, avesse suggerito un sistema più funzionale, ma non sono sicurissimo.
Se hai voglia di sperimentare qqualcosa di nuovo ci sta che venga fuori qualcosa.
Alex
Alex
https://www.facebook.com/Elettronicaeelettrotecnica
<< vedi di pigliare arditamente in mano, il dizionario che ti suona in bocca,
se non altro è schietto e paesano.
(Giuseppe Giusti) <<
https://www.facebook.com/Elettronicaeelettrotecnica
<< vedi di pigliare arditamente in mano, il dizionario che ti suona in bocca,
se non altro è schietto e paesano.
(Giuseppe Giusti) <<
0
voti
Si beh, io sono disposto a sperimentare tutte le soluzioni, il mio problema è che difficilmente potrei progettarle personalmente.
Tuttavia, visto che oramai ho acquistato tutti i componenti e qualche soluzione c’è già, tanto vale provare i circuiti sviluppati fino ad ora.
BrunoValente non era convinto che fosse un buona soluzione quella di clonare il TCA965 e si è espresso per una soluzione differente ma non l'ha mai pubblicata in termini pratici. Ha detto che i collegamenti di un novo sistema di controllo alla PCB originale avrebbe comportato meno collegamenti rispetto al clone. In effetti è vero ma non saprei come intendesse gestire, in concreto, il sistema delle soglie.
Se in futuro arriveranno altre soluzioni saranno ben accette.
Tuttavia, visto che oramai ho acquistato tutti i componenti e qualche soluzione c’è già, tanto vale provare i circuiti sviluppati fino ad ora.
Se in futuro arriveranno altre soluzioni saranno ben accette.
-

gianniniivo
9.045 7 11 13 - No Rank
- Messaggi: 2875
- Iscritto il: 5 feb 2019, 23:50
1
voti
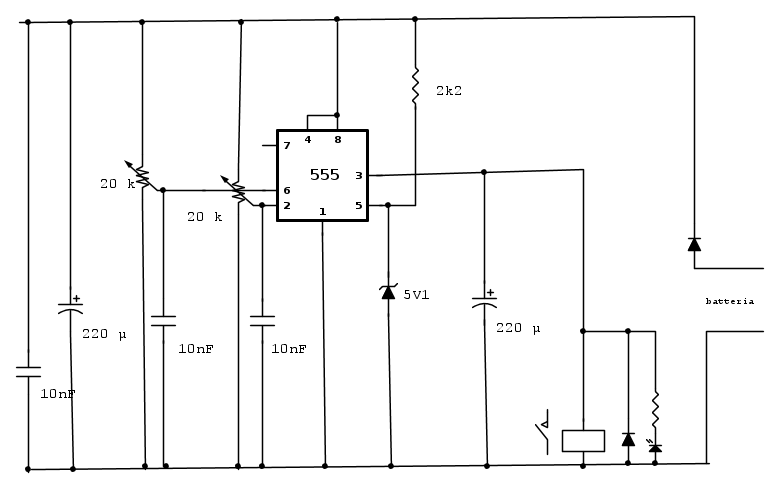
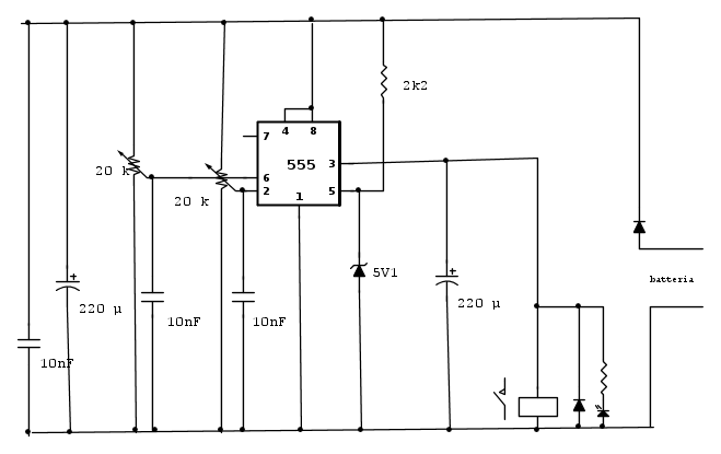
Non riuscivo a vederlo come era disegnato, sono abituato a vederlo così il 555, mi sembra più chiaro e leggibile, non so dirti se funziona o meno, ma direi che abbia buone possibilità, metto lo schema i fcd
Alex
Alex
Alex
https://www.facebook.com/Elettronicaeelettrotecnica
<< vedi di pigliare arditamente in mano, il dizionario che ti suona in bocca,
se non altro è schietto e paesano.
(Giuseppe Giusti) <<
https://www.facebook.com/Elettronicaeelettrotecnica
<< vedi di pigliare arditamente in mano, il dizionario che ti suona in bocca,
se non altro è schietto e paesano.
(Giuseppe Giusti) <<
0
voti
Ultima modifica di
gianniniivo il 2 lug 2019, 20:56, modificato 1 volta in totale.
-

gianniniivo
9.045 7 11 13 - No Rank
- Messaggi: 2875
- Iscritto il: 5 feb 2019, 23:50
1
voti
gianniniivo ha scritto:.......anche se l'hai fatto un po di fretta...
E come volevasi dimostrare, " la fretta fa i micini ciechi "
Alex
Alex
https://www.facebook.com/Elettronicaeelettrotecnica
<< vedi di pigliare arditamente in mano, il dizionario che ti suona in bocca,
se non altro è schietto e paesano.
(Giuseppe Giusti) <<
https://www.facebook.com/Elettronicaeelettrotecnica
<< vedi di pigliare arditamente in mano, il dizionario che ti suona in bocca,
se non altro è schietto e paesano.
(Giuseppe Giusti) <<
Chi c’è in linea
Visitano il forum: Nessuno e 425 ospiti

Elettrotecnica e non solo (admin)
Un gatto tra gli elettroni (IsidoroKZ)
Esperienza e simulazioni (g.schgor)
Moleskine di un idraulico (RenzoDF)
Il Blog di ElectroYou (webmaster)
Idee microcontrollate (TardoFreak)
PICcoli grandi PICMicro (Paolino)
Il blog elettrico di carloc (carloc)
DirtEYblooog (dirtydeeds)
Di tutto... un po' (jordan20)
AK47 (lillo)
Esperienze elettroniche (marco438)
Telecomunicazioni musicali (clavicordo)
Automazione ed Elettronica (gustavo)
Direttive per la sicurezza (ErnestoCappelletti)
EYnfo dall'Alaska (mir)
Apriamo il quadro! (attilio)
H7-25 (asdf)
Passione Elettrica (massimob)
Elettroni a spasso (guidob)
Bloguerra (guerra)

