Relay Carica batterie LX 327 (NE)
Moderatori:
carloc,
g.schgor,
BrunoValente,
IsidoroKZ
0
voti
Ho acquistato anche gli SSR da circuito stampato, sono molto più piccoli, e, riprogettando la PCB con un occhio alla disposizione dei componenti e alle dimensioni si potrà risparmiare spazio.
-

gianniniivo
9.070 7 11 13 - No Rank
- Messaggi: 2875
- Iscritto il: 5 feb 2019, 23:50
1
voti
gianniniivo ha scritto:A proposito, ma qualcuno sa per quale motivovenexian non interviene più? Gli sarà mica successo qualcosa?
Sì, mi hanno messo a lavorare...
Appena posso, rileggo da dove ho interrotto.
0
voti
Bentornato
venexian, ho temuto il peggio, comparando, sia pur genericamente, la tua “eclisse” con la mia partenza precipitosa per l’ospedale. Son tornato ed eri scomparso dai radar e si era fermato tutto…
Sai com’è, a volte si pensa male a sproposito ma le “grane” sono sempre in agguato, sono testimone di me stesso…
Comunque meglio così.
Per quanto concerne il dispositivo, stiamo tentando una via differente, magari integrandola nella ricostruzione della PCB. Purtroppo sulla PCB originale si stanno staccando tutte le piste sottili. Quel che posso dedurre è che dopo 40 anni il rame abbia perso coesione con la vetronite.
Sto aspettando che mi arrivino alcuni componenti poi si potrà ritornare più concretamente in argomento.
Una buona giornata.
Sai com’è, a volte si pensa male a sproposito ma le “grane” sono sempre in agguato, sono testimone di me stesso…
Comunque meglio così.
Per quanto concerne il dispositivo, stiamo tentando una via differente, magari integrandola nella ricostruzione della PCB. Purtroppo sulla PCB originale si stanno staccando tutte le piste sottili. Quel che posso dedurre è che dopo 40 anni il rame abbia perso coesione con la vetronite.
Sto aspettando che mi arrivino alcuni componenti poi si potrà ritornare più concretamente in argomento.
Una buona giornata.
-

gianniniivo
9.070 7 11 13 - No Rank
- Messaggi: 2875
- Iscritto il: 5 feb 2019, 23:50
3
voti
Buona sera Forum, sono tornato. Non ho rinunciato integralmente al progetto ma purtroppo ho dovuto rinunciare all'originale ed introdurre modifiche sostanziali nella sezione di regolazione. Premetto che questo intervento sarà un po’ esteso, e di questo mi scuso, ma ho parecchie cosette da dire, essendomi dovuto assentare a lungo dal Forum.
Il problema principale, risultato irrisolvibile, va ascritto alla vecchia PCB di N.E. che ha riportato seri danni alle piste e tentare di insistere con la realizzazione di un clone non era più un’applicazione praticabile, anche perché per poterlo poi utilizzare senza problemi avrei dovuto prima ricostruire la PCB di N.E (non avendone i mezzi) e mi è sembrato poco saggio ricostruire la PCB di un circuito il cui componente principale era fuori produzione da tempo. Tuttavia, avendo a disposizione tutti gli altri componenti, meno il TCA965, ho tentato di trovare un’altra soluzione per giungere ad un risultato simile a quello che ha ispirato l’avvio della discussione.
Quindi, tra una terapia e l’altra, ho fatto un po’ di ricerche su internet ed ho trovato un modulino regolatore cinese, funzionante (credo) secondo principio del trigger di Schmitt con NE555, molto economico (meno di 2 €) ma dal funzionamento preciso e stabile; gliene ho combinate di tutti i colori ed è sopravvissuto eroicamente agli esperimenti subiti…
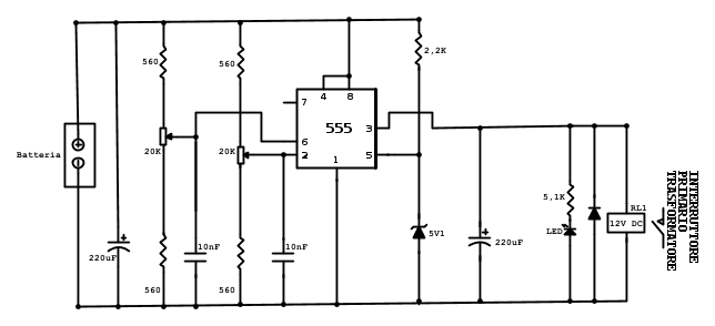
Immagine del controller cinese
Successivamente, ho proceduto con le modalità seguenti.
Ho eliminato dalla PCB originale di N.E. tutti i componenti inerenti il circuito di regolazione, il relay Fider, il transistor PnP di commutazione, trimmer, zoccolo integrato etc, cercando di provocare meno danni possibile.
Ho ricostruito la commutazione per gli SSR pilotandoli con un transistor NPN, in quanto l’integrato NE555 ha un’uscita positiva, quindi la commutazione originale con il PNP non era più funzionante. Questo intervento sui resti della PCB è stato abbastanza laborioso, più che altro per i tentativi di restauro di piste, piazzole, ponticelli e collegamenti volanti...
Al modulo cinese ho tolto soltanto il relay elettromeccanico e un elettrolitico ed ho collegato l’uscita del NE555 al transistor di commutazione TR3 mediante un circuitino con la funzione di partitore, per ridurre il livello della tensione di uscita del NE555 e introdurre una forma di isteresi molto semplificata ma (da quanto risulta) efficace.
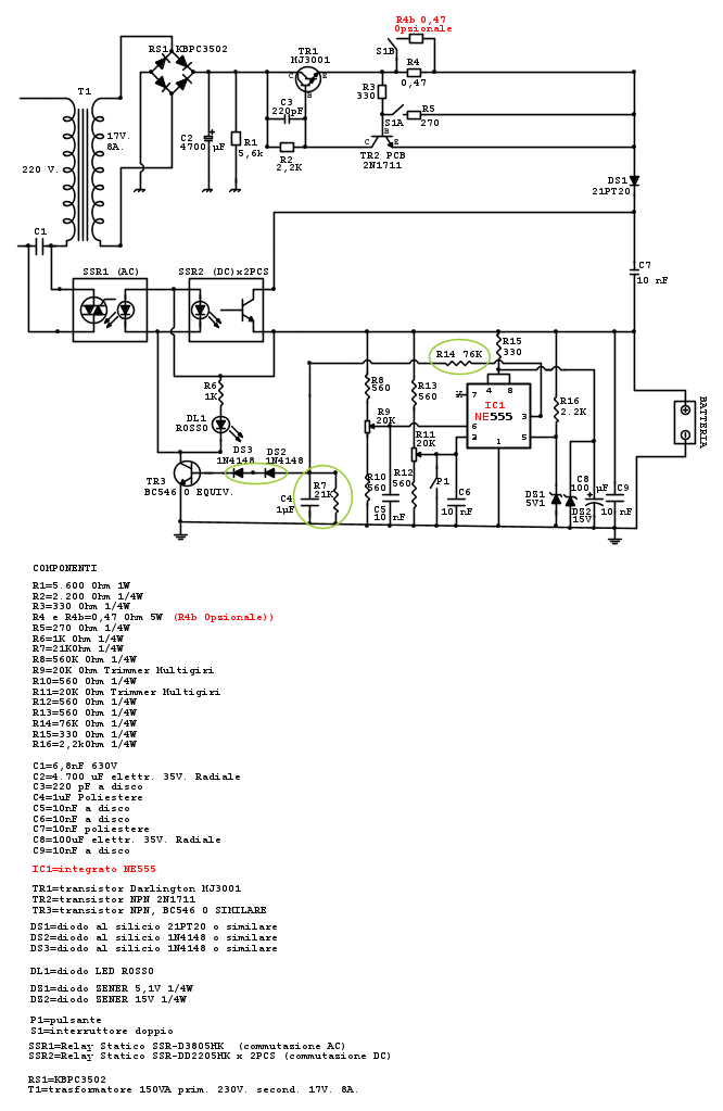
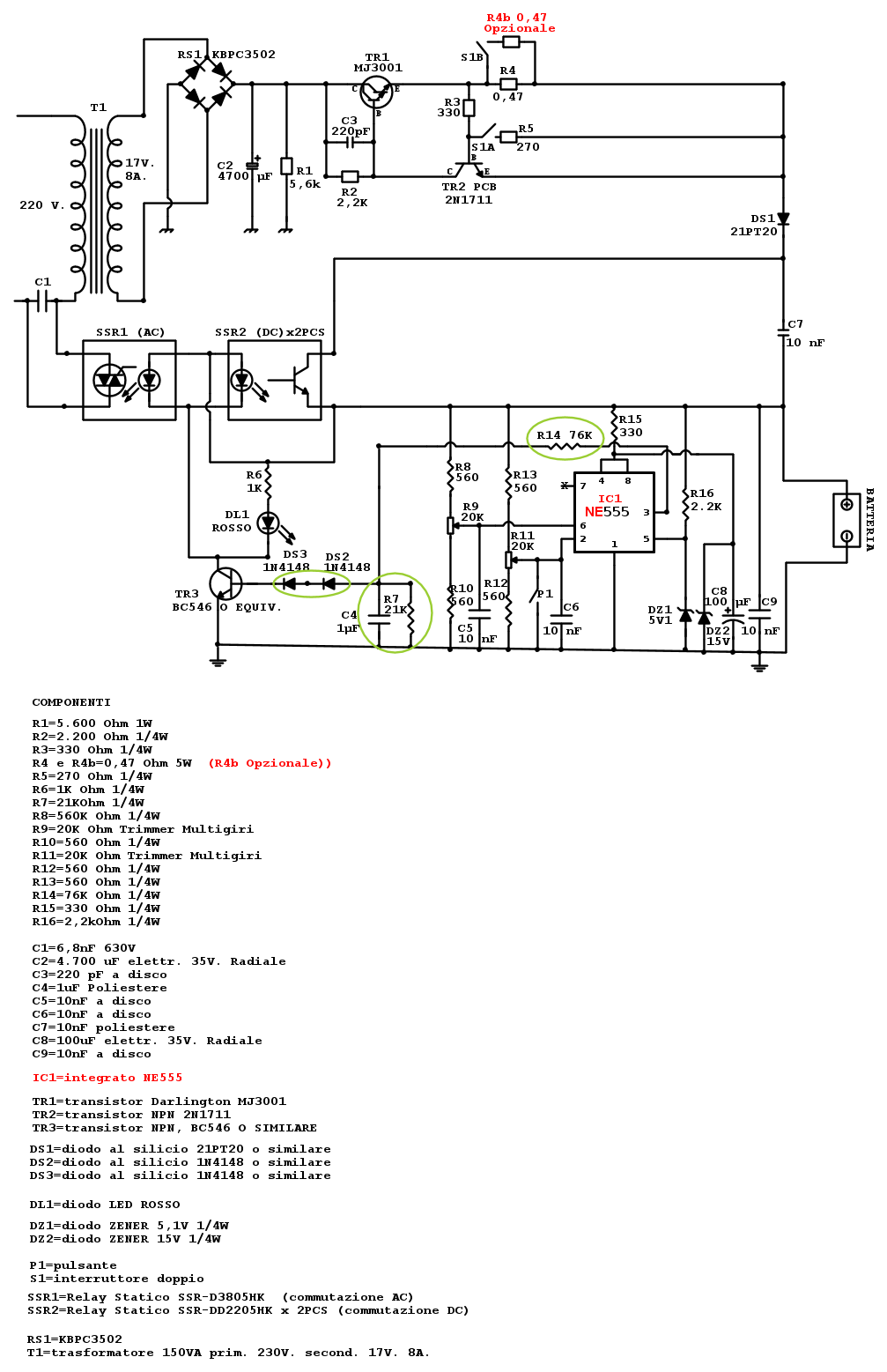
In pratica ho ricavato la funzione di isteresi provando diversi valori di componenti, fino a quando ho raggiunto un compromesso accettabile. Ho interposto tra il NE555 e il TR3 una resistenza da 76K e tra base e massa, sempre di TR3, ho saldato un condensatore poliestere da 1uF e una resistenza da 21K per introdurre un breve ritardo nello start e restart della commutazione degli SSR. Inoltre ho collegato alla base di TR3, una serie di 2 diodi 1N4148 per alzare un po’ la soglia di pilotaggio del transistor, considerato che dal NE555 escono 2 volt in meno della tensione di alimentazione, non pochi millivolt. In questo modo, staccando le pinze dalla batteria durante la carica, i relay si aprono in modo affidabile, senza stop & go perpetuo, e il generatore di corrente interrompe l’erogazione fino a quando non si ricollegano le pinze alla batteria. Sullo schema del circuito, i componenti cerchiati in verde sono quelli che influiscono sull'isteresi.
Non saprei dire se la funzione di isteresi sia stata introdotta con una metodica tecnicamente ineccepibile però funziona. In ogni caso, per la realizzazione di tale funzione, non avrei potuto ne saputo fare di meglio.
Completati i collegamenti, ho regolato i trimmer R11 di start e R9 di stop con un alimentatore variabile collegato alle pinze per la batteria, e, quando successivamente ho collegato la rete e la batteria, tutto ha funzionato immediatamente.
Ho dovuto anche personalmente constatare che i relay elettromeccanici non possono essere sostituiti con una semplice trasposizione di SSR perché, mentre i relay elettromeccanici sono composti da comuni contatti metallici quasi privi di resistenza, gli SSR, invece, sono semiconduttori ed introducono una caduta di tensione sia per resistenza intrinseca (infatti scaldano) nonché per la solita caduta di tensione da semiconduttore (nel mio caso 0,9V) che ha determinato una riduzione di corrente in uscita di circa 1 Ampere a 12 volt.
Di conseguenza, si è reso necessario ridimensionare anche l’alimentazione del circuito. I 15 volt AC non mi bastavano più. Volendo ottenere anche correnti più elevate ho dovuto reperire un trasformatore di 17 VAC, 150 VA. Volendo ottenere maggior corrente di carica è possibile aumentare ulteriormente la tensione d’ingresso e il NE555 non sarebbe in pericolo, avendo limitato anche la sua alimentazione con uno zener dedicato.
Riepilogando: l’abbinamento dei due circuiti (PCB originale di NE più regolatore cinese) è risultato funzionante in modo accettabile ed ho provveduto a schematizzare il merging dei due circuiti per la ricostruzione della PCB con il nuovo circuito di controllo integrato e non separato. In sostanza il dispositivo risultante non è più quello di NE, sia per la presenza degli SSR sia per il circuito di controllo gestito da NE555, nonché per il potenziamento dello stadio finale.
Allego tutta la documentazione.
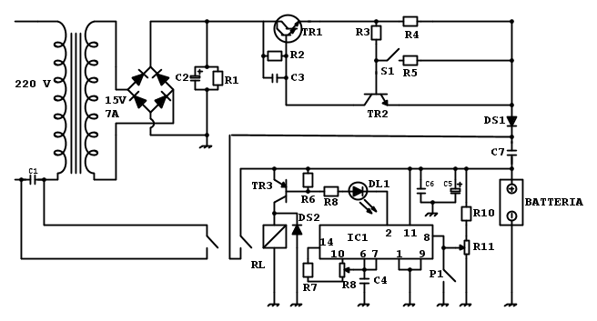
Schema originale Caricabatterie N.E.
Schema Regolatore cinese
Schema definitivo Carica batterie riprogettato con Relay SSR, isteresi e Ne555.
Disegno della nuova PCB
Tutto ciò premesso devo perfezionare il testo con un’opportuna precisazione riguardante
setteali.
Dopo aver collegato il circuitino cinese alla PCB ed averne constatato il funzionamento di massima, dovevo necessariamente costruire una nuova PCB. I problemi strutturali alla PCB di NE che accusavo per il clone li avevo anche per il circuito cinese.
Di conseguenza, ricordando che
setteali si era reso disponibile a realizzare una PCB, e non essendo io in grado di realizzarla personalmente, ho chiesto aiuto ad Alex che ha accolto favorevolmente la mia richiesta e che, oltretutto, non so neppure come ringraziare per il prezioso contributo complessivo offerto, avendomi altresì diffidato dall'inviare soldi o altre forme di compensazione; non c’è stato modo di convincerlo!!! Poi, per rispetto verso il Forum, abbiamo utilizzato uno strumento di comunicazione alternativo perché ci siamo resi conto che per lo sviluppo a distanza del nuovo dispositivo, avremmo avuto la necessità di comunicare con brevi interventi e passaggio di varianti di lavorazione che avrebbero finito per monopolizzare o infastidire la discussione di gruppo.
Credo di aver detto tutto e mi avvio a conclusione, segnalando che dispongo anche del progetto schematizzato su Eagle e se a qualcuno fosse interessato potrei fornire il sorgente anche della nuova PCB.
Naturalmente sono graditi interventi anche critici o per eventuali modifiche sempre possibili da introdurre.
Ed ora esprimo un doveroso ringraziamento a tutti coloro che si sono impegnati con le varie iniziative di riprogettazione e supporto per il clone. Spero che non ci rimanga male nessuno dei soggetti coinvolti perché la strada del clone, come ho detto, non era più percorribile. Avrei anche testato volentieri qualche soluzione di quelle proposte ma non è stato possibile, ribadisco, per le precarie condizioni della PCB di N.E., di qui, la resa verso la clonazione dell’integrato e l’abbandono del progetto originale di NE...
Resta comunque la soddisfazione di aver realizzato un progettino non di alta tecnologia ma forse unico, sia per quanto riguarda la soluzione del problema dello scintillio dei relay meccanici, per l’interruzione dell’erogazione in caso di distacco accidentale delle pinze durante la carica e per aver mantenuto il servizio di interruzione integrale dell’alimentazione dopo la ricarica della batteria.
Il problema principale, risultato irrisolvibile, va ascritto alla vecchia PCB di N.E. che ha riportato seri danni alle piste e tentare di insistere con la realizzazione di un clone non era più un’applicazione praticabile, anche perché per poterlo poi utilizzare senza problemi avrei dovuto prima ricostruire la PCB di N.E (non avendone i mezzi) e mi è sembrato poco saggio ricostruire la PCB di un circuito il cui componente principale era fuori produzione da tempo. Tuttavia, avendo a disposizione tutti gli altri componenti, meno il TCA965, ho tentato di trovare un’altra soluzione per giungere ad un risultato simile a quello che ha ispirato l’avvio della discussione.
Quindi, tra una terapia e l’altra, ho fatto un po’ di ricerche su internet ed ho trovato un modulino regolatore cinese, funzionante (credo) secondo principio del trigger di Schmitt con NE555, molto economico (meno di 2 €) ma dal funzionamento preciso e stabile; gliene ho combinate di tutti i colori ed è sopravvissuto eroicamente agli esperimenti subiti…
Immagine del controller cinese
Successivamente, ho proceduto con le modalità seguenti.
Ho eliminato dalla PCB originale di N.E. tutti i componenti inerenti il circuito di regolazione, il relay Fider, il transistor PnP di commutazione, trimmer, zoccolo integrato etc, cercando di provocare meno danni possibile.
Ho ricostruito la commutazione per gli SSR pilotandoli con un transistor NPN, in quanto l’integrato NE555 ha un’uscita positiva, quindi la commutazione originale con il PNP non era più funzionante. Questo intervento sui resti della PCB è stato abbastanza laborioso, più che altro per i tentativi di restauro di piste, piazzole, ponticelli e collegamenti volanti...
Al modulo cinese ho tolto soltanto il relay elettromeccanico e un elettrolitico ed ho collegato l’uscita del NE555 al transistor di commutazione TR3 mediante un circuitino con la funzione di partitore, per ridurre il livello della tensione di uscita del NE555 e introdurre una forma di isteresi molto semplificata ma (da quanto risulta) efficace.
In pratica ho ricavato la funzione di isteresi provando diversi valori di componenti, fino a quando ho raggiunto un compromesso accettabile. Ho interposto tra il NE555 e il TR3 una resistenza da 76K e tra base e massa, sempre di TR3, ho saldato un condensatore poliestere da 1uF e una resistenza da 21K per introdurre un breve ritardo nello start e restart della commutazione degli SSR. Inoltre ho collegato alla base di TR3, una serie di 2 diodi 1N4148 per alzare un po’ la soglia di pilotaggio del transistor, considerato che dal NE555 escono 2 volt in meno della tensione di alimentazione, non pochi millivolt. In questo modo, staccando le pinze dalla batteria durante la carica, i relay si aprono in modo affidabile, senza stop & go perpetuo, e il generatore di corrente interrompe l’erogazione fino a quando non si ricollegano le pinze alla batteria. Sullo schema del circuito, i componenti cerchiati in verde sono quelli che influiscono sull'isteresi.
Non saprei dire se la funzione di isteresi sia stata introdotta con una metodica tecnicamente ineccepibile però funziona. In ogni caso, per la realizzazione di tale funzione, non avrei potuto ne saputo fare di meglio.
Completati i collegamenti, ho regolato i trimmer R11 di start e R9 di stop con un alimentatore variabile collegato alle pinze per la batteria, e, quando successivamente ho collegato la rete e la batteria, tutto ha funzionato immediatamente.
Ho dovuto anche personalmente constatare che i relay elettromeccanici non possono essere sostituiti con una semplice trasposizione di SSR perché, mentre i relay elettromeccanici sono composti da comuni contatti metallici quasi privi di resistenza, gli SSR, invece, sono semiconduttori ed introducono una caduta di tensione sia per resistenza intrinseca (infatti scaldano) nonché per la solita caduta di tensione da semiconduttore (nel mio caso 0,9V) che ha determinato una riduzione di corrente in uscita di circa 1 Ampere a 12 volt.
Di conseguenza, si è reso necessario ridimensionare anche l’alimentazione del circuito. I 15 volt AC non mi bastavano più. Volendo ottenere anche correnti più elevate ho dovuto reperire un trasformatore di 17 VAC, 150 VA. Volendo ottenere maggior corrente di carica è possibile aumentare ulteriormente la tensione d’ingresso e il NE555 non sarebbe in pericolo, avendo limitato anche la sua alimentazione con uno zener dedicato.
Riepilogando: l’abbinamento dei due circuiti (PCB originale di NE più regolatore cinese) è risultato funzionante in modo accettabile ed ho provveduto a schematizzare il merging dei due circuiti per la ricostruzione della PCB con il nuovo circuito di controllo integrato e non separato. In sostanza il dispositivo risultante non è più quello di NE, sia per la presenza degli SSR sia per il circuito di controllo gestito da NE555, nonché per il potenziamento dello stadio finale.
Allego tutta la documentazione.
Schema originale Caricabatterie N.E.
Schema Regolatore cinese
Schema definitivo Carica batterie riprogettato con Relay SSR, isteresi e Ne555.
Disegno della nuova PCB
Tutto ciò premesso devo perfezionare il testo con un’opportuna precisazione riguardante
Dopo aver collegato il circuitino cinese alla PCB ed averne constatato il funzionamento di massima, dovevo necessariamente costruire una nuova PCB. I problemi strutturali alla PCB di NE che accusavo per il clone li avevo anche per il circuito cinese.
Di conseguenza, ricordando che
Credo di aver detto tutto e mi avvio a conclusione, segnalando che dispongo anche del progetto schematizzato su Eagle e se a qualcuno fosse interessato potrei fornire il sorgente anche della nuova PCB.
Naturalmente sono graditi interventi anche critici o per eventuali modifiche sempre possibili da introdurre.
Ed ora esprimo un doveroso ringraziamento a tutti coloro che si sono impegnati con le varie iniziative di riprogettazione e supporto per il clone. Spero che non ci rimanga male nessuno dei soggetti coinvolti perché la strada del clone, come ho detto, non era più percorribile. Avrei anche testato volentieri qualche soluzione di quelle proposte ma non è stato possibile, ribadisco, per le precarie condizioni della PCB di N.E., di qui, la resa verso la clonazione dell’integrato e l’abbandono del progetto originale di NE...
Resta comunque la soddisfazione di aver realizzato un progettino non di alta tecnologia ma forse unico, sia per quanto riguarda la soluzione del problema dello scintillio dei relay meccanici, per l’interruzione dell’erogazione in caso di distacco accidentale delle pinze durante la carica e per aver mantenuto il servizio di interruzione integrale dell’alimentazione dopo la ricarica della batteria.
-

gianniniivo
9.070 7 11 13 - No Rank
- Messaggi: 2875
- Iscritto il: 5 feb 2019, 23:50
1
voti
Ciao, hai fatto un bel lavoro anche nel riportarlo, ti volevo sempre chiedere se hai tenuto sotto controllo di temperatura gli SSR sia quello in AC che quello in DC, anche se quello in AC non credo abbia problemi, ma piuttosto i due in DC che se hai messo sotto carica una batteria grossa probabilmente csalderà, ma quanto???
Alex
https://www.facebook.com/Elettronicaeelettrotecnica
<< vedi di pigliare arditamente in mano, il dizionario che ti suona in bocca,
se non altro è schietto e paesano.
(Giuseppe Giusti) <<
https://www.facebook.com/Elettronicaeelettrotecnica
<< vedi di pigliare arditamente in mano, il dizionario che ti suona in bocca,
se non altro è schietto e paesano.
(Giuseppe Giusti) <<
1
voti
Ciao Alex, grazie, domanda pertinente.
Si, in effetti i due che commutano in DC scaldano ma non saprei dire quanto. Sicuramente non è una temperatura allarmante, sono due SSR da 5 Ampere l'uno in parallelo. Di SSR più potenti da PCB non ne ho trovati, sembrerebbe non esistano. Azzarderei a dire una quarantina di gradi.
Quello in AC invece è sempre freddo, anche dopo 10 ore di funzionamento, ma in quel SSR scorre poca corrente.
Si, in effetti i due che commutano in DC scaldano ma non saprei dire quanto. Sicuramente non è una temperatura allarmante, sono due SSR da 5 Ampere l'uno in parallelo. Di SSR più potenti da PCB non ne ho trovati, sembrerebbe non esistano. Azzarderei a dire una quarantina di gradi.
Quello in AC invece è sempre freddo, anche dopo 10 ore di funzionamento, ma in quel SSR scorre poca corrente.
-

gianniniivo
9.070 7 11 13 - No Rank
- Messaggi: 2875
- Iscritto il: 5 feb 2019, 23:50
2
voti
Se sono 40° circa non è un problema.
Anch'io non ne ho trovati di più grandi e forse non esistono.
Il PCB è ancora in buone condizioni? Se vuoi ne rifaccio anche un altro e se qualche utante volesse provare questo caricabatterie, ne faccio due.
Anch'io non ne ho trovati di più grandi e forse non esistono.
Il PCB è ancora in buone condizioni? Se vuoi ne rifaccio anche un altro e se qualche utante volesse provare questo caricabatterie, ne faccio due.
Alex
https://www.facebook.com/Elettronicaeelettrotecnica
<< vedi di pigliare arditamente in mano, il dizionario che ti suona in bocca,
se non altro è schietto e paesano.
(Giuseppe Giusti) <<
https://www.facebook.com/Elettronicaeelettrotecnica
<< vedi di pigliare arditamente in mano, il dizionario che ti suona in bocca,
se non altro è schietto e paesano.
(Giuseppe Giusti) <<
0
voti
No, grazie, per adesso la PCB è in ottime condizioni. Del resto quella di NE si è disfatta anche perché aveva 40 anni. Comunque io per come funziona il dispositivo sono più che contento, per eventuali altre copie di PCB direi che al momento non ne occorrono, salvo richieste di altri utenti oppure per effetto di qualche modifica suggerita per miglioramento dell'attuale da qualche amico del Forum.
-

gianniniivo
9.070 7 11 13 - No Rank
- Messaggi: 2875
- Iscritto il: 5 feb 2019, 23:50
1
voti
Riprendo la discussione in quanto, purtroppo, devo segnalare una ERRATA CORRIGE.
Dallo schema e dalla lista componenti, il condensatore C2 riporta un valore di 500uF ma è errato. Il valore giusto deve essere di 5.000 (io avevo quell'insolito valore) ma quello commercialmente più vicino al valore giusto, anche come ingombro, è 4.700uF 35V.
L’errore evidenziato non è grave, ne pericoloso, ma se si vogliono ottenere correnti anche elevate, ed evitare cadute di tensione, quella capacità deve essere aumentata.
Non avendo la possibilità di correggere l'originale ho dovuto necessariamente procedere con questa modalità.
Chiedo scusa per la svista.
Dallo schema e dalla lista componenti, il condensatore C2 riporta un valore di 500uF ma è errato. Il valore giusto deve essere di 5.000 (io avevo quell'insolito valore) ma quello commercialmente più vicino al valore giusto, anche come ingombro, è 4.700uF 35V.
L’errore evidenziato non è grave, ne pericoloso, ma se si vogliono ottenere correnti anche elevate, ed evitare cadute di tensione, quella capacità deve essere aumentata.
Non avendo la possibilità di correggere l'originale ho dovuto necessariamente procedere con questa modalità.
Chiedo scusa per la svista.
-

gianniniivo
9.070 7 11 13 - No Rank
- Messaggi: 2875
- Iscritto il: 5 feb 2019, 23:50
1
voti
Mi sentirei gratificato se fosse possibile scambiare qualche parola con
g.schgor.
Sono (a spanne) una quindicina d’anni che seguo i suoi equilibrati quanto precisi e risolutivi interventi, benché mi sia iscritto soltanto recentemente.
Nella fattispecie, avrei un paio di domande da porgli sul NE555, che da quanto mi risulta conosce bene. Auspico che trovi un minimo di tempo per un breve quesito.
Grazie.
Sono (a spanne) una quindicina d’anni che seguo i suoi equilibrati quanto precisi e risolutivi interventi, benché mi sia iscritto soltanto recentemente.
Nella fattispecie, avrei un paio di domande da porgli sul NE555, che da quanto mi risulta conosce bene. Auspico che trovi un minimo di tempo per un breve quesito.
Grazie.
-

gianniniivo
9.070 7 11 13 - No Rank
- Messaggi: 2875
- Iscritto il: 5 feb 2019, 23:50
Chi c’è in linea
Visitano il forum: Nessuno e 139 ospiti

Elettrotecnica e non solo (admin)
Un gatto tra gli elettroni (IsidoroKZ)
Esperienza e simulazioni (g.schgor)
Moleskine di un idraulico (RenzoDF)
Il Blog di ElectroYou (webmaster)
Idee microcontrollate (TardoFreak)
PICcoli grandi PICMicro (Paolino)
Il blog elettrico di carloc (carloc)
DirtEYblooog (dirtydeeds)
Di tutto... un po' (jordan20)
AK47 (lillo)
Esperienze elettroniche (marco438)
Telecomunicazioni musicali (clavicordo)
Automazione ed Elettronica (gustavo)
Direttive per la sicurezza (ErnestoCappelletti)
EYnfo dall'Alaska (mir)
Apriamo il quadro! (attilio)
H7-25 (asdf)
Passione Elettrica (massimob)
Elettroni a spasso (guidob)
Bloguerra (guerra)




