Cos'è ElectroYou | Login Iscriviti

ElectroYou - la comunità dei professionisti del mondo elettrico

Sostituire Valvola ELL80 con QQE03/12 - E' Fattibile ?

Elettronica lineare e digitale: didattica ed applicazioni

Moderatori: Foto Utentecarloc, Foto Utenteg.schgor, Foto UtenteBrunoValente, Foto UtenteIsidoroKZ

0
voti

[31] Re: Sostituire Valvola ELL80 con QQE03/12 - E' Fattibile ?

Messaggioda Foto UtenteKagliostro » 7 mag 2021, 22:27

Devo trovare un'alternativa alla ELL50 e volevo chiedere se qualcun ha già provato le soluzioni proposte e con quali risultati.


Presumo tu intendessi ELL80 non ELL50

La soluzione più semplice sono 2 EL95 ed un adattatore

Altrimenti puoi provare con una ECC82 e vedere se il risultato per te è accettabile

Immagine

Altra soluzione sarebbe quella di usare una 6CG7 (ma anche questa non è molto facile da trovare)

PCB pilota DAVOLI UP80 con modifica da ELL80 a 6CG7
PCB pilota DAVOLI UP80 - mod 6CG7.jpg


--

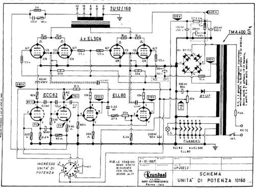
Se non ho capito male lo schema che hai allegato non è quello del tuo amplificatore, forse il tuo potrebbe essere questo

up10160.gif


K

p.s.: Da tempo ho passato la mia collezione di schemi Davoli ad un amico che l'ha aggiunta al suo database di schemi, li puoi trovare qui https://el34world.com/charts/Schematics/files/Davoli_krundaal/Davoli_krundaal_Schematics.htm
Avatar utente
Foto UtenteKagliostro
6.396 4 5 7
Master
Master
 
Messaggi: 4831
Iscritto il: 19 set 2012, 11:32

0
voti

[32] Re: Sostituire Valvola ELL80 con QQE03/12 - E' Fattibile ?

Messaggioda Foto UtenteIvanMan » 9 mag 2021, 11:45

Grazie Foto UtenteKagliostro, lo schema è proprio quello.
Proverò senz'altro a sostituire la ELL80 con la ECC82 secondo la soluzione utilizzata da Davoli per altri ampli.
Non mi dispiacerebbe, però, provare la 6CG7 (ne ho alcune), ma mi sembra di notare alcune differenze dello schema che hai postato con la simulazione proposta da Foto Utentefrank622.
La soluzione che proponi l'hai già provata? Risultati?
Grazie. Ivan

PS per Foto Utentefrank622: che software usi per le simulazioni? A me è capitato sporadicamente di utilizzare LTSpiceXVII (ci sono un sacco di modelli di ampli già realizzati che basta modificare), ma sono aperto ad nalternative. Ti chiderei anche la cortesia, se possibile, di inviarmi la simulazione che hai fatto.
Avatar utente
Foto UtenteIvanMan
15 1
 
Messaggi: 6
Iscritto il: 6 mag 2021, 10:55
Località: Verbania

0
voti

[33] Re: Sostituire Valvola ELL80 con QQE03/12 - E' Fattibile ?

Messaggioda Foto UtenteKagliostro » 9 mag 2021, 13:09

Ciao Foto UtenteIvanMan

L'uso della 6CG7 è una soluzione pensata e realizzata con successo da un mio amico, non so quanta matematica ci sia dietro la scelta dei valori dei componenti, certo è che a lui con la 6CG7 e quei valori di componenti l'ampli funzionò meglio che con la ELL80 (che sicuramente non era al massimo delle sue performances)

Bene che hai delle 6CG7, questo ti consente di poter provare direttamente con quella valvola, io, tempo fa, cercai informazioni su delle alternative, volutamente a basso costo, visto che anche le 6CG7 non si trovano propriamente a buon mercato (tra costo valvola e spese spedizione)

Avevo pensato alle ECC99 ma anche queste non sono valvole "on the cheap", cercai le equivalenti 6N6P (6Н6П) russe tramite un amico radioamatore ungherese ma non ne trovai

Come alternativa alla 6CG7 si potrebbe usare una octal 6FQ7 che è equivalente ad una 6SN7 di cui si possono reperire a buon prezzo le equivalenti russe 6N8S (6Н8С)

In definitiva, se hai le 6CG7 vai con quella, altrimenti le 6SN7 (ed equivalenti) possono essere la soluzione

K
Avatar utente
Foto UtenteKagliostro
6.396 4 5 7
Master
Master
 
Messaggi: 4831
Iscritto il: 19 set 2012, 11:32

0
voti

[34] Re: Sostituire Valvola ELL80 con QQE03/12 - E' Fattibile ?

Messaggioda Foto UtenteKagliostro » 17 mag 2021, 19:30

@ Foto UtenteIvanMan

Se risolvi mi piacerebbe sapere che soluzione hai adottato

Grazie

K
Avatar utente
Foto UtenteKagliostro
6.396 4 5 7
Master
Master
 
Messaggi: 4831
Iscritto il: 19 set 2012, 11:32

0
voti

[35] Re: Sostituire Valvola ELL80 con QQE03/12 - E' Fattibile ?

Messaggioda Foto UtenteIvanMan » 22 mag 2021, 20:39

Ciao Foto UtenteKagliostro
Grazie per l'interessamento. Ho avuto la fortuna di trovare, presso un vecchio riparatore di zona, una ELL80 ancora in buono stato, e sono riuscito a portarla a casa per 5Euro :D
Allego una foto dell'amplificatore:
20210522_192925.jpg

Rispetto all'originale ho aggiunto un paio di prese di uscita standard da 1/4" in parallelo al posto delle precedenti uscite (vista la potenza ipotizzo di poter mettere più di una cassa).
In ingresso ho messo una presa jack da 1/4" e un potenziometro per dosare il segnale in ingresso. Ho portato poi il segnale al pin 1 della presa di ingresso sul circuito con un cavo schermato.
Volevo chiederti un suggerimento sulla possibilità di aggiungere uno switch per ridurre la potenza come c'è nel Mesa Boogie Mark I, staccando da massa due EL504, uno per ogni ramo del push-pull, come da schema:
MK1 - A Schematic_1.png

Vedi qualche controindicazione?
Poi, se non ricordo male, è necessario adattare il carico di uscita raddoppiando l'impedenza degli altoparlanti rispetto a quella impostata.
Grazie in anticipo per l'aiuto.
Avatar utente
Foto UtenteIvanMan
15 1
 
Messaggi: 6
Iscritto il: 6 mag 2021, 10:55
Località: Verbania

0
voti

[36] Re: Sostituire Valvola ELL80 con QQE03/12 - E' Fattibile ?

Messaggioda Foto UtenteIvanMan » 23 mag 2021, 15:15

segue per Foto UtenteKagliostro.
Dimenticavo, non ho trovato ancora foto/schemi del suo preamplificatore originale. Non riesco ad immaginare, guardando lo Show II dall'esterno dove potessero stare valvole ed il resto (immagino fosse a valvole perché altrimenti cosa servirebbero le connessioni HT sulla presa di connessione).
Magari tu ne hai già maneggiato qualcuno e mi puoi risolvere l'arcano #-o
Avatar utente
Foto UtenteIvanMan
15 1
 
Messaggi: 6
Iscritto il: 6 mag 2021, 10:55
Località: Verbania

1
voti

[37] Re: Sostituire Valvola ELL80 con QQE03/12 - E' Fattibile ?

Messaggioda Foto UtenteKagliostro » 23 mag 2021, 22:20

Ciao Foto UtenteIvanMan

Bene per la ell80, se è ancora usabile ti è costata pochissimo

Se ho capito correttamente hai aggiunto un pot all'ingresso ad uso Master Volume, giusto ?

Mi parli dello Show II, lo Show II ha pre a transistor, dietro al pannello frontale c'è una specie di copertura metallica che forma una "scatola" all'interno della quale sta il pre, la tensione anodica viene abbassata con un resistore

Qui puoi vedere come stanno le cose

http://langolodimarcodig.blogspot.com/2019/02/restauro-amplificatore-per-chitarra-Davoli-Show-II.html

se ti servisse lo schema dei moduli, li puoi trovare nel link agli schemi che ho postato

Ma non ho visto Show II con finale a 4 valvole, solo a 2, tu hai solo lo chassis del finale o una testata (più o meno completa) ?

Per limitare la potenza si può fare anche come dici o, in alternativa, installare un PPIMV (Post Phase Inverter Master Volume), questo consentirebbe di dosare la potenza d'uscita in modo "fine" lasciando inalterata la spinta della Phase Inverter (EDIT: e non serve cambiare il collegamento della cassa per variare l'impedenza riflessa)

Per quanto riguarda l'uscita, di altoparlanti ne puoi collegare più di uno praticamente in ogni ampli, basta che vengano collegati in serie e/o parallelo o serie+parallelo in modo da ottenere l'impedenza corretta per la presa che si sta utilizzando (ovviamente la somma delle potenze degli altoparlanti impiegati deve essere pari o superiore alla potenza erogabile dall'ampli)

K
Avatar utente
Foto UtenteKagliostro
6.396 4 5 7
Master
Master
 
Messaggi: 4831
Iscritto il: 19 set 2012, 11:32

2
voti

[38] Re: Sostituire Valvola ELL80 con QQE03/12 - E' Fattibile ?

Messaggioda Foto UtenteIvanMan » 10 ago 2021, 22:01

Ciao Foto UtenteKagliostro.
Mi accorgo solo ora di aver lasciato senza risposta una tua domanda.
In effetti ho recuperato solo lo chassis dell'unità di potenza. Allego qualche foto in più. Lo schema con 4 valvole, però, l'ho trovato al link che mi avevi mandato.
Il suono è buono, ma davvero molto potente. Con la chitarra è ottimo entrando con l'uscita di un buon pedale distorsore, ma ci vogliono 1, meglio 2, casse con 4x75 watt
A presto

20210714_171412.jpg
Avatar utente
Foto UtenteIvanMan
15 1
 
Messaggi: 6
Iscritto il: 6 mag 2021, 10:55
Località: Verbania

1
voti

[39] Re: Sostituire Valvola ELL80 con QQE03/12 - E' Fattibile ?

Messaggioda Foto UtenteIvanMan » 10 ago 2021, 22:04

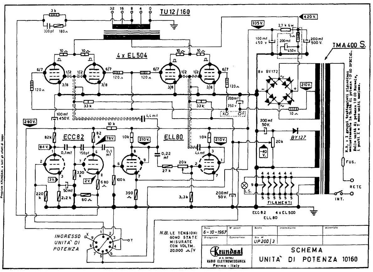
10160-UP200 (4xEL504).png

Questo lo schema
Avatar utente
Foto UtenteIvanMan
15 1
 
Messaggi: 6
Iscritto il: 6 mag 2021, 10:55
Località: Verbania

0
voti

[40] Re: Sostituire Valvola ELL80 con QQE03/12 - E' Fattibile ?

Messaggioda Foto UtenteKagliostro » 12 ago 2021, 17:07

:ok: Capito

K
Avatar utente
Foto UtenteKagliostro
6.396 4 5 7
Master
Master
 
Messaggi: 4831
Iscritto il: 19 set 2012, 11:32

PrecedenteProssimo

Torna a Elettronica generale

Chi c’è in linea

Visitano il forum: Nessuno e 218 ospiti