Il transistor arriva sicuramente a spegnersi ma certamente non a causa della corrente di perdita del condensatore, bensì a causa della corrente assorbita dalla base che è più grande.
E' da lì in poi che l'ulteriore riduzione della tensione avviene molto lentamente perché la corrente di base diventa trascurabile e quella di perdita del condensatore è praticamente inesistente e quando si dice che "lasciare una base flottante non è mai una bella scelta" si intende proprio dire che non è un bella cosa spegnere un transistor lasciando che la tensione tra base ed emettitore possa assumere valori casuali compresi tra 0V e il valore di soglia.
Tra l'altro in questa applicazione quello che si vorrebbe è un ritardo all'accensione del transistor, non allo spegnimento, in questo modo invece avremmo un grosso ritardo allo spegnimento e un piccolo ritardo all'accensione, proprio perché per tutto il tempo che il transistor è spento la tensione di base invece di scendere a zero staziona poco sotto al valore di soglia e quando arriva il comando di accensione ci impiega poco a superarlo.
Mettendo un resistore in parallelo al condensatore la differenza tra i due ritardi (accensione e spegnimento) si ridurrebbe ma comunque non mi sembra possa essere considerata una soluzione decente.
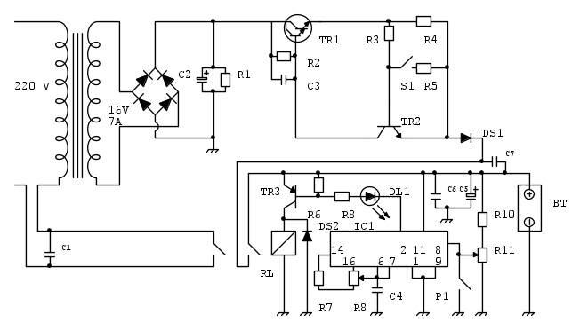
Relay Carica batterie LX 327 (NE)
Moderatori:
carloc,
g.schgor,
BrunoValente,
IsidoroKZ
6
voti
piu di qualcuno di quelli intervenuti,ha detto che questo circuito necessita di notevoli correzioni se si vuole che funzioni bene,allora mi sono preso la briga di fare lo schema in fidocad in modo che chiunque lo desideri,ci possa lavorare sopra, facendo le modifiche che ritiene necessarie,quindi adesso esperti di EY tocca a voi:
2
voti
Grazie
donciccio
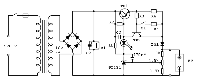
Io cambierei caricabatterie, ma se proprio volessi tenere quello allora lo semplificherei rendendolo un po' più guardabile: toglierei sia il relè che l'integrato rinunciando allo spegnimento del trasformatore che trovo di poca utilità e aggiungerei un semplice regolatore di tensione per assicurare un valore prestabilito di tensione di fine carica, grosso modo così:
Regolando il trimmer da 1.5k si può scegliere un valore di tensione di fine carica compreso tra un minimo di 11V e un massimo di 15V.
Il led si accende quando va in funzione il regolatore di tensione, cioè a fine carica.
Io cambierei caricabatterie, ma se proprio volessi tenere quello allora lo semplificherei rendendolo un po' più guardabile: toglierei sia il relè che l'integrato rinunciando allo spegnimento del trasformatore che trovo di poca utilità e aggiungerei un semplice regolatore di tensione per assicurare un valore prestabilito di tensione di fine carica, grosso modo così:
Regolando il trimmer da 1.5k si può scegliere un valore di tensione di fine carica compreso tra un minimo di 11V e un massimo di 15V.
Il led si accende quando va in funzione il regolatore di tensione, cioè a fine carica.
-

BrunoValente
39,6k 7 11 13 - G.Master EY

- Messaggi: 7796
- Iscritto il: 8 mag 2007, 14:48
0
voti
Grazie
donciccio per lo schema in fidocad, ma bisogna convincere
BrunoValente, è troppo pessimista.
venexian mi sembra già un po' più ottimista. Io ho 3 differenti carica batterie di NE ma questo è quello che funziona meglio in assoluto tra i 3, nonostante abbia 40 anni. E’ preciso come un orologio svizzero nell'eseguire le sue funzioni, e nello svolgimento delle sue funzioni, rispetta scrupolosamente quanto dichiarato da NE, che se ricordiamo non era una circostanza scontata nella pratica. L’unico problema è limitato al consumo rapido dei contatti relay.
Però, io stento a credere che dopo 40 anni di evoluzione tecnologica non sia possibile sostituire un relay meccanico con qualcosa di più moderno, senza dover elaborare un progetto completamente nuovo?
Il bello dell’elettronica analogica è che è ammesso il compromesso, o sbaglio?
Qui non si tratta di fare una “rivoluzione”, bisogna inventarsi un trucco per far funzionare l’accrocchio, poi se non è quanto di meglio in assoluto si possa ambire, pazienza, io non mi offendo, mi basta che funzioni almeno come prima, ma senza sfiammare…
Però, io stento a credere che dopo 40 anni di evoluzione tecnologica non sia possibile sostituire un relay meccanico con qualcosa di più moderno, senza dover elaborare un progetto completamente nuovo?
Il bello dell’elettronica analogica è che è ammesso il compromesso, o sbaglio?
Qui non si tratta di fare una “rivoluzione”, bisogna inventarsi un trucco per far funzionare l’accrocchio, poi se non è quanto di meglio in assoluto si possa ambire, pazienza, io non mi offendo, mi basta che funzioni almeno come prima, ma senza sfiammare…
-

gianniniivo
9.070 7 11 13 - No Rank
- Messaggi: 2875
- Iscritto il: 5 feb 2019, 23:50
2
voti
Sei sicuro che già ora a vuoto non oscilli?
Prova ad accenderlo senza collegare la batteria, osserva bene i contatti del relè e assicurati che non si muovano e non sfiammino.
Prova ad accenderlo senza collegare la batteria, osserva bene i contatti del relè e assicurati che non si muovano e non sfiammino.
-

BrunoValente
39,6k 7 11 13 - G.Master EY

- Messaggi: 7796
- Iscritto il: 8 mag 2007, 14:48
0
voti
Grazie
brabus, lieto dell’incontro, ma non posso accontentarvi.
Purtroppo ho già smontato completamente l’apparecchiatura per sostituire tutti i componenti, e ho anche distrutto il relay per poterlo dissaldare riducendo al minimo i danni alla PCB. Lo avevo precisato già alcuni passaggi indietro. Ci terrei a rimontare il tutto in un’unica soluzione e sempre che sia possibile eliminare l’inconveniente, altrimenti potrei rinunciare.
Per rispondere a
BrunoValente, posso dire indicativamente, che in 40 anni ho sostituito parecchi relay, non saprei quanti, ma tutte le volte che ho sostituito il relay ho sempre rifatto la taratura è non ho mai notato comportamenti anomali o autonomi/spontanei. Naturalmente, ogni volta che ho cambiato relay, ho tenuto sotto controllo il dispositivo per un’oretta, non saprei dire se nel corso di una ricarica completa (NON PRESIDIATA) possa esserci stato qualche comportamento anomalo. Quello che so è che quando mi recavo in box per verificare lo stato della batteria, la trovavo regolarmente carica. E’ anche capitato che il carica batterie ripartisse da solo, ma in quel caso c’era la batteria danneggiata e andava sostituita.
Non chiedetemi di acquistare un relay meccanico per fare dei test, non me la sento, casomai rischierei il fallimento con altri componenti, che tuttavia prima o poi potrei riutilizzare…
Purtroppo ho già smontato completamente l’apparecchiatura per sostituire tutti i componenti, e ho anche distrutto il relay per poterlo dissaldare riducendo al minimo i danni alla PCB. Lo avevo precisato già alcuni passaggi indietro. Ci terrei a rimontare il tutto in un’unica soluzione e sempre che sia possibile eliminare l’inconveniente, altrimenti potrei rinunciare.
Per rispondere a
Non chiedetemi di acquistare un relay meccanico per fare dei test, non me la sento, casomai rischierei il fallimento con altri componenti, che tuttavia prima o poi potrei riutilizzare…
-

gianniniivo
9.070 7 11 13 - No Rank
- Messaggi: 2875
- Iscritto il: 5 feb 2019, 23:50
1
voti
BrunoValente ha scritto:...quando si dice che "lasciare una base flottante non è mai una bella scelta" si intende proprio dire che non è un bella cosa spegnere un transistor lasciando che la tensione tra base ed emettitore possa assumere valori casuali compresi tra 0V e il valore di soglia.
Questa è una visione molto personale e molto fantasiosa del concetto di 'flottante'.
Se così fosse, tutti i transistor utilizzati per esempio come protezione di corrente negli alimentatori avrebbero base flottante, visto che la loro tensione VBE assume valori casuali compresi tra 0 V e la tensione di soglia.
Flottante significa, nel caso specifico, 'alta impedenza' e nulla ha a che vedere con la tensione assunta dal nodo.
1
voti
gianniniivo ha scritto:Ci terrei a rimontare il tutto in un’unica soluzione e sempre che sia possibile eliminare l’inconveniente, altrimenti potrei rinunciare.
Non pensarci neppure, una soluzione la troviamo. Magari un po' rappezzata, ma la troviamo.
Non farti venire il dubbio che l'alimentatore potesse 'oscillare' già da prima. L'instabilità di cui abbiamo parlato è qualcosa che avrebbe frequenza molto bassa e non si presenterebbe come un'oscillazione.
Riguardo allo schema, io non rinuncerei allo spegnimento dal lato alternata: se c'è una cosa che quel caricabatterie ha di interessante è proprio lo spegnimento totale.
Hai già acquistato il relè a stato solido? Sarebbe importante avere le caratteristiche per inventarsi qualcosa di nuovo.
1
voti
Notavo altri dettagli non trascurabili:
- a batteria rimossa, prima dello spegnimento, la tensione di alimentazione dell'integrato, e di conseguenza del relè, sale a oltre 20 V. Questa non è una bella cosa, neanche per le modifiche a cui stiamo pensando.
- L'integrato è utilizzato solo come un semplice comparatore a soglia con isteresi.
Nota: un collega elettronico mi raccontava che la scelta di componenti 'strani' e utilizzati in modo non convenzionale era uno standard per NE. Lo scopo era quello di presentare circuiti che obbligassero il lettore a acquistare da loro i kit completi. A quei tempi non c'era internet...
- a batteria rimossa, prima dello spegnimento, la tensione di alimentazione dell'integrato, e di conseguenza del relè, sale a oltre 20 V. Questa non è una bella cosa, neanche per le modifiche a cui stiamo pensando.
- L'integrato è utilizzato solo come un semplice comparatore a soglia con isteresi.
Nota: un collega elettronico mi raccontava che la scelta di componenti 'strani' e utilizzati in modo non convenzionale era uno standard per NE. Lo scopo era quello di presentare circuiti che obbligassero il lettore a acquistare da loro i kit completi. A quei tempi non c'era internet...
Chi c’è in linea
Visitano il forum: Nessuno e 162 ospiti

Elettrotecnica e non solo (admin)
Un gatto tra gli elettroni (IsidoroKZ)
Esperienza e simulazioni (g.schgor)
Moleskine di un idraulico (RenzoDF)
Il Blog di ElectroYou (webmaster)
Idee microcontrollate (TardoFreak)
PICcoli grandi PICMicro (Paolino)
Il blog elettrico di carloc (carloc)
DirtEYblooog (dirtydeeds)
Di tutto... un po' (jordan20)
AK47 (lillo)
Esperienze elettroniche (marco438)
Telecomunicazioni musicali (clavicordo)
Automazione ed Elettronica (gustavo)
Direttive per la sicurezza (ErnestoCappelletti)
EYnfo dall'Alaska (mir)
Apriamo il quadro! (attilio)
H7-25 (asdf)
Passione Elettrica (massimob)
Elettroni a spasso (guidob)
Bloguerra (guerra)





