Buongiorno a tutti, ho bisogno dello schema di un relè bistabile con 2 pulsanti.
Un set reset. Con in più un comando esterno ai 2 pulsanti che diseccita il relè quando il filo del comando esterno non è più a massa.
Il circuito è alimentato a 13 volt, la tensione della macchina.i 2 pulsanti sono del tipo n c , quando premo il pulsante unisce i 2 PIN del pulsante.
Ed nel momento che do tensione il relè è sempre diseccitato
Ringrazio in anticipo per il vostro aiuto
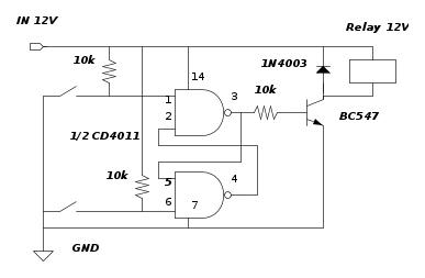
Ho trovato questi schemi ma non saprei quale è più affidabile
Circuito set reset a 2 pulsanti
Moderatori:
carloc,
g.schgor,
BrunoValente,
IsidoroKZ
20 messaggi
• Pagina 1 di 2 • 1, 2
0
voti
danielealfa ha scritto:Il circuito è alimentato a 13 volt, la tensione della macchina.i 2 pulsanti sono del tipo n c , quando premo il pulsante unisce i 2 PIN del pulsante.
Non capisco, Pulsante normalmente Chiuso e quando lo premi "chiude"
Tutte e due le soluzioni non valide, anche se forse utilizerei una soluzione leggermente diversa
Usando i pin 6 e 2 e mettendo un condensatore verso VCC sul pin 6 (a forzare il reset)

1
voti
io userei il primo schema, quello con porte logiche, se non altro perché odio usare la ferrari per andare a fare la spesa.
In generale, evita i circuiti che abbiano delle capacità per mantenere o per trasferire i fronti, sulle auto si hanno spike anche notevoli, con capacità si va facilmente a fare attivazioni non volute. (per esperienza personale).
saluti.
In generale, evita i circuiti che abbiano delle capacità per mantenere o per trasferire i fronti, sulle auto si hanno spike anche notevoli, con capacità si va facilmente a fare attivazioni non volute. (per esperienza personale).
saluti.
-

lelerelele
4.899 3 7 9 - Master

- Messaggi: 5505
- Iscritto il: 8 giu 2011, 8:57
- Località: Reggio Emilia
0
voti
Per i pulsanti, mi sono sbagliato a scrivere io. Essi sono come sono raffigurati negli schemi ed quindi no.
Per usare il secondo schema , aggiungo un diodo 4007 in ingresso e un 100 nF e un 47 uF sulla alimentazione.
Per aggiungere un comando esterno che mantenga l uscita bassa (quindi il relè diseccitato) quando il comando non è a massa, pensavo a un transistor in parallelo al comando di reset.
Però per fare che quando do alimentazione per l uscita Resti bassa non saprei..
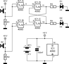
Altro schema
Per usare il secondo schema , aggiungo un diodo 4007 in ingresso e un 100 nF e un 47 uF sulla alimentazione.
Per aggiungere un comando esterno che mantenga l uscita bassa (quindi il relè diseccitato) quando il comando non è a massa, pensavo a un transistor in parallelo al comando di reset.
Però per fare che quando do alimentazione per l uscita Resti bassa non saprei..
Altro schema
-

danielealfa
243 2 4 7 - Expert

- Messaggi: 1313
- Iscritto il: 27 mag 2009, 22:51
0
voti
danielealfa ha scritto:Per i pulsanti, mi sono sbagliato a scrivere io. Essi sono come sono raffigurati negli schemi ed quindi no.
Ok l'errore è fattibile, nessun problema.
Però io voglio essere pignolo, prendiamo questo schema ultimo che è una elaborazione del primo schema, i pulsanti raffigurati dovrebbero essere NO, ma non è così. Il segno dei due contatti con la stanghetta che li chiude, è NO con la stanghetta a dx e NC con la stanghetta a sx dei due pallini.
Per usare il secondo schema , aggiungo un diodo 4007 in ingresso e un 100 nF e un 47 uF sulla alimentazione.
...
ok
Per aggiungere un comando esterno che mantenga l uscita bassa (quindi il relè diseccitato) quando il comando non è a massa, pensavo a un transistor in parallelo al comando di reset.
Però per fare che quando do alimentazione per l uscita Resti bassa non saprei..
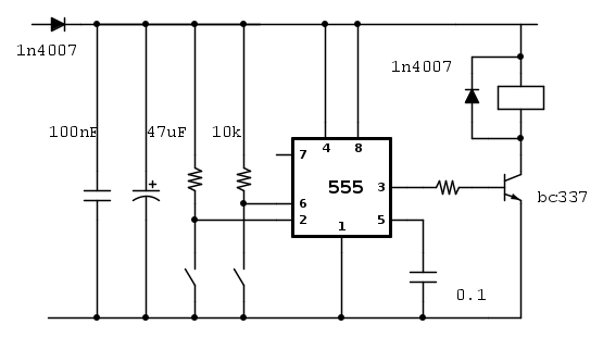
Qui mi sembra che ci sia qualcosa che non torna, probabilmente non hai provato il circuito.
Con il pin 4 del 555 sul positivo l'uscita deve rimanere sempre nello stesso stato tutte le volte che si accende.
L'importante è che i pulsanti siano NO.
Per avere il relay eccitato o diseccitato scegli di collegarlo dal pin 3 al positivo od al negativo e poi ti cerchi i contatti come ti servono.
Fai lo schema di quello che scegli e come lo vuoi realizzare.
Alex
https://www.facebook.com/Elettronicaeelettrotecnica
<< vedi di pigliare arditamente in mano, il dizionario che ti suona in bocca,
se non altro è schietto e paesano.
(Giuseppe Giusti) <<
https://www.facebook.com/Elettronicaeelettrotecnica
<< vedi di pigliare arditamente in mano, il dizionario che ti suona in bocca,
se non altro è schietto e paesano.
(Giuseppe Giusti) <<
0
voti
Ho cercato ancora ed ho trovato quest ultimo schema con il 555
Ed mi e sembrato un po' più completo
Ed mi e sembrato un po' più completo
-

danielealfa
243 2 4 7 - Expert

- Messaggi: 1313
- Iscritto il: 27 mag 2009, 22:51
0
voti
Hai pubblicato ancora uno schema e non in fidocaj !
Ti avevo chiesto di fare te uno schema con tutto quello che vorresti facesse od anche quello che vuoi realizzare.
Questo ultimo schema può andare bene, ma lo toglierò se non ne pubblichi uno tuo da poterci ragionare sopra.
Ti avevo chiesto di fare te uno schema con tutto quello che vorresti facesse od anche quello che vuoi realizzare.
Questo ultimo schema può andare bene, ma lo toglierò se non ne pubblichi uno tuo da poterci ragionare sopra.
Alex
https://www.facebook.com/Elettronicaeelettrotecnica
<< vedi di pigliare arditamente in mano, il dizionario che ti suona in bocca,
se non altro è schietto e paesano.
(Giuseppe Giusti) <<
https://www.facebook.com/Elettronicaeelettrotecnica
<< vedi di pigliare arditamente in mano, il dizionario che ti suona in bocca,
se non altro è schietto e paesano.
(Giuseppe Giusti) <<
20 messaggi
• Pagina 1 di 2 • 1, 2
Chi c’è in linea
Visitano il forum: Nessuno e 88 ospiti

Elettrotecnica e non solo (admin)
Un gatto tra gli elettroni (IsidoroKZ)
Esperienza e simulazioni (g.schgor)
Moleskine di un idraulico (RenzoDF)
Il Blog di ElectroYou (webmaster)
Idee microcontrollate (TardoFreak)
PICcoli grandi PICMicro (Paolino)
Il blog elettrico di carloc (carloc)
DirtEYblooog (dirtydeeds)
Di tutto... un po' (jordan20)
AK47 (lillo)
Esperienze elettroniche (marco438)
Telecomunicazioni musicali (clavicordo)
Automazione ed Elettronica (gustavo)
Direttive per la sicurezza (ErnestoCappelletti)
EYnfo dall'Alaska (mir)
Apriamo il quadro! (attilio)
H7-25 (asdf)
Passione Elettrica (massimob)
Elettroni a spasso (guidob)
Bloguerra (guerra)



