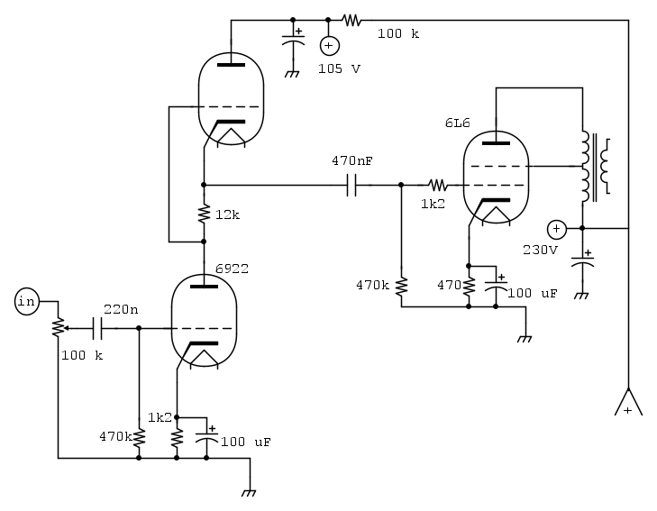
Buonasera, ho un amplificatore da riparare perché un canale è muto, ma qui ho risolto perché la resistenza da 100 k che alimenta la placca della valvola preamplificatrice era aperta.
Il cliente, mi ha però chiesto se fosse stato possibile aumentare la sensibilità in ingresso, perché ha un preamplificatore fono che non gli rende come il CD.
E' un amplificatore fono cinese già inscatolato, a semiconduttori, non a valvole e deve alzare di molto il volume per ascoltare con un livello di uscita simile al CD.
Quindi sarebbe da aumentare un po' l'amplificazione, se è possibile, Vi chiedo appunto se avete qualche consiglio in merito.
Metto lo schema rilevato, senza alimentazione ed altri circuiti accessori.
Ingresso basso di un amplificatore.
Moderatore:
IsidoroKZ
19 messaggi
• Pagina 1 di 2 • 1, 2
0
voti
Alex
https://www.facebook.com/Elettronicaeelettrotecnica
<< vedi di pigliare arditamente in mano, il dizionario che ti suona in bocca,
se non altro è schietto e paesano.
(Giuseppe Giusti) <<
https://www.facebook.com/Elettronicaeelettrotecnica
<< vedi di pigliare arditamente in mano, il dizionario che ti suona in bocca,
se non altro è schietto e paesano.
(Giuseppe Giusti) <<
1
voti
Io aggiungerei un ingresso dedicato per il preamplificatore fono con un opamp per aumentare il livello 
"Non farei mai parte di un club che accettasse la mia iscrizione" (G. Marx)
-

claudiocedrone
21,3k 4 7 9 - Master EY

- Messaggi: 15309
- Iscritto il: 18 gen 2012, 13:36
0
voti
Ciao Claudio, buonasera,
ma è quello che ha già e a quanto pare non pilota a sufficienza lo stadio di ingresso, chiedevo appunto se era possibile aumentare di poco ilguadagno dello stadio preamplificatore.
Ah però ho capito ora come intendevi, sì potrebbe essere anche una soluzione, ma se possibile sfrutterei la possibilità di aumentare il guadagno.
ma è quello che ha già e a quanto pare non pilota a sufficienza lo stadio di ingresso, chiedevo appunto se era possibile aumentare di poco ilguadagno dello stadio preamplificatore.
Ah però ho capito ora come intendevi, sì potrebbe essere anche una soluzione, ma se possibile sfrutterei la possibilità di aumentare il guadagno.
Alex
https://www.facebook.com/Elettronicaeelettrotecnica
<< vedi di pigliare arditamente in mano, il dizionario che ti suona in bocca,
se non altro è schietto e paesano.
(Giuseppe Giusti) <<
https://www.facebook.com/Elettronicaeelettrotecnica
<< vedi di pigliare arditamente in mano, il dizionario che ti suona in bocca,
se non altro è schietto e paesano.
(Giuseppe Giusti) <<
0
voti
Ah d'accordo ma senza vedere lo schema la vedo dura.
"Non farei mai parte di un club che accettasse la mia iscrizione" (G. Marx)
-

claudiocedrone
21,3k 4 7 9 - Master EY

- Messaggi: 15309
- Iscritto il: 18 gen 2012, 13:36
0
voti
Lo schema dell'amplificatore è quello che ho messo.
Alex
https://www.facebook.com/Elettronicaeelettrotecnica
<< vedi di pigliare arditamente in mano, il dizionario che ti suona in bocca,
se non altro è schietto e paesano.
(Giuseppe Giusti) <<
https://www.facebook.com/Elettronicaeelettrotecnica
<< vedi di pigliare arditamente in mano, il dizionario che ti suona in bocca,
se non altro è schietto e paesano.
(Giuseppe Giusti) <<
1
voti
"Non farei mai parte di un club che accettasse la mia iscrizione" (G. Marx)
-

claudiocedrone
21,3k 4 7 9 - Master EY

- Messaggi: 15309
- Iscritto il: 18 gen 2012, 13:36
0
voti
In altri termini pare evidente che vi sia notevole disparità di livello di uscita tra il lettore CD e il pre fono per cui se non si aggiunge uno stadio dedicato nel valvolare occorre intervenire sul pre fono.
"Non farei mai parte di un club che accettasse la mia iscrizione" (G. Marx)
-

claudiocedrone
21,3k 4 7 9 - Master EY

- Messaggi: 15309
- Iscritto il: 18 gen 2012, 13:36
0
voti
Oppure prova a sostituire il primo resistore da 470 k con uno da 1 mega e vedi che succede ma declino ogni responsabilità 
"Non farei mai parte di un club che accettasse la mia iscrizione" (G. Marx)
-

claudiocedrone
21,3k 4 7 9 - Master EY

- Messaggi: 15309
- Iscritto il: 18 gen 2012, 13:36
2
voti
EcoTan ha scritto:Ma che amplificatore è?
Le prime due valvole (quelle a sx, una "sopra" l'altra) formano un totem pole (noto anche come SRPP Series Regulated Push Pull) - uno dei circuiti a valvole piu' "venerati" dagli audiofili - e che ha comunque solide ragioni tecniche nella storia delle valvole (era usato come line driver).
Cerca
totem pole tube
totem pole valvole
e trovi circuiti uguali a bizzeffe.
https://www.tubecad.com/may2000/ (sono 16 pagine)
Basically, the formulae for the SRPP tell us that the larger the value of resistor Rak (la resistenza da 12 k sull'anodo della 6922 ndr), the lower the output impedance and the higher the gain. -> prova ad aumentare il valore della 12 k.
Vedi formula e controindicazioni (pag 5 del link sopra)
https://www.tubecad.com/may2000/page5.html
19 messaggi
• Pagina 1 di 2 • 1, 2
Torna a Elettronica e spettacolo
Chi c’è in linea
Visitano il forum: Nessuno e 8 ospiti

Elettrotecnica e non solo (admin)
Un gatto tra gli elettroni (IsidoroKZ)
Esperienza e simulazioni (g.schgor)
Moleskine di un idraulico (RenzoDF)
Il Blog di ElectroYou (webmaster)
Idee microcontrollate (TardoFreak)
PICcoli grandi PICMicro (Paolino)
Il blog elettrico di carloc (carloc)
DirtEYblooog (dirtydeeds)
Di tutto... un po' (jordan20)
AK47 (lillo)
Esperienze elettroniche (marco438)
Telecomunicazioni musicali (clavicordo)
Automazione ed Elettronica (gustavo)
Direttive per la sicurezza (ErnestoCappelletti)
EYnfo dall'Alaska (mir)
Apriamo il quadro! (attilio)
H7-25 (asdf)
Passione Elettrica (massimob)
Elettroni a spasso (guidob)
Bloguerra (guerra)





