SCHEMA INVERTER DA 5000 W PER IMPIANTO AD ISOLA

Fonti energetiche e produzione e fornitura dell'energia elettrica.

Moderatori: Foto Utentesebago, Foto Utentemario_maggi

Avatar utente
Foto UtenteSapientino
10 4
New entry
New entry
Messaggi: 51
Iscritto il: 8 dic 2009, 11:07
0
voti

[1] SCHEMA INVERTER DA 5000 W PER IMPIANTO AD ISOLA

Messaggioda Foto UtenteSapientino » 8 dic 2009, 11:44

SALVE A TUTTI SONO UN NUOVO ARRIVATO NEL FORUM . VOLEVO REALIZZARE UN INVERTER DA 5000 W PER UN INPIANTO IBRIDO AD ISOLA.HO CERCATO QUALCHE SCHEMA IN RETE, MA FINO AD OGGI NON HO TROVATO NULLA CHE SI AVVICINI A QUESTA POTENZA. HO UN TRASFORMATORE CON UN PRIMARIO DI 44 V E UN SECONDARIO DI 220 V PER UNA POTENZA COMPLESSIVA DI 8000 W . HO TROVATO IN RETE QUESTO SCHEMA. PER VOI SI PUO' POTENZIARE UTILIZZANDO FINALI TIPO (IRF 3205 O IRF 1405 O TRANSISTOR CON hFE MOLTO ELEVATI TIPO COMPONENTI DI ORIGINE MILITARE) SE NON SI PUO' FARE NULLA MI POTETE INVIARE QULCHE SCHEMA DI RIFERIMENTO PER ARRIVARE ALMENO AD UNA POTENZA DI 3000 W ? REALIZZANDO PERO' UN INVERTER AFFIDABILE CHE DEVE FUNZIONARE 365 GIORNI L' ANNO, 24 ORE SU 24 ,ALIMENTANDO FRIGORIFERI FORNI E LAVATRICI . RINGRAZIO ANTICIPATAMENTE CHI VORRA' RISPONDERE CON COMPETENZA AL MIO QUESITO.
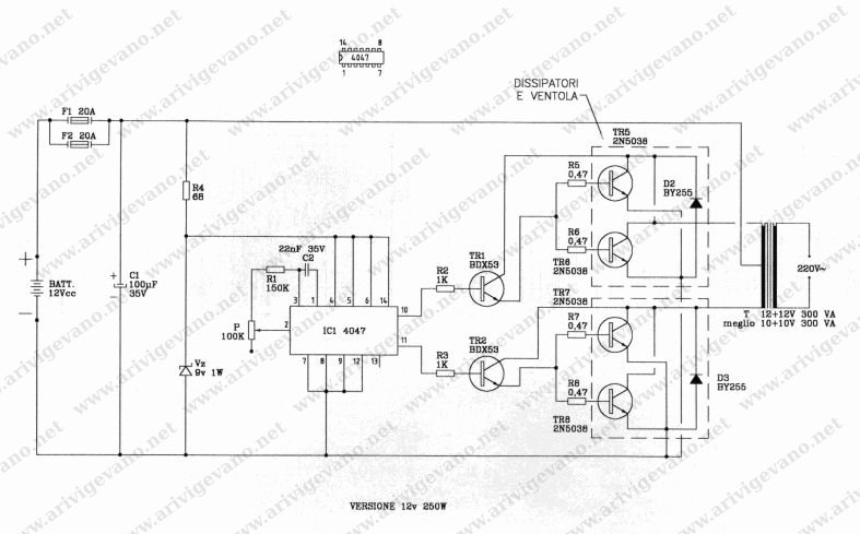
Allegati
inverter da 250 w.jpg
inverter da 250 w.jpg (56.29 KiB) Visto 7496 volte

Avatar utente
Foto Utenteadmin
196,8k 9 12 17
Manager
Manager
Messaggi: 11958
Iscritto il: 6 ago 2004, 13:14
Contatta:
0
voti

[2] Re: SCHEMA INVERTER DA 5000 W PER IMPIANTO AD ISOLA

Messaggioda Foto Utenteadmin » 8 dic 2009, 11:50

Non scrivere tutto maiuscolo, per piacere!

Avatar utente
Foto UtenteSapientino
10 4
New entry
New entry
Messaggi: 51
Iscritto il: 8 dic 2009, 11:07
0
voti

[3] Re: SCHEMA INVERTER DA 5000 W PER IMPIANTO AD ISOLA

Messaggioda Foto UtenteSapientino » 8 dic 2009, 12:26

Scusate per il maiuscolo aspetto i vostri schemi cordiali saluti

Avatar utente
Foto UtenteIsidoroKZ
121,2k 1 3 8
G.Master EY
G.Master EY
Messaggi: 21059
Iscritto il: 17 ott 2009, 0:00
1
voti

[4] Re: SCHEMA INVERTER DA 5000 W PER IMPIANTO AD ISOLA

Messaggioda Foto UtenteIsidoroKZ » 8 dic 2009, 16:30

Ho l'impressione che l'elettronica di potenza non sia il tuo campo di lavoro.

In questo caso, viste le richieste di affidabilita` e le prestazioni di quello che vai cercando, ti consiglio di comprarne uno gia` fatto e di specificare bene al fornitore quali sono i carichi che intendi alimentare.

Purtroppo ci sono dei limiti a quanto si puo` fare in casa, senza preparazione e attrezzatura adeguate :(
Per usare proficuamente un simulatore, bisogna sapere molta più elettronica di lui
Plug it in - it works better!
Il 555 sta all'elettronica come Arduino all'informatica! (entrambi loro malgrado)
Se volete risposte rispondete a tutte le mie domande

Avatar utente
Foto UtenteSapientino
10 4
New entry
New entry
Messaggi: 51
Iscritto il: 8 dic 2009, 11:07
0
voti

[5] Re: SCHEMA INVERTER DA 5000 W PER IMPIANTO AD ISOLA

Messaggioda Foto UtenteSapientino » 9 dic 2009, 10:02

Ma almeno un 3000 w anche non sofisticato non si puo' fare .Grazie ancora per la vostra attenzione.

Avatar utente
Foto UtenteSapientino
10 4
New entry
New entry
Messaggi: 51
Iscritto il: 8 dic 2009, 11:07
0
voti

[6] Re: SCHEMA INVERTER DA 5000 W PER IMPIANTO AD ISOLA

Messaggioda Foto UtenteSapientino » 9 dic 2009, 10:05

Anche un 2500 w va piu' che bene .Ancora un cordiale saluto a tutti.


Torna a “Energia e qualità dell'energia”