Cos'è ElectroYou | Login Iscriviti

ElectroYou - la comunità dei professionisti del mondo elettrico

Misuratore di ESR

Progettazione collaborativa: dall'idea alla formazione del gruppo di lavoro per la realizzazione di un prodotto finito.

Moderatore: Foto Utentebrabus

1
voti

[161] Re: Misuratore di ESR

Messaggioda Foto UtenteEtemenanki » 13 apr 2021, 22:14

Lavoro in ordine si, ma a portata di hobbysta, o almeno io l'avevo capita cosi ;-)

Si, le resistenze di pullup erano lato PIC, ma la tua osservazione e' corretta, le sposto lato analogica.
Ultima modifica di Foto UtenteEtemenanki il 13 apr 2021, 22:16, modificato 1 volta in totale.
"Sopravvivere" e' attualmente l'unico lusso che la maggior parte dei Cittadini italiani,
sia pure a costo di enormi sacrifici, riesce ancora a permettersi.
Avatar utente
Foto UtenteEtemenanki
9.527 3 6 10
Master
Master
 
Messaggi: 5951
Iscritto il: 2 apr 2021, 23:42
Località: Dalle parti di un grande lago ... :)

1
voti

[162] Re: Misuratore di ESR

Messaggioda Foto Utenteboiler » 13 apr 2021, 22:14

boiler ha scritto:La frequenza massima di rinfresco del DDS mi sembra sia 250 kHz.

Rettifica
La Vref del DAC che costituisce il DDS è selezionabile in software: 1 V o 4 V.
Se si sceglie 1 V sale fino a 1 MSPS.
A 4 V sono i 250 kSPS di cui mi ricordavo.

Boiler
Avatar utente
Foto Utenteboiler
26,4k 5 9 13
G.Master EY
G.Master EY
 
Messaggi: 5614
Iscritto il: 9 nov 2011, 12:27

4
voti

[163] Re: Misuratore di ESR

Messaggioda Foto UtenteDarwinNE » 13 apr 2021, 23:36

Allora, riprendo con più calma. Ho dato un'occhiata allo schema elettrico ed ecco qualche consiglio (NOTA: uso i nomi dei componenti dello schema di Foto UtenteEtemenanki):

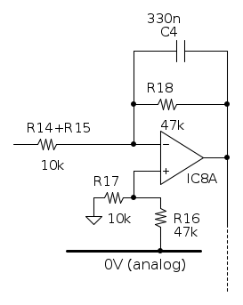
- Sono d'accordo con Foto Utentestefanopc, la connessione con il condensatore da provare va assolutamente fatta con quattro puntali. Semmai, si possono aggiungere due resistenze per esempio da 100Ω tra gli ingressi di eccitazione ( la resistenza R5 nel tuo schema) e la connessione a GND.



- Attenzione alle connessioni attorno ad IC3, il piedino 3 dev'essere collegato a GND, mi pare che manchi. Oppure, è qui che va inserita una componente DC rispetto a GND, per esempio con un segnale PWM generato dal processore. Qualcosa del genere, magari?



- Secondo me non serve avere così tanti condensatori elettrolitici sulla scheda. Ne dovrebbe bastare uno solo (magari da 100µF) e poi ottimi condensatori da 10-100nF per il bypass degli operazionali. Non mi piace molto mettere sistematicamente dei condensatori elettrolitici in parallelo a ceramici, si può in certi casi creare una risonanza serie che annulla completamente la loro funzione ad una certa frequenza.

- Non mettere insieme la DGN e la AGN sul modulo AD9833, tienile separate, io le unirei unicamente sulla parte digitale (ma forse mi sbaglio). Non saprei se val la pena mantenere separata massa ed alimentazione di IC7 (edit: anche IC3 potrebbe richiederla), potrebbe iniettare un po' di rumore.

- Io non userei un CA3130 per IC8A, anche se l'ho adottato per il mio prototipo. Sei sicuro che non vuoi mettere ICI1+IC2 in un MCP6L94 ed usare qualcosa come un MCP6001:

http://ww1.microchip.com/downloads/jp/D ... 011705.pdf

https://fr.farnell.com/microchip/mcp600 ... dp/1840892

- Stavo pensando che non mi piace molto la parte del circuito attorno a IC8A. Non so cosa avessi in mente, forse era sera tardi ed ero stanco, funziona più o meno nel prototipo ma è 'na mezza schifezza :oops:



A proposito, lo sai, vero, che senza alcuna protezione com'e' ora, se qualcuno per sbaglio ci collega un condensatore un po carico, si rischia il fritto misto ?


Vero. Il problema è che se ci aggiungiamo dei diodi, questi hanno una capacità parassita. Comunque il circuito non è fatto per misurare capacità piccole, tutto è veramente ottimizzato per la ESR. Una possibile protezione potrebbe essere questa, ma se è un condensatore grossino esplode comunque il tutto. Fanno tanti diodi, non so se il gioco ne vale la candela:



boiler ha scritto:Pensavo si fosse espressa l'intenzione di fare un lavoro in ordine, non una raffazzonatura da AliExpress.
Se è così, ci vogliono 4 layer, che costino 16, 64 o 256 $


(:OOO:)

Un problema alla volta, Foto Utenteboiler, l'hai visto a cosa assomiglia il mio prototipo? Non funziona neanche troppo male :cool:
Secondo me con un po' di attenzione si dovrebbe riuscire a fare qualcosa di più o meno funzionante su un doppia faccia. E' un lock-in e dovrebbe essere per costruzione molto tollerante rispetto al rumore. Ho visto che hai suggerito delle soluzioni molto belle, ma io non ho sistemi di sviluppo adatti a gestirle perché per il momento sono rimasto all'età della pietra con i micro :oops: Non che non stia piano piano attrezzandomi, ma ci vorrà ancora un po' prima di riuscire a manipolare oggetti di quella complessità.

Pensavo di ordinare io per primo un esemplare della scheda analogica e di montarla, ci saranno sicuramente delle cose da modificare e da cambiare prima che altri possano montarla a cuor leggero. Se ci sarà bisogno di un 4 layer, si andrà su un 4 layer, ma prima vorrei provare con un doppia faccia.

Sarebbe poi interessante vedere in un secondo tempo altre soluzioni per misurare ESR basate su sistemi più moderni del mio accrocco analogico, per poi comparare i diversi approcci e sceglierne magari uno da sviluppare ulteriormente.
Follow me on Mastodon: @davbucci@mastodon.sdf.org
Avatar utente
Foto UtenteDarwinNE
31,0k 7 11 13
G.Master EY
G.Master EY
 
Messaggi: 4420
Iscritto il: 18 apr 2010, 9:32
Località: Grenoble - France

0
voti

[164] Re: Misuratore di ESR

Messaggioda Foto UtenteDarwinNE » 13 apr 2021, 23:47

Etemenanki ha scritto:> DarwinNE: se ti serve ho in archivio le versioni "free" di Cadsoftusa della 7.7, comprese quelle per mac


Grazie, ma contando che al lavoro abbiamo iniziato ad usare Kicad o uso Eagle (che ho imparato ad usare 15 anni fa), oppure Kicad (che so più o meno usare, ma sono rimasto alla versione 4).

Etemenanki ha scritto:Per la continua, intendi collegandola direttamente al non invertente del comparatore con uno switch e fermando il DDS da software contestualmente ?


Il DDS va fermato. Secondo me non serve uno switch.

Etemenanki ha scritto:Per inserirla sopra il segnale, basterebbe disaccoppiare U1C con un condensatore, ma poi servirebbe un'ulteriore switch per bypassare il condensatore in fase di misura solo in DC ...


Sicuramente.
Follow me on Mastodon: @davbucci@mastodon.sdf.org
Avatar utente
Foto UtenteDarwinNE
31,0k 7 11 13
G.Master EY
G.Master EY
 
Messaggi: 4420
Iscritto il: 18 apr 2010, 9:32
Località: Grenoble - France

0
voti

[165] Re: Misuratore di ESR

Messaggioda Foto Utentestefanopc » 14 apr 2021, 0:29



Ho messo un po' in ordine la mia versione.
Ho messo i pin D ed E per il comando di misura a tensione continua 0.12V e 4.5v
Ho riportato i regolatori di tensione con componenti accessori.
Le facce le farei anche io solo 2 anche se ci hanno tirato le orecchie per la seconda volta :mrgreen:
L'unico suggerimento riguardo le piste sul PCB è che a me piace piu sul libero e arioso.
Se c'è poco spazio ci si stringe ma dove lo spazio lo permette si puo distribuire allargando lo spazio tra le piste e piuttosto stringere pure un po' la massa.
Diciamo che dove è possibile lasciare spazio viaggiare a 2 o 3 mm.
Poi e questione di gusti.

Si è proprio la soluzione a cui pensavo.
Non la ho ridisegnata per semplicita ma anche secondo me è da provare cosi.
Anche le resistenze di pull-up vanno giustamente messe come segnalato.

Ciao
600 Elettra
Avatar utente
Foto Utentestefanopc
13,3k 5 9 13
Master EY
Master EY
 
Messaggi: 5567
Iscritto il: 4 ago 2020, 9:11

1
voti

[166] Re: Misuratore di ESR

Messaggioda Foto UtenteDarwinNE » 14 apr 2021, 1:22

Attenzione che con la tua versione, Foto Utentestefanopc, non si possono usare gli operazionali ed il comparatore che ho indicato, non possono funzionare con più di 5,5V di alimentazione totale.
Se i segnali sono negativi, sei sicuro che gli switch continuino a funzionare correttamente? Il ts5a3159 mi sembra pure non possa funzionare con una tensione di alimentazione troppo elevata. Il CD4066 certamente sì con 10V, ma occhio ai livelli logici che non sono più compatibili con delle linee a 5V.
Follow me on Mastodon: @davbucci@mastodon.sdf.org
Avatar utente
Foto UtenteDarwinNE
31,0k 7 11 13
G.Master EY
G.Master EY
 
Messaggi: 4420
Iscritto il: 18 apr 2010, 9:32
Località: Grenoble - France

0
voti

[167] Re: Misuratore di ESR

Messaggioda Foto Utentestefanopc » 14 apr 2021, 10:07

Si hai ragione devo mantenere la componentistica del circuito originale.
I TS5A3XX non accettano tensioni oltre 5V e ovviamente non negative.
Andrebbe bene invece il ADG441 che è pensato per alimentazione duale classica.
Ciao
600 Elettra
Avatar utente
Foto Utentestefanopc
13,3k 5 9 13
Master EY
Master EY
 
Messaggi: 5567
Iscritto il: 4 ago 2020, 9:11

0
voti

[168] Re: Misuratore di ESR

Messaggioda Foto Utentestefanopc » 14 apr 2021, 12:33

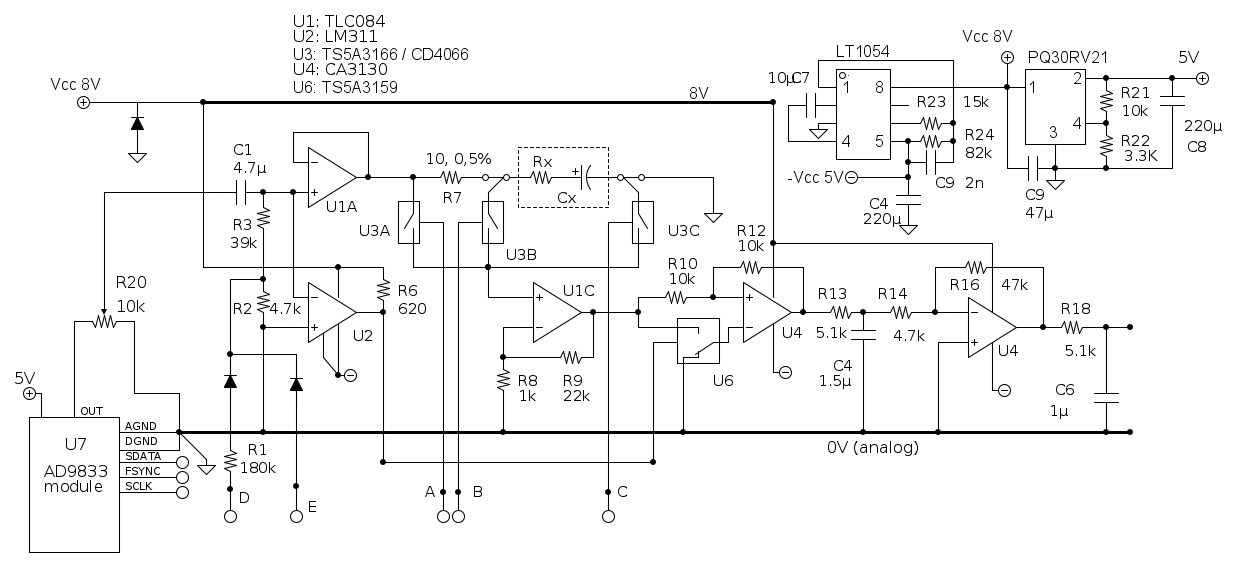
Avrei alcune domande per Foto UtenteDarwinNE
Scusa ma nella figura 2 del messaggio 163, dove col PWM polarizzi il componente sotto test, l'ingresso non invertente del comparatore non va a massa?
Volendo gli lf353 vanno bene al posto dei tlc84?
Al CA3130 va messa la resistenza sul pin non invertente uguale al parallelo delle due Rf o non è indispensabile secondo te?
Se alimentato il tutto con due celle al li-Ion da 4V e mi evito tutti i problemi di convertitori e stabilizzatori la parte analogica come dinamica potrebbe farcela?
Grazie
Ciao
600 Elettra
Avatar utente
Foto Utentestefanopc
13,3k 5 9 13
Master EY
Master EY
 
Messaggi: 5567
Iscritto il: 4 ago 2020, 9:11

1
voti

[169] Re: Misuratore di ESR

Messaggioda Foto UtenteDarwinNE » 14 apr 2021, 13:54

stefanopc ha scritto:Scusa ma nella figura 2 del messaggio 163, dove col PWM polarizzi il componente sotto test, l'ingresso non invertente del comparatore non va a massa?


E' difatti tenuto a massa tramite la resistenza da 100kΩ. Se invece tramite la resistenza da 4,7kΩ si inserisce un segnale PWM (poi filtrato dal condensatore) si può cambiare la tensione più o meno come si desidera. Le correnti di polarizzazione del comparatore e dell'operazionale sono talmente piccole che l'offset sulla resistenza da 100kΩ dovrebbe essere largamente trascurabile.

stefanopc ha scritto:Volendo gli lf353 vanno bene al posto dei tlc84?


Credo di sì se non vuoi alimentare il tutto a 5V ma opti per una alimentazione simmetrica. Se ricordo bene, sono un po' più lenti, sarai limitato in frequenza, ma a 100kHz dovrebbero arrivare ancora abbastanza bene.

stefanopc ha scritto:Al CA3130 va messa la resistenza sul pin non invertente uguale al parallelo delle due Rf o non è indispensabile secondo te?


Se ho capito cosa intendi, direi di no. Hai un offset veramente trascurabile generato dalle piccolissime correnti di polarizzazione. Sono amplificatori CMOS, non hanno niente a che vedere con i bipolari da quel punto di vista. Comunque il metodo di misura non è sensibile ad offset in continua, il circuito in pratica lo misura e lo toglie dai calcoli.

stefanopc ha scritto:Se alimentato il tutto con due celle al li-Ion da 4V e mi evito tutti i problemi di convertitori e stabilizzatori la parte analogica come dinamica potrebbe farcela?


Prova! A me piacciono gli amplificatori rail to rail. Ormai costano poco, sono facili da trovare e se ne trovano un'infinità, ma se vuoi usare amplificatori più tradizionali perché no, potrebbe essere una soluzione.
Follow me on Mastodon: @davbucci@mastodon.sdf.org
Avatar utente
Foto UtenteDarwinNE
31,0k 7 11 13
G.Master EY
G.Master EY
 
Messaggi: 4420
Iscritto il: 18 apr 2010, 9:32
Località: Grenoble - France

1
voti

[170] Re: Misuratore di ESR

Messaggioda Foto UtenteEtemenanki » 14 apr 2021, 17:56

DarwinNE ha scritto:... quattro puntali. Semmai, si possono aggiungere due resistenze per esempio da 100Ω ...

Si, nella versione definitiva pensavo ad una cosa del genere, con resistenze piu basse, ma se i 100 ohm non creano problemi uso quelle, pensavo anche a morsetti a vite per evitare possibili falsi contatti da connettore, ma in fondo ormai anche connettori decenti ce ne sono parecchi tipi, fammi sapere se preferisci viti o connettore.


il piedino 3 dev'essere collegato a GND

Giusto (vedi che non sei l'unico che fa errori ? ;-) :roll: )

Secondo me non serve avere così tanti condensatori elettrolitici sulla scheda

Per il fatto dei tanti condensatori, scusa, e' un'abitudine da quando faccio stampati piccoli, inoltre in genere ne metto piu di uno in parallelo per abbassare la ESR complessiva, pero' hai ragione, qui li ho "sparpagliati" un po troppo, in genere li metto tutti insieme vicino ai connettori di alimentazione e sugli IC solo i 100n (tranne se lo stampato e' molto complesso, dove li piazzo a gruppi nei punti strategici) ... posso anche metterne solo 2 da 100u vicini ai due connettori, e sui chip solo i ceramici, dato che le dimensioni non sono un grosso problema.

Non mettere insieme la DGN e la AGN sul modulo AD9833

In genere a queste frequenze non ho mai avuto problemi, e' piu una cosa che si fa sopra i 10MHz, inoltre unirli sopra o sotto cambiera' forse un centimetro, ma se pensi che valga la pena riportare l'AGND con un altro pin sulla scheda micro, lo faccio.

Non saprei se val la pena mantenere separata massa ed alimentazione di IC7 (edit: anche IC3 potrebbe richiederla), potrebbe iniettare un po' di rumore.

Con la tua configurazione e se ben filtrati, non dovrebbe succedere, ma serve fare dei test.

Io non userei un CA3130 per IC8A, anche se l'ho adottato per il mio prototipo. Sei sicuro che non vuoi mettere ICI1+IC2 in un MCP6L94 ed usare qualcosa come un MCP6001

Ho messo il CA3130 perche' pensavo tu l'avessi scelto apposta perche' e' un bimos, se non serve per forza, posso tranquillamente uare il MCP6001 ... per i due chip invece li ho separati per poter semplificare al massimo i percorse delle piste ed evitare troppi giri che avrebbero potuto creare accoppiamenti indesiderati (figurati che se avessi potuto, avrei preferito addirittura usare 4 MCP6L91, per separare il piu possibile tutti gli stadi, ma quella e' una preferenza personale mia)

non mi piace molto la parte del circuito attorno a IC8A

Per il non aver messo il condensatore ? ... pensavo l'avessi fatto apposta perche' lo richiedeva il tuo software (come ho detto, io a livello software sono abbastanza scarsino), te lo aggiungo.

se ci aggiungiamo dei diodi, questi hanno una capacità parassita

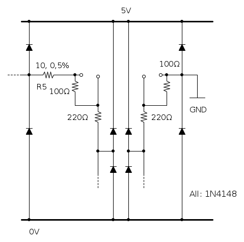
Mettere semplicemente un paio di 1N4148 in antiparallelo fra i due capi del circuito di ritorno, e poi "cancellarne" la capacita' via software in fase di accensione, a puntali aperti, sarebbe possibile ?

Certo poi se uno ci collega un condensatore carico a 200V frigge tutto comunque, ma magari basta una bella etichetta arancio fluorescente formato A4 con su scritto qualcosa del tipo

"PRIMA DI COLLEGARE LO STRUMENTO CORTOCIRCUITARE IL CONDENSATORE; QUANDO LA PIOGGIA DI SCINTILLE FINISCE E RICOMINCIATE A VEDERCI, E' IL MOMENTO DI FARE LA MISURA"

(scherzo, ma mica poi tanto, mi e' capitato di veder fare anche di peggio :mrgreen: )

Per la DC aggiunta, perche' il PWM, per poter cambiare il valore ? ... ma poi non ti ritrovi il ripple residuo in uscita dall'integratore sul pin dell'operazionale a romperti le scatole in fase di misura ?
"Sopravvivere" e' attualmente l'unico lusso che la maggior parte dei Cittadini italiani,
sia pure a costo di enormi sacrifici, riesce ancora a permettersi.
Avatar utente
Foto UtenteEtemenanki
9.527 3 6 10
Master
Master
 
Messaggi: 5951
Iscritto il: 2 apr 2021, 23:42
Località: Dalle parti di un grande lago ... :)

PrecedenteProssimo

Torna a Crowd Design

Chi c’è in linea

Visitano il forum: Nessuno e 4 ospiti