centralina passo passo con timer auto off
Moderatori:
carloc,
g.schgor,
BrunoValente,
IsidoroKZ
0
voti
Scusa, ma delle tue ultime richieste non si capisce nulla..
Se non chiarisci meglio i problemi che incontri, non posso aiutarti.
(prova a rileggere i tuoi 2 ultimi post...)
Se non chiarisci meglio i problemi che incontri, non posso aiutarti.
(prova a rileggere i tuoi 2 ultimi post...)
0
voti
intendevo dire se era possibile avere il problema di mandare in palla la logica se dovessi premere troppo velocemente.
anche se non deve funzionare troppo velocemente volevo , se si poteva con pochi componenti , fare in modo che se premo troppo velocemente il tasto non senta l impulso..
anche se non deve funzionare troppo velocemente volevo , se si poteva con pochi componenti , fare in modo che se premo troppo velocemente il tasto non senta l impulso..
0
voti
Con l'elettronica si può fare un sacco di cose,
ma la domanda è: ne vale poi la pena?:
Ha già gli elementi per "allungare" un impulso
(basta un breve segnale di trigger a un 555,
per ottenere un impulso di una certa durata
e non ci sarebbe più bisogno di antirimbalzo)
ma la domanda è: ne vale poi la pena?:
Ha già gli elementi per "allungare" un impulso
(basta un breve segnale di trigger a un 555,
per ottenere un impulso di una certa durata
e non ci sarebbe più bisogno di antirimbalzo)
0
voti
Lo so che magari non ne vale la pena ,ma almeno cosi funzionerebbe a doc col un 555 in monostabile,
pensavo che con qualche componente passivo si riuscisse a sistemare tutto.
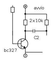
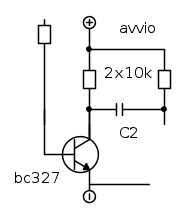
per il trigger uso sempre questo circuito,
poi il classico 555 monostabile come ho gia usato,
il pin dell' avvio , che sarebbe la base del transistor dove la posso collegare? e l uscita del 555 dove va collegara?
pensavo che con qualche componente passivo si riuscisse a sistemare tutto.
per il trigger uso sempre questo circuito,
poi il classico 555 monostabile come ho gia usato,
il pin dell' avvio , che sarebbe la base del transistor dove la posso collegare? e l uscita del 555 dove va collegara?
0
voti
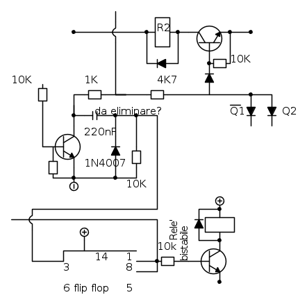
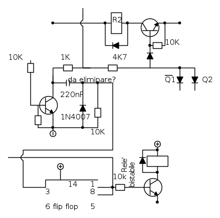
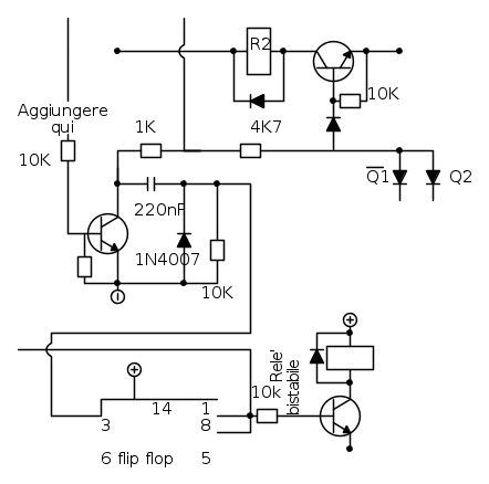
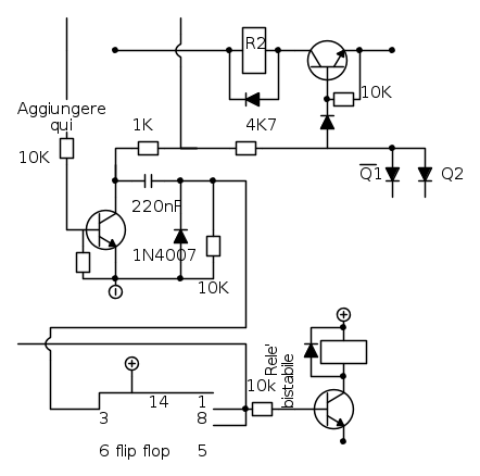
Penso che una soluzione richieda l'alimentazione diretta
(non quella delle schede) di un circuito come questo:
In pratica l'impulso di telecomando viene sostituito
dall'uscita di un 555 (in configurazione monostabile da 2s)
in modo da svincolare il funzionamento del circuito esistente
dalla durata dell'impulso di telecomando stesso
Questo richiede però che l'alimentazione sia sempre presente
per assicurare il funzionamento di questa parte, senza
aspettare l'intervento del relè R1 (che dà alimentazione
a tutto il resto).
(non quella delle schede) di un circuito come questo:
In pratica l'impulso di telecomando viene sostituito
dall'uscita di un 555 (in configurazione monostabile da 2s)
in modo da svincolare il funzionamento del circuito esistente
dalla durata dell'impulso di telecomando stesso
Questo richiede però che l'alimentazione sia sempre presente
per assicurare il funzionamento di questa parte, senza
aspettare l'intervento del relè R1 (che dà alimentazione
a tutto il resto).
0
voti
devo eliminare questa parte?
0
voti
Chi c’è in linea
Visitano il forum: Nessuno e 214 ospiti

Elettrotecnica e non solo (admin)
Un gatto tra gli elettroni (IsidoroKZ)
Esperienza e simulazioni (g.schgor)
Moleskine di un idraulico (RenzoDF)
Il Blog di ElectroYou (webmaster)
Idee microcontrollate (TardoFreak)
PICcoli grandi PICMicro (Paolino)
Il blog elettrico di carloc (carloc)
DirtEYblooog (dirtydeeds)
Di tutto... un po' (jordan20)
AK47 (lillo)
Esperienze elettroniche (marco438)
Telecomunicazioni musicali (clavicordo)
Automazione ed Elettronica (gustavo)
Direttive per la sicurezza (ErnestoCappelletti)
EYnfo dall'Alaska (mir)
Apriamo il quadro! (attilio)
H7-25 (asdf)
Passione Elettrica (massimob)
Elettroni a spasso (guidob)
Bloguerra (guerra)






