Aprendo un vecchio magnetofono Geloso,risalente agli anni sessanta (l'elettronica è formata da resistenze,condensatori a carta,alcuni elettrolitici a secco,trasformatori e due ponti raddrizzatori al selenio),e divertendomi a restaurarlo possedendo lo schema,mi sono accorto di un problema a me misterioso che non riesco a risolvere.Vengo al dunque. (mi scusino i signori moderatori se ho sbagliato sezione o l'argomento non è di interesse generale,ma sto provando solamente a vedere se siete in grado di darmi una mano
Questo apparecchio monta due ponti raddrizzatori al selenio,uno di essi pensavo fosse danneggiato (in fondo hanno cinquant anni di vita) e,alimentando l'apparecchio ho provato con il tester in continua,a misurare le tensioni.
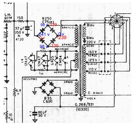
In una situazione di funzionamento corretto sul + dovrebbe avere 240 v circa, sui lati alternata 98 v circa e sul negativo 0 v.
Quando mi sono accorto,improvvisamente,che l apparecchio funzionava ma che era morto a livello di audio,ho provato a fare delle misure: su tutto il circuito secondario (quindi a valle del ponte) c era 0 v ovunque,perfino sui positivi dei condensatori elettrolitici posti in collegamento con il + del suddetto ponte.
Vado a misurare il ponte e :
sul + c'erano 0 v ! (anziche 240.Ecco perché il circuito non è alimentato)
sulle alternate -139 (misura stranamente negativa)
e sul polo negativo ben -239 v!
In pratica si sono invertite le tensioni.
La 220 V alternata che alimenta il motore che fa girare le puleggee le bobine, è presente,ovviamente.
Allora ho rimosso il ponte raddrizzatore al selenio,pensando si fosse guastato e l'ho sostituito costruendo, come suggerito da altri, un ponte di Graetz ,con 4 diodi 1N4007 e ponendo su un lato dell alternata una resistenza da 10 ohm (consigliato per il fatto che la caduta di tensione dei ponti al selenio era diversa rispetto agli attuali diodi).
Saldo e alimento: la situazione è rimasta identica: stesse tensioni sballate.0v sul positivo -239 sul negativo e -139 sull alternata.
Non riesco a capire cosa diavolo sia successo e non so come risolvere il problema.
Voi,molto piu esperti di me,cosa ne pensate? Cosa potrebbe essere? Posto una parte dello schema elettrico dove ho scritto in nero le tensioni che dovrebbero esserci e in rosso quelle che realmente e attualmente ci sono.Vi ringrazierei di cuore se aveste dei suggerimenti..è un apparecchio vetusto,fuori epoca,forse molti di voi non l'hanno mai nemmeno maneggiato,ma ci provo lo stesso!

Elettrotecnica e non solo (admin)
Un gatto tra gli elettroni (IsidoroKZ)
Esperienza e simulazioni (g.schgor)
Moleskine di un idraulico (RenzoDF)
Il Blog di ElectroYou (webmaster)
Idee microcontrollate (TardoFreak)
PICcoli grandi PICMicro (Paolino)
Il blog elettrico di carloc (carloc)
DirtEYblooog (dirtydeeds)
Di tutto... un po' (jordan20)
AK47 (lillo)
Esperienze elettroniche (marco438)
Telecomunicazioni musicali (clavicordo)
Automazione ed Elettronica (gustavo)
Direttive per la sicurezza (ErnestoCappelletti)
EYnfo dall'Alaska (mir)
Apriamo il quadro! (attilio)
H7-25 (asdf)
Passione Elettrica (massimob)
Elettroni a spasso (guidob)
Bloguerra (guerra)


benvenuto naturalmente

