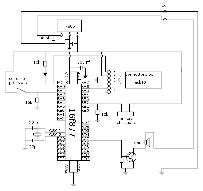
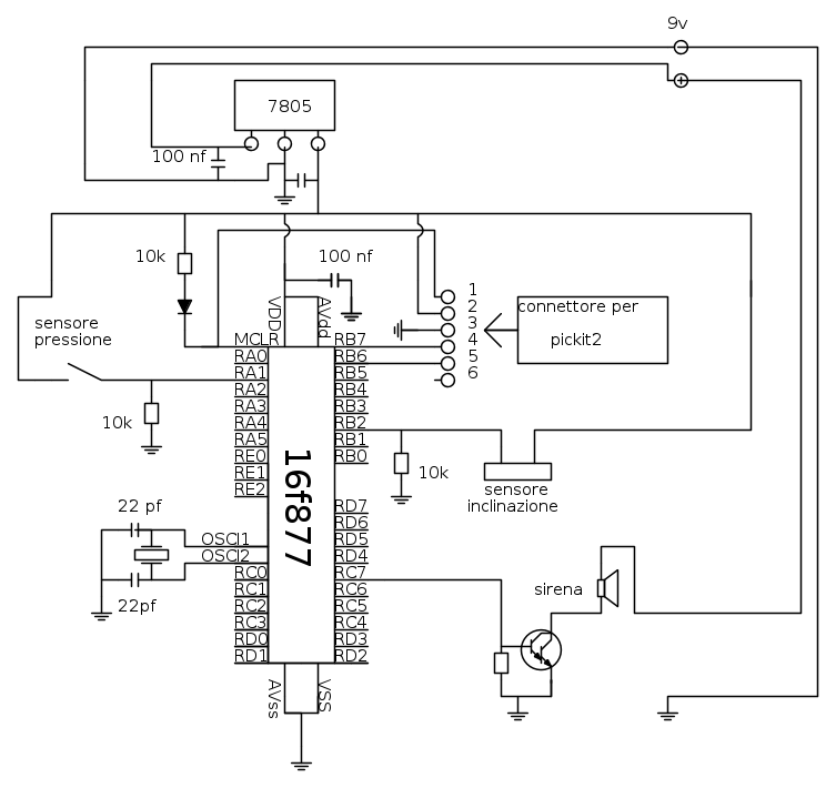
i condensatori gli ho messi nel posto giusto ?
stesso PIC prezzo diverso
Moderatore:
Paolino
34 messaggi
• Pagina 3 di 4 • 1, 2, 3, 4
0
voti
2
voti
ramboluis ha scritto:ma per il mio progetto posso usare lo stesso un 16f877? visto che mi sono gia documentato su questo PIC e nella guida che ho usato per imparare c'era come esempio proprio il 16f877
Ma per carità, puoi usare quello che credi! Solo schiarisciti bene le idee! Nel post [1] chiedevi il confronto tra PIC16F877A e PIC16F887, ora vuoi usare un PIC16F877...
Ciao.
PAolo.
"Houston, Tranquillity Base here. The Eagle has landed." - Neil A.Armstrong
-------------------------------------------------------------
PIC Experience - http://www.picexperience.it
-------------------------------------------------------------
PIC Experience - http://www.picexperience.it
-

Paolino
32,6k 8 12 13 - G.Master EY

- Messaggi: 4226
- Iscritto il: 20 gen 2006, 11:42
- Località: Vigevano (PV)
2
voti
spero che ora sia tutto corretto
che pirla che sono
ero convinto che i due PIC nel primo post fossero rispettivamente il 16f877a e il 16f877
Paolino ha scritto:Ma per carità, puoi usare quello che credi! Solo schiarisciti bene le idee! Nel post [1] chiedevi il confronto tra PIC16F877A e PIC16F887, ora vuoi usare un PIC16F877...
che pirla che sono
ero convinto che i due PIC nel primo post fossero rispettivamente il 16f877a e il 16f8772
voti
Ok, ora le nubi si dissolvono, almeno per me.
Domanda: il quarzo a che frequenza lavora? Scusa se te lo chiedo ma mi sono perso il valore, se lo hai scritto.
TIeni presente che il PIC che hai scelto (evito le sigle per evitare altra confusione
) se è marcato "-04" non può superare i 4MHz, se fosse marcato "-20" può arrivare a 20MHz. Gli altri due PIC non hanno marcature relative alla frequenza, vanno tranquillamente fino a 20MHz.
Ciao.
Paolo.
Domanda: il quarzo a che frequenza lavora? Scusa se te lo chiedo ma mi sono perso il valore, se lo hai scritto.
TIeni presente che il PIC che hai scelto (evito le sigle per evitare altra confusione
Ciao.
Paolo.
"Houston, Tranquillity Base here. The Eagle has landed." - Neil A.Armstrong
-------------------------------------------------------------
PIC Experience - http://www.picexperience.it
-------------------------------------------------------------
PIC Experience - http://www.picexperience.it
-

Paolino
32,6k 8 12 13 - G.Master EY

- Messaggi: 4226
- Iscritto il: 20 gen 2006, 11:42
- Località: Vigevano (PV)
0
voti
sto per acquistare tutto ,ma ho ancora un po di dubbi
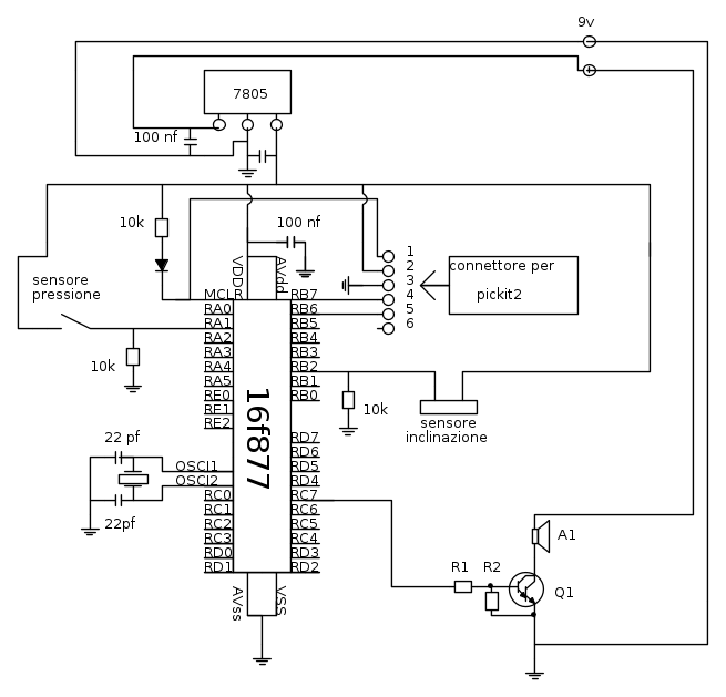
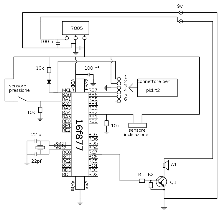
nello schema finale mi avete consigliato di aggiungere una resistenza al darlington (nello schema R1 ) ma da quanti ohm la metto?
poi questi condensatore hanno una forma strana come che si attaccano ?
http://it.rs-online.com/web/p/products/7235200/
nello schema finale mi avete consigliato di aggiungere una resistenza al darlington (nello schema R1 ) ma da quanti ohm la metto?
poi questi condensatore hanno una forma strana come che si attaccano ?
http://it.rs-online.com/web/p/products/7235200/
0
voti
Non usare dispositivi SMD se vuoi montare su millefori. I condensatori che devi acquistare sono, ad esempio, questi.
Ciao.
Paolo.
Ciao.
Paolo.
"Houston, Tranquillity Base here. The Eagle has landed." - Neil A.Armstrong
-------------------------------------------------------------
PIC Experience - http://www.picexperience.it
-------------------------------------------------------------
PIC Experience - http://www.picexperience.it
-

Paolino
32,6k 8 12 13 - G.Master EY

- Messaggi: 4226
- Iscritto il: 20 gen 2006, 11:42
- Località: Vigevano (PV)
34 messaggi
• Pagina 3 di 4 • 1, 2, 3, 4
Torna a Realizzazioni, interfacciamento e nozioni generali.
Chi c’è in linea
Visitano il forum: Nessuno e 4 ospiti

Elettrotecnica e non solo (admin)
Un gatto tra gli elettroni (IsidoroKZ)
Esperienza e simulazioni (g.schgor)
Moleskine di un idraulico (RenzoDF)
Il Blog di ElectroYou (webmaster)
Idee microcontrollate (TardoFreak)
PICcoli grandi PICMicro (Paolino)
Il blog elettrico di carloc (carloc)
DirtEYblooog (dirtydeeds)
Di tutto... un po' (jordan20)
AK47 (lillo)
Esperienze elettroniche (marco438)
Telecomunicazioni musicali (clavicordo)
Automazione ed Elettronica (gustavo)
Direttive per la sicurezza (ErnestoCappelletti)
EYnfo dall'Alaska (mir)
Apriamo il quadro! (attilio)
H7-25 (asdf)
Passione Elettrica (massimob)
Elettroni a spasso (guidob)
Bloguerra (guerra)





