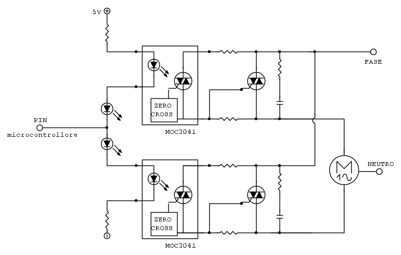
L'uso di 2 Triac per il comando di motori Asincroni Bifase (quelli che consentono di comandare anche il senso di rotazione) è un circuito abbastanza classico, ma, ESTREMAMENTE delicato e rischioso.
Per il momento vediamo il circuito lato motore e Triac, dimenticando fotoaccoppiatori e microcontrollore.
In quel circuito manca il condensatore di spunto (solitamente è già dentro al motore) cioè quel componente che (alimentata una fase del motore con L e N) sfasa la corrente dell'altra fase di (quasi) 90° il che permette la creazione del campo magnetico rotante che sta alla base del funzionamento dei motori asincroni.
Ebbene quel condensatore ce lo ritroviamo fra i capi dei 2 Triac, questo vuol dire che, quando un Triac è in conduzione (il motore funziona ed il condensatore è carico ...) se per un qualsiasi motivo dovesse innescarsi anche l'altro Triac, allora il condensatore si scaricherebbe immediatamente attraverso i 2 Triac. In virtù delle basse impedenze del circuito la corrente sarebbe altissima e la fusione delle giunzioni del Triac la conseguenza finale.
E perché mai dovrebbe andare in conduzione un Triac quando NON è regolarmente pilotato ? Mai sentito parlare di Burst e di ∆V su ∆t ?
Basta che qualcuno accenda (o meglio spenga) una lampada al Neon (quelle col reattore) da qualche parte sull'impianto ed il passaggio a miglior vita del Triac è garantito.
L'inserimento di una resistenza in serie al condensatore attenua il problema ma costringe a tirare la coperta fra valori più bassi (che proteggono meno) e valori più alti ma che provocano maggior dissipazione sulla resistenza.
Ma questo non è l'unico problema: quando alimenti una fase del motore l'altra si comporta come un autotrasformatore ovvero produce una tensione che si somma (in verità in forma vettoriale quindi dipende dallo sfasamento e in ultima istanza dal carico del motore) a quella di linea, producendo una tensione ai capi del'altro Triac fino al doppio della tensione di rete.
Il che significa dover usare triac da almeno 600 (meglio 800) V. Pure per gli opto non puoi usare oggetti da 400N o ne metti 2 in serie (opportunamente bilanciati) oppure vai su robini costosissimi da 800V.
Giusto per completezza, quel circuito non ha solo svantaggi ma (sapendolo fare bene) consente di pilotare entrambe le fasi, in modo parzializzato (quindi no 3041 ma 3021) e per una sola una semionda quindi di ottenere una azione frenante sul motore.
Comunque la mia esperienza su quel circuito mi ha portato, dopo anni di insistenza su quella soluzione; ad andare su un più affidabile doppio relè (uno per fase) per comandare il motore, abbinato ad un solo triac che consente di far commutare i relè a vuoto ed ottenere le altre funzioni di parzializzazione (blando controllo della coppia) e di frenatura.
Per completare la “critica” su quel circuito, mai e poi mai potrai usare un solo pin del micro, sia perché così non potrai mai realizzare lo stato di motore fermo (entrambe i triac spenti) sia perché MOLTO IMPORTANTE, non si deve MAI commutare il senso di rotazione del motore al volo, cioè quello che accade quando il pin del micro passa da uno stato all'altro.
Questo è un "dettaglio" che molti softwaristi ignorano .. è poi si chiedono perché i relè si incollano ...
Quando si spegne un motore, per quel famoso condensatore di cui sopra, lungo gli avvolgimenti continua ad esserci tensione e correnti e per alcuni istanti (dipende da C e da R e L del motore). Se si commuta al volo si rischia di collegare circuiti posti a tensioni diverse quindi ritrovarsi picchi di corrente in grado di distruggere i semiconduttori ed incollare i relè più robusti.
La regola è: spegnere una fase, attendere almeno 0,5s (dipende dal motore) e poi avviare l'altra fase.
Altro problema: se si alimenta in motore in una direzione, prima che si sia fermato (o quasi) dalla direzione opposta c’è il rischio che non inverta affatto e prosegua nel senso precedente ... in base all'applicazione lascio a voi le conseguenze ...
Bye

Ser.Tom