Penso che probabilmente salendo a 12/13V stabili di alimentazione la potenza della cella si avvicinerebbe già alla potenza massima.
Sarebbe comunque da provare dando un carico sul lato freddo.
Come raffreddi il lato caldo?
Alimentatore High Power
Moderatori:
carloc,
g.schgor,
BrunoValente,
IsidoroKZ
44 messaggi
• Pagina 4 di 5 • 1, 2, 3, 4, 5
0
voti
http://www.lucifora.net/modellismo-elet ... alipc.html
Vedi se riesci a capirci qualcosa, perché io non ho capito molto
Per quanto riguarda la cella io la raffreddo con dissipatore per cpu che mi fa salire la temperatura del lato caldo di 6°C rispetto a quella ambientale
-

scarabeo29
5 1 4 - Messaggi: 44
- Iscritto il: 30 apr 2013, 14:20
1
voti
Qui sul portale c'è questo articolo http://www.electroyou.it/tonystark/wiki ... -fai-da-te che mi sembra molto chiaro.
Poi se digiti Alimentatore computer nella funzione CERCA (quella più in alto, in questa stessa pagina) trovi innumerevoli thread che possono chiarire i tuoi dubbi.
Tieni presente che gran parte di componenti e collegamenti interni di quegli alimentatori è a tensione di rete, È PERICOLOSO. Non aprirlo e non toccare niente all'interno se non hai controllato che la spina sia scollegata dalla rete.
Poi se digiti Alimentatore computer nella funzione CERCA (quella più in alto, in questa stessa pagina) trovi innumerevoli thread che possono chiarire i tuoi dubbi.
Tieni presente che gran parte di componenti e collegamenti interni di quegli alimentatori è a tensione di rete, È PERICOLOSO. Non aprirlo e non toccare niente all'interno se non hai controllato che la spina sia scollegata dalla rete.
-

FedericoSibona
5.022 3 5 8 - Master

- Messaggi: 3951
- Iscritto il: 19 mar 2013, 11:43
0
voti
Grazie per la dritta
Ho cercato se qualcuno avesse provato ad ottenere una tensione di 15V da un ATX ma non ho trovato. Una domanda però mi è sorta spontanea: io ora uso per alimentare la mia cella un ATX, collegando i due cavi elettrici uno alla massa nera e l'altro al +12 giallo; ma per sfruttare al meglio la potenza dell'alimentatore devo collegare insieme tutti i gialli da un lato e tutti i neri dall'altro e poi collegare?
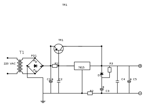
Inoltre ho provato a rappresentare il circuito che dovrebbe erogare 15V e 10A; non lo so ho preso qualche spunto qua e là; potete vederlo? c'è qualche strafalcione?
T1: input 220 V
output 24 V 13A
310VA
PD1: 1200V 35A 3€ 22.6V
C1: elettrolitico 50V 10000 µF 5.88€
C2-C4: a disco ceramico 500V 100000pF 0.64€
C3-C5: elettrolitico 50V 1000 µF 2€
D1: diodo zener 15V 1.3W
TR1: Transistore di potenza Darlington MJE 2955 PNP Tipo di alloggiamento TO 220 I(C) 10 A Emettitore tensione inversa U (CEO) 0.87€
7815: 15V 1A 0.43€
Le resistenze purtroppo non sono riuscito a calcolare
; e per quanto riguarda gli altri componenti?
Ho cercato se qualcuno avesse provato ad ottenere una tensione di 15V da un ATX ma non ho trovato. Una domanda però mi è sorta spontanea: io ora uso per alimentare la mia cella un ATX, collegando i due cavi elettrici uno alla massa nera e l'altro al +12 giallo; ma per sfruttare al meglio la potenza dell'alimentatore devo collegare insieme tutti i gialli da un lato e tutti i neri dall'altro e poi collegare?
Inoltre ho provato a rappresentare il circuito che dovrebbe erogare 15V e 10A; non lo so ho preso qualche spunto qua e là; potete vederlo? c'è qualche strafalcione?
T1: input 220 V
output 24 V 13A
310VA
PD1: 1200V 35A 3€ 22.6V
C1: elettrolitico 50V 10000 µF 5.88€
C2-C4: a disco ceramico 500V 100000pF 0.64€
C3-C5: elettrolitico 50V 1000 µF 2€
D1: diodo zener 15V 1.3W
TR1: Transistore di potenza Darlington MJE 2955 PNP Tipo di alloggiamento TO 220 I(C) 10 A Emettitore tensione inversa U (CEO) 0.87€
7815: 15V 1A 0.43€
Le resistenze purtroppo non sono riuscito a calcolare
; e per quanto riguarda gli altri componenti?-

scarabeo29
5 1 4 - Messaggi: 44
- Iscritto il: 30 apr 2013, 14:20
2
voti
Quello schema non puo' funzionare perche' (a parte qualche correzione da fare) con 24 V in uscita dal trasformatore ti troveresti circa 32Vcc in ingresso al regolatore; cio' vuol dire una differenza di ben 17V tra Vin e Vout con conseguente dissipazione sul transistor di sostegno di circa 170W a 10A, mentre il MJ2955 (che non e' un darlington) puo' sopportare al massimo 115W.
Come gia' detto poi quel trasformatore, se nominalmente eroga 13A su 24 V, effettivamente ne dara' 7/8.
Fossi in te, prenderei in seria condiderazione l'idea (a meno di cambiare il trasformatore) di usare l'uscita a 12V ad ottenere una tensione prossima a questo valore (magari con regolatori LDO) che potrebbe forse essere sufficiente al tuo progetto.
P.S. anche D1 non e' uno zener ed inoltre aspetto ancora una risposta a quanto richiesto al post 30.
Come gia' detto poi quel trasformatore, se nominalmente eroga 13A su 24 V, effettivamente ne dara' 7/8.
Fossi in te, prenderei in seria condiderazione l'idea (a meno di cambiare il trasformatore) di usare l'uscita a 12V ad ottenere una tensione prossima a questo valore (magari con regolatori LDO) che potrebbe forse essere sufficiente al tuo progetto.
P.S. anche D1 non e' uno zener ed inoltre aspetto ancora una risposta a quanto richiesto al post 30.
marco
0
voti
Ah ho capito
E usando il secondario a 12V quanta è la tensione massima che potrei ottenere dall'alimentatore, tenuto conto che mi serve un po' di corrente come ho precedentemente detto? E a quel punto lo schema come sarebbe?
E usando il secondario a 12V quanta è la tensione massima che potrei ottenere dall'alimentatore, tenuto conto che mi serve un po' di corrente come ho precedentemente detto? E a quel punto lo schema come sarebbe?
-

scarabeo29
5 1 4 - Messaggi: 44
- Iscritto il: 30 apr 2013, 14:20
0
voti
In quel circuito cii sono dei componenti che non vanno però, prima di parlarne, ripeto, guarda che alimentando la cella a 15V è molto probabile che vada oltre la potenza massima che può sopportare. Un componente non puoi spingerlo alla massima tensione ed alla massima corrente sopportate, devi anche tenere conto della potenza massima che è il prodotto delle due.
Ad esempio, questo vale anche per il transistor che hai scelto nel circuito.
Usando il secondario da 24 V avrai una tensione continua di circa 33V a vuoto. Supponiamo che sotto carico scenda a 30V. L'uscita deve essere, come hai detto, 15V. Sul transistor ci sarà quindi una Vce di 15V che moltiplicata per 10A da 150W di potenza che è il doppio della massima potenza che quel transistor (MJE2955) sopporta.
Inoltre, nello schema, non mi è chiara la funzione di R2, R3, D1 e C3 messi in quel modo, dove hai preso spunto per quello schema?
-----------------------------------------
Beh, avete già detto tutto, sono un po' lento a scrivere
Ad esempio, questo vale anche per il transistor che hai scelto nel circuito.
Usando il secondario da 24 V avrai una tensione continua di circa 33V a vuoto. Supponiamo che sotto carico scenda a 30V. L'uscita deve essere, come hai detto, 15V. Sul transistor ci sarà quindi una Vce di 15V che moltiplicata per 10A da 150W di potenza che è il doppio della massima potenza che quel transistor (MJE2955) sopporta.
Inoltre, nello schema, non mi è chiara la funzione di R2, R3, D1 e C3 messi in quel modo, dove hai preso spunto per quello schema?
-----------------------------------------
Beh, avete già detto tutto, sono un po' lento a scrivere
-

FedericoSibona
5.022 3 5 8 - Master

- Messaggi: 3951
- Iscritto il: 19 mar 2013, 11:43
0
voti
Si si ho capito che il secondario da 24 V è meglio lasciarlo stare
Ho preso spunto per lo schema dal blog di marco438: http://www.electroyou.it/marco438/wiki/ ... erimentali
Mi scuso se l'ho storpiato
Ho preso spunto per lo schema dal blog di marco438: http://www.electroyou.it/marco438/wiki/ ... erimentali
Mi scuso se l'ho storpiato

-

scarabeo29
5 1 4 - Messaggi: 44
- Iscritto il: 30 apr 2013, 14:20
0
voti
Sì, ma se parliamo dello stesso schema, la R2 non è messa come l'hai messa tu ed è un trimmer per regolare la tensione di uscita.
-

FedericoSibona
5.022 3 5 8 - Master

- Messaggi: 3951
- Iscritto il: 19 mar 2013, 11:43
0
voti
si è l'ultimo schema nel blog.
E' vero non ci avevo fatto caso fosse un trimmer, purtroppo sono poco pratico
E' vero non ci avevo fatto caso fosse un trimmer, purtroppo sono poco pratico
-

scarabeo29
5 1 4 - Messaggi: 44
- Iscritto il: 30 apr 2013, 14:20
44 messaggi
• Pagina 4 di 5 • 1, 2, 3, 4, 5
Chi c’è in linea
Visitano il forum: Nessuno e 37 ospiti

Elettrotecnica e non solo (admin)
Un gatto tra gli elettroni (IsidoroKZ)
Esperienza e simulazioni (g.schgor)
Moleskine di un idraulico (RenzoDF)
Il Blog di ElectroYou (webmaster)
Idee microcontrollate (TardoFreak)
PICcoli grandi PICMicro (Paolino)
Il blog elettrico di carloc (carloc)
DirtEYblooog (dirtydeeds)
Di tutto... un po' (jordan20)
AK47 (lillo)
Esperienze elettroniche (marco438)
Telecomunicazioni musicali (clavicordo)
Automazione ed Elettronica (gustavo)
Direttive per la sicurezza (ErnestoCappelletti)
EYnfo dall'Alaska (mir)
Apriamo il quadro! (attilio)
H7-25 (asdf)
Passione Elettrica (massimob)
Elettroni a spasso (guidob)
Bloguerra (guerra)

