Cos'è ElectroYou | Login Iscriviti

ElectroYou - la comunità dei professionisti del mondo elettrico

Regolazione corrente LM723

Elettronica lineare e digitale: didattica ed applicazioni

Moderatori: Foto Utentecarloc, Foto Utenteg.schgor, Foto UtenteBrunoValente, Foto UtenteIsidoroKZ

0
voti

[31] Re: Regolazione corrente LM723

Messaggioda Foto Utentesolideo » 24 lug 2015, 5:27

Così è come "sommare" 0,7-0,8V (ma anche qualcosa in più)

Allora sceglierò un diodo da almeno 5A come corrente diretta e magari in case TO220 cosi da mettere sul dissipatore anche lui, chiaramente isolando il case del diodo.

E poi aggiungo R5 da 33Ohm .

Bene questo fine settimana è pieno.
Avatar utente
Foto Utentesolideo
100 1 6
New entry
New entry
 
Messaggi: 82
Iscritto il: 11 lug 2014, 6:20

0
voti

[32] Re: Regolazione corrente LM723

Messaggioda Foto Utentemarco438 » 24 lug 2015, 10:41

Magari mettine uno da 8/10A.
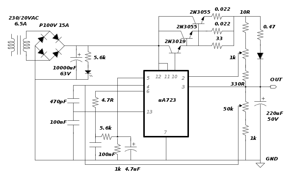
Credo sia meglio, viste le modifiche ed a beneficio di quanti volessero realizzarlo, riportare lo schema finale riveduto e corretto con tutti i valori; ho omesso la sigla del diodo in attesa di ulteriori sviluppi.
marco
Avatar utente
Foto Utentemarco438
37,1k 7 11 13
-EY Legend-
-EY Legend-
 
Messaggi: 16323
Iscritto il: 24 mar 2010, 15:09
Località: Versilia

0
voti

[33] Re: Regolazione corrente LM723

Messaggioda Foto UtenteFedericoSibona » 24 lug 2015, 10:57

Foto Utentemarco438, bel lavoro, però se usi librerie personalizzate l'universalità di Fidocad sul forum va a farsi benedire ;-)
Riportando lo schema in FidocadJ l'unica cosa che vedo è il μA723 ed una manciata di linee di di collegamento. Niente transistors, condensatori, resistori e diodi (tranne il LED) :mrgreen:
Avatar utente
Foto UtenteFedericoSibona
5.022 3 5 8
Master
Master
 
Messaggi: 3951
Iscritto il: 19 mar 2013, 11:43

0
voti

[34] Re: Regolazione corrente LM723

Messaggioda Foto Utentemarco438 » 24 lug 2015, 11:08

Non sono librerie personalizzate ma la EY Libraries della versione FidoCadJ 0.24.5 scaricabile da qui.
Vedrai che se aggiorni alla nuova versione vedi tutto. :D
marco
Avatar utente
Foto Utentemarco438
37,1k 7 11 13
-EY Legend-
-EY Legend-
 
Messaggi: 16323
Iscritto il: 24 mar 2010, 15:09
Località: Versilia

0
voti

[35] Re: Regolazione corrente LM723

Messaggioda Foto UtenteFedericoSibona » 24 lug 2015, 11:13

Provvedo, grazie.
Ci sarebbe il modo di pubblicizzare maggiormente tali aggiornamenti per gli utenti poco svegli come me? ;-)
Avatar utente
Foto UtenteFedericoSibona
5.022 3 5 8
Master
Master
 
Messaggi: 3951
Iscritto il: 19 mar 2013, 11:43

0
voti

[36] Re: Regolazione corrente LM723

Messaggioda Foto Utentemarco438 » 24 lug 2015, 11:19

In effetti la cosa non e' stata granche' pubblicizzata ma se ne e' parlato in questo thread.
Magari facciamo appello a Foto UtenteDarwinNE perche' i prossimi aggiornamenti vengano maggiormente acclarati. :D
marco
Avatar utente
Foto Utentemarco438
37,1k 7 11 13
-EY Legend-
-EY Legend-
 
Messaggi: 16323
Iscritto il: 24 mar 2010, 15:09
Località: Versilia

0
voti

[37] Re: Regolazione corrente LM723

Messaggioda Foto Utentesolideo » 24 lug 2015, 17:40

Foto Utentemarco438
Per quanto riguarda le due resistenze da 0.022Ohm nello schema, nella descrizione dice questo:
le resistenze R3 R4 da 0.22Ohm/5W

e dato che cercando in rete altri schemi che usano gli 2n3055 ho visto che vengano usate resistenze da 0.3/0.5Ohm quindi ho pensato ad un errore nello schema.
Avatar utente
Foto Utentesolideo
100 1 6
New entry
New entry
 
Messaggi: 82
Iscritto il: 11 lug 2014, 6:20

0
voti

[38] Re: Regolazione corrente LM723

Messaggioda Foto Utentemarco438 » 24 lug 2015, 18:21

Nel rifare lo schema ho ripreso i valori originali che non sono stati cambiati in corso d'opera.
Non so se sia un errore o se quel valore sia stato messo intenzionalmente tuttavia, se valutiamo le tolleranze di quei tipi di resistori, la cosa non dovrebbe assumere un valore rilevante.
marco
Avatar utente
Foto Utentemarco438
37,1k 7 11 13
-EY Legend-
-EY Legend-
 
Messaggi: 16323
Iscritto il: 24 mar 2010, 15:09
Località: Versilia

0
voti

[39] Re: Regolazione corrente LM723

Messaggioda Foto UtenteFedericoSibona » 24 lug 2015, 22:46

Piccolo appunto. Se qualcuno avesse dei 723 in contenitore metallico (TO100) qui può utilizzarlo perché non è utilizzato il pin Vz (che nel TO100 manca), ma è da tenere presente che anche la corrispondenza numerazione/funzione degli altri pin è diversa (vedere datasheet).


Per FidocadJ, tutto a posto, ancora grazie Foto Utentemarco438 ;-)
Avatar utente
Foto UtenteFedericoSibona
5.022 3 5 8
Master
Master
 
Messaggi: 3951
Iscritto il: 19 mar 2013, 11:43

0
voti

[40] Re: Regolazione corrente LM723

Messaggioda Foto Utentesolideo » 25 lug 2015, 8:01

Prime verifiche, ed ecco i risultati:
Come da schema originale quindi SENZA diodo dopo Rsens (R5) la limitazione della corrente inizia ad 1,30A.
Aggiungendo il diodo, avevo dei diodi doppi di recupero, nel mio caso uno schottky S30D45c 15A 31V, http://pdf.datasheetcatalog.com/datasheet/mospec/S30D50.pdf chiaramente ho usato solo 2 pin, la limitazione inizia a 0,6A (600mA).
Ora provo ad aggiungere un altro 2n3055.
P.S.
Per le prove ho usato un carico attivo che ho costruito preso da uno schema di N.E.
Avatar utente
Foto Utentesolideo
100 1 6
New entry
New entry
 
Messaggi: 82
Iscritto il: 11 lug 2014, 6:20

PrecedenteProssimo

Torna a Elettronica generale

Chi c’è in linea

Visitano il forum: Nessuno e 44 ospiti