Salve, un esercizio richiede di progettare un convertitore corrente-tensione che fa uso di un AD590. Questo trasduttore di temperatura può essere utilizzato nell'intervallo da -55°C a 150°C e richiede una tensione di alimentazione tra 4V e 30V.
A 0°C genera una corrente di 273mA, che varia di 1µA per ogni grado centigrado. Il convertitore deve essere alimentato da una ±Vcc=±15V, che faccia corrispondere alla temperatura 0°C la tensione 0V, con una variazione di -0,1V per grado centigrado.
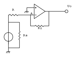
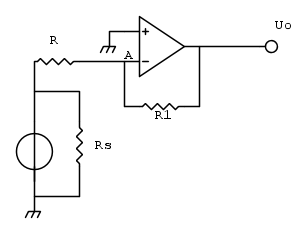
Questo è il circuito che dovrebbe essere in grado di fare ciò che è richiesto:
Ho pensato che il dato mancante che rappresenta la soluzione sia il valore di R, poiché è da dimensionare in relazione ai valori dati. Per ottenere il valore della resistenza ho considerato il valore della Uo e della corrente generata quando la temperatura è al massimo(150°C); tuttavia credo che questo non basti.
Non voglio la soluzione completa ma ho bisogno di una dritta su come considerare la Vcc, e il dato che indica la tensione di alimentazione richiesta mi sembra superfluo o mi sbaglio?
EDIT: aggiungendo una resistenza potrei dimensionarle entrambe usando la KCL al nodo A, sempre tenendo conto dei valori massimi con temperatura a 150°C,
Progettazione di un convertitore corrente-tensione
Moderatori:
carloc,
g.schgor,
BrunoValente,
IsidoroKZ
15 messaggi
• Pagina 1 di 2 • 1, 2
0
voti
Sono 273 uA, non mA !!!!Salve, un esercizio richiede di progettare un convertitore C->T che fa uso di un AD590.
A 0°C genera una corrente di 273mA, che varia di 1µA per ogni grado centigrado.
Poi l'AD590 deve essere appeso al +V , non connesso a massa ; vedilo come un diodo in interdizione la cui corrente di perdita dipende dalla temperatura.
La corrente deve passare attraveso una resistenza ai cui capi si crea la caduta di tensione amplificata dell'operazionale.
Cerca nel web il data sheet del AD590 e leggilo.
0
voti
Sono 273 uA, non mA !!!!
Poi l'AD590 deve essere appeso al +V , non connesso a massa ; vedilo come un diodo in interdizione la cui corrente di perdita dipende dalla temperatura.
La corrente deve passare attraveso una resistenza ai cui capi si crea la caduta di tensione amplificata dell'operazionale.
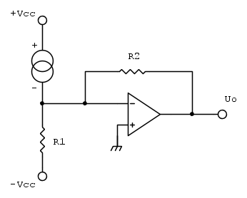
Questa è la configurazione necessaria?
-

AngelusNero
40 3 - Messaggi: 48
- Iscritto il: 7 nov 2014, 17:20
0
voti
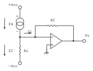
Prova a fare i conti di analisi, cioe` prova a calcolare Vo in funzione di R1, R2, VCC e la corrente generata dal sensore e vedi se puoi scegliere i valori di R1 ed R2 per ottenere le specifiche richieste.
Il problema promette bene perche' hai due vincoli e due gradi di liberta`: pero` per essere sicuri che quel circuito sia adatto bisogna trovare le equazioni.
Il problema promette bene perche' hai due vincoli e due gradi di liberta`: pero` per essere sicuri che quel circuito sia adatto bisogna trovare le equazioni.
Per usare proficuamente un simulatore, bisogna sapere molta più elettronica di lui
Plug it in - it works better!
Il 555 sta all'elettronica come Arduino all'informatica! (entrambi loro malgrado)
Se volete risposte rispondete a tutte le mie domande
Plug it in - it works better!
Il 555 sta all'elettronica come Arduino all'informatica! (entrambi loro malgrado)
Se volete risposte rispondete a tutte le mie domande
0
voti
Quando ho letto "convertitore C->T" ho pensato volessi fare un convertitore carica-tempo...
E concordo con
IsidoroKZ 
E concordo con
It's a sin to write
instead of
(Anonimo).
...'cos you know that
ain't
, right?
You won't get a sexy tan if you write
in lieu of
.
Take a log for a fireplace, but don't take
for
arithm.
instead of
(Anonimo)....'cos you know that
ain't
, right?You won't get a sexy tan if you write
in lieu of
.Take a log for a fireplace, but don't take
for
arithm.-

DirtyDeeds
55,9k 7 11 13 - G.Master EY

- Messaggi: 7012
- Iscritto il: 13 apr 2010, 16:13
- Località: Somewhere in nowhere
0
voti
Io passerei da una configurazione di amplificatore invertente a una non invertente, perché è brutto che con l'aumento della temperatura la tensione in uscita scenda invece che salire (dal punto di vista logico , va bene lo stesso, magari la riinverti via software nel microcontrollore, ma è brutto e crea confusione e del lavoro in più).
0
voti
MarcoD ha scritto:Io passerei da una configurazione di amplificatore invertente a una non invertente
C'è una soluzione più facile
It's a sin to write
instead of
(Anonimo).
...'cos you know that
ain't
, right?
You won't get a sexy tan if you write
in lieu of
.
Take a log for a fireplace, but don't take
for
arithm.
instead of
(Anonimo)....'cos you know that
ain't
, right?You won't get a sexy tan if you write
in lieu of
.Take a log for a fireplace, but don't take
for
arithm.-

DirtyDeeds
55,9k 7 11 13 - G.Master EY

- Messaggi: 7012
- Iscritto il: 13 apr 2010, 16:13
- Località: Somewhere in nowhere
1
voti
DirtyDeeds ha scritto:MarcoD ha scritto:Io passerei da una configurazione di amplificatore invertente a una non invertente
C'è una soluzione più facile
Va bene: scambiare fra loro AD590 e R1 ? appendere il AD590 al -V e la R al +V ?

1
voti
MarcoD ha scritto:Va bene: scambiare fra loro AD590 e R1 ? appendere il AD590 al -V e la R al +V ?
Una soluzione con op amp che lavora in configurazione invertente è generalmente migliore di una non-invertente perché nella prima l'op amp lavora con tensione di modo comune nulla, e l'errore dovuto al CMRR finito diventa trascurabile.
Nota: la soluzione disegnata in [3] potrebbe andare bene sulla carta, ma in pratica avrebbe seri problemi. Perché?
It's a sin to write
instead of
(Anonimo).
...'cos you know that
ain't
, right?
You won't get a sexy tan if you write
in lieu of
.
Take a log for a fireplace, but don't take
for
arithm.
instead of
(Anonimo)....'cos you know that
ain't
, right?You won't get a sexy tan if you write
in lieu of
.Take a log for a fireplace, but don't take
for
arithm.-

DirtyDeeds
55,9k 7 11 13 - G.Master EY

- Messaggi: 7012
- Iscritto il: 13 apr 2010, 16:13
- Località: Somewhere in nowhere
0
voti
DirtyDeeds ha scritto:Nota: la soluzione disegnata in [3] potrebbe andare bene sulla carta, ma in pratica avrebbe seri problemi. Perché?
Non sapevo nemmeno cosa fosse un rapporto di reiezione di modo comune (sul mio libro di elettronica dello scorso anno è presente con un'ottima spiegazione). Purtroppo non riesco a capire perché avrebbe problemi (la pratica nelle scuole è quasi inesistente).
Ho deciso di tenere in considerazione la corrente generata a 0°C dato che la traccia chiede di far corrispondere 0V a 0°C.
Parto dal fatto che la corrente

Essendo un partitore di corrente

invece

Poi ho sostituito le ultime due nella prima, e in quella ottenuta in questo modo ho inserito i valori disponibili:



In seguito ho dato un qualsiasi valore a R2 avendo così una sola incognita: R1. La resistenza ottenuta ha un valore uguale(19,99Ω con R2=20Ω).
Questo è il mio tentativo, grazie a tutti gli utenti per le interessanti risposte
-

AngelusNero
40 3 - Messaggi: 48
- Iscritto il: 7 nov 2014, 17:20
15 messaggi
• Pagina 1 di 2 • 1, 2
Chi c’è in linea
Visitano il forum: Nessuno e 23 ospiti

Elettrotecnica e non solo (admin)
Un gatto tra gli elettroni (IsidoroKZ)
Esperienza e simulazioni (g.schgor)
Moleskine di un idraulico (RenzoDF)
Il Blog di ElectroYou (webmaster)
Idee microcontrollate (TardoFreak)
PICcoli grandi PICMicro (Paolino)
Il blog elettrico di carloc (carloc)
DirtEYblooog (dirtydeeds)
Di tutto... un po' (jordan20)
AK47 (lillo)
Esperienze elettroniche (marco438)
Telecomunicazioni musicali (clavicordo)
Automazione ed Elettronica (gustavo)
Direttive per la sicurezza (ErnestoCappelletti)
EYnfo dall'Alaska (mir)
Apriamo il quadro! (attilio)
H7-25 (asdf)
Passione Elettrica (massimob)
Elettroni a spasso (guidob)
Bloguerra (guerra)




