Cos'è ElectroYou | Login Iscriviti

ElectroYou - la comunità dei professionisti del mondo elettrico

Convertitore DC-DC step up 5V to 12 volt ... o LM317

Elettronica lineare e digitale: didattica ed applicazioni

Moderatori: Foto Utentecarloc, Foto Utenteg.schgor, Foto UtenteBrunoValente, Foto UtenteIsidoroKZ

0
voti

[1] Convertitore DC-DC step up 5V to 12 volt ... o LM317

Messaggioda Foto Utentefloppinoo » 29 feb 2016, 15:13

Salve per un mio progetto, devo usare un carico di 12 volt e un circuito di controllo che utilizzi un PIC 16f628A, quest’ultimo naturalmente alimentato a 5v.

Su internet mentre navigavo mi sono imbattuto in questo modulo o convertitore UP in DC to DC
charger Power Converter, con queste caratteristiche
Tensione di ingresso: da 3Vdc a 32Vdc
Tensione di uscita: da 5Vdc a 45Vdc (regolabile tramite trimmer multigiro)
Corrente di uscita max: 3A (se dissipato)

, questo :
http://www.ebay.it/itm/STEP-UP-3A-Conve ... Sw3ydVzHCm
Mi chiedevo è valido un progetto dove uso un alimentatore di 5 volt a 3 amper, con cui alimento direttamente il circuito di controllo del PIC (5 volt) e poi a monte un componete step UP, sopra menzionato per alimentare i carichi da me utilizzati (regolandolo a 12 volt)?

Mi chiedo questo perché, generalmente ho sempre utilizzato lo schema (inverso) in cui alimentavo tutto con un alimentatore superiore alla massima tensione necessaria (12 volt) e quindi abbassavo la tensione per il circuito di controllo (5volt), tramite un classico LM317.
Mi domando quale, sia la differenza tra i due modi di procedere e sopratutto quel Charger Power Converter mi garantisce comunque una corrente stabilizzata come LM317 in DC o ci sono motivi per cui non coviene utilizzarlo per casi particolari che non conosco (causa mia ignoranza)?
Avatar utente
Foto Utentefloppinoo
205 1 3 7
Sostenitore
Sostenitore
 
Messaggi: 508
Iscritto il: 24 lug 2010, 9:26

3
voti

[2] Re: Convertitore DC-DC step up 5 V to 12 volt ... o LM317

Messaggioda Foto Utenteg.schgor » 29 feb 2016, 22:17

Essenzialmente con il "classico" 317 si spreca
più di metà dell'energia convertita da 12V a 5V.
Con uno step-down invece si ha un rendimento
decisamente migliore.
Nel caso di step-up, non c'è alternativa.
Avatar utente
Foto Utenteg.schgor
57,8k 9 12 13
G.Master EY
G.Master EY
 
Messaggi: 16971
Iscritto il: 25 ott 2005, 9:58
Località: MILANO

1
voti

[3] Re: Convertitore DC-DC step up 5 V to 12 volt ... o LM317

Messaggioda Foto UtenteIsidoroKZ » 1 mar 2016, 4:18

Tieni presente che con un alimentatore a 5V 3A dopo lo step up puoi avere 12V senza problemi, ma la corrente massima assorbibile a 12V e` di 1A circa.
Per usare proficuamente un simulatore, bisogna sapere molta più elettronica di lui
Plug it in - it works better!
Il 555 sta all'elettronica come Arduino all'informatica! (entrambi loro malgrado)
Se volete risposte rispondete a tutte le mie domande
Avatar utente
Foto UtenteIsidoroKZ
121,2k 1 3 8
G.Master EY
G.Master EY
 
Messaggi: 21059
Iscritto il: 17 ott 2009, 0:00

1
voti

[4] Re: Convertitore DC-DC step up 5 V to 12 volt ... o LM317

Messaggioda Foto Utentelelerelele » 1 mar 2016, 10:20

floppinoo ha scritto:Mi chiedevo è valido un progetto dove uso un alimentatore di 5 volt a 3 amper, con cui alimento direttamente il circuito di controllo del PIC (5 volt) e poi a monte un componete step UP, sopra menzionato per alimentare i carichi da me utilizzati (regolandolo a 12 volt)?

Mi chiedo questo perché, generalmente ho sempre utilizzato lo schema (inverso) in cui alimentavo tutto con un alimentatore superiore alla massima tensione necessaria (12 volt) e quindi abbassavo la tensione per il circuito di controllo (5volt), tramite un classico LM317.

dipende molto da cosa ci devi collegare a 12V, se carico di potenza, a mio avviso, è sempre preferibile usare l'alimentazione per i 12V ed i 5V con stabilizzatore lineare, hai minore rumore della tensione sul micro, e magari ti basta una tensione 12V non perfettamente stabilizzata, inoltre hai meno problemi che ottenere una tensione a 5V, pulita, con svariati ampere da portare poi a 12V.....

personalmente userei lo step-up solo se ci sono costretto.

saluti.
Avatar utente
Foto Utentelelerelele
4.899 3 7 9
Master
Master
 
Messaggi: 5505
Iscritto il: 8 giu 2011, 8:57
Località: Reggio Emilia

0
voti

[5] Re: Convertitore DC-DC step up 5 V to 12 volt ... o LM317

Messaggioda Foto Utentefloppinoo » 1 mar 2016, 22:46

g.schgor ha scritto:Essenzialmente con il "classico" 317 si spreca
più di metà dell'energia convertita da 12 V a 5 V.
Con uno step-down invece si ha un rendimento
decisamente migliore.
Nel caso di step-up, non c'è alternativa.



Grazie ragazzi delle risposte scusate del ritardo ma ho un pochino di impegni da gestire e il mio hobby in elettronica tova il tempo che permette :-| .
a parte questo, volevo capire meglio la risposta di schgor, causa mia ignoranza. Mi chiedo, ma usare un lm317 non significa alla fine creare un circuito di tipo step-down? Oppure i circuiti di step-down sono tutta un'altra cosa con notevole guadagno di energia rispetto al classico LM317 (questa cosa del risparmi di energia mi interessa parecchio).
schgor -- “Nel caso di step-up, non c'è alternativa” Cosa intendi che non c’è alternativa, che non va bene che meglio sempre usare uno step-down?
Io avevo pensato allo step_up perche comunque il carico sui 12 volt dovrebbe risultare inferiore al carico da 5 volt
Inoltre questo carico da 12 volti si attiverà raramente, solo per pochi minuti, diciamo che il carico maggiore ce lo sui 5 volt. anche superiore ai 2 A mentre sui 12 volte nel caso peggiore consumo 300 mA.

In pratica nel mio progettino devo usare un modulo gsm (che può anche assorbire 2A a 5 volt) per controllare 2 3 pompe dell’acqua per concimi da 12 volt con sensori e moduli , tutto per l'orto, in pratica una mini serra controllata da remoto, lo devo fare a mio fratello che a differenza mia ha la passione in agraria e idraulica :roll:


lelerelele hai minore rumore della tensione sul micro ---> perche i circuiti step-Up provocano rumore anche sulle componenti a 5 volt? Se cosi non so se mi conviene visto che comunque dovrei leggere dei sensori ... e mi serve un po di precisione sul micro xd!
Avatar utente
Foto Utentefloppinoo
205 1 3 7
Sostenitore
Sostenitore
 
Messaggi: 508
Iscritto il: 24 lug 2010, 9:26

3
voti

[6] Re: Convertitore DC-DC step up 5 V to 12 volt ... o LM317

Messaggioda Foto Utenteg.schgor » 2 mar 2016, 8:47

floppinoo ha scritto: Cosa intendi che non c’è alternativa

Che non c'è l'equivalente del 317 per elevare la tensione.
Devi per forza usare uno step-up.
Avatar utente
Foto Utenteg.schgor
57,8k 9 12 13
G.Master EY
G.Master EY
 
Messaggi: 16971
Iscritto il: 25 ott 2005, 9:58
Località: MILANO

1
voti

[7] Re: Convertitore DC-DC step up 5 V to 12 volt ... o LM317

Messaggioda Foto Utentelelerelele » 2 mar 2016, 9:37

floppinoo ha scritto:Mi chiedo, ma usare un lm317 non significa alla fine creare un circuito di tipo step-down? Oppure i circuiti di step-down sono tutta un'altra cosa con notevole guadagno di energia rispetto al classico LM317 (questa cosa del risparmi di energia mi interessa parecchio).

lo step-down, o convertitore buck è uno switching, sfrutta la proprietà della reattanza dell'induttore per translare il livello di tensione da un valore ad un altro, la resa può superare il 90% sotto ogni carico, mentre saprai bene che LM317 scalda peracchio se lo carichi.

floppinoo ha scritto:lelerelele hai minore rumore della tensione sul micro ---> perche i circuiti step-Up provocano rumore anche sulle componenti a 5 volt?....
essendo uno switching per lavorare deve avere impulsi di forte corrente ed elevate tensioni con slew-rate molto elevati, questo è inevitabile che provochi rumore, ecco perché l'alimentazione del micro con regolatore lineare, poi nel tuo caso specifico se la maggiore corrente le assorbi dai 5V può essere invece utile stabilizzare questa e poi ottenere con convertitore i 12V.

saluti.
Avatar utente
Foto Utentelelerelele
4.899 3 7 9
Master
Master
 
Messaggi: 5505
Iscritto il: 8 giu 2011, 8:57
Località: Reggio Emilia

0
voti

[8] Re: Convertitore DC-DC step up 5 V to 12 volt ... o LM317

Messaggioda Foto Utentefloppinoo » 2 mar 2016, 19:34

Quindi mi stai dicendo che per usare bene un componente di controllo come un PIC o un modulo Gsm, senza avere rumore o disturbi, comunque devo usare un LM317 e che quindi non posso usare ne uno step-down e ne step-up ?

Se quindi, usassi uno step-UP, 1° soluzione :


Avrei del rumore di ritorno, sulle componente della sezione A a 5volt a 2 A?

Scusatemi se insisto ma il poter risparmiare 90 % (di 12 volt portati a 5 volt rispetto al classico lm317) mi pare una cosa non di poco conto, che mi alletta un pochino :cool:


In caso questa soluzione provoca ruomore, potrei tipo usare uno step-Down per portare la corrente che so da 12 volt Dc a 7 volt DC e poi a monte usare un LM317 per portare i rimanenti 7 volt a 5 volt rendendoli lineari, in questo modo dovrei guadagnare comunque (12 volt - 7 volt)*2 Amper= 10 W di cui il 90% sono quasi 9 W, senza avere del rumore sul PIC? O magari esistono step-Down a basso rumore per cui posso eliminare completamente LM317 ...

2° soluzione :


Ho sto sbagliando qualcosa nei miei ragionamenti :^o
Avatar utente
Foto Utentefloppinoo
205 1 3 7
Sostenitore
Sostenitore
 
Messaggi: 508
Iscritto il: 24 lug 2010, 9:26

1
voti

[9] Re: Convertitore DC-DC step up 5 V to 12 volt ... o LM317

Messaggioda Foto Utentelelerelele » 3 mar 2016, 10:06

le soluzioni possono essere adottate tutte, dipende da vari fattori, dal carico, dal circuito di controllo, da una tua valutazione in merito....questo è un aspetto che è fondamentale, magari uno vede il problema di rumore sui 5 V e quindi preferisce un circuito, magari l'altro vede principalmente una potenza robusta, e quindi preferisce un altro circuito.

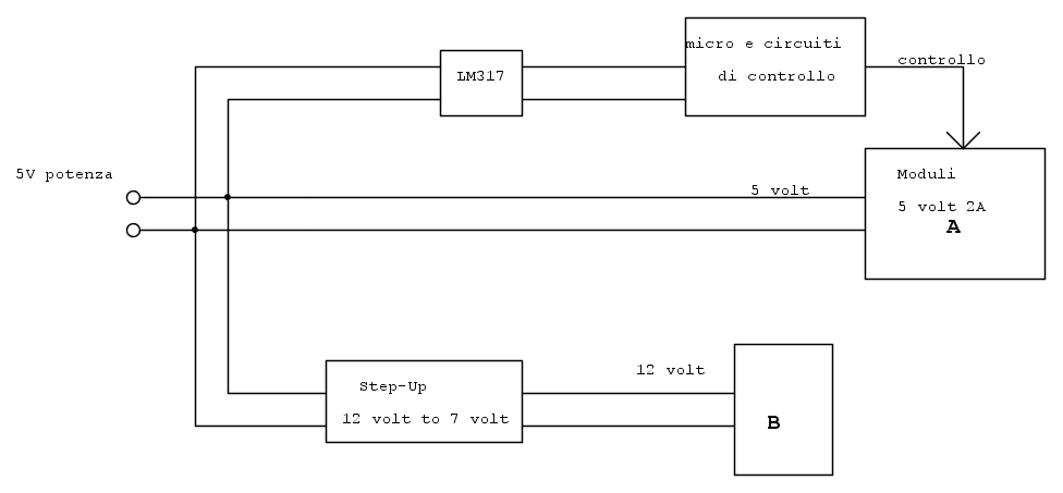
puoi anche fare così,

ovviamente il sistema di controllo della potenza deve essere progettato per lavorare con due tensioni diverse, ma questo dovrebbe essere quasi automatico lavorando su driver (transistor/mosfet,ecc).

saluti
Avatar utente
Foto Utentelelerelele
4.899 3 7 9
Master
Master
 
Messaggi: 5505
Iscritto il: 8 giu 2011, 8:57
Località: Reggio Emilia

0
voti

[10] Re: Convertitore DC-DC step up 5 V to 12 volt ... o LM317

Messaggioda Foto Utentefloppinoo » 3 mar 2016, 16:48

Grazie lele per la risposta, in effetti la tua soluzione di dividere il carico da 5 volt e separare
il PIC con un lm317 mi piace :D , anche perche penso che la schedina di controllo del PIC
consumi pochi milliamper (penso anche molto sotto i 100 mA) quindi mettere in quel caso un
LM317 andrebbe benissimo .
Nnon ci avevo propio pensato a questa ideaa
di dividere i carichi in base alla corrente assorbita, prima della tua ideaa pensavo solo a dividerli per tensione
e questa cosa puo risultarmi utile non solo in questo progetto Grande

Ora pero vorrei capire ma questi disturbi posso misurarli in qualche modo ?
Avete per caso idea di cosa posso cercare per capire magari in fase di acquisto il
modulo migliore con poco disturbo.

Avete per caso documentazioni da leggere facili da capire su questi moduli step-UP e step-Down
qualcosa di non troppo complicato, almeno per ora che devo addentrami nella faccenda,
in modo che possa capire quale modulo scegliere e quali componenti devono esserci per
assecondare meglio il mio progetto ?
Avatar utente
Foto Utentefloppinoo
205 1 3 7
Sostenitore
Sostenitore
 
Messaggi: 508
Iscritto il: 24 lug 2010, 9:26

Prossimo

Torna a Elettronica generale

Chi c’è in linea

Visitano il forum: Google [Bot] e 51 ospiti