Cos'è ElectroYou | Login Iscriviti

ElectroYou - la comunità dei professionisti del mondo elettrico

Collegamento citofono 10 fili

Progettazione, esercizio, manutenzione, sicurezza, leggi, normative...

Moderatori: Foto Utentesebago, Foto UtenteMASSIMO-G, Foto Utentelillo, Foto UtenteMike

0
voti

[21] Re: Collegamento citofono 10 fili

Messaggioda Foto Utentesoltec » 9 mar 2016, 21:28

SanVincenzo85 ha scritto:
Un'altra curiosità...ma se per caso inverto i collegamenti dei fili 15 e 0 dell'alimentatore che dovrebbero essere l'uscita in DC e mando lo 0 all'apriporta diretto e il 15 al morsetto B del citofono ed infine il 7 del citofono all'apriporta...funziona tutto o combino/ho combinato un casino???

Grazie sempre a tutti per l'aiuto.


Ma che è un nuovo gioco a quiz ??!!!! ?%

Ma lo hai letto almeno il titolo dello schema postato dal paziente Foto Utenteangus?
SCHEMA DI COLLEGAMENTO PORTIERE ELETTRICO CON SISTEMA “CHIAMATA IN C.A.”
perché dici che la 15-0 è l'uscita in DC? Ma hai il tester o no? Misura o lo scoprirai da solo.
Hai uno schema da seguire. Ti danno indicazioni mai vai in direzioni diverse. Che ti si puo' rispondere secondo te??!!
Il problema dell'umanità è che gli stupidi sono strasicuri,mentre gli intelligenti sono pieni di dubbi
Avatar utente
Foto Utentesoltec
1.234 4 6
Expert
Expert
 
Messaggi: 673
Iscritto il: 9 lug 2007, 18:27
Località: Roma

0
voti

[22] Re: Collegamento citofono 10 fili

Messaggioda Foto UtenteSanVincenzo85 » 9 mar 2016, 22:56

Per me invertire i fili sulla portiera porta alla stessa conclusione. Dovrebbe aprirsi lo stesso sia che interrompo lo 0 sia il più 10. comunque ero straconvinto che in quei fili...tranne quelli della fonica, circolasse corrente DC. Ho imparato/capito qualcosa di nuovo.
comunque scusate per le mie tante domande ma pur essendo un perito/dottore in ing. elettronica. Gli impianti citofonici erano un mistero fino ad ora per me.
Grazie comunque per tutte queste info...questo forum é utilissimo. Proverò ad invertire i due fili mettendo lo zero dell' alimentatore su B del citofono e il 10 dell'alimentatore lo mando diretto all'apriporta che si richiude sul 7 del citofono. Poi controllo i due ponticelli che mi sono stati evidenziati.
Spero funzioni tutto.
Grazie.
Avatar utente
Foto UtenteSanVincenzo85
81 4
New entry
New entry
 
Messaggi: 67
Iscritto il: 5 mar 2016, 21:58

1
voti

[23] Re: Collegamento citofono 10 fili

Messaggioda Foto Utentesoltec » 9 mar 2016, 23:44

Non so so se stai scherzando o cosa.
Scusa ma che schema stai utilizzando ? A questo punto non quello di Foto Utenteangus presumo
Il B del Citofono? Il 10 dell'alimentatore?
Perché devi provare a invertire? Ma stai seguendo uno schema o stai facendo collegamenti in libertà?
Se sei un perito/dottore in ing. elettronica uno schema lo saprai leggere o no? Devi fare un copiato, un semplice copiato.
Poi magari ti studi lo schema e cerchi di capirne il funzionamento.
Gli impianti citofonici 4+n (5 fili) tradizionali utilizzano 4 fili di colonna comuni a tutti gli apparecchi + n fili (1 per ogni interno diverso) per la chiamata.
Ci sono due alimentazioni 6V CC per la fonia e 12 V CA per la chiamata e la serratura elettrica.
Per ridurre il numero dei fili si utilizza un comune unendo il polo negativo della CC con un polo della CA.
Per quello devi fare i ponticelli sul citofono per usare il polo comune in quanto sul citofono (esempio Elvox Art. 620R) hai il morsetto 4 e 7 che è il pulsante di apertura, il 5 e 6 è la suoneria, il 3 il famoso comune, 1 il microfono e il 2 l'altoparlante. Se non ponticelli il 4 con il 3 non aprirà mai.
Se non ponticelli il 3 con il 5 il citofono non suonerà mai...(E ovvio che anche il resto dello schema deve essere rispettato).
Spero di essere stato chiaro.
Saluti
Il problema dell'umanità è che gli stupidi sono strasicuri,mentre gli intelligenti sono pieni di dubbi
Avatar utente
Foto Utentesoltec
1.234 4 6
Expert
Expert
 
Messaggi: 673
Iscritto il: 9 lug 2007, 18:27
Località: Roma

0
voti

[24] Re: Collegamento citofono 10 fili

Messaggioda Foto Utenteangus » 9 mar 2016, 23:54

SanVincenzo85 ha scritto:Proverò ad invertire i due fili mettendo lo zero dell' alimentatore su B del citofono e il 10 dell'alimentatore lo mando diretto all'apriporta che si richiude sul 7 del citofono.

:shock: :roll: #-o
in /dev/null no one can hear you scream
Avatar utente
Foto Utenteangus
8.475 4 6 9
G.Master EY
G.Master EY
 
Messaggi: 4168
Iscritto il: 20 giu 2008, 17:25

0
voti

[25] Re: Collegamento citofono 10 fili

Messaggioda Foto UtenteMassimoB » 10 mar 2016, 0:08

Foto Utenteangus ha postato lo schema di cablaggio, si cabla così punto, non vedo perché cercare altre vie quando non hanno senso, capisco porsi delle domande utili, ma quando sono inutili proprio non le capisco.
E' uno schema semplicissimo che non lascia spazio a nessun dubbio.
MCSA Windows Server 2012 R2
Cisco CCNA R&S - Cisco CCNA Security - Cisco CCNA Cyber Ops
CompTia A+ - CompTia Linux+ - CompTIA Systems Support Specialist CSSS
CompTia Pentest+ LPIC-1 - VCP VMware - Cisco CCNP Enterprise
Avatar utente
Foto UtenteMassimoB
14,2k 6 12 13
Expert free
 
Messaggi: 3163
Iscritto il: 28 ott 2012, 9:56
Località: Milano

-1
voti

[26] Re: Collegamento citofono 10 fili

Messaggioda Foto UtenteSanVincenzo85 » 10 mar 2016, 1:14

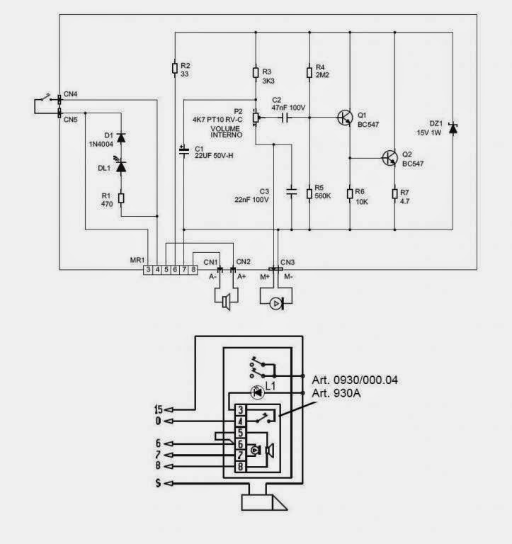
Non mi è ancora chiaro la connessione alla targa esterna...se devo seguire alla lettera lo schema che mi avete dato, il B che si legge sull'apriporta e che va allo 0 allora che sarebbe?? Lo zero dell'alimentatore lo mando diretto allo zero della targa esterna e finisce li?? Il 15 dell'alimentazione va sia diretto all'apriporta che alla targa esterna?? (schema allegato)

Nel mio caso alla targa esterna ho oltre ai morsetti che vanno connessi con l'alimentatore 6-7-8 ho due morsetti che fanno capo al pulsante di chiamata, a cui ad uno è connesso un filo gialloverde che non ho toccato all'atro arriva tramite fusibile (il LED nel mio caso non c'è) un altro filo che credo devo connettere con il 6 del citofono???
Il quindici dell'alimentatore lo porto o no alla targa??

Avete pure ragione ad arrabbiarvi, ma il citofono nel mio caso è identico a quello dello scema, alimentatore e targa non lo sono del tutto identici.

Vi prego comunque di illuminarmi sul filo gialloverde che arriva alla targa connesso in corrispondenza dei morsetti che fanno capo al pulsante!!

Scusatemi ancora di tutto, ma questi impianti non li ho mai trattati a scuola...e praticamente ho sostituito solo un paio di volte qualche citofono dove si trattava di individuare le corrispondenti numerazioni su citofoni diversi.
Allegati
elvox 930A.JPG
Avatar utente
Foto UtenteSanVincenzo85
81 4
New entry
New entry
 
Messaggi: 67
Iscritto il: 5 mar 2016, 21:58

0
voti

[27] Re: Collegamento citofono 10 fili

Messaggioda Foto Utentegabrisav » 10 mar 2016, 19:31

Il tasto B è il pulsante apriporta che di solito si trova negli atrii dei condomini, in un appartamento può benissimo non esistere.

Nel tuo caso il filo giallo verde molto probabilmente è collegato al 15 dell'alimentatore, se così non fosse quando premi il pulsante il citofono non suonerebbe
Avatar utente
Foto Utentegabrisav
1.852 2 4 7
Expert EY
Expert EY
 
Messaggi: 1711
Iscritto il: 13 set 2015, 18:26
Località: Borgosatollo (Bs)

3
voti

[28] Re: Collegamento citofono 10 fili

Messaggioda Foto Utentesoltec » 10 mar 2016, 20:58

SanVincenzo85 ha scritto:Non mi è ancora chiaro la connessione alla targa esterna...se devo seguire alla lettera lo schema che mi avete dato, il B che si legge sull'apriporta e che va allo 0 allora che sarebbe?? Lo zero dell'alimentatore lo mando diretto allo zero della targa esterna e finisce li?? Il 15 dell'alimentazione va sia diretto all'apriporta che alla targa esterna?? (schema allegato)


Ma ci fai o ci sei?
Foto Utenteangus ti ha postato uno schema e tu ne alleghi un 'altro ,anche se della stessa targa. Ma perché ?? Sei confuso tu e vuoi confondere anche noi??!!
Ma lo sai leggere uno schema o no?
SERRATURA
B è un semplice pulsante
C è la serratura a 12V CA che da una parte ha collegato il 15 e dall'altra è collegata sia al citofono (morsetto 7) che al pulsante che a sua volta è collegato allo 0. Premi il pulsante e ....magia : la serratura si apre.
Premi il pulsante sul citofono (dopo avere fatto i ponticelli 3-4-5) e magia...si apre anche da la.
CHIAMATA
Il pulsante di chiamata è collegato da una parte al morsetto 15 dall'altra al morsetto 6 del citofono che non è altro che un polo della suoneria a 12V CA. L'altro polo della suoneria è il 5 che è va ponticellato con il 3 famoso COMUNE (0 V)
Spingi il pulsante della targa e...magia: la suoneria suona!!!!

Però ti svelo un segreto: non è magia... banalmente è SEGUIRE QUESTO CAVOLO DI SCHEMA !!!!

SanVincenzo85 ha scritto:Vi prego comunque di illuminarmi sul filo gialloverde che arriva alla targa connesso in corrispondenza dei morsetti che fanno capo al pulsante!!

Se fosse stato rosso o nero ti avrei potuto rispondere, ma gialloverde no, mi rifiuto!!!!
Il problema dell'umanità è che gli stupidi sono strasicuri,mentre gli intelligenti sono pieni di dubbi
Avatar utente
Foto Utentesoltec
1.234 4 6
Expert
Expert
 
Messaggi: 673
Iscritto il: 9 lug 2007, 18:27
Località: Roma

0
voti

[29] Re: Collegamento citofono 10 fili

Messaggioda Foto UtenteSanVincenzo85 » 13 mar 2016, 22:16

...eccomi di nuovo qui..con una nuova domanda su questo cavolo di citofono.
A forza di provare i fili mettendoli in corto ad uno ad uno ho fatto saltare i fusibili.. :( :( :( dell'alimentatore
i ricambi li ho già presi e domani li risostituisco.
Lo schema l'ho montato esattamente come quello che mi avete dato.
Ora mi sorgeva un dubbio esistenziale...ed eccomi dnuovo qui a domandare a voi luminari... :D :D :D
Ho visto su internet che il citofono Elvox 620R è dotato di pulsanti ausiliari che si comprano a parte
nel mio caso montando seguendo lo schema che mi avete fornito ...e non mettendo nessun pulsante esterno...quelli neri sul citofono si intende...l'apriporta è il tasto centrale del citofono...quello a ridosso della cornetta...o devo prendere i pulsanti esterni????

Inoltre mi hanno detto che l'alimentatore Elvox 838 consente anche di effettuare la chiamata tra i due citofoni...mi sapreste dire sinteticamente come collegare eventuali altri morsetti dell'alimentatore per fare questo scambio????

Inoltre se domani sostituendo i fusibili non va ancora......strappo tutti i fili dal muro...e ricablo tutto rispettando i colori adeguati...

Un citofono del ca**o non può permettersi di mettermi KO!!!
Forza e onore!! O_/ O_/
Avatar utente
Foto UtenteSanVincenzo85
81 4
New entry
New entry
 
Messaggi: 67
Iscritto il: 5 mar 2016, 21:58

0
voti

[30] Re: Collegamento citofono 10 fili

Messaggioda Foto Utentesoltec » 13 mar 2016, 23:46

A questo punto penso che o ci stai prendendo per il culo o non hai le capacità intellettive per poter capire quello che stai facendo.
Dici di aver seguito lo schema che ti è stato dato alla lettera e poi te ne esci con l'alimentatore Elvox 838?
A Roma si direbbe: grazie al ca** che non funziona!!!!!
Scusa lo sfogo ma dopo 31 messaggi inutili ci può stare.
Chiama qualcuno. È meglio
Il problema dell'umanità è che gli stupidi sono strasicuri,mentre gli intelligenti sono pieni di dubbi
Avatar utente
Foto Utentesoltec
1.234 4 6
Expert
Expert
 
Messaggi: 673
Iscritto il: 9 lug 2007, 18:27
Località: Roma

PrecedenteProssimo

Torna a Impianti, sicurezza e quadristica

Chi c’è in linea

Visitano il forum: Nessuno e 157 ospiti