Salve, sono nuovo e saluto tutti gli amici di questo bellissimo forum.
Il mio problema è questo (spero di non aver sbagliato titolo e/o 3D) :
Ho un bidone aspiratutto da 1800W che collego ad una pialla elettrica o ad altro utensile per evitare di riempire di trucioli il mio piccolo garage.
La mia idea sarebbe quella di trasformare una specie di scarpa a due prese in modo da collegarci in una il bidone e nell'altra l'elettroutensile in modo che quando avvio quest'ultimo automaticamente si avvii anche l'aspiratore e quando lo spengo si spenga l'aspiratore.
Mediamente un elettroutensile consuma 1400W sotto carico.
Il garage è provvisto solo di tensione monofase a 220 V.
Esistono già in commercio di questi bidoni con presa ausiliaria per collegarci un utensile ma il mio (che mi hanno regalato a Natale) ne è privo.
Grazie e una buona serata.
Antonio
P.S. Volevo aggiungere che gli interruttori di sicurezza presenti sugli elettroutensili sono fatti in modo che se va via la luce la macchina si ferma e quando torna non riparte se non si spinge nuovamente il bottone verde. Internamente c'è una bobina che si eccita solo premento il pulsante verde.
Presa ausiliaria..
Moderatori:
g.schgor,
IsidoroKZ
10 messaggi
• Pagina 1 di 1
0
voti
0
voti
Potresti usare una multipresa master-slave. Se la trovi, è tutto più facile che non tentare di farsela.
-

CarloCoriolano
1.446 3 4 7 - ---
- Messaggi: 1023
- Iscritto il: 24 mag 2016, 13:08
0
voti
Trovarla non è un problema, il problema semmai è di trovarla di adeguata potenza dato che sulla presa master dovrei attaccare utensili da 1800-2000W.
0
voti
Chissà poi perché in tutte le prese master slave che ho visto online la presa master non supera i 550W !
0
voti
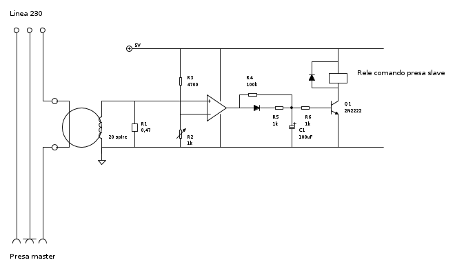
Veramente a questo punto me la volevo costruire, ma occorrerebbe uno schema elettrico..
0
voti
Però voglio ancora rivalutarlo e meditare se inserire un trigger per evitare gratii sul relè. Magari un volontario avrà voglia di provarlo su breadboard?
-

CarloCoriolano
1.446 3 4 7 - ---
- Messaggi: 1023
- Iscritto il: 24 mag 2016, 13:08
0
voti
Brennenstuhl 1159490966
A quanto pare su questa scarpa il master può sopportare potenze fino a 3500W. Se fosse così avrei risolto...
A quanto pare su questa scarpa il master può sopportare potenze fino a 3500W. Se fosse così avrei risolto...
10 messaggi
• Pagina 1 di 1
Torna a Elettrotecnica generale
Chi c’è in linea
Visitano il forum: Nessuno e 95 ospiti

Elettrotecnica e non solo (admin)
Un gatto tra gli elettroni (IsidoroKZ)
Esperienza e simulazioni (g.schgor)
Moleskine di un idraulico (RenzoDF)
Il Blog di ElectroYou (webmaster)
Idee microcontrollate (TardoFreak)
PICcoli grandi PICMicro (Paolino)
Il blog elettrico di carloc (carloc)
DirtEYblooog (dirtydeeds)
Di tutto... un po' (jordan20)
AK47 (lillo)
Esperienze elettroniche (marco438)
Telecomunicazioni musicali (clavicordo)
Automazione ed Elettronica (gustavo)
Direttive per la sicurezza (ErnestoCappelletti)
EYnfo dall'Alaska (mir)
Apriamo il quadro! (attilio)
H7-25 (asdf)
Passione Elettrica (massimob)
Elettroni a spasso (guidob)
Bloguerra (guerra)



