lm 3914
Moderatori:
carloc,
g.schgor,
BrunoValente,
IsidoroKZ
11 messaggi
• Pagina 1 di 2 • 1, 2
0
voti
[2] Re: lm 3914
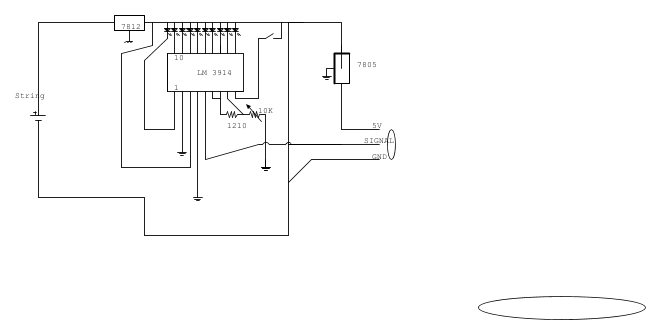
Buonasera sto cercando di costruire un manometro pressione carburante con lm 3914(per ora ho abbazzato su una basetta sperimentale e ponticelli) e un sensore di pressione apposito di dreivazione automotive che funziona a 5v, calcolando un segnale massimo di 5 volt che corrisponde a circa 5 bar di pressione, ogni led si accende con l' aumento di 0,5bar con lo schema citato sopra, quello che chiedo visto che verra alimentato dalla presa accendisigari dell auto se devo mettere qlc condensatore,diodo o vari accorgimenti per fare andare al meglio il tutto, in oltre per curiosita' ho provato a sostituire il trimmer da 10 K con uno da 22k ma non funzionava bene si accendeva un led in mezzo e in versione dot era acceso solo l' ultimo led al posto che tutti ( in assenza di segnale sul pin 5)
grazie a chi vorra' darmi una mano per realizzarlo
grazie a chi vorra' darmi una mano per realizzarlo
-

Gabriele440
30 3 - New entry

- Messaggi: 53
- Iscritto il: 22 giu 2013, 13:59
3
voti
[3] Re: lm 3914
e, di grazia, cosa pensi si possa capire da quella specie di obbrobrio che hai disegnato e dalla spiegazione che hai dato 
-

PietroBaima
90,7k 7 12 13 - G.Master EY

- Messaggi: 12206
- Iscritto il: 12 ago 2012, 1:20
- Località: Londra
0
voti
[4] Re: lm 3914
sai
Gabriele440 che si fa una fatica bestiale a seguire lo schema!!
quindi hai ricalcato lo schema proposto dal datasheets, e fino qui ci sta, alle origini.
hai rimpiazzato il resisitore da 3.83K con un trimmer, ma ritenendo che questo valore debba essere molto preciso lo sostituirei con una serie resistore/trimmer, con un valore del trimmer il più basso possibile, (il tutto così fatto avrà comunque una tolleranza molto più elevata dell'uso di due resistori da 1% di tolleranza).
in cascata dei due stabilizzatori si deve sempre mettere un condensatore elettrolitico, (diciamo 1/3.3u-f) ed un poliestere da 0.1uF.
all'ingresso che hai collegato alla bruta, sarei propenso ad inserire un resistore serie ed un condensatore verso massa, ma non sapendo cosa sia collegato, (dati del sensore), è impossibile stabilire cosa serva effettivamente.
comunque il circuito può non lavorare con ingresso aperto! quindi i tuoi led accesi o spenti in questa condizione non significano nulla, non deve funzionare così. metti il sensore.
prova se va e dacci notizie in merito.
auguri e saluti.
quindi hai ricalcato lo schema proposto dal datasheets, e fino qui ci sta, alle origini.
hai rimpiazzato il resisitore da 3.83K con un trimmer, ma ritenendo che questo valore debba essere molto preciso lo sostituirei con una serie resistore/trimmer, con un valore del trimmer il più basso possibile, (il tutto così fatto avrà comunque una tolleranza molto più elevata dell'uso di due resistori da 1% di tolleranza).
in cascata dei due stabilizzatori si deve sempre mettere un condensatore elettrolitico, (diciamo 1/3.3u-f) ed un poliestere da 0.1uF.
all'ingresso che hai collegato alla bruta, sarei propenso ad inserire un resistore serie ed un condensatore verso massa, ma non sapendo cosa sia collegato, (dati del sensore), è impossibile stabilire cosa serva effettivamente.
comunque il circuito può non lavorare con ingresso aperto! quindi i tuoi led accesi o spenti in questa condizione non significano nulla, non deve funzionare così. metti il sensore.
prova se va e dacci notizie in merito.
auguri e saluti.
-

lelerelele
4.899 3 7 9 - Master

- Messaggi: 5505
- Iscritto il: 8 giu 2011, 8:57
- Località: Reggio Emilia
0
voti
[5] Re: lm 3914
almeno 15 V in ingresso, col piffero che ti da 12 V in uscita...

"Non farei mai parte di un club che accettasse la mia iscrizione" (G. Marx)
-

claudiocedrone
21,3k 4 7 9 - Master EY

- Messaggi: 15302
- Iscritto il: 18 gen 2012, 13:36
0
voti
[6] Re: lm 3914
Mi scuso se lo schema non è ben fatto ma dato il poco tempo e poca dimestichezza è quello che è
rispondendo a claudiocedrone prendendo alimentazione dalla presa accendisigari sicuramente ci saranno almeno 14volt ( motore in moto e alternatore in carica) e qui la domanda ma per funzionare correttamente lm 3914 non ha bisogno una tensione stabile? si puo' fare a meno del 7812?
lelerelele il discorso del trimmer è stata una prova l' idea era di mettere un trimmer multigiro per poter variare la taratura a seconda della precisione purtroppo sul sensore non ho molti dati ( e montato di serie su alcune vetture) e so che all aumnetare della pressione carburante aumenta la caduta di tensione verificato con diagnosi e multimetro
perché sarebbe meglio mettere un resistore e trimmer con valore basso ( a parita' di resistenza totale?),condensatore elettrolitico in entrata e poliestere in uscita? giusto?
Pietro gli altri hanno capito che poi non e fatto bene non si discute,calcolando che ho fatto una scuola dove non ho mai studiato elettronica non è che si puo' pretendere pero' non mi dispiace cercare di imparare qualcosa
rispondendo a claudiocedrone prendendo alimentazione dalla presa accendisigari sicuramente ci saranno almeno 14volt ( motore in moto e alternatore in carica) e qui la domanda ma per funzionare correttamente lm 3914 non ha bisogno una tensione stabile? si puo' fare a meno del 7812?
lelerelele il discorso del trimmer è stata una prova l' idea era di mettere un trimmer multigiro per poter variare la taratura a seconda della precisione purtroppo sul sensore non ho molti dati ( e montato di serie su alcune vetture) e so che all aumnetare della pressione carburante aumenta la caduta di tensione verificato con diagnosi e multimetro
perché sarebbe meglio mettere un resistore e trimmer con valore basso ( a parita' di resistenza totale?),condensatore elettrolitico in entrata e poliestere in uscita? giusto?
Pietro gli altri hanno capito che poi non e fatto bene non si discute,calcolando che ho fatto una scuola dove non ho mai studiato elettronica non è che si puo' pretendere pero' non mi dispiace cercare di imparare qualcosa
-

Gabriele440
30 3 - New entry

- Messaggi: 53
- Iscritto il: 22 giu 2013, 13:59
0
voti
[7] Re: lm 3914

"Non farei mai parte di un club che accettasse la mia iscrizione" (G. Marx)
-

claudiocedrone
21,3k 4 7 9 - Master EY

- Messaggi: 15302
- Iscritto il: 18 gen 2012, 13:36
0
voti
[9] Re: lm 3914
Gabriele440 ha scritto:Pietro gli altri hanno capito che poi non e fatto bene non si discute,calcolando che ho fatto una scuola dove non ho mai studiato elettronica non è che si puo' pretendere pero' non mi dispiace cercare di imparare qualcosa
Gli altri non hanno capito, hanno interpretato, cosa che potevo fare anche io.
Il discorso è che non è importante quale scuola tu abbia fatto o se tu voglia capire o no, è importante che tu provi a farti capire.
Trovo lodevole che tu voglia capire e fare le cose per bene, quindi dovresti anche cercare di partire bene, cioè sforzarti di immedesimarti negli altri e pensare "se fossi io colui che legge quanto ho scritto, riuscirei a capire senza interpretare o fare ipotesi?"
Molto spesso le spiegazioni buttate giù portano a incomprensioni e a scrivere pagine e pagine di chiarimenti che potrebbero essere evitate semplicemente specificando bene il problema da subito.
Con volontà costruttiva.
Ciao,
Pietro.
-

PietroBaima
90,7k 7 12 13 - G.Master EY

- Messaggi: 12206
- Iscritto il: 12 ago 2012, 1:20
- Località: Londra
0
voti
[10] Re: lm 3914
Da dove lo prendi, all'interno della tua auto un segnale che ti misura la pressione dell'olio? Che io sappia, è una lettura disponibile solamente sulla rete CANbus. Mi sbaglio forse?
-

harpefalcata
326 1 3 6 - Stabilizzato

- Messaggi: 422
- Iscritto il: 28 lug 2015, 21:03
11 messaggi
• Pagina 1 di 2 • 1, 2
Chi c’è in linea
Visitano il forum: Nessuno e 54 ospiti

Elettrotecnica e non solo (admin)
Un gatto tra gli elettroni (IsidoroKZ)
Esperienza e simulazioni (g.schgor)
Moleskine di un idraulico (RenzoDF)
Il Blog di ElectroYou (webmaster)
Idee microcontrollate (TardoFreak)
PICcoli grandi PICMicro (Paolino)
Il blog elettrico di carloc (carloc)
DirtEYblooog (dirtydeeds)
Di tutto... un po' (jordan20)
AK47 (lillo)
Esperienze elettroniche (marco438)
Telecomunicazioni musicali (clavicordo)
Automazione ed Elettronica (gustavo)
Direttive per la sicurezza (ErnestoCappelletti)
EYnfo dall'Alaska (mir)
Apriamo il quadro! (attilio)
H7-25 (asdf)
Passione Elettrica (massimob)
Elettroni a spasso (guidob)
Bloguerra (guerra)
pigreco]=π