sono nuovo su EY e chiedo scusa in anticipo se farò qualche errore di gioventù nell'utilizzo del forum.
Sono stato da poco assunto in una ditta, e il primo lavoro che mi hanno affidato è la progettazione e realizzazione di un banco di test per il collaudo di un piccolo sistema di movimentazione che è parte di un sistema più grande.
Le varie prove saranno quasi tutte condotte a 28 Vdc, ma durante le varie fasi ci sono prove che devono essere eseguita e tensioni differenti es. 15 Vdc. Le specifiche richieste sono per un sistema più semplice possibile e che non abbia nulla di eccessivamente custom (schede elettroniche ad hoc per esempio).
Per poter eseguire le varie prove automatizzandole il più possibile si è deciso di utilizzare un alimentatore programmabile via seriale dal PC, in modo tale da settare la tensione/corrente massima di interesse durante ogni fase di collaudo, mentre per alimentare tutti gli altri moduli richiesti (es. I/O di controllo ecc..) viene affiancato un alimentatore a guida DIN ausiliario che esce a 28 Vdc.
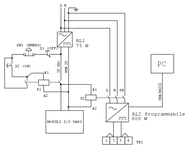
Lo schema elettrico del sistema di accensione e spegnimento tramite pulsanti che ho in mente è quello riportato nello schema:
Semplicemente, per accendere/spegnere la macchina e avere anche il fungo di emergenza obbligatorio, vorrei utilizzare un relé a 28 V (K1) che seziona la 24 V ai moduli, oltre a tagliare l'alimentazione al relé K2, che invece seziona sulla 230 Vac di rete e che seziona le fasi in ingresso all'alimentatore programmabile AL2, che invece alimenta il sistema sotto test (schema ovviamente parziale, si interrompe alla morsettiera).
Può funzionare una cosa del genere non solo in teoria ma anche in pratica? Scusate la domanda che può sembrare banale ai più, ma non è proprio il mio campo la progettazione elettrica, devo ancora imparare molto ma non vorrei fare subito errori clamorosi..
Ringrazio già chi mi vorrà aiutare


Elettrotecnica e non solo (admin)
Un gatto tra gli elettroni (IsidoroKZ)
Esperienza e simulazioni (g.schgor)
Moleskine di un idraulico (RenzoDF)
Il Blog di ElectroYou (webmaster)
Idee microcontrollate (TardoFreak)
PICcoli grandi PICMicro (Paolino)
Il blog elettrico di carloc (carloc)
DirtEYblooog (dirtydeeds)
Di tutto... un po' (jordan20)
AK47 (lillo)
Esperienze elettroniche (marco438)
Telecomunicazioni musicali (clavicordo)
Automazione ed Elettronica (gustavo)
Direttive per la sicurezza (ErnestoCappelletti)
EYnfo dall'Alaska (mir)
Apriamo il quadro! (attilio)
H7-25 (asdf)
Passione Elettrica (massimob)
Elettroni a spasso (guidob)
Bloguerra (guerra)






ma studierò meglio la questione e le vostre osservazioni e vi farò sapere, per ora vi ringrazio nuovamente