Da i diodi che hai utilizzato presumo che tu voglia pilotare direttamente le frecce, giusto?
problema con diodi
Moderatore:
Franco012
23 messaggi
• Pagina 3 di 3 • 1, 2, 3
-1
voti
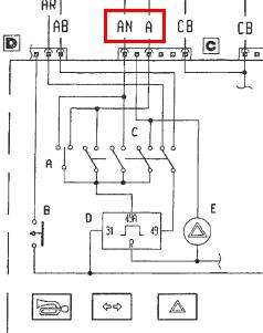
Ciao, i fili che hai trovato non vanno direttamente alle lampade dal devio luci e/o dal tasto emergenza. Essi comandano un relè temporizzatore (solitamente è blu e sta sotto il devio luci).
Da i diodi che hai utilizzato presumo che tu voglia pilotare direttamente le frecce, giusto?
Da i diodi che hai utilizzato presumo che tu voglia pilotare direttamente le frecce, giusto?
1
voti
Iconos ha scritto:Da i diodi che hai utilizzato presumo che tu voglia pilotare direttamente le frecce, giusto?
si,giusto.
ma sei arrivato tardi....ho già risolto.
Iconos ha scritto:Ciao, i fili che hai trovato non vanno direttamente alle lampade dal devio luci e/o dal tasto emergenza. Essi comandano un relè temporizzatore (solitamente è blu e sta sotto il devio luci).
no, secondo gli schemi (e confermato dalla prova) sono diretti...il relè è a monte del devio e dal pulsante di emergenza.
A e AN sono i fili che ho usato e che vanno alle frecce.....AR e AB sono un positivo fisso e un sottochiave.
23 messaggi
• Pagina 3 di 3 • 1, 2, 3
Torna a Autovetture, motori endotermici ed elettronica relativa
Chi c’è in linea
Visitano il forum: Nessuno e 19 ospiti

Elettrotecnica e non solo (admin)
Un gatto tra gli elettroni (IsidoroKZ)
Esperienza e simulazioni (g.schgor)
Moleskine di un idraulico (RenzoDF)
Il Blog di ElectroYou (webmaster)
Idee microcontrollate (TardoFreak)
PICcoli grandi PICMicro (Paolino)
Il blog elettrico di carloc (carloc)
DirtEYblooog (dirtydeeds)
Di tutto... un po' (jordan20)
AK47 (lillo)
Esperienze elettroniche (marco438)
Telecomunicazioni musicali (clavicordo)
Automazione ed Elettronica (gustavo)
Direttive per la sicurezza (ErnestoCappelletti)
EYnfo dall'Alaska (mir)
Apriamo il quadro! (attilio)
H7-25 (asdf)
Passione Elettrica (massimob)
Elettroni a spasso (guidob)
Bloguerra (guerra)
