inverter, porte EPS e grid e carichi preferenziali

Fonti energetiche e produzione e fornitura dell'energia elettrica.

Moderatori: Foto Utentesebago, Foto Utentemario_maggi

Avatar utente
Foto UtenteGioArca67
4.585 4 6 9
Master EY
Master EY
Messaggi: 4596
Iscritto il: 12 mar 2021, 8:36
0
voti

[21] Re: inverter, porte EPS e grid e carichi preferenziali

Messaggioda Foto UtenteGioArca67 » 27 set 2023, 13:00

1) No, purtroppo serve interblocco meccanico e elettrico o doppio elettrico

2) No

Avatar utente
Foto Utentesisu70
265 3 4
Sostenitore
Sostenitore
Messaggi: 590
Iscritto il: 20 apr 2023, 22:13
0
voti

[22] Re: inverter, porte EPS e grid e carichi preferenziali

Messaggioda Foto Utentesisu70 » 27 set 2023, 14:26

Ma io non ho chiesto cosa serve nel complesso, bensì se l'interblocco della figura, con quella rappresentazione, e' con azionamento necessariamente automatico o necessariamente manuale o c'e' libera scelta.
Naturalmente la domanda e' fatta nell'assunzione che l'interblocco automatico (e pilotato dall'SPI) sia implementato dentro all'inverter, cioè che la porta di back-up sia alimentata, a cura dell'inverter, sia a rete attiva che a rete non attiva (compresa la commutazione del neutro).

Avatar utente
Foto UtenteGioArca67
4.585 4 6 9
Master EY
Master EY
Messaggi: 4596
Iscritto il: 12 mar 2021, 8:36
0
voti

[23] Re: inverter, porte EPS e grid e carichi preferenziali

Messaggioda Foto UtenteGioArca67 » 27 set 2023, 14:51

Non è indicato se manuale o automatico.
Ma la norma richiede doppio interblocco.

Avatar utente
Foto Utentesisu70
265 3 4
Sostenitore
Sostenitore
Messaggi: 590
Iscritto il: 20 apr 2023, 22:13
0
voti

[24] Re: inverter, porte EPS e grid e carichi preferenziali

Messaggioda Foto Utentesisu70 » 27 set 2023, 15:32

GioArca67 ha scritto:Non è indicato se manuale o automatico.
Ma la norma richiede doppio interblocco.

Ecco, ma a me pare strano che possa essere automatico, perché non si sa cosa comanderebbe l'automatismo.
Tu sei sicuro che il "doppio interblocco" menzionato nel testo della norma corrisponda inequivocabilmente a quell' "interblocco di commutazione" della figura ? O magari nella figura corrisponde a quelle freccine che escono dall'SPI e raggiungono DDI e DDG ?

Avatar utente
Foto UtenteGioArca67
4.585 4 6 9
Master EY
Master EY
Messaggi: 4596
Iscritto il: 12 mar 2021, 8:36
0
voti

[25] Re: inverter, porte EPS e grid e carichi preferenziali

Messaggioda Foto UtenteGioArca67 » 27 set 2023, 21:10

No l'interblocco è il triangolino

Avatar utente
Foto Utentesisu70
265 3 4
Sostenitore
Sostenitore
Messaggi: 590
Iscritto il: 20 apr 2023, 22:13
0
voti

[26] Re: inverter, porte EPS e grid e carichi preferenziali

Messaggioda Foto Utentesisu70 » 27 set 2023, 22:11

Immagino che sia una citazione di Elio e le Storie Tese :D

Immagine 2023-09-27 212609.png


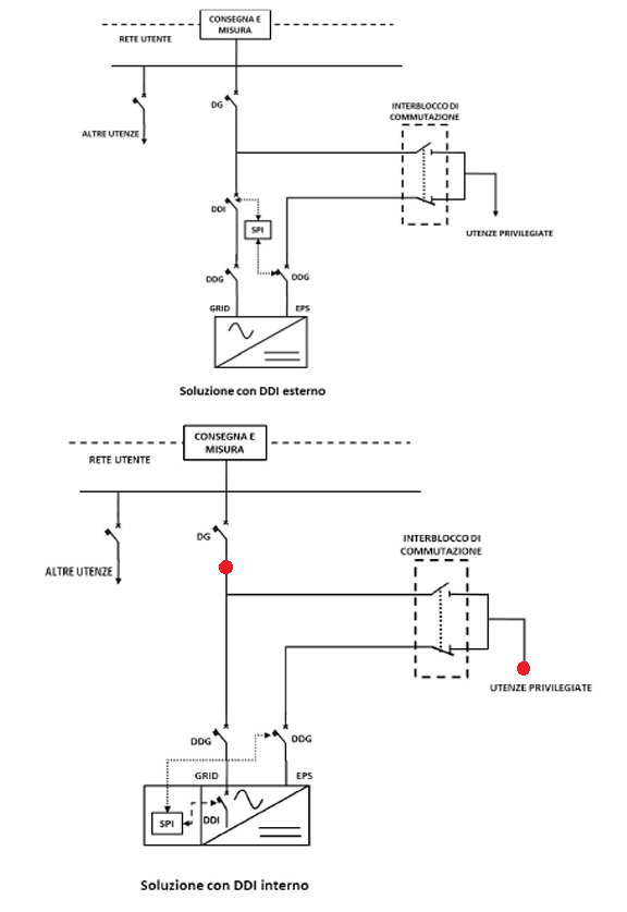
Nel caso di inverter fotovoltaici o di sistemi di accumulo con porta “grid” e porta comunemente denominata “EPS” (Emergency Power System) o “Backup” o “Emergenza”, l'abilitazione della porta deve essere determinata dall'intervento della SPI, quindi deve essere installato un opportuno interblocco in grado di isolare elettricamente la porta EPS dalla rete, che deve essere realizzato tra l'interruttore (DDI o DG) e la suddetta porta. Si precisa che il DDG lato porta “grid” può coincidere con il DDI. Gli interruttori presenti all’interno dell’interblocco devono avere le stesse caratteristiche del DDI. L’interblocco deve essere realizzato elettricamente e meccanicamente, oppure con doppio interblocco elettrico indipendente.

Non è che c'è qualche significato recondito nei tratteggi usati sia per le frecce che collegano SPI e DDI/DDG che per il rettangolo che racchiude l' "interblocco di commutazione" ?

In ogni caso, per tagliare la testa al toro, assumiamo che lo schema sia quello in basso, completo e conforme alla norma: è lecito aggiungere un semplice commutatore manuale I-O-II tra i punti evidenziati coi pallini rossi allo scopo di poter scegliere se collegare (stabilmente, ma non definitivamente) un dato carico alla rete (carico non alimentato a rete inattiva) o all'uscita back-up (carico alimentato sia a rete attiva che a rete inattiva) ?

Avatar utente
Foto UtenteGioArca67
4.585 4 6 9
Master EY
Master EY
Messaggi: 4596
Iscritto il: 12 mar 2021, 8:36
0
voti

[27] Re: inverter, porte EPS e grid e carichi preferenziali

Messaggioda Foto UtenteGioArca67 » 27 set 2023, 23:59

No e sì.
No serve anche lì interblocco meccanico e elettrico o doppio elettrico se il commutatore I 0 II è fatto con due contattori (come purtroppo è sempre fatto, manuale è automatico che sia poco importa).
Sì se è un aggeggio tipo rotativo ad es., ma io li ho trovati solo per norme UL.

Avatar utente
Foto Utentesisu70
265 3 4
Sostenitore
Sostenitore
Messaggi: 590
Iscritto il: 20 apr 2023, 22:13
0
voti

[28] Re: inverter, porte EPS e grid e carichi preferenziali

Messaggioda Foto Utentesisu70 » 28 set 2023, 0:20

GioArca67 ha scritto:No e sì.
No serve anche lì interblocco meccanico e elettrico o doppio elettrico se il commutatore I 0 II è fatto con due contattori (come purtroppo è sempre fatto, manuale è automatico che sia poco importa).
Sì se è un aggeggio tipo rotativo ad es., ma io li ho trovati solo per norme UL.

Non capisco: l'interblocco che deve esserci per evitare in ogni caso di alimentare la rete dall'uscita sempre attiva già c'è, mentre questo commutatore, addizionale, sarebbe operato manualmente e quindi o a rete stabilmente attiva (e non ci sarebbe nei fatti alcuna commutazione perché entrambi gli ingressi sarebbero connessi alla rete in quel frangente) o a rete stabilmente inattiva (e ci sarebbe la commutazione dei carichi dall'essere alimentati dal back-up o non essere alimentati dalla rete).
In ogni caso forse non capisco il significato di quello "I-O-II": non significa che è garantita (meccanicamente e all'interno dello stesso interruttore multipolare) la disconnessione di tutti i poli da entrambi gli ingressi prima della riconnessione del primo polo all'ingresso opposto a quello di partenza ?
Ho anche il dubbio se la posizione O sia stabile (posso lasciare la levetta in posizione intermedia e quindi l'uscita disconnessa da entrambi gli ingressi) o solo transitoria durante una commutazione tra I e II o viceversa (ma con la garanzia di cui sopra).

P.S. Tu hai scritto "I o II" con la "o" piccola forse a significare "oppure", ma io ho scritto e intendevo "I-O-II" con la "O" grande che secondo me significa "Off".

Avatar utente
Foto UtenteGioArca67
4.585 4 6 9
Master EY
Master EY
Messaggi: 4596
Iscritto il: 12 mar 2021, 8:36
0
voti

[29] Re: inverter, porte EPS e grid e carichi preferenziali

Messaggioda Foto UtenteGioArca67 » 28 set 2023, 0:26

Se il commutatore I O II è fatto con due contattori non hai certezza che quando metti la leva su O si siano aperti i contatti, potrebbero essersi incollarti.
X
Gli inverter con SPI interno non hanno un contatto che segnala l'intervento dell'SPI, quindi lo schema CEI 0-21 in basso non puoi farlo.

Avatar utente
Foto Utentesisu70
265 3 4
Sostenitore
Sostenitore
Messaggi: 590
Iscritto il: 20 apr 2023, 22:13
0
voti

[30] Re: inverter, porte EPS e grid e carichi preferenziali

Messaggioda Foto Utentesisu70 » 28 set 2023, 8:45

Io parto dall'assunzione che dentro all'inverter "che dico io" (cioè tutti quelli che vedo in commercio oggi per le potenze fino a 10 kW) ci sia anche la funzionalità di interblocco, oltre che l'SPI e il DDI; non penso che tale funzionalità sia realizzata come lo schema a cui facciamo riferimento (che continuo a far fatica ad interpretare e che comunque è per definizione solo "indicativo"), ma penso che tale realizzazione sia conforme al requisito del "doppio interblocco elettrico" e che quindi l'inverter in se' abbia tutto quello che serve per realizzare una linea di back-up "vera" (alimentata anche a rete attiva) e pienamente conforme alle norme, senza bisogno di aggiungere altro fuori.

Il dubbio che mi pongo riguarda una funzionalità aggiuntiva che vorrei realizzare esternamente all'inverter (e anche lontano fisicamente) allo scopo di poter configurare quale linea (tra grid e back-up) usare per l'alimentazione di alcuni carichi, senza dover cambiare il cablaggio allo scopo.
Per questo fine ho notato che esistono interruttori modulari denominati "commutatori I-O-II" e mi chiedo se posso usarli senza violare le norme tra le linee grid e back-up (vera e conforme).

Immagine 2023-09-28 084133.png
Immagine 2023-09-28 084133.png (51.1 KiB) Visto 14769 volte


Immagine 2023-09-28 084414.png
Immagine 2023-09-28 084414.png (3.57 KiB) Visto 14769 volte


Torna a “Energia e qualità dell'energia”