Cos'è ElectroYou | Login Iscriviti

ElectroYou - la comunità dei professionisti del mondo elettrico

Potenza nominale Censimp

Fonti energetiche e produzione e fornitura dell'energia elettrica.

Moderatori: Foto Utentesebago, Foto Utentemario_maggi

0
voti

[11] Re: Potenza nominale Censimp

Messaggioda Foto UtenteBlaster » 23 dic 2023, 15:40

GioArca67 ha scritto:Non la trovo.

peccato, era una tabella molto utile a mio avviso.
Avatar utente
Foto UtenteBlaster
20 1 5
Frequentatore
Frequentatore
 
Messaggi: 168
Iscritto il: 14 apr 2018, 18:07

0
voti

[12] Re: Potenza nominale Censimp

Messaggioda Foto Utentefirefox » 28 dic 2023, 17:07

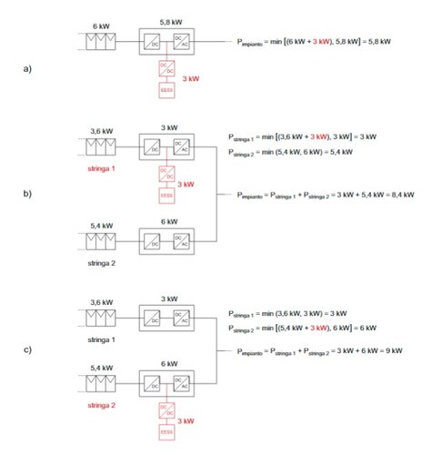
Riassumendo, la potenza nominale dovrebbe essere così calcolata.
Considerando la Ppann=potenza generazione di picco dei pannelli, Pinv=potenza AC inverter e Pacc=potenza nominale del sistema di accumulo, se l'accumulo è collegato lato CC allora la Pnominale è pari al minore valore tra (Pacc+Ppann) e Pinv.

Se invece l'accumulo è collegato lato AC, la Pnominale è uguale a (Ppann+Pacc) se Ppann<Pinv.
Se Ppann>Pinv allora Pnominale = Pinv+Pacc
Avatar utente
Foto Utentefirefox
39 1 2 6
Frequentatore
Frequentatore
 
Messaggi: 231
Iscritto il: 13 ott 2012, 18:03

0
voti

[13] Re: Potenza nominale Censimp

Messaggioda Foto Utentee7o7 » 10 gen 2024, 10:57

su TNE 09/2017 ci sono degli esempi
Allegati
3.jpg
Screenshot_6.jpg
Avatar utente
Foto Utentee7o7
347 1 3 6
Stabilizzato
Stabilizzato
 
Messaggi: 452
Iscritto il: 10 ott 2011, 17:14
Località: Veneto

0
voti

[14] Re: Potenza nominale Censimp

Messaggioda Foto UtenteBlaster » 11 gen 2024, 16:34

e7o7 ha scritto:su TNE 09/2017 ci sono degli esempi

Grazie per la tabella riassuntiva dei vari casi.
Avatar utente
Foto UtenteBlaster
20 1 5
Frequentatore
Frequentatore
 
Messaggi: 168
Iscritto il: 14 apr 2018, 18:07

Precedente

Torna a Energia e qualità dell'energia

Chi c’è in linea

Visitano il forum: Nessuno e 40 ospiti