Cos'è ElectroYou | Login Iscriviti

ElectroYou - la comunità dei professionisti del mondo elettrico

Progetto PWM SG3525A 100 kHz per Inverter DC/AC 12/230

Elettronica lineare e digitale: didattica ed applicazioni

Moderatori: Foto Utentecarloc, Foto Utenteg.schgor, Foto UtenteBrunoValente, Foto UtenteIsidoroKZ

2
voti

[31] Re: Progetto PWM SG3525A 100 kHz per Inverter DC/AC 12/230

Messaggioda Foto Utentegianniniivo » 24 lug 2025, 0:56

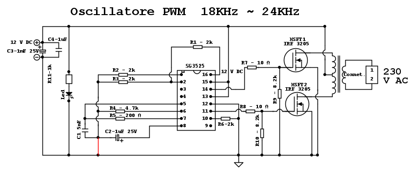
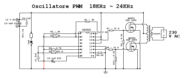
Messa da parte la geostrategia (temporaneamente), mi sono ricordato di questo circuito e ho pensato che potrebbe essere un contributo per l'utente.
Devo vedere se trovo il trasformatore perché non ricordo la potenza.

Prova a modificare il tuo circuito così, è abbastanza semplice da realizzare, forse troppo. Il circuito può alimentare lampade a incandescenza da 100W o superiori (dipende da un po' di valori da modificare).

L'uscita del circuito è ovviamente una tensione AC ad alta frequenza, quindi l'inverter, così com'è, non può alimentare elettrodomestici.

La corrente d'ingresso con carico da 60W è di circa 5A ma al momento non ricordo altro.

Provalo, forse Isidoro non si arrabbia, oppure chissà, magari ci banna entrambi e andiamo a nanna... :D

Avatar utente
Foto Utentegianniniivo
9.035 7 11 13
No Rank
 
Messaggi: 2874
Iscritto il: 5 feb 2019, 23:50

3
voti

[32] Re: Progetto PWM SG3525A 100 kHz per Inverter DC/AC 12/230

Messaggioda Foto Utentegianniniivo » 24 lug 2025, 2:54

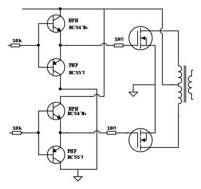
Forse Isidoro intendeva più o meno così:

Avatar utente
Foto Utentegianniniivo
9.035 7 11 13
No Rank
 
Messaggi: 2874
Iscritto il: 5 feb 2019, 23:50

0
voti

[33] Re: Progetto PWM SG3525A 100 kHz per Inverter DC/AC 12/230

Messaggioda Foto UtenteSuperfelix » 24 lug 2025, 21:28

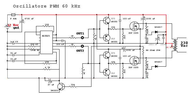
Ho apportato qualche correzione allo schema... anzi, qualche modifica, correzione non saprei, vedremo.
Dunque:
- ho ridisegnato i BJT con emettitori verso i gate e collettore NPN a Vcc e collettori PNP a gnd... sperando sia la volta buona.
- ho tolto il trimmer come da consiglio che potrebbe intercettare disturbi ed ho messo un RT da 22K che insieme a RD e CT creano un oscillazione a 62,6 kHz con dead time di 450 ns.
- Ho tolto Rsense in ingresso circuito e l'ho collegata ai source dei mosfet ( i quali sono stati scollegati da collegamento diretto a GND ) e successivamente al rail negativo. Il nodo tra RS e source va al pin 10... ho pensato che in questo modo tutta la corrente ( 30A quando al max ) riattraversando RS con 22 mOhm dovrebbe avere al nodo che va a pin 10 0,66V circa che dovrebbero attivare il pin per lo spegnimento... non so se fila il discorso e se possa funzionare.
- Ho messo due elettrolitici da 1000uF accanto ai mosfet per i picchi di assorbimento e ho aumentato elettrolitico di filtro accanto al trasformatore sempre a 1000uF. A 100 kHz 1000 uF dovrebbero andar bene perché ne sarebbero necessari 600... a 60 kHz, invece, 1000uF sono al limite, credo sarebbe meglio alzare a 2200 uF ma non so' se poi questi valori parano a una parte e peggiorano altrove.
- Gli snubber li ho disegnati in quel modo perché quando mi è stato consigliato di metterli sono andato un po' in rete a vedere come si collegavano a protezione dei mosfet e ho visto degli schemi simili... non capisco precisamente come funzionano, ho letto che il condensatore assorbe i picchi e la resistenza li dissipa ( detto terra terra... poi probabilmente ho capito male )... il dimensionamento idem, ho preso dei valori un po' intermedi per poi ricontrollarli con oscilloscopio e modificarli adeguatamente.
Il diodo è per evitare le extratensioni del trasformatore di ritorno sui drain per proteggere i mosfet, così ho pensato... probabilmente sbagliando questa riflessione.
In ultimo ho cambiato valore del fusibile portandolo a 40 A come ultima spiaggia qualora l'IC non si spegnesse, considerando che i mosfet lavorano teoricamente se ben dissipati fino a 70A (110 Imax).

Sto pensando a come regolare la tensione eventualmente con un TL431 e un optoisolatore ma vorrei uscire prima da questi blocchi di schema per poi apportare modifiche per il controllo della tensione.
La limitazione della corrente è necessaria o può bastare come spegnimento lo shutdown pin10 e come ultima spiaggia il fusibile?
Inoltre, stavo pensando, che in caso di shutdown il PWM si spegne e la tenione su Rsense si abbassa riattivandolo immediatamente, andando in loop continuo tra accensioni e spegnimenti qualora ci fosse ancora alto assorbimento in uscita.
Avrei pensato di mettere un piccolo "switch" a transistor 2N2222 ad alto guadagno ( perché è proprio al limite la tensione alla base ) che tramite un condensatore da 47 uF dovrebbe rallentare la riaccensione di 5-6 secondi dando un minimo di tempo per intervenire. Una sorta di finto latch semplice per evitare di mettere un 555 o un comparatore che comunque credo progettualmente sia migliore come cosa ma forse potrebbe funzionare ugualmente co finto latch.

Scusate la lunghezza del post

Avatar utente
Foto UtenteSuperfelix
180 2 8
Stabilizzato
Stabilizzato
 
Messaggi: 342
Iscritto il: 7 dic 2024, 23:34

1
voti

[34] Re: Progetto PWM SG3525A 100 kHz per Inverter DC/AC 12/230

Messaggioda Foto Utentegianniniivo » 24 lug 2025, 22:29

Foto UtenteSuperfelix, ma hai provato a vedere se funziona senza il buffer?
Non so se non l'hai specificato o non vedo la precisazione...

Per correttezza pubblico una versione riveduta dello schema senza buffer perché ho dimenticato un collegamento, ora tracciato in rosso.

Se si vuole spingerlo a frequenze superiori (anche in modalità semplificata) funziona, con il tuo schema non sono convinto. Forse bisognerebbe rivedere qualcosa ma io partirei con uno schema semplificato e poi implementerei, magari anche per giocare a 24 V con la parte di potenza, con due tensioni, aggiungendo un 7812 sul circuito a bassa potenza, per precauzione, e i 24 V DC tra centrale del trasformatore e riferimento.

A te la scelta.

Avatar utente
Foto Utentegianniniivo
9.035 7 11 13
No Rank
 
Messaggi: 2874
Iscritto il: 5 feb 2019, 23:50

0
voti

[35] Re: Progetto PWM SG3525A 100 kHz per Inverter DC/AC 12/230

Messaggioda Foto UtenteSuperfelix » 25 lug 2025, 0:21

Credo che il problema della presenza dei buffer sia quello della frequenza un po'altina di 100KHz... secondo me soffre l'integrato a quella frequenza, serve più corrente per pilotare i mosfet. Ora, rivedendo un po' tutto il discorso per i 60 kHz, ci si potrebbe riragionare e capire se effettivamente a frequenza quasi dimezzata ce la possa fare a pilotare direttamente ma credo che bisognerebbe scendere a 20 kHz per provare a pilotare in modo diretto, come il tuo schema... oltre credo che distorcerebbe molto il segnale e scalderebbero molto i mosfet.
Le due uscite, sono di circa 500 mA e sono pochi per pilotare mosfet come IRF3205 per via della capacità di gate.
Un altro aspetto che mi piace dello stadio buffer, è che dimensionandolo bene viene un lavoro migliore con un buon pilotaggio, utile anche in progetti più critici con frequenze più elevate e potenze maggiori con paralleli di mosfet... ovviamente dimensionando gli stadi successivi fino al trasformatore di uscita.

Comunque grazie per i consigli e gli schemi, sono interessanti...

P.S. Che non funzioni il mio schema è fuor di dubbio... :mrgreen:
Spero in un aiuto di tipo militare

Hai seguito il discorso di Rsense se può funzionare concettualmente?
Avatar utente
Foto UtenteSuperfelix
180 2 8
Stabilizzato
Stabilizzato
 
Messaggi: 342
Iscritto il: 7 dic 2024, 23:34

0
voti

[36] Re: Progetto PWM SG3525A 100 kHz per Inverter DC/AC 12/230

Messaggioda Foto Utentestefanodelfiore » 25 lug 2025, 12:55

Superfelix ha scritto:Credo che il problema della presenza dei buffer sia quello della frequenza un po'altina di 100KHz... secondo me soffre l'integrato a quella frequenza, serve più corrente per pilotare i mosfet. Ora, rivedendo un po' tutto il discorso per i 60 kHz, ....

Se l'oscillatore del SG3525 lavora a 100 kHz, visto la presenza di un flipflop nel circuito interno ad esso, la frequenza di lavoro dello stadio di uscita sarà di 50 kHz. Questo valore servirà anche per dimensionare il trasformare d'uscita.
Avatar utente
Foto Utentestefanodelfiore
1.673 3 8
Master
Master
 
Messaggi: 569
Iscritto il: 28 mar 2009, 20:15
Località: Bologna

0
voti

[37] Re: Progetto PWM SG3525A 100 kHz per Inverter DC/AC 12/230

Messaggioda Foto UtenteSuperfelix » 25 lug 2025, 23:31

Esattamente... l'uscita dal trasformatore sarà di 50 kHz con un oscillazione del PWM di 100 kHz che alternano OUT A-B a 50 kHz l'una. Anche abbassando a 60 kHz totali ( quindi 30 kHz in uscita trasformatore ) rimane una frequenza troppo elevata per eliminare il buffer e far pilotare direttamente dal 3525 i mosfet.
Con IRF3205 forse sta proprio al limite... servirebbe qualcosa con Qg più basso per pilotaggio diretto.

Per caso hai dato un occhiata all'ultimo schema e alle varie modifiche se hanno modo di aver senso oppure no?
Grazie
Avatar utente
Foto UtenteSuperfelix
180 2 8
Stabilizzato
Stabilizzato
 
Messaggi: 342
Iscritto il: 7 dic 2024, 23:34

0
voti

[38] Re: Progetto PWM SG3525A 100 kHz per Inverter DC/AC 12/230

Messaggioda Foto Utentefrankis » 26 lug 2025, 12:06

Salve.
Scusate la domanda da ritardato ma come faccio a sviluppare la formula per il calcolo della frequenza?
Cioè in che formato vanno inseriti in excel i valori capacitivi e resistivi?
Perché 1 diviso qualsiasi numero da dei valori assurdi.
Grazie

Freq=1/{Ct/0.7*Rt + 3 * Rd)}
Avatar utente
Foto Utentefrankis
745 1 4 8
Stabilizzato
Stabilizzato
 
Messaggi: 427
Iscritto il: 5 set 2024, 15:42

1
voti

[39] Re: Progetto PWM SG3525A 100 kHz per Inverter DC/AC 12/230

Messaggioda Foto Utentestefanodelfiore » 26 lug 2025, 13:50

frankis ha scritto:Salve.
Scusate la domanda da ritardato ma come faccio a sviluppare la formula per il calcolo della frequenza?
Cioè in che formato vanno inseriti in excel i valori capacitivi e resistivi?
Perché 1 diviso qualsiasi numero da dei valori assurdi.
Grazie

Freq=1/{Ct/0.7*Rt + 3 * Rd)}

C in farad, R in ohm e come risultato la f è in hertz
Avatar utente
Foto Utentestefanodelfiore
1.673 3 8
Master
Master
 
Messaggi: 569
Iscritto il: 28 mar 2009, 20:15
Località: Bologna

2
voti

[40] Re: Progetto PWM SG3525A 100 kHz per Inverter DC/AC 12/230

Messaggioda Foto Utentestefanodelfiore » 26 lug 2025, 14:20

Superfelix ha scritto:Esattamente... l'uscita dal trasformatore sarà di 50 kHz con un oscillazione del PWM di 100 kHz che alternano OUT A-B a 50 kHz l'una. Anche abbassando a 60 kHz totali ( quindi 30 kHz in uscita trasformatore ) rimane una frequenza troppo elevata per eliminare il buffer e far pilotare direttamente dal 3525 i mosfet.
Con IRF3205 forse sta proprio al limite... servirebbe qualcosa con Qg più basso per pilotaggio diretto.

Per caso hai dato un occhiata all'ultimo schema e alle varie modifiche se hanno modo di aver senso oppure no?
Grazie

Qg di 146 nQ dato nel datasheet del mosfet IRF3205 si riferisce ad una corrente di 62 A, una Vds si 44 V. Le tue condizioni di lavoro sono decisamente più basse e di conseguenza la carica che devi fornire più ridotta ( vedi grafico) inoltre se lavori con una frequenza in uscita di 30 - 50 kHz non sei costretto a commutare come un fulmine. La corrente di picco che può fornire il SG3525 è di 400 mA. Commutare più lentamente fa aumentare un po' le perdite di commutazione ma sia disturbi che gli spike di tensione si riducono e di conseguenza anche la potenza dissipata sullo snubber ai capi dei mosfet. Tieni conto che il dimensionamento di un alimentatore è un compromesso.
Il resistore Rd non è collegato nel modo giusto guarda bene il datasheet e anche lo schema di gianniniivo.
Hai mai dimensionato un trasformatore in alta frequenza?
Hai un oscilloscopio con una buona banda passante, almeno un centinaio di MHz? Se non lo possiedi o non lo puoi avere in prestito, lascia perdere questo progetto.
Avatar utente
Foto Utentestefanodelfiore
1.673 3 8
Master
Master
 
Messaggi: 569
Iscritto il: 28 mar 2009, 20:15
Località: Bologna

PrecedenteProssimo

Torna a Elettronica generale

Chi c’è in linea

Visitano il forum: Nessuno e 237 ospiti