salve
scusandomi in anticipo per la pessima qualita' dell'immagine Vi chiedo se gentilmente mi aiutereste a capire come funziona questo circuito, o meglio il circuito e' un banale accendi-gas vorrei capire "cosa" fa si che produca la scintilla.
i componenti sono quelli indicati mentre sono sconosciuti i valori degli induttori
il condensatore se non si dovesse leggere bene riporta la sigla 474 "delta" 50 S e il tiristore PCR 606J
http://img26.picoodle.com/img/img26/3/1 ... f8f8d1.jpg
grazie
Capire circuito
Moderatori:
carloc,
g.schgor,
BrunoValente,
IsidoroKZ
9 messaggi
• Pagina 1 di 1
1
voti
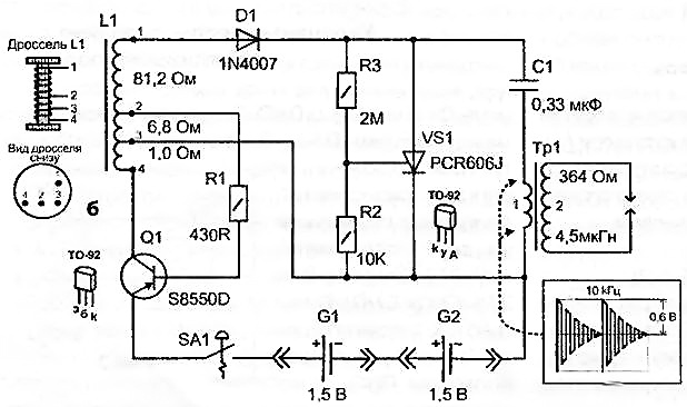
Non e' facile interpretare lo schema in quanto non si capisce cosa rappresenti "il componenteX" in basso a destra 
... molto probabilmente il trasformatore dell'oscillatore bloccato.
In ogni caso il principio sul quale si basa un accendigas e' quello di riuscire ad ottenere una tensione sufficientemente alta per permettere una scarica di almeno qualche millimetro.
L'aria si comporta da isolante fino a quando il campo elettrico K non supera un valore massimo "di rottura" Kr detto rigidita' dielettrica che indicativamente e' intorno ai 2...3KV/mm (... c'e' aria e aria)
.
Abbiamo quindi bisogno di un'alta tensione ... e se disponiamo di una tensione inferiore dobbiamo "trasformarla" per innalzarla al valore di diverse migliaia di volt.
Esiste alla scopo "il trasformatore" che pero', per nostra sfortuna, NON funziona in corrente continua.
Non ci resta che trasformare "la continua" con un oscillatore in "una tensione alternata " e alimentare il trasformatore elevatore finale. Questo come teoria di base.
I circuiti usati in pratica sono spesso ancora piu' complessi.
In quello da te allegato andando ... "a spanne" il principio dovrebbe essere questo:
il transistor (S8550) +"componenteX" +resistenza = oscillatore ... che alza preliminarmente la tensione e carica il condensatore attraverso un diodo 1N4...?
Quando il condensatore raggiunge una tensione sufficientemente alta il DIAC (arancio) innesca l'SCR (PCR 606) e scarica il condensatore sul primario del trasformatore elevatore producendo una serie di oscillazioni smorzate...che inducono
nell'avvolgimento secondario (con numero di spire molto elevato) UNA TENSIONE SUFFICIENTE ALLA SCARICA.
(...il secondario non lo hai disegnato ma e' collegato ai conduttori blu di uscita ... a sinistra)
(...il secondo diodo 1N4...? permette di bypassare l'SCR quando il circuito LC inverte la sua "spinta")
... molto probabilmente il trasformatore dell'oscillatore bloccato.
In ogni caso il principio sul quale si basa un accendigas e' quello di riuscire ad ottenere una tensione sufficientemente alta per permettere una scarica di almeno qualche millimetro.
L'aria si comporta da isolante fino a quando il campo elettrico K non supera un valore massimo "di rottura" Kr detto rigidita' dielettrica che indicativamente e' intorno ai 2...3KV/mm (... c'e' aria e aria)
Abbiamo quindi bisogno di un'alta tensione ... e se disponiamo di una tensione inferiore dobbiamo "trasformarla" per innalzarla al valore di diverse migliaia di volt.
Esiste alla scopo "il trasformatore" che pero', per nostra sfortuna, NON funziona in corrente continua.
Non ci resta che trasformare "la continua" con un oscillatore in "una tensione alternata " e alimentare il trasformatore elevatore finale. Questo come teoria di base.
I circuiti usati in pratica sono spesso ancora piu' complessi.
In quello da te allegato andando ... "a spanne" il principio dovrebbe essere questo:
il transistor (S8550) +"componenteX" +resistenza = oscillatore ... che alza preliminarmente la tensione e carica il condensatore attraverso un diodo 1N4...?
Quando il condensatore raggiunge una tensione sufficientemente alta il DIAC (arancio) innesca l'SCR (PCR 606) e scarica il condensatore sul primario del trasformatore elevatore producendo una serie di oscillazioni smorzate...che inducono
nell'avvolgimento secondario (con numero di spire molto elevato) UNA TENSIONE SUFFICIENTE ALLA SCARICA.
(...il secondario non lo hai disegnato ma e' collegato ai conduttori blu di uscita ... a sinistra)
(...il secondo diodo 1N4...? permette di bypassare l'SCR quando il circuito LC inverte la sua "spinta")
"Il circuito ha sempre ragione" (Luigi Malesani)
0
voti
innanzitutto grazie mille
dunque: il "componentX"
e' come il primo nero a sx in questa foto ma ha quattro piedi disposti come nella vista "dal basso" che ho raffigurato "tre vicini su un lato e uno da solo dall'altro"

anche il componente arancio dovrebbe essere un diodo (pare 1n4148) anche se magari nel disegno non sembra : praticamente i neri dovrebbero essere 1n4001 ma dovre staccarli per esserne sicuro

dunque: il "componentX"
e' come il primo nero a sx in questa foto ma ha quattro piedi disposti come nella vista "dal basso" che ho raffigurato "tre vicini su un lato e uno da solo dall'altro"

anche il componente arancio dovrebbe essere un diodo (pare 1n4148) anche se magari nel disegno non sembra : praticamente i neri dovrebbero essere 1n4001 ma dovre staccarli per esserne sicuro

1
voti
Se vuoi provare a costruire un oscillatore bloccato dai un occhio qui
http://www.elio.org/iw2bsf/led-blu-a-1volt.pdf
e qui per un video
http://www.youtube.com/watch?v=gTAqGKt64WM
http://www.elio.org/iw2bsf/led-blu-a-1volt.pdf
e qui per un video
http://www.youtube.com/watch?v=gTAqGKt64WM
"Il circuito ha sempre ragione" (Luigi Malesani)
0
voti
per la verita' nn devo riprodurlo visto che e' gia bell'e pronto mi interessava solo capirne la magia
grazie mille
grazie mille
0
voti
In allegato il circuito di questo accendigas
Q1 e' un pnp che con la bobina L1 oscilla e quindi si produce una tensione elevata al terminale 1 che poi e' raddrizzata dal diodo 1N4007. Poi il PCR606 e' un SCR che fa scaricare il condensatore sul trasformatore - survoltore. C'e' anche la forma d'onda che si ottiene sul trasformatore.
Assorbimento oltre mezzo ampere.
Componente critico il condensatore C1 che deve essere di OTTIMA qualita'. Va bene anche solo da 0.22 micro, ma deve essere a basse perdite e adatto a strapazzi importanti.
Q1 e' un pnp che con la bobina L1 oscilla e quindi si produce una tensione elevata al terminale 1 che poi e' raddrizzata dal diodo 1N4007. Poi il PCR606 e' un SCR che fa scaricare il condensatore sul trasformatore - survoltore. C'e' anche la forma d'onda che si ottiene sul trasformatore.
Assorbimento oltre mezzo ampere.
Componente critico il condensatore C1 che deve essere di OTTIMA qualita'. Va bene anche solo da 0.22 micro, ma deve essere a basse perdite e adatto a strapazzi importanti.
9 messaggi
• Pagina 1 di 1
Chi c’è in linea
Visitano il forum: Google Adsense [Bot] e 54 ospiti

Elettrotecnica e non solo (admin)
Un gatto tra gli elettroni (IsidoroKZ)
Esperienza e simulazioni (g.schgor)
Moleskine di un idraulico (RenzoDF)
Il Blog di ElectroYou (webmaster)
Idee microcontrollate (TardoFreak)
PICcoli grandi PICMicro (Paolino)
Il blog elettrico di carloc (carloc)
DirtEYblooog (dirtydeeds)
Di tutto... un po' (jordan20)
AK47 (lillo)
Esperienze elettroniche (marco438)
Telecomunicazioni musicali (clavicordo)
Automazione ed Elettronica (gustavo)
Direttive per la sicurezza (ErnestoCappelletti)
EYnfo dall'Alaska (mir)
Apriamo il quadro! (attilio)
H7-25 (asdf)
Passione Elettrica (massimob)
Elettroni a spasso (guidob)
Bloguerra (guerra)






