Salve a tutti, devo dimensionare questo circuito in modo da farlo oscillare a 100KHz con una potenza massima dissipata di 20 mW.
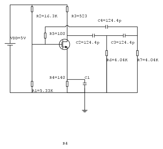
Il circuito in questione è il seguente:
Innanzitutto ho eseguito i calcoli per la polarizzazione del mosfet, e dai calcoli che ho fatto sono venuti fuori i seguenti valori:
Ho imposto un guaagno di 100, in quanto la retroazione attenua di un fattore 29, ed essendo la parte reale maggiore di 1, per sicurezza io l'ho posta molto maggiore di 1!
Quindi ho calcolato la Vgs=0.73.
Poi ho calcolato la Id, dove impostando 20 mW di potenza massima dissipata, ho preso una Id di
Id=3.82mA.
A questo punto ho calcolato k=7.725 e mi so ricavato la W/L=462.4
Poi ho calcolato la gm=0.255 e alla fine la Ro, la R3 e la R4:
Ro=7.194Kohm
R3=523ohm
R4=135ohm
Ho impostato la L=1.2u e la W=74.4u.
I paramentri del mosfet sono:
.model modn NMOS(Level=1 VTO=0.7 GAMMA=0.5 PHI=0.8 LD=0.08E-06 WD=0 UO=460 LAMBDA=0.04
TOX=9.5E-9 PB=0.9 CJ=0.57E-3 CJSW=120E-12 MJ=0.5 MJSW=0.4 CGDO=0.4E-9 JS=10E-9 CGBO=0.38E-
9 CGSO=0.4E-9)
Mentre per ricavare omega e R ho imposto la parte immaginaria uguale a 0, ottenendo:
OMEGA=1/(rad(6))*RC+(rad(4*R*Ru)*C
dove R=R6=R7=R5+R1//R2
dove imponendo R>>ru, quindi R=4,04Kohm, ho ricavato C=124.4pF
I conti li ho rifatti più volte e mi sembrano giusti, ma nonostante tutto il circuito non oscilla.
Piu precisamente cio che ottengo è:
e non riesco a capire il perché...qualcuno ha qualche idea?
Spero di essere stato abbastanza chiaro e completo nella descrizione, se avete domande o avete bisogno di altri dati chiedete pure!!!
Grazie in anticipo per l'aiuto...:)
Oscillatore 100 kHz
Moderatori:
carloc,
g.schgor,
BrunoValente,
IsidoroKZ
16 messaggi
• Pagina 1 di 2 • 1, 2
0
voti
Sollecitare risposte (e dopo meno di due ore) non e' cosa gradita su questo forum.
Questo non e' un pronto soccorso e chi ne ha capacita' e voglia, risponde quando puo'.

Questo non e' un pronto soccorso e chi ne ha capacita' e voglia, risponde quando puo'.

marco
0
voti
Promesso che non lo fai più?
Prova a rifare la simulazione cliccando su skip initial bias point calculation.
Se non oscilla andiamo più a fondo.
Ciao,
Pietro.
Prova a rifare la simulazione cliccando su skip initial bias point calculation.
Se non oscilla andiamo più a fondo.
Ciao,
Pietro.
-

PietroBaima
90,7k 7 12 13 - G.Master EY

- Messaggi: 12206
- Iscritto il: 12 ago 2012, 1:20
- Località: Londra
0
voti
Si si, promesso...
Comunque il grafico che ho postato su è gia con skip initial attivato...
Il mio dubbio è che ho commesso qualche errore di calcolo o di impostazione del problema, però ho ricontrollato più e più volte...
Comunque il grafico che ho postato su è gia con skip initial attivato...
Il mio dubbio è che ho commesso qualche errore di calcolo o di impostazione del problema, però ho ricontrollato più e più volte...
-

domenico89
0 4 - Messaggi: 27
- Iscritto il: 24 mag 2013, 12:57
0
voti
Raddoppia il guadagno dell'amplificatore e risimula..
-

PietroBaima
90,7k 7 12 13 - G.Master EY

- Messaggi: 12206
- Iscritto il: 12 ago 2012, 1:20
- Località: Londra
0
voti
Allora, ho posto il guadagno uguale a 200, quindi rifacendo i calcoli ottengo una Vgs=0.71 la Id=4.23mA, k=76.9 e W/L=4603, quindi lasciando L=1.2um ho impostato W=5523.6
La R3=472.8ohm e R4=118.2ohm
IL risultato è il seguente:
Una curiosità, io la L di W/L l'ho scelta uguale a 1.2 um perché ho visto che da altre parti è impostata in questo modo, ma è giusto?
Inoltre, impostando questi valori, dai calcoli dovrei avere una Vd=3V ed una Id= 4.23mA, mentre quando simulo in pspice la mia Vd=3.76V e Id=2.62mA, come mai?
Dipendono dal valore di WeL?se si in che modo?
La R3=472.8ohm e R4=118.2ohm
IL risultato è il seguente:
Una curiosità, io la L di W/L l'ho scelta uguale a 1.2 um perché ho visto che da altre parti è impostata in questo modo, ma è giusto?
Inoltre, impostando questi valori, dai calcoli dovrei avere una Vd=3V ed una Id= 4.23mA, mentre quando simulo in pspice la mia Vd=3.76V e Id=2.62mA, come mai?
Dipendono dal valore di WeL?se si in che modo?
-

domenico89
0 4 - Messaggi: 27
- Iscritto il: 24 mag 2013, 12:57
0
voti
eccomi tornato.
Mah, che strano. Fammi pensare...
Mah, che strano. Fammi pensare...
-

PietroBaima
90,7k 7 12 13 - G.Master EY

- Messaggi: 12206
- Iscritto il: 12 ago 2012, 1:20
- Località: Londra
16 messaggi
• Pagina 1 di 2 • 1, 2
Chi c’è in linea
Visitano il forum: Nessuno e 57 ospiti

Elettrotecnica e non solo (admin)
Un gatto tra gli elettroni (IsidoroKZ)
Esperienza e simulazioni (g.schgor)
Moleskine di un idraulico (RenzoDF)
Il Blog di ElectroYou (webmaster)
Idee microcontrollate (TardoFreak)
PICcoli grandi PICMicro (Paolino)
Il blog elettrico di carloc (carloc)
DirtEYblooog (dirtydeeds)
Di tutto... un po' (jordan20)
AK47 (lillo)
Esperienze elettroniche (marco438)
Telecomunicazioni musicali (clavicordo)
Automazione ed Elettronica (gustavo)
Direttive per la sicurezza (ErnestoCappelletti)
EYnfo dall'Alaska (mir)
Apriamo il quadro! (attilio)
H7-25 (asdf)
Passione Elettrica (massimob)
Elettroni a spasso (guidob)
Bloguerra (guerra)


pigreco]=π