Su internet mentre navigavo mi sono imbattuto in questo modulo o convertitore UP in DC to DC
charger Power Converter, con queste caratteristiche
Tensione di ingresso: da 3Vdc a 32Vdc
Tensione di uscita: da 5Vdc a 45Vdc (regolabile tramite trimmer multigiro)
Corrente di uscita max: 3A (se dissipato)
, questo :
http://www.ebay.it/itm/STEP-UP-3A-Conve ... Sw3ydVzHCm
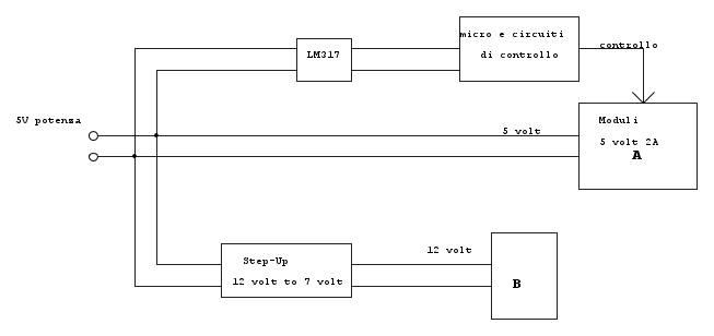
Mi chiedevo è valido un progetto dove uso un alimentatore di 5 volt a 3 amper, con cui alimento direttamente il circuito di controllo del PIC (5 volt) e poi a monte un componete step UP, sopra menzionato per alimentare i carichi da me utilizzati (regolandolo a 12 volt)?
Mi chiedo questo perché, generalmente ho sempre utilizzato lo schema (inverso) in cui alimentavo tutto con un alimentatore superiore alla massima tensione necessaria (12 volt) e quindi abbassavo la tensione per il circuito di controllo (5volt), tramite un classico LM317.
Mi domando quale, sia la differenza tra i due modi di procedere e sopratutto quel Charger Power Converter mi garantisce comunque una corrente stabilizzata come LM317 in DC o ci sono motivi per cui non coviene utilizzarlo per casi particolari che non conosco (causa mia ignoranza)?

Elettrotecnica e non solo (admin)
Un gatto tra gli elettroni (IsidoroKZ)
Esperienza e simulazioni (g.schgor)
Moleskine di un idraulico (RenzoDF)
Il Blog di ElectroYou (webmaster)
Idee microcontrollate (TardoFreak)
PICcoli grandi PICMicro (Paolino)
Il blog elettrico di carloc (carloc)
DirtEYblooog (dirtydeeds)
Di tutto... un po' (jordan20)
AK47 (lillo)
Esperienze elettroniche (marco438)
Telecomunicazioni musicali (clavicordo)
Automazione ed Elettronica (gustavo)
Direttive per la sicurezza (ErnestoCappelletti)
EYnfo dall'Alaska (mir)
Apriamo il quadro! (attilio)
H7-25 (asdf)
Passione Elettrica (massimob)
Elettroni a spasso (guidob)
Bloguerra (guerra)






perche i circuiti step-Up provocano rumore anche sulle componenti a 5 volt? Se cosi non so se mi conviene visto che comunque dovrei leggere dei sensori ... e mi serve un po di precisione sul micro xd!


