Ciao, sto cercando di capire il funzionamento teorico di questo Preamplificatore.
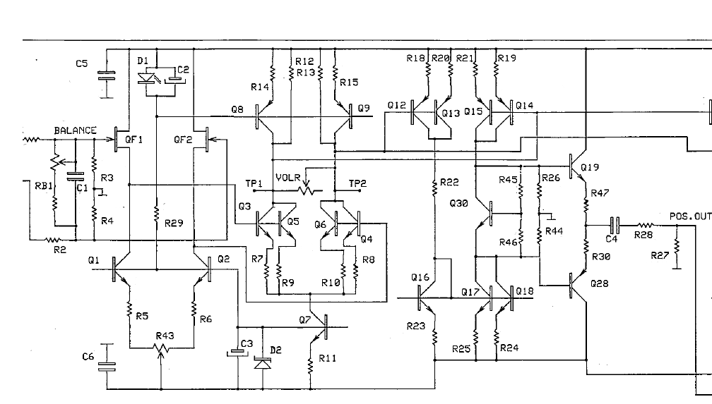
Considerando questo estratto dello schema, ci sono una serie di soluzioni che non riesco a comprendere.
Mi sembra di vedere principalmente 3 stadi:
Un input stage sulla sinistra con 2 jbt differenziale (QF1 e QF2) con specchio di corrente e regolazione del DC (Q1 e Q2)
Un secondo stadio del quale personalmente non ho capito molto... Vedo solo Q3 e Q5 (Q6 e Q4) in parallelo, ma non conosco questo tipo di configurazione.
Mi sembra comunque di vedere una controreazione locale, solo tra il secondo ed il primo stadio.
Anche del terzo non so dire molto..
Chi mi aiuta?
Grazie!
Gli stadi di un Preamplificatore
Moderatori:
carloc,
g.schgor,
BrunoValente,
IsidoroKZ
2 messaggi
• Pagina 1 di 1
2 messaggi
• Pagina 1 di 1
Chi c’è in linea
Visitano il forum: Nessuno e 54 ospiti

Elettrotecnica e non solo (admin)
Un gatto tra gli elettroni (IsidoroKZ)
Esperienza e simulazioni (g.schgor)
Moleskine di un idraulico (RenzoDF)
Il Blog di ElectroYou (webmaster)
Idee microcontrollate (TardoFreak)
PICcoli grandi PICMicro (Paolino)
Il blog elettrico di carloc (carloc)
DirtEYblooog (dirtydeeds)
Di tutto... un po' (jordan20)
AK47 (lillo)
Esperienze elettroniche (marco438)
Telecomunicazioni musicali (clavicordo)
Automazione ed Elettronica (gustavo)
Direttive per la sicurezza (ErnestoCappelletti)
EYnfo dall'Alaska (mir)
Apriamo il quadro! (attilio)
H7-25 (asdf)
Passione Elettrica (massimob)
Elettroni a spasso (guidob)
Bloguerra (guerra)