Buongiorno.
Vi chiedo una cortesia: chi mi spiega il funzionamento di questo circuito?
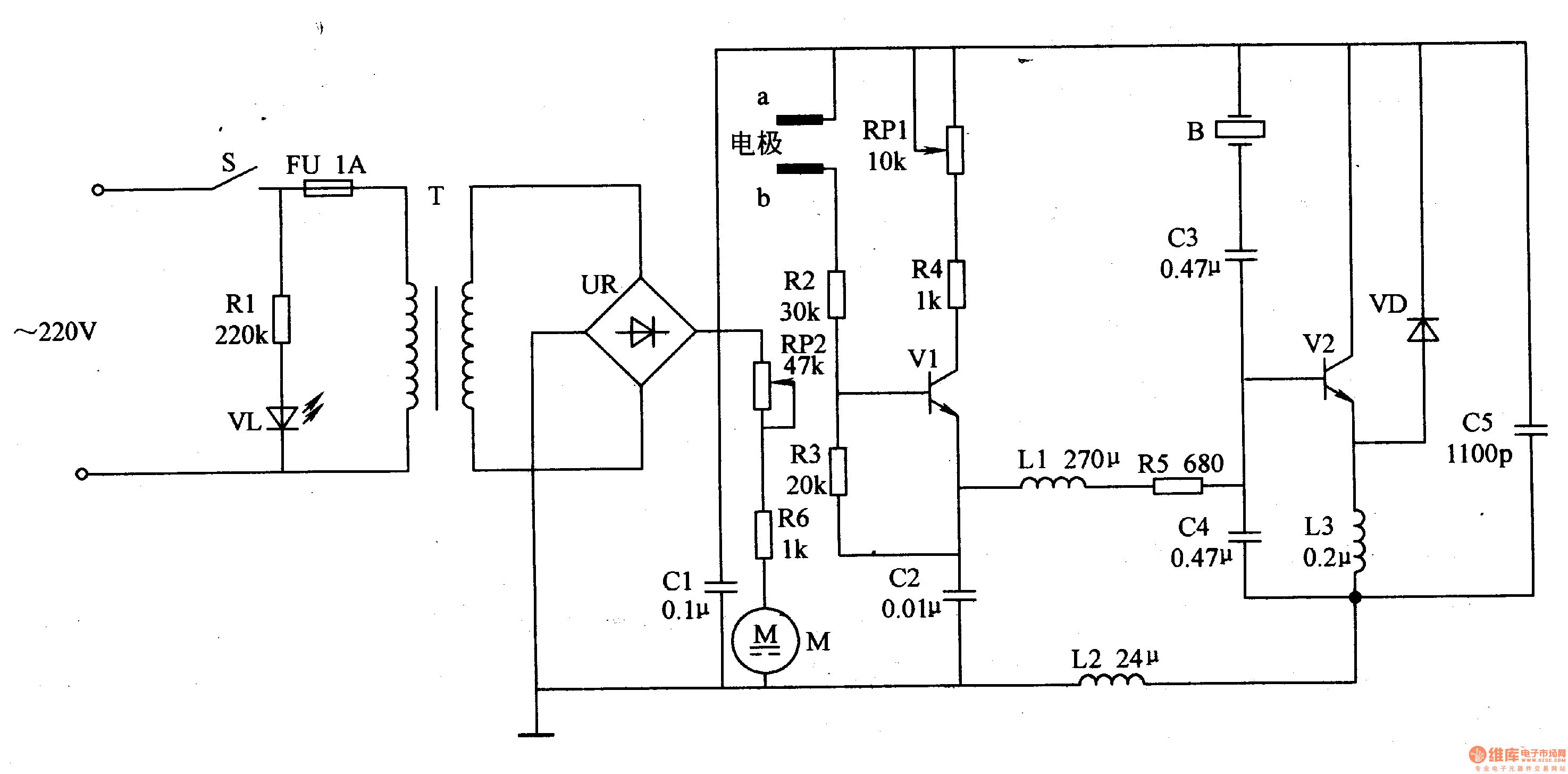
All’uscita è applicata una capsula penso piezoelettrica che oscilla per atomizzare.
Grazie.
Circuito nebulizzatore
Moderatori:
carloc,
g.schgor,
BrunoValente,
IsidoroKZ
9 messaggi
• Pagina 1 di 1
0
voti
boh, io vedo un po' di valori assurdi, ad esempio il C5=1100p (perché non un classico 1nF o alla peggio un 1,2nF?)
Poi c'è la R2=30K e la R3=20K, mah! Una 33K ed una una 22K dell'1% di tolleranza non avrebbero potuto andar ugualmente bene? Può darsi, chi lo sa!
Ma andiamo avanti: che cavolo c'è collegato tra A e B ? Si vede solo una scritta in cinese
E che dire di VL + R1 collegati alla tensione di rete? "VL" è un LED normale o superdotato?
Per la spiegazione del funzionamento del circuito sono curioso anch'io.

Poi c'è la R2=30K e la R3=20K, mah! Una 33K ed una una 22K dell'1% di tolleranza non avrebbero potuto andar ugualmente bene? Può darsi, chi lo sa!
Ma andiamo avanti: che cavolo c'è collegato tra A e B ? Si vede solo una scritta in cinese
E che dire di VL + R1 collegati alla tensione di rete? "VL" è un LED normale o superdotato?
Per la spiegazione del funzionamento del circuito sono curioso anch'io.

-

AZZZ
256 1 5 6 - CRU - Account cancellato su Richiesta utente
- Messaggi: 620
- Iscritto il: 4 mag 2018, 21:47
1
voti
Manca il pallino dopo il ponte raddrizzatore. A che frequenza dovrebbe oscillare?
Per usare proficuamente un simulatore, bisogna sapere molta più elettronica di lui
Plug it in - it works better!
Il 555 sta all'elettronica come Arduino all'informatica! (entrambi loro malgrado)
Se volete risposte rispondete a tutte le mie domande
Plug it in - it works better!
Il 555 sta all'elettronica come Arduino all'informatica! (entrambi loro malgrado)
Se volete risposte rispondete a tutte le mie domande
2
voti
ci ho dato un occhio anche io,
sta roba cinesa prende spunto da un circuito ad autoinnesco, (almeno così l'ho sempre sentito nominare effettivamente non l'ho mai avuto per le mani, stiamo parlando di preistoria elettronica
) in linea di massima deve generare una frequenza modulata per alimentare il trasduttore piezo.
Per la modulazione qua viene fatta in ampiezza (al posto che in frequenza come si usa fare oggi) per questo non c'è l'elettrolitico dopo il ponte, ma un plastico.
idelamente mi aspetto di vedere una forma d'onda del genere, in analogico, ai capi del trasduttore
In cinese, tra A e B , c'è scritto elettrodo (grazie Traduttore di google). La possiamo considerare come una protezione per non far funzionare il circuito senza liquido in vasca.
Dopo V1 non conosco il circuito, ma tra quelle induttanze sarei pronto a scommettere che, almeno un paio, sono avvolte sullo stesso nucleo, anche se i valori mi lasciano perplesso, se non ricordo male 2 induttori avrebbero dovuto essere più simili come valore, ma se così funziona può essere che mi ricordo male, è roba che ho visto solo sulla carta più di 20 anni fa....
c5 a 1100pF è probabilmente per avvicinarsi al più possibile alla capacità effettiva del trasduttore.
sta roba cinesa prende spunto da un circuito ad autoinnesco, (almeno così l'ho sempre sentito nominare effettivamente non l'ho mai avuto per le mani, stiamo parlando di preistoria elettronica
Per la modulazione qua viene fatta in ampiezza (al posto che in frequenza come si usa fare oggi) per questo non c'è l'elettrolitico dopo il ponte, ma un plastico.
idelamente mi aspetto di vedere una forma d'onda del genere, in analogico, ai capi del trasduttore
In cinese, tra A e B , c'è scritto elettrodo (grazie Traduttore di google). La possiamo considerare come una protezione per non far funzionare il circuito senza liquido in vasca.
Dopo V1 non conosco il circuito, ma tra quelle induttanze sarei pronto a scommettere che, almeno un paio, sono avvolte sullo stesso nucleo, anche se i valori mi lasciano perplesso, se non ricordo male 2 induttori avrebbero dovuto essere più simili come valore, ma se così funziona può essere che mi ricordo male, è roba che ho visto solo sulla carta più di 20 anni fa....
c5 a 1100pF è probabilmente per avvicinarsi al più possibile alla capacità effettiva del trasduttore.
- Codice: Seleziona tutto
[code=php]per il codice a colori[/code]
0
voti
il trasduttore è parte integrante del circuito, se lo cambi con uno uguale, ti puoi permettere il lusso di ignorare le tolleranze meccaniche, ed omettere la taratura, proprio per via dell'autoinnesco.
se il trasduttore è diverso dovrai fare modifiche ai valori
se il trasduttore è diverso dovrai fare modifiche ai valori
- Codice: Seleziona tutto
[code=php]per il codice a colori[/code]
9 messaggi
• Pagina 1 di 1
Chi c’è in linea
Visitano il forum: Nessuno e 116 ospiti

Elettrotecnica e non solo (admin)
Un gatto tra gli elettroni (IsidoroKZ)
Esperienza e simulazioni (g.schgor)
Moleskine di un idraulico (RenzoDF)
Il Blog di ElectroYou (webmaster)
Idee microcontrollate (TardoFreak)
PICcoli grandi PICMicro (Paolino)
Il blog elettrico di carloc (carloc)
DirtEYblooog (dirtydeeds)
Di tutto... un po' (jordan20)
AK47 (lillo)
Esperienze elettroniche (marco438)
Telecomunicazioni musicali (clavicordo)
Automazione ed Elettronica (gustavo)
Direttive per la sicurezza (ErnestoCappelletti)
EYnfo dall'Alaska (mir)
Apriamo il quadro! (attilio)
H7-25 (asdf)
Passione Elettrica (massimob)
Elettroni a spasso (guidob)
Bloguerra (guerra)






