Buongiorno a tutti.
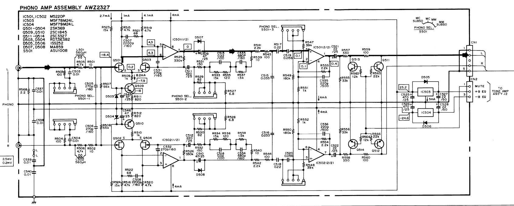
Ho un amplificatore Pioneer a-858 il cui pre-phono ha due op-amp 5220 di cui uno bruciato.
Il guasto è partito dall'alimentazione, ora riparata ma dovrei sostituire questo componente che non trovo.
Domanda: "mi potete indicare un equivalente moderno?"
Grazie
Pre-phono op-amp 5220 bruciato
Moderatore:
IsidoroKZ
12 messaggi
• Pagina 1 di 2 • 1, 2
0
voti
E' questo il componente?
https://datasheet.octopart.com/M5220L-M ... 102691.pdf
Qual e' la tensione di alimentazione?
Se inferiore a +/- 20 V puoi provare con NE5532 (occorre un adattatore perche' il pinout e' diverso)
Guarda anche:
https://www.diyaudio.com/forums/solid-s ... ement.html
https://datasheet.octopart.com/M5220L-M ... 102691.pdf
Qual e' la tensione di alimentazione?
Se inferiore a +/- 20 V puoi provare con NE5532 (occorre un adattatore perche' il pinout e' diverso)
Guarda anche:
https://www.diyaudio.com/forums/solid-s ... ement.html
0
voti
Intanto Grazie!.
Il componente è la versione DIP8 (che non trovo) però potrei adattare M5220L che è SIP8... sarà meno elegante ma funzionerà uguale!
Oltretutto l'M5220L come componente l'ho trovato subito disponibile ad un prezzo ragionevole!
La tensione alla scheda phono è di 24 V... ho in casa una coppia JRC 4558DX pensi potrebbero fare al mio caso? Guardando i datasheet sembrano simili, forse la tensione operativa è al limite... magari giusto per fare una prova in attesa del componente più corretto... che ne dici?
Il componente è la versione DIP8 (che non trovo) però potrei adattare M5220L che è SIP8... sarà meno elegante ma funzionerà uguale!
Oltretutto l'M5220L come componente l'ho trovato subito disponibile ad un prezzo ragionevole!
La tensione alla scheda phono è di 24 V... ho in casa una coppia JRC 4558DX pensi potrebbero fare al mio caso? Guardando i datasheet sembrano simili, forse la tensione operativa è al limite... magari giusto per fare una prova in attesa del componente più corretto... che ne dici?
-

Luridbeatle
215 2 6 - Frequentatore

- Messaggi: 256
- Iscritto il: 19 ago 2018, 10:34
1
voti
Bene, risolto il problema op-amp (avevo in cantina un ampli ko...l'ho cannibalizzato!) ora ne ho uno nuovo e per questo cambio il titolo al topic!
Provo a cimentarmi nella descrizione del difetto ed ogni suggerimento è utile.
Come detto l'amplificatore in oggetto (comprato usato) ha qualche problema sulla sezione Phono, tutti gli altri ingressi e regolazioni, funzionano senza problemi.
Il phono è completamente muto.
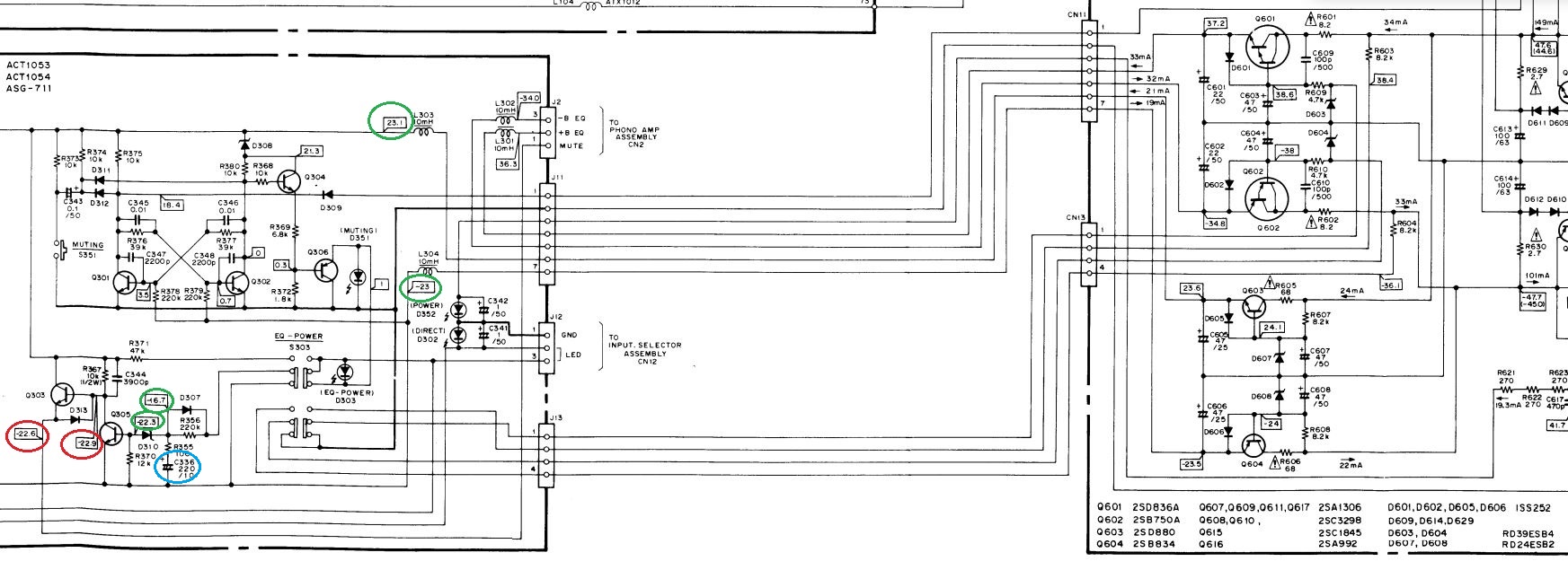
C'è qualcosa di strano sull'alimentazione (CN2): dovrebbero esserci tensioni più o meno di -35V; +37V; -22,5V (mute)... invece ho poco più di +0V; +35V(ok); +22,4V. Praticamente la linea negativa si annulla e diventa positiva ma con valore di poco più di 0V (0,3) ed il Mute è positivo anziché negativo.
Se rilevo le tensioni a vuoto (senza collegare la scheda Phono) ho -37,4V(ok);+36V(ok); +23V(mute POSITIVO). Da qui l'alimentazione sembra corretta ma perché il Mute è positivo?? Perché la linea negativa si positivizza ed azzera??
Scheda Phono
Visto il comportamento della tensione ed il cambio di polarità ho provato a cambiare i due regolatori di tensione sulla scheda Phono (78m24 e 79m24) ed i diodi che erano saltati dal precedente guasto (1SS252 sostituiti con dei 1N4148) ma non cambia nulla. I condensatori, misurati sembrano buoni. Perché accade questo, cosa può essere?!
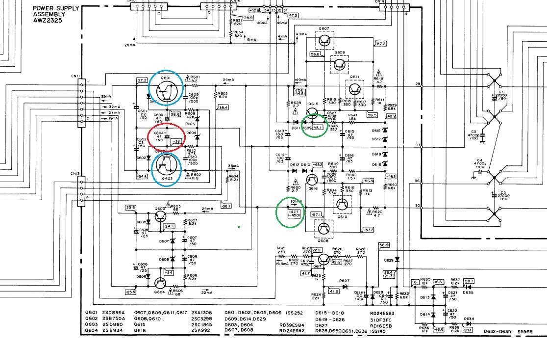
Questo lo schema dell'alimentazione (dove ho cambiato i condensatori in verde e con il tester verificato i diodi) che ricordo, a vuoto, pare andare bene
Pensando invece al Mute che è positivo anziché negativo ... che guardare?
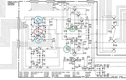
Io ho cercato qui e trovo questa situazione dove in verde le tensioni OK in rosso i valori corretti ma positivi:
Provo a cimentarmi nella descrizione del difetto ed ogni suggerimento è utile.
Come detto l'amplificatore in oggetto (comprato usato) ha qualche problema sulla sezione Phono, tutti gli altri ingressi e regolazioni, funzionano senza problemi.
Il phono è completamente muto.
C'è qualcosa di strano sull'alimentazione (CN2): dovrebbero esserci tensioni più o meno di -35V; +37V; -22,5V (mute)... invece ho poco più di +0V; +35V(ok); +22,4V. Praticamente la linea negativa si annulla e diventa positiva ma con valore di poco più di 0V (0,3) ed il Mute è positivo anziché negativo.
Se rilevo le tensioni a vuoto (senza collegare la scheda Phono) ho -37,4V(ok);+36V(ok); +23V(mute POSITIVO). Da qui l'alimentazione sembra corretta ma perché il Mute è positivo?? Perché la linea negativa si positivizza ed azzera??
Scheda Phono
Visto il comportamento della tensione ed il cambio di polarità ho provato a cambiare i due regolatori di tensione sulla scheda Phono (78m24 e 79m24) ed i diodi che erano saltati dal precedente guasto (1SS252 sostituiti con dei 1N4148) ma non cambia nulla. I condensatori, misurati sembrano buoni. Perché accade questo, cosa può essere?!
Questo lo schema dell'alimentazione (dove ho cambiato i condensatori in verde e con il tester verificato i diodi) che ricordo, a vuoto, pare andare bene
Pensando invece al Mute che è positivo anziché negativo ... che guardare?
Io ho cercato qui e trovo questa situazione dove in verde le tensioni OK in rosso i valori corretti ma positivi:
-

Luridbeatle
215 2 6 - Frequentatore

- Messaggi: 256
- Iscritto il: 19 ago 2018, 10:34
0
voti
Veloce aggiornamento:
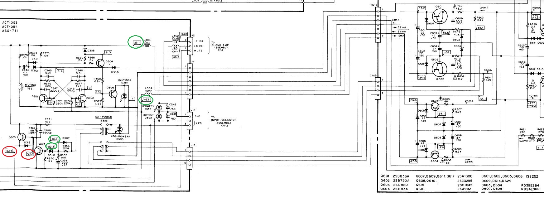
ho trovato, cerchiato in azzurro, un Condensatore montato al contrario
... il precedente proprietario deve aver tentato un qualcosa per ripararlo ma se lo ha fatto così da qualche altra parte... non ne uscirò più!
Sostituito il condensatore e messo nel verso giusto il Mute ora è -22,5V
Però la situazione, se pur variata, non lascia funzionare il Phono...
Se la scheda è scollegata trovo le giuste tensioni ma se collego la scheda qui le tensioni diventano -2,5V; +3V (dovrebbero essere -35V; +37V;)... il Mute resta -22,5V, perfetto.
E adesso??
ho trovato, cerchiato in azzurro, un Condensatore montato al contrario
... il precedente proprietario deve aver tentato un qualcosa per ripararlo ma se lo ha fatto così da qualche altra parte... non ne uscirò più!Sostituito il condensatore e messo nel verso giusto il Mute ora è -22,5V
Però la situazione, se pur variata, non lascia funzionare il Phono...
Se la scheda è scollegata trovo le giuste tensioni ma se collego la scheda qui le tensioni diventano -2,5V; +3V (dovrebbero essere -35V; +37V;)... il Mute resta -22,5V, perfetto.
E adesso??

-

Luridbeatle
215 2 6 - Frequentatore

- Messaggi: 256
- Iscritto il: 19 ago 2018, 10:34
0
voti
Di elettronica ne so poco poco, ma (visti i precedenti) farei un controllo approfondito su tutti i componenti (montaggio corretto e saldature accurate)
0
voti
alev ha scritto:Di elettronica ne so poco poco, ma (visti i precedenti) farei un controllo approfondito su tutti i componenti (montaggio corretto e saldature accurate)
Grazie, ovviamente il controllo visivo dei componenti l'ho fatto subito, quel condensatore mi era sfuggito perché integrato nel frontale dell'amplificatore che non volevo smontare...
Risolto il problema Mute ora sono concentrato sull'alimentazione.
Andando a ri-controllare il circuito d'alimentazione ho notato che il c604 (in rosso), appena sostituito, dopo tre ore di funzionamento si è leggermente gonfiato. Non è esploso, non è andato in corto ma misurandolo aveva già perso il 10% della sua capacità (misurata prima di montarlo)... PERCHE'????????
Sostituito il condensatore nulla è cambiato, tutto come prima!
Ho anche provato (li avevo testati ma per me andavano) a cambiare la coppia Q601 e Q602 (in azzurro, sostituti con i simili BDW53 e 54) ma niente da fare!
Signori, ogni suggerimento è ben accetto... per ora stacco!
Grazie
-

Luridbeatle
215 2 6 - Frequentatore

- Messaggi: 256
- Iscritto il: 19 ago 2018, 10:34
0
voti
Luridbeatle ha scritto: Sostituito il condensatore nulla è cambiato, tutto come prima!
Ho anche provato (li avevo testati ma per me andavano) a cambiare la coppia Q601 e Q602 (in azzurro, sostituti con i simili BDW53 e 54) ma niente da fare!
Proverei, con il circuito in funzione, a controllare i valori e le polarità reali delle tensioni in gioco. Metti che una serigrafia sullo stampato sia sbagliata (succede!) e ti ritrovi a montare a rovescio un condensatore credendo di averlo montato giusto e a non capirci poi più niente...
12 messaggi
• Pagina 1 di 2 • 1, 2
Torna a Elettronica e spettacolo
Chi c’è in linea
Visitano il forum: Nessuno e 5 ospiti

Elettrotecnica e non solo (admin)
Un gatto tra gli elettroni (IsidoroKZ)
Esperienza e simulazioni (g.schgor)
Moleskine di un idraulico (RenzoDF)
Il Blog di ElectroYou (webmaster)
Idee microcontrollate (TardoFreak)
PICcoli grandi PICMicro (Paolino)
Il blog elettrico di carloc (carloc)
DirtEYblooog (dirtydeeds)
Di tutto... un po' (jordan20)
AK47 (lillo)
Esperienze elettroniche (marco438)
Telecomunicazioni musicali (clavicordo)
Automazione ed Elettronica (gustavo)
Direttive per la sicurezza (ErnestoCappelletti)
EYnfo dall'Alaska (mir)
Apriamo il quadro! (attilio)
H7-25 (asdf)
Passione Elettrica (massimob)
Elettroni a spasso (guidob)
Bloguerra (guerra)


