Cos'è ElectroYou | Login Iscriviti

ElectroYou - la comunità dei professionisti del mondo elettrico

Impianto civile da rivedere

Progettazione, esercizio, manutenzione, sicurezza, leggi, normative...

Moderatori: Foto Utentesebago, Foto UtenteMASSIMO-G, Foto Utentelillo, Foto UtenteMike

0
voti

[1] Impianto civile da rivedere

Messaggioda Foto Utentejonny89 » 24 set 2022, 17:32

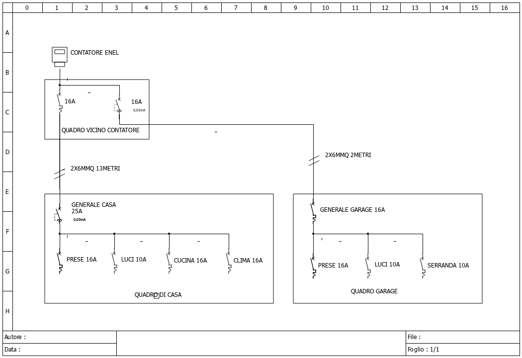
Buonasera, vorrei aggiungere all'impianto di casa delle protezioni contro le sovratensioni ed una protezione contro la mancanza del neutro Enel.
Abito in un condominio con tetto a falda ma senza parafulmini (LPS), in periferia urbana.
Il condomino e la zona sono serviti da rete elettrica totalmente interrata.
La mia utenza è attualmente di 3,3 kW e non escludo piccoli aumenti a 4,5kW.

Nel vedere i sezionamenti attualmente installati credo siano da rivedere e non capisco chi li abbia installati ?%

Da quello che ho letto nelle varie guide dei produttori di SPD potrei installare anche solo uno scaricatore di tipo 2 non avendo a che fare con fulminazioni dirette (l'antenna TV però sta sul tetto....) ma installandolo nel quadro nei pressi del contatore Enel avrei il nodo equipotenziale vicinissimo ma ben 13 metri fino all'appartamento. Cosa mi consigliereste?

Allego schema.

Ringrazio quanti vorranno contribuire.
Giovanni
Allegati
1_schema.png
Avatar utente
Foto Utentejonny89
0 2
 
Messaggi: 2
Iscritto il: 10 mag 2019, 21:31

0
voti

[2] Re: Impianto civile da rivedere

Messaggioda Foto Utentearabino1983 » 25 set 2022, 22:00

Ciao.
Per quanto riguarda la protezione dal distacco del neutro puoi installare gli afdd Siemens che al superamento dei 275V aprono il circuito. Gli afdd sono una protezione antincendio, non è detto quindi che nel caso di sovratensione permanente da distacco del neutro, questo ti salvi tutti gli elettrodomestici, ma sicuramente da una buona mano. Per lo scaricatore ne puoi mettere anche uno solo al quadro al contatore , dipende dove hai più vicino il dispersore di terra .
Riepilogando, togli i due interruttori al quadro ai contatori. Metti due magnetotermici + Afdd + modulo differenziale Siemens che sono un modulo. I generali dei quadri a valle metti solo sezionatore. Metti spd al quadro contatori se vicino hai il dispersore.
Avatar utente
Foto Utentearabino1983
568 3 4 8
Sostenitore
Sostenitore
 
Messaggi: 2000
Iscritto il: 30 ott 2009, 18:28

0
voti

[3] Re: Impianto civile da rivedere

Messaggioda Foto Utentejonny89 » 26 set 2022, 20:53

Non conoscevo gli AFDD e ti ringrazio per avermi introdotto ad un nuovo gruppo di prodotti. Qualunque AFDD che includa la protezione da sovratensione oltre 275V purtroppo non ha i valori dei tempi di intervento nella tabella e dovrei telefonare o mandare una email per chiedere maggiori informazioni. Senza questo valore non si può stabilire se nel mio caso sia preferibile ad esempio un POP (abbastanza lento con tensioni di 275V) oppure un AFDD.

Per lo scaricatore è chiaro che debba metterne uno nel quadro nei pressi del contatore (e del picchetto di terra) ma non è chiaro cosa mettere (TIPO 1, TIPO 2 oppure TIPO 1+2) considerando che poi da questo quadro all'appartamento ci sono ben 13 metri.
Avatar utente
Foto Utentejonny89
0 2
 
Messaggi: 2
Iscritto il: 10 mag 2019, 21:31


Torna a Impianti, sicurezza e quadristica

Chi c’è in linea

Visitano il forum: Nessuno e 56 ospiti