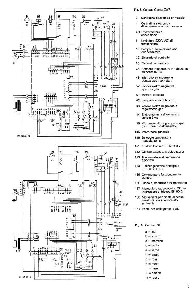
Non sono bravo con l’elettronica quindi non riesco a testare la scheda per individuare il problema, però siccome funziona tutto tranne che non riesce più a far accendere il bruciatore quando gli arriva il segnale dal termostato (parte solo la pompa) , presumo che il problema sia qualcosa di semplice.
Montando una scheda prestata dall’ idraulico funziona tutto, quindi ho la certezza che la mia sia diventata difettosa.
Per ora ho provato a dissaldare tutti i condensatori elettrolitici e misurarli, ed effettivamente alcuni presentano una capacità molto inferiore a quella nominale, però da inesperto non riesco a capire la loro funzione all’interno del circuito.
Quel condensatore giallo enorme da 1000uF che funzione potrebbe avere? Ho provato a misurarlo direttamente dalla scheda e mi da 700uF

Elettrotecnica e non solo (admin)
Un gatto tra gli elettroni (IsidoroKZ)
Esperienza e simulazioni (g.schgor)
Moleskine di un idraulico (RenzoDF)
Il Blog di ElectroYou (webmaster)
Idee microcontrollate (TardoFreak)
PICcoli grandi PICMicro (Paolino)
Il blog elettrico di carloc (carloc)
DirtEYblooog (dirtydeeds)
Di tutto... un po' (jordan20)
AK47 (lillo)
Esperienze elettroniche (marco438)
Telecomunicazioni musicali (clavicordo)
Automazione ed Elettronica (gustavo)
Direttive per la sicurezza (ErnestoCappelletti)
EYnfo dall'Alaska (mir)
Apriamo il quadro! (attilio)
H7-25 (asdf)
Passione Elettrica (massimob)
Elettroni a spasso (guidob)
Bloguerra (guerra)



