Prima di testare i finali e' necessario fare un controllo che ti avevo chiesto qualche post fa'.
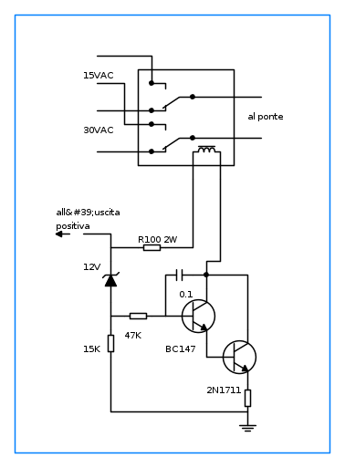
La mia impressione e' che, visto che il trasformatore ha piu' di un'uscita, gli otto diodi che si vedono in alto sulla foto siano due "ponti" separati che portano ad altrettanti condensatori.
Sarebbe utile inoltre controllare la tensione sulle varie uscite del trasformatore, da misurarsi sia in alternata che in continua, quindi sui terminali dei condensatori.
Per stasera direi che puo' bastare.


Elettrotecnica e non solo (admin)
Un gatto tra gli elettroni (IsidoroKZ)
Esperienza e simulazioni (g.schgor)
Moleskine di un idraulico (RenzoDF)
Il Blog di ElectroYou (webmaster)
Idee microcontrollate (TardoFreak)
PICcoli grandi PICMicro (Paolino)
Il blog elettrico di carloc (carloc)
DirtEYblooog (dirtydeeds)
Di tutto... un po' (jordan20)
AK47 (lillo)
Esperienze elettroniche (marco438)
Telecomunicazioni musicali (clavicordo)
Automazione ed Elettronica (gustavo)
Direttive per la sicurezza (ErnestoCappelletti)
EYnfo dall'Alaska (mir)
Apriamo il quadro! (attilio)
H7-25 (asdf)
Passione Elettrica (massimob)
Elettroni a spasso (guidob)
Bloguerra (guerra)




