Il bagno e l'interruttore differenziale
Moderatori:
sebago,
MASSIMO-G,
lillo,
Mike
41 messaggi
• Pagina 3 di 5 • 1, 2, 3, 4, 5
0
voti
Attilio ha scritto:Poi, per la fornitura se la sbrigherà mio fratello, ma dovesse avere bisogno di un surplus di potenza, non deve certo essere limitato dall' impianto elettrico deficitario.
Bravo Attilio !
Un saluto
0
voti
di contro pero rischiamo che in caso di sovraccarico scatti il contatore che un interruttore del quadro posto all'interno dell'abitazione e quindi di piu facile accesso
-

francicoma
60 1 6 - Frequentatore

- Messaggi: 151
- Iscritto il: 5 lug 2013, 1:23
0
voti
Bè, fare intervenire il contatore elettronico, con 6,6 kW di potenza impegnata continuativa è un po' difficile... anche se non impossibile per certuni.
Ma lo stesso avviene anche col contratto da 3 kW, anzi è molto più probabile in questo caso che ciò avvenga.
Ma lo stesso avviene anche col contratto da 3 kW, anzi è molto più probabile in questo caso che ciò avvenga.
Ognuno sta solo sul cuor della terra
trafitto da un raggio di sole:
ed è subito sera
Salvatore Quasimodo
trafitto da un raggio di sole:
ed è subito sera
Salvatore Quasimodo
0
voti
francicoma ha scritto:di contro pero rischiamo che in caso di sovraccarico scatti il contatore che un interruttore del quadro posto all'interno dell'abitazione e quindi di piu facile accesso
Per evitare questo cosa faresti?
0
voti
Attilio ha scritto: col contratto da 3 kW, anzi è molto più probabile in questo caso che ciò avvenga.
[quote]
come in gran parte delle case
-

francicoma
60 1 6 - Frequentatore

- Messaggi: 151
- Iscritto il: 5 lug 2013, 1:23
0
voti
6367 ha scritto:Per evitare questo cosa faresti?
Candele ragazzi candele
MCSA Windows Server 2012 R2
Cisco CCNA R&S - Cisco CCNA Security - Cisco CCNA Cyber Ops
CompTia A+ - CompTia Linux+ - CompTIA Systems Support Specialist CSSS
CompTia Pentest+ LPIC-1 - VCP VMware - Cisco CCNP Enterprise
Cisco CCNA R&S - Cisco CCNA Security - Cisco CCNA Cyber Ops
CompTia A+ - CompTia Linux+ - CompTIA Systems Support Specialist CSSS
CompTia Pentest+ LPIC-1 - VCP VMware - Cisco CCNP Enterprise
0
voti
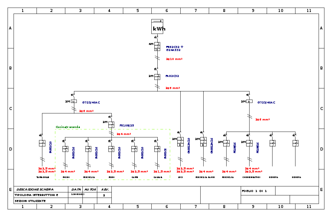
anche se OT rispetto alla discussione, visto che ormai l'ho tirato in ballo, questo è lo schema unifilare dell' impianto finito.
Ognuno sta solo sul cuor della terra
trafitto da un raggio di sole:
ed è subito sera
Salvatore Quasimodo
trafitto da un raggio di sole:
ed è subito sera
Salvatore Quasimodo
0
voti
6367 ha scritto:francicoma ha scritto:di contro pero rischiamo che in caso di sovraccarico scatti il contatore che un interruttore del quadro posto all'interno dell'abitazione e quindi di piu facile accesso
Per evitare questo cosa faresti?
personalmente farei due soluzioni:
Economica:
interruttore C/D con In contrattuale
Senza limiti di budget:
interruttore elettronico tarabile opportunamente che scatti prima del contattore
e/o esistono dei dispositivi che fanno scattare una suoneria o un allarme qualunque quando si supera del 10% Pcont
in questo caso aumenterei un pochino le sezioni e interruttore generale
-

francicoma
60 1 6 - Frequentatore

- Messaggi: 151
- Iscritto il: 5 lug 2013, 1:23
41 messaggi
• Pagina 3 di 5 • 1, 2, 3, 4, 5
Torna a Impianti, sicurezza e quadristica
Chi c’è in linea
Visitano il forum: Google Adsense [Bot] e 118 ospiti

Elettrotecnica e non solo (admin)
Un gatto tra gli elettroni (IsidoroKZ)
Esperienza e simulazioni (g.schgor)
Moleskine di un idraulico (RenzoDF)
Il Blog di ElectroYou (webmaster)
Idee microcontrollate (TardoFreak)
PICcoli grandi PICMicro (Paolino)
Il blog elettrico di carloc (carloc)
DirtEYblooog (dirtydeeds)
Di tutto... un po' (jordan20)
AK47 (lillo)
Esperienze elettroniche (marco438)
Telecomunicazioni musicali (clavicordo)
Automazione ed Elettronica (gustavo)
Direttive per la sicurezza (ErnestoCappelletti)
EYnfo dall'Alaska (mir)
Apriamo il quadro! (attilio)
H7-25 (asdf)
Passione Elettrica (massimob)
Elettroni a spasso (guidob)
Bloguerra (guerra)






