Salve, comincio con il dire che non ci capisco molto di elettronica sto cercando di imparare, girando in rete per trovare un progetto per creare un impianto che permetta ad una porta di auto aprirsi e chiudersi da sola, ho trovato uno schema ma non essendo sicuro chiedo hai più esperti di consigliarmi.
Dello schema ho capito quasi tutto mi manca soltanto di capire i collegamenti, alimentazione-basetta e basetta- motore (come motore userò un motorino tergicristallo 12v) e se i fine corsa sono integrati nel PCB ho cosa che credo più probabile siano posti nel punto dove vogliamo che si fermi in salita ed in discesa la portina (chiusura a ghigliottina)
Vi ringrazio vedo se riesco ad inserire l'immagine
Ps da smartphone non riesco proverò da PC
Automatizzare porticina pollaio
0
voti
0
voti
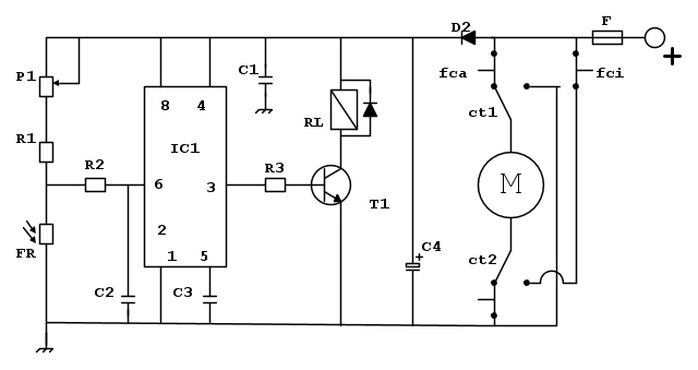
Ok ringrazio tutti vedro sul l altro 3d per completezza lascio qui lo schema da me trovato...
edit
mir, in fidocadj lo schema è fruibile meglio ... 
edit
0
voti
Cosa non ti è chiaro esattamente?
la parte di sinistra è un 555 bistabile, rileva la luce tramite una fotoresistenza commutando il suo stato.
Quindi in uscita, tramite opportuno amplificatore (semplice transistor) è attivato un rele.
I rele' in realtà saranno 2, e sono quelli che muovono i 2 deviatori nella parte destra del circuito.
Questo permette di attivare il motore in avanti e indietro... per l'apertura e la chiusura della porta.
(lo schema in pratica è quello di un ponte H).
Ci sono anche degli interruttori di fine-corsa per non tenere sempre sotto tensione il motore.
la parte di sinistra è un 555 bistabile, rileva la luce tramite una fotoresistenza commutando il suo stato.
Quindi in uscita, tramite opportuno amplificatore (semplice transistor) è attivato un rele.
I rele' in realtà saranno 2, e sono quelli che muovono i 2 deviatori nella parte destra del circuito.
Questo permette di attivare il motore in avanti e indietro... per l'apertura e la chiusura della porta.
(lo schema in pratica è quello di un ponte H).
Ci sono anche degli interruttori di fine-corsa per non tenere sempre sotto tensione il motore.
0
voti
Russell ha scritto:Cosa non ti è chiaro esattamente?....
Ti ringrazio della spiegazione, come ho chiesto sopra non mi intendo molto di elettronica e mi servirebbe capire il cablaggio tra alimentatore-basetta e basetta-motore cioè dove collego il motore a quali punti dell integrato ne555?
Lo schema da me postato è quindi "perfetto" e non manca niente o ci sono modifiche da apportare?
c'è qualche schema più facile da realizzare?
Grazie per la pazzienza
Ps nello schema il componente P1 cosa sarebbe? Ho poca teoria
Ultima modifica di
Russell il 1 feb 2015, 12:13, modificato 1 volta in totale.
Motivazione: Eliminato quote inutile, usa tasto rispondi, abbi "pazzienza" :)
Motivazione: Eliminato quote inutile, usa tasto rispondi, abbi "pazzienza" :)
1
voti
Collegamento alimentatore - basetta:
alimenterai il tutto a 12V, se usi la batteria avrai il polo + e il polo -
il + è facile da collegare... è indicato in figura
il - è da collegare al riferimento di massa, ovvero quel simbolo che vedi spesso in basso nello schema.
collegamento motore-basetta:
beh, il motore è rappresentato nello schema da quel simbolo con la "M"
come vedi sono chiamati in causa 2 fili... spero che il tuo motorino sia fatto cosi'.
Controlla pure che se lo alimenti al rovescio il motorino giri nell'altro senso... altrimenti devi cambiare motorino.
dovrai collegarlo direttamente ai 2 rele' (deviatori) attivati dal transistor (vedi rettangolino con in parallelo il diodo), come suggerisce lo schema
P1 è un potenziometro. In pratica una resistenza variabile, do solito tramite un pomellino o una vite. Serve a TARARE il comportamento del tuo circuito... in pratica deciderai quanta luce ambientale è necessaria a far commutare lo stato del tuo pollaio.
E' chiaro che , come è evidenziato nel thread che ti è stato segnalato (se non ricordo male), che questo tipo di soluzione ha degli inconvenienti: in fase tramonto (o alba, ma anche in pieno giorno) puo' bastare una nuvoletta passeggera per riaprire/richiudere la porta. Se non ricordo male alla fine è da suggerire in effetti l'uso di un orologio programmato in modo da aprire/chiudere la porta ad orari prefissati.
alimenterai il tutto a 12V, se usi la batteria avrai il polo + e il polo -
il + è facile da collegare... è indicato in figura
il - è da collegare al riferimento di massa, ovvero quel simbolo che vedi spesso in basso nello schema.
collegamento motore-basetta:
beh, il motore è rappresentato nello schema da quel simbolo con la "M"
come vedi sono chiamati in causa 2 fili... spero che il tuo motorino sia fatto cosi'.
Controlla pure che se lo alimenti al rovescio il motorino giri nell'altro senso... altrimenti devi cambiare motorino.
dovrai collegarlo direttamente ai 2 rele' (deviatori) attivati dal transistor (vedi rettangolino con in parallelo il diodo), come suggerisce lo schema
P1 è un potenziometro. In pratica una resistenza variabile, do solito tramite un pomellino o una vite. Serve a TARARE il comportamento del tuo circuito... in pratica deciderai quanta luce ambientale è necessaria a far commutare lo stato del tuo pollaio.
E' chiaro che , come è evidenziato nel thread che ti è stato segnalato (se non ricordo male), che questo tipo di soluzione ha degli inconvenienti: in fase tramonto (o alba, ma anche in pieno giorno) puo' bastare una nuvoletta passeggera per riaprire/richiudere la porta. Se non ricordo male alla fine è da suggerire in effetti l'uso di un orologio programmato in modo da aprire/chiudere la porta ad orari prefissati.
0
voti
Ti ringrazio molto, una volta acquistati tutti i pezzi mi cimentero inizialmente con una millefori poi vedrò, se posso postare video e/o foto del lavoro in costruzione e finito lo farò.
Grazie mille Russell
in caso di necessita continuero il 3d
Grazie mille Russell
in caso di necessita continuero il 3d
0
voti
Ti ringrazio del consiglio, prima di aprire questo 3d ho cercato ma sotto i 50€ non ho trovato nulla, mi resterebbe il problema apri chiudi con i finecorsa e l'alimentazione del tutto, il pollanio non ha la rete quindi mi stavo orientando su qualcosa alimentato ad alcaline.
Chi c’è in linea
Visitano il forum: Nessuno e 12 ospiti

Elettrotecnica e non solo (admin)
Un gatto tra gli elettroni (IsidoroKZ)
Esperienza e simulazioni (g.schgor)
Moleskine di un idraulico (RenzoDF)
Il Blog di ElectroYou (webmaster)
Idee microcontrollate (TardoFreak)
PICcoli grandi PICMicro (Paolino)
Il blog elettrico di carloc (carloc)
DirtEYblooog (dirtydeeds)
Di tutto... un po' (jordan20)
AK47 (lillo)
Esperienze elettroniche (marco438)
Telecomunicazioni musicali (clavicordo)
Automazione ed Elettronica (gustavo)
Direttive per la sicurezza (ErnestoCappelletti)
EYnfo dall'Alaska (mir)
Apriamo il quadro! (attilio)
H7-25 (asdf)
Passione Elettrica (massimob)
Elettroni a spasso (guidob)
Bloguerra (guerra)







