Cos'è ElectroYou | Login Iscriviti

ElectroYou - la comunità dei professionisti del mondo elettrico

TCA965 Clone

Progettazione collaborativa: dall'idea alla formazione del gruppo di lavoro per la realizzazione di un prodotto finito.

Moderatore: Foto Utentebrabus

3
voti

[21] Re: TCA965 Clone

Messaggioda Foto Utenteelfo » 26 giu 2019, 13:32

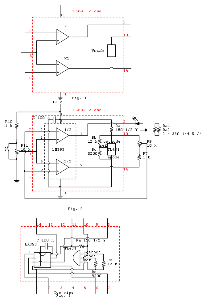
Passiamo adesso ad un schema FidoCad che ci permettera' di "interagire" con il circuito in modo molto piu' "agevole".

Fig. 1
Come e' possibile vedere questo schema e' il clone di Fig 3 del post [16]

Si tratta a questo punto di definire i componenti K1, K2 e Vstab.

K1, K2 sono dei comparatori (per favore non utilizzare on Op-Amp come comparatore).

Puo' essere utilizzato il componente LM393 (forse il piu' comune ed economico comparatore al mondo) che racchiude 2 comparatori in un DIP ad 8 piedi.

Per Vstab puo' essere utilizzato uno zener da 6.2 V oppure un riferimento di tensione programmabile.

Nel ns caso abbiamo scelto un riferimento di tensione TL431 perche' - a fronte di dover utilizzare due resistenze in piu' rispetto ad uno zener - offre una maggiore flessibilita'.

Per la specifiche dei componenti utilizzati vedere i relativi data sheet.

http://www.ti.com/lit/ds/symlink/lm2903-n.pdf
http://www.ti.com/lit/ds/symlink/tl431.pdf

Lo schema completo del clone - "inserito" nel circuito di NE e' in Fig. 2.

Il riquadro rosso e' il clone da realizzare.

Come e' possibile vedere:

- LM393 non richiede nessun componente aggiuntivo eccetto un condensatore di bypass C 100 nF
- TL431 richiede 3 resistenze: Ra, Rb, Rc

Rb e Rc sono calcolate secondo data sheet per una tensione di uscita di 6V

Il calcolo del valore di Ra richiede alcune considerazioni aggiuntive:

- il data sheet del TCA965 recita che la tensione Vstab vale 6 V per +Vs > 7.9 V
- la corrente di uscita max di Vstab < 10 mA

Se vogliamo rispettare queste specifiche, dobbiamo considerare:

- corrente minima nel TL431 Iz > 1 mA
- corrente Ir nella serie Rb + Rc

Ir =\frac{6}{(12000 + 8200)} = 300 uA

Il valore di Ra vale

Ra = \frac{(7.9 - 6)}{(0.01 + 0.001 + 0..0003)} = 168 ohm

Valore normalizzato piu' vicino 150 ohm

Ra deve essere da 1/2 W (oppure 2 resistenze Ra1 e Ra2 da 330 ohm 1/4 W in parallelo)

Verifichiamo adesso cosa succede al TL431 a tensione "alta" Vbat(teria) 14 V

Iz = \frac{(14 - 6)}{150} = 53 mA

La corrente operativa max (da data sheet) e' 100 mA

La disspazione del TL431 vale

Pd = 6  \cdot 0.53 = 320 mW

Il TL431 package LP 3 pin ha una resistenza termica di 140 C / W

da cui con 320 mW avremo un innalzamento della temperatura di giunzione

Tin = 140 \cdot 0,32 = 45 C

Supponnedo una temperatura ambiente di 45 C avremo una temperatura di giunzione

Tj = 45 + 45 = 90 C

La temperatura e' nei limiti di rating del componente (Tj max 150 C)

Nella seconda puntata avevamo scritto
Il componente siglato Amp 1 V = 1 e' un amplificatore con guadagno 1 e serve ad adattare l'impedenza di ingresso del circuito.
In una fase successiva del progetto verificheremo che puo' essere eliminato con vantaggio semplificando
cosi' ulteriormente il circuito riquadrato celeste(che si riduce ad un "filo")

Verifichiamo:

- la corrente di ingresso del pin 8 del TC965 e' 20 nA typ 50 nA max
- la corrente di ciascun ingresso dell'LM393 e' 25 nA typ e 250 nA max per un totale di 50 nA / 500 nA (i due ingressi 3, 6 dell'LM393 sono in parallelo e quindi le correnti di ingresso si sommano)

I valori di corrente di ingresso dei due integrati (TCA965 e LM393) sono confrontabili e compatibili con il circuito di NE.

Infine in Fig.3 c'e' lo schema di cablaggio del circuito inserito in un DIL a 14 pin compatibile con la piedinatura del TCA965.

[Fine 5 ed ultima puntata]
A seguire una appendice con:
- note costruttive
- overkilling
Avatar utente
Foto Utenteelfo
6.819 4 5 7
G.Master EY
G.Master EY
 
Messaggi: 2828
Iscritto il: 15 lug 2016, 13:27

0
voti

[22] Re: TCA965 Clone

Messaggioda Foto Utentegianniniivo » 26 giu 2019, 18:48

Waiting...
Avatar utente
Foto Utentegianniniivo
9.045 7 11 13
No Rank
 
Messaggi: 2875
Iscritto il: 5 feb 2019, 23:50

3
voti

[23] Re: TCA965 Clone

Messaggioda Foto Utenteelfo » 27 giu 2019, 10:44

*** Note costruttive

Il problema piu' grosso e' come interconnettere la scheda clone al circuito originale.

La scelta del metodo di interconnessione vincola la costruzione della scheda clone.

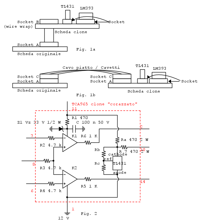
1) Metodo "Piggy-Back" Fig. 1a

Questo metodo presuppone:

a) l'utilizzo di uno zoccolo (Socket B) con i "piedi lunghi" da "inserire" nello zoccolo originale (Socket A del TCA965)
b) che lo zoccolo originale sia compatibile con i pin dello zoccolo Socket B del punto a)

Lo zoccolo a piedi lunghi e' tipicamente uno zoccolo da wire wrap con i pin "a sezione quadra" ed e' poco compatibile (rischia di danneggiarlo) con uno zoccolo "normale" Socket A.

Questo metodo e' quindi da valutare attentamente prima di essere adottato.

2) Metodo "Cavo di Interconnessione" Fig. 1b

Anche in questo caso si hanno zoccoli che si innestano uno sull'altro ma, in generale, zoccoli dello stesso tipo permettono questa operazione senza problemi.

La soluzione ottimale/elegante e' quella di utilizzare - per il Socket C - due connettori a perforazione di isolante DIL a 14 pin che, in unione ad un cavo piatto, permettono di realizzare in modo veloce e pulito il collegamneto tra le due schede.

Il problema e' la reperibilita' dei componenti.
A meno che tu non abbia un fornitore sotto casa, l'acquisto su ebay di due connettori da cavo piatto (il sistema piu' economico rispetto a RS, Digikey, Mouser...) costa 1,56 * 2 + 1,99 SS = 5.11 euro per 2 pezzi compresa spedizione a cui devi aggiungere il costo del cavo piatto.

https://www.ebay.it/itm/1pcs-IDC-passan ... Sw~p1boItS

Una soluzione piu' "grezza" (ed economica) e' quella di utilizzare per il Socket C due zoccoli normali e - lato componente (di sopra) - saldarci i fili necessari.

*** Overkilling

Nel caso uno voglia realizzare un clone "corazzato", per evitare di rompere il clone "prima di rendersene conto", potrebbe realizzare la versione Fig. 2 - vedi nota [1]

La differenza tra la versione "liscia" e quella Ferrarel OOPS :D corazzata e':

- variazione del valore di Ra da 150 ohm a 470 ohm 2 W
- l'aggiunta dei componenti:
-- Resistenze da R1 a R7
-- Zener Z1 33 V 1/2 W

Questi componenti:

c) permettono - senza danneggiare alcun componente del clone - l'applicazione di una tensione fino a 50 V (in forma transiente - il tempo di fare una misura) su qualunque pin.

d) non "sporcano" il funzionamento del circuito originale di NE in modo significativo

e) permettono di verificare l'impostazione delle soglie ed il funzionamento / non funzionamento del caricabatterie di NE nel suo complesso

f) facilitano l'individuazione delle cause che hanno "rotto" i TCA965 nelle prove precedenti

That's all folks O_/

Nota [1]
Nel caso si realizzi la versione normale del clone, il problema del costo dei componenti da sostituire in caso di rottura e' relativo perche' - ad es. su ebay - trovi 3 pz di LM393 a 2 euro spediti.
Conviene in ogni caso montare LM393 e TL431 su zoccolo per una piu' facile sostituzione in caso di rottura.

I vantaggi principali della versione "corazzata" sono esplicitati nei punti e) ed f) di seguito nel testo.
Avatar utente
Foto Utenteelfo
6.819 4 5 7
G.Master EY
G.Master EY
 
Messaggi: 2828
Iscritto il: 15 lug 2016, 13:27

1
voti

[24] Re: TCA965 Clone

Messaggioda Foto Utentegianniniivo » 27 giu 2019, 18:24

Mitico Foto Utenteelfo, per ignoranza, io non dispongo delle competenze per valutare a priori se il tuo clone funzionerà, quel che capisco è che hai fatto lavoro d’insieme, non soltanto in quest’ultimo post, con un impegno e una dovizia di dettagli degni di encomio. Ciò assume ancor maggior rilevanza se si considera che il progetto base è di NE, rivista spesso snobbata, se non disprezzata, da alcuni, a detta di alcuni (così mi han detto e così ripeto).

Ciò premesso, cercherò adesso di entrare un po’ nel merito, con i miei tempi di comprensione e con i miei limiti di cui mi rammarico e mi scuso.

Così, di primo acchito, devo dire che non saprei di preciso quale soluzione scegliere, anche se hai dato conferma, come già temevo, che non si tratterebbe di utilizzare un pezzo di mille fori grande come un integrato da 14 pin, su cui costruire il clone composto da un IC da 8 pin e 4 componenti, ma di qualcosa di dimensioni più ampie. Dunque, timore divenuto certezza, scartata l’ipotesi.

Ora, per andare subito al concreto, e ridurre al minimo i rischi di confusione da parte mia, dico che sarei tentato di propendere per la soluzione corazzata, anche perché ho la netta sensazione che tu l’abbia velatamente soccorsa con una sorta di “gratuito patrocinio”. Tuttavia, per quanto concerne il sistema di interconnessione, proporrei una terza via IBRIDA, sia pur subordinata a tua supervisione tecnica.

Spero di riuscire ad essere comprensibile.

Io adotterei, come ho detto, la versione corazzata ma per l'interconnessione vorrei adottare una piastrina mille fori a doppia faccia e 2 segmenti da 7 pin ritagliati da una striscia di intestazione a perno rotondo e a singola fila, come da immagine sottostante.

Pin Header Strip tondi.jpg
Pin Header Strip tondi


https://www.aliexpress.com/item/3284801 ... 4c4dqnXd5W

Il vantaggio mi sembrerebbe evidente anche se non indiscutibile. Il Pin Header Strip, andrebbe posizionato sotto la piastrina e così rispetterebbe le distanze e la forma tonda dei pin tipici da integrato (gli zoccoli a 14 e a 8 pin a mia disposizione sono proprio quelli a pin e a foro tondo e non quelli lamellari). La parte opposta dello strip (con i pin più lunghi) attraverserebbe la piastrina a cui potrebbe essere agevolmente saldato e collegato il resto dei componenti, favorendo le misurazioni e i test.

Qualora la mia proposta risultasse accoglibile, dico subito che NON ho a disposizione ne gli integrati ne i pin header strip, che tuttavia ho subito ordinato, ma arrivando dalla Cina ci vorrà tempo. Tutto il resto è c’è, compreso il TL431ACL ed eventualmente anche un suo similare siglato LM336Z 2,5V nonche lo Zener che dovrò cercare tra le migliaia disponibili...

A titolo informativo ti espongo l’elenco degli integrati che ho trovato nei cassettini e che a mio spannometrico giudizio ho valutato potenzialmente utili a svolgere la stessa funzione degli LM393, ma non so se le caratteristiche generali possano, nello specifico, modificare le polarizzazioni e incidere sulle soglie.

Sono i seguenti:

MC34071P & AP 44V
MC34072P & AP 44V
UA1458tc 30V
LM258P 30V
LM358P 32V
sfc2458dc ??

Prima di concludere voglio farti notare quella che potrebbe essere una piccola svista. Sullo schema della versione corazzata non hai indicato il valore delle resistenze Ra, Rb e Rc, oltre alla sigla dell’integrato, ma se tali valori dovessero essere rimasti invariati rispetto alla versione semplificata (dove invece tali valori ci sono) non si tratterebbe di una svista vera e propria. Non a caso mi sono espresso con formula dubitativa e condizionale.

Waiting your kind reply. A greeting.
Avatar utente
Foto Utentegianniniivo
9.045 7 11 13
No Rank
 
Messaggi: 2875
Iscritto il: 5 feb 2019, 23:50

2
voti

[25] Re: TCA965 Clone

Messaggioda Foto Utenteelfo » 27 giu 2019, 20:12

Provo a rispondere a tutte le domande (non necessariamente nel tuo ordine e senza fare il quoting puntuale, per snellire il post)

- La piastrina millefori dovra' essere "ampia" - the bigger the better - in modo da avere spazio per eventuali modifiche

- striscia intestazione a perno rotondo: ottima :!: per tutti i motivi che scrivi e migliore delle 2 mie proposte.
Due soli caveat:

a) assicurati che ci sia spazio in "altezza" (sotto la piastrina millefori). Lo stesso problema c'era anche con la soluzione "zoccolo wire wrap"

b) verifica la compatibilita' tra i pin rotondi della strip e lo zoccolo originale del TCA965, evitando "forzature" nell'inserzione e "danneggiamenti". Mi sembra di capire, dalla descizione cha fai, che lo zoccolo del TCA965 accetti liberamente i pin rotondi della strip

- TL431 usa questo, visto che lo hai disponibile. LM336 - specie per la versione corazzata - non e' adeguato, ed in ogni caso andrebbe ricalcolata la Ra in tutte e due le versioni. Motivo:

* Imax TL431: 100 mA
* Imax LM336: 10 mA

- Zener: non e' critico come valore. Qualunque cosa che va da 27 V e 36 V va bene. Non superare i 36 V perche' il rating dell'alimentazione dell'LM393 e' proprio 36 V.
Puoi fare anche una serie di piu' zener tenendo presente che la dissipazione richiesta e' di (almeno) 1/2 W

- Circuiti nei cassettini potenzialmente utili: No, No e ancora No :evil:

Motivi:

c) se non sbaglio sono tutti Op-Amp e gli Op-Amp funzionano male come comparatori (e' una mia battaglia personalissima quella di *non* usare Amp come Comp)
d) LM393 ha le uscite "Open Collector" ed il circuito di NE prevede uscite di questo tipo. Il TCA965 ha uscite Open Collector.

- Svista sullo schema corazzato
La mia intenzione era quella di evidenziare e riportare i soli valori dei componenti aggiunti / variati.
Come hai ben scritto, gli altri valori rimangono uguali a quelli della versione "liscia"

- Lascio in fondo la questione versione "liscia" / "corazzata"

Non voglio assolutamente influenzarti con una mia opinione perche' la scelta non si basa su fattori tecnici ma di metodo di lavoro e questo e' assolutamente personale.

Posso solo dirti che se decidi di realizzare la versione liscia devi realizzarla in modo che un suo "upgrade" a corazzata risulti agevole ed inoltre prevedi, sulla millefori, spazio ulteriore rispetto a quello richiesto dalla versione corazzata.

Spero di aver coperto tutti i punti del tuo post.

Ti ringrazio per le gentili parole che hai nei miei confronti e ritieniti libero di chiedere info su tutto quello che e' oscuro (o non funziona :( ).

Buon lavoro!
Avatar utente
Foto Utenteelfo
6.819 4 5 7
G.Master EY
G.Master EY
 
Messaggi: 2828
Iscritto il: 15 lug 2016, 13:27

0
voti

[26] Re: TCA965 Clone

Messaggioda Foto Utentegianniniivo » 28 giu 2019, 1:55

Foto Utenteelfo, provo a replicare a qualche tua osservazione (non necessariamente nel tuo ordine e senza fare anch’io il quoting puntuale, sempre per snellire il post).

La piastrina mille fori dovrà essere "ampia":
ampia? Ma quanto? Era illusorio sperare in una dimensione da chip da 14 pin ma anche troppo grande è un problema. Per alzare la nuova basetta potrei inserire un certo numero di zoccoli uno dentro l’altro, ne ho diversi, ma ci sono anche i trimmer, i condensatori, le resistenze di limitazione corrente che non sono piccoli e superarli non è come dirlo. Allego l’immagine delle basette che ho a disposizione:



Millefori varie.jpg
Basette disponibili


Verifica la compatibilità tra i pin rotondi della strip e lo zoccolo originale del TCA965:

Io ho sempre utilizzato gli zoccoli a pin tondi, benché il TCA965 avesse i pin lamellari, ma sempre senza problemi. Quel tipo di zoccolo mi è sembrato più affidabile.

Ok per il TL431. Il mio oltre al numero ha anche il suffisso ACL.

Niente circuiti nei cassettini, ok, però ti chiedo la cortesia di dirmi cosa ne pensi del LM358.

Per lo Zener, ho trovato 2 esemplari da 24 V e 3 da 33V (1N4174B), tuttavia ti chiedo la conferma sulla potenza, se intendi mezzo Watt o 1 o 2 Watt.
A proposito, credo di non avere gli zoccoli per il TL431ACL e per lo Zener ma ho pensato di ricavare i singoli innesti ritagliandoli dagli strip a barretta tipo quelli utilizzati per l’integrato a 14 pin, ma in questo caso maschio/femmina (che li ho già) per saldarli alla basetta ed inserire a pressione i pin del TL431ACL e lo Zener.

Temo però che le dimensioni della basetta possano costituire un intralcio non indifferente oltre che una presumibile complicazione circuitale che potrebbe creare anch’essa problemi di debugging a distanza… Proviamo, attendiamo i componenti mancanti.

Potrei provare a simulare un circuito stampato con Eagle ma forse non ne vale la pena…
Avatar utente
Foto Utentegianniniivo
9.045 7 11 13
No Rank
 
Messaggi: 2875
Iscritto il: 5 feb 2019, 23:50

1
voti

[27] Re: TCA965 Clone

Messaggioda Foto Utentesetteali » 28 giu 2019, 7:46

Buongiorno,
come avevo promesso ho seguito tutti gli sviluppi che mi hanno anche dato modo di ragionare diversamente sugli operazionali e faccio complimenti meritati a Foto Utenteelfo!!!

Volevo dire la mia a Foto Utentegianniniivo per come realizzerei il circuito, su una basetta 7x3 ci realizzerei tutto il circuito da alloggiare in qualche parte del box e con un flat di lunghezza opportuna, andrei ad un'altra basetta poco più grande di uno zoccolo per TCA965 con i pin lunghi da infilare nello zoccolo dell'ex TCA965.
Che era già una soluzione di @elfo, ma costruita, forse con materiale più tidotto e che mi pare tu debba anche avere.
Alex
Alex
https://www.facebook.com/Elettronicaeelettrotecnica

<< vedi di pigliare arditamente in mano, il dizionario che ti suona in bocca,
se non altro è schietto e paesano.
(Giuseppe Giusti) <<
Avatar utente
Foto Utentesetteali
11,9k 5 5 9
Master
Master
 
Messaggi: 5921
Iscritto il: 15 dic 2013, 21:09

1
voti

[28] Re: TCA965 Clone

Messaggioda Foto Utenteelfo » 28 giu 2019, 9:24

- L'ampiezza della millefori?

q.b.

Appoggia i componenti (versione corazzata) sulla piastrina millefori e prevedi un ulteriore 20% di spazio libero.
Vedi Fig. 1 qui sotto in cui c'e' un abbozzo di quello che propongo di fare sulla millefori (appoggiarci i componenti sopra).

- Alzata basetta - intralcio nel debugging: il ns obiettivo e' capire i problemi e far funzionare il circuito, non combattere contro un trimmer o un punto di test inaccessibili.

- TL431ACL: OK

- Zoccolo per TL431 e Zener: ottima la tua soluzione

- IN4174B: 33 V 1 W OK (e' sufficiente \frac{1}{2} (mezzo) W)

---------------------------------------
FERMATI - STOP - ALT - VERBOTEN

Se prosegui nella lettura lo fai a tuo rischio e pericolo perche' ti faro' perdere tutte le tue certezze ed oltre :mrgreen:

- La differenza tra le versione liscia e corazzata e' che la corazzata ha tutti i componenti in "aggiunta" alla liscia, non in sostituzione, eccetto uno: Ra.

Se sei nella condizione di voler passare dalla liscia alla corazzata devi "estirpare" la resistanza Ra da 150 ohm 1/2 W (o le due da 330 ohm 1/4 W) e piazzarci al suo posto una resistenza da 470 ohm 2 W.

Anche se hai previsto il posto, l'operazione e' "'na rogna"

Ti "imparo" un trucco che rende la sostituzione liscia come l'olio.

Nella versione liscia installa - al posto di Ra (vedi Fig. 1 qui sotto) - 3 resistenze:

1) Ra 470 ohm 2 W
2) Ra1y 470 ohm 1/4 w
3) Ra2z 470 ohm 1/4 W

Quando vorrai passare dalla liscia alla corazzata sara' sufficiente "snippare" (tagliare con le tronchesine) i terminali di Ra1y e Ra2z ed il gioco e' fatto.

Ovviamente tutti gli altri componenti dovranno essere aggiunti.

- simulare un circuito stampato con Eagle?:

Noi, in questo caso, dobbiamo privilegiare la rapidita' dell'esecuzione (hai letto Lezioni americane - Sei proposte per il nuovo millennio di Italo Calvino?) perche' stiamo "cercando info" e quindi il motodo giusto e': "quick (and dirty)"

Piazza i componenti sulla scheda con qualche senso logico, saldali e fai I collegamenti punto - punto "a diritto" utilizzando filo isolato. Otterrai un groviglio di fili (rat nest) che funzionera' perfettamente.

- Cosa ne penso del LM358?:

Short answer: No comment

Long answer (be prepared):

- LM393 ha uscite Open Collector ed il circuito di NE prevede uscite di questo tipo
- TCA965 ha uscite Open Collector
- LM358 no

E' possibile "truccare" LM358 con uscite simil Open Collector vedi Fig 2

Nel post [21] avevo scritto:
K1, K2 sono dei comparatori (per favore non utilizzare on Op-Amp come comparatore)

cercando di prevenire il tipo di proposta/obiezione che hai fatto.

Una risposta che vada oltre l'atto di fede o il dogma presuppone l'apertura di un thread apposito ed una ricerca "bibliografica".

Se l'argomento ha un interesse vitale ne riparleremo - in questo forum sono comparse in passato discussioni su questa "vexata questio".

Avatar utente
Foto Utenteelfo
6.819 4 5 7
G.Master EY
G.Master EY
 
Messaggi: 2828
Iscritto il: 15 lug 2016, 13:27

0
voti

[29] Re: TCA965 Clone

Messaggioda Foto Utentegianniniivo » 28 giu 2019, 14:03

Ok Foto Utenteelfo, va bene, mi arrendo, eseguirò il cablaggio della corazzata Potemkin, così in teoria dovrei correre meno rischi di ulteriori interventi di taglia e salde o sforca e disfa. Poi avevo pensato di mettere le resistenze in verticale (per risparmio di spazio) ma ho cambiato idea, vagheggiando che potrebbe essere necessario eseguire misurazioni ad libitum. Meglio stare comodi.

Credo però di ricordare che nelle lezioni di Calvino non fosse contemplata la strategia "quick (and dirty)", forse quick ma dirty mi sembra proprio di no.

Ad ogni buon conto rinuncerò ad Eagle. Non volevo costruire una PCB ma cercavo un aiuto con lo sbroglio automatico.

Per il resto lasciamo perdere e attenderò i componenti mancanti. Eventualmente potresti darmi un’indicazione su quale misura mille fori cablare. Foto Utentesetteali ha espresso un parere, e lo ringrazio, ma sei tu quello che dovrebbe sapere quali meandri intende esplorare, almeno come limite.

Nel frattempo cercherò di capire come funziona il programma FidoCad, benché non ne sia entusiasta…

Oggi non saldo, troppo caldo, e nel locale dove faccio esperimenti non c'è aria condizionata...
Avatar utente
Foto Utentegianniniivo
9.045 7 11 13
No Rank
 
Messaggi: 2875
Iscritto il: 5 feb 2019, 23:50

0
voti

[30] Re: TCA965 Clone

Messaggioda Foto Utentegianniniivo » 28 giu 2019, 15:05

Una precisazione Foto Utenteelfo, forse sfuggitami, le resistenze che sullo schema sono senza indicazione della potenza da quanto s'intendono?
E i valori in Ohm devono essere selezionati o non ha importanza?
Avatar utente
Foto Utentegianniniivo
9.045 7 11 13
No Rank
 
Messaggi: 2875
Iscritto il: 5 feb 2019, 23:50

PrecedenteProssimo

Torna a Crowd Design

Chi c’è in linea

Visitano il forum: Nessuno e 14 ospiti