Cos'è ElectroYou | Login Iscriviti

ElectroYou - la comunità dei professionisti del mondo elettrico

Problemino con Alimentatore variabile con LM338

Elettronica lineare e digitale: didattica ed applicazioni

Moderatori: Foto Utentecarloc, Foto Utenteg.schgor, Foto UtenteBrunoValente, Foto UtenteIsidoroKZ

1
voti

[11] Re: Problemino con Alimentatore variabile con LM338

Messaggioda Foto Utentecarloc » 4 gen 2012, 16:57

nnykky ha scritto:praticamente quel circuitino lo monto in seri tale e quale al posto dello zener...?



4V7 0W5 significa 4.7V 0.5W ;-)
Se ti serve il valore di beta: hai sbagliato il progetto!
Avatar utente
Foto Utentecarloc
33,8k 6 11 13
G.Master EY
G.Master EY
 
Messaggi: 2153
Iscritto il: 7 set 2010, 19:23

0
voti

[12] Re: Problemino con Alimentatore variabile con LM338

Messaggioda Foto UtenteIsidoroKZ » 4 gen 2012, 17:00

nnykky ha scritto:...e solo se hai 5 min di tempo


Stavo dormendo, ma ti ha risposto Foto Utentecarloc.

Prima di andare avanti e` con zener, zener equivalenti... e` meglio fare il punto della situazione.

Tanto per cominciare l'LM338 non riesce ad erogare 5A sempre, nel data sheet c'e` una curva che dice la corrente massima erogabile in funzione della differenza fra tensione di ingresso e tensione di uscita. Poi c'e` il problema della dissipazione: a seconda del dissipatore di calore, la correne erogata massima potrebbe essere ancora minore perche' l'integrato va in protezione termica.

Poi c'e` il problema del trasformatore: qual e` la sua potenza apparente? Per avere 5A in uscita senza sovraccaricarlo e surriscaldarlo, il trasformatore deve essere in grado di fornire 9A circa sul secondario.
Per usare proficuamente un simulatore, bisogna sapere molta più elettronica di lui
Plug it in - it works better!
Il 555 sta all'elettronica come Arduino all'informatica! (entrambi loro malgrado)
Se volete risposte rispondete a tutte le mie domande
Avatar utente
Foto UtenteIsidoroKZ
121,2k 1 3 8
G.Master EY
G.Master EY
 
Messaggi: 21059
Iscritto il: 17 ott 2009, 0:00

0
voti

[13] Re: Problemino con Alimentatore variabile con LM338

Messaggioda Foto Utentennykky » 4 gen 2012, 17:01

grazie grazie grazie....ora ho gli elementi necessari x lavorarci e ragionarci...vi terrò informati...di nuovo grazie a tutti
Avatar utente
Foto Utentennykky
14 4
Frequentatore
Frequentatore
 
Messaggi: 125
Iscritto il: 3 gen 2012, 16:51

0
voti

[14] Re: Problemino con Alimentatore variabile con LM338

Messaggioda Foto Utentennykky » 4 gen 2012, 17:06

si isidoro è tutto chiaro,è normale che il tutto deve esere proporzionato e dimenzionato nel modo giusto....
il trasformatore non so se c'arriva a 5A,ma x ora poco importa farò attenzione a ciò che alimento x non friggere nulla.
sono in attesa di un trasformatore più potente
Tante grazie
Avatar utente
Foto Utentennykky
14 4
Frequentatore
Frequentatore
 
Messaggi: 125
Iscritto il: 3 gen 2012, 16:51

0
voti

[15] Re: Problemino con Alimentatore variabile con LM338

Messaggioda Foto Utentennykky » 27 gen 2012, 0:32

salve a tutti,i miei problemini con l'alimenatore nn sono finiti e mi spiego:
inserendo il darlinghton come consigliatomi ha dato subito l'effetto desiderato,cioè ora l'alimentatore regola da 1,2 a 30V,solo che appena ci metto un carico anche che assorbe pochissimo, neanche 0,5A, l'LM338T inizia dopo 2 secondi (2 secondi non è un modo di dire) a scottare e la tensione scende vorticosamente da 12V a 4V...in poche parole l'alimentatore non è utilizzabile...
Nel circuito originale era previsto un LM338K (quello con l'involucro in acciaio) mentre io causa irreperibilità ho montato un LM338T (quello senza l'involucro in acciaio) ma l'ho dotato di una generosissima aletta di raffreddamento...anche se secondo me non può dipendere da questo, se dopo 2 secondi a numero, l'LM SCOTTA e e mi abbatte la tensione...
forse riesco ad alimentare una lucciola senza problemi...
Grazie a chiunque voglia e possa aiutarmi
Avatar utente
Foto Utentennykky
14 4
Frequentatore
Frequentatore
 
Messaggi: 125
Iscritto il: 3 gen 2012, 16:51

0
voti

[16] Re: Problemino con Alimentatore variabile con LM338

Messaggioda Foto UtenteIsidoroKZ » 27 gen 2012, 0:52

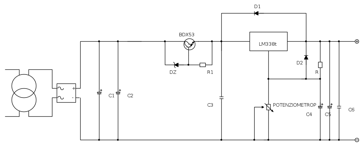
Fai lo schema in fidocadj con TUTTI i valori dei componenti, la tensione alternata sul secondario del trasformatore, la tensione continua sull'uscita del ponte, in pratica sui condensatori, la tensione continua all'ingresso del 338.

E anche una piccola foto del 338 montato sul dissipatore, da cui si riescano a vedere le dimensioni del dissipatore e il montaggio.
Per usare proficuamente un simulatore, bisogna sapere molta più elettronica di lui
Plug it in - it works better!
Il 555 sta all'elettronica come Arduino all'informatica! (entrambi loro malgrado)
Se volete risposte rispondete a tutte le mie domande
Avatar utente
Foto UtenteIsidoroKZ
121,2k 1 3 8
G.Master EY
G.Master EY
 
Messaggi: 21059
Iscritto il: 17 ott 2009, 0:00

0
voti

[17] Re: Problemino con Alimentatore variabile con LM338

Messaggioda Foto Utentennykky » 27 gen 2012, 1:11

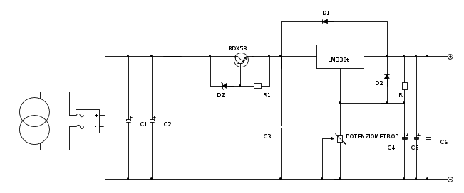
lo schema già l'ho fatto con i valori dei componenti,c'è da aggiungere il BDX53 come mi ha consigliato carloc.
Appena possibile,domani non posso,ma sabeto si ti farò avere tutti i valori che mi hai riciesto...
per piacere non farmi ridisegnare il circuito se possibile!l'altra volta ci misi una serata intera
grazie
Avatar utente
Foto Utentennykky
14 4
Frequentatore
Frequentatore
 
Messaggi: 125
Iscritto il: 3 gen 2012, 16:51

1
voti

[18] Re: Problemino con Alimentatore variabile con LM338

Messaggioda Foto UtenteIsidoroKZ » 27 gen 2012, 1:19

In tal caso passo e chiudo. Buona fortuna.
Per usare proficuamente un simulatore, bisogna sapere molta più elettronica di lui
Plug it in - it works better!
Il 555 sta all'elettronica come Arduino all'informatica! (entrambi loro malgrado)
Se volete risposte rispondete a tutte le mie domande
Avatar utente
Foto UtenteIsidoroKZ
121,2k 1 3 8
G.Master EY
G.Master EY
 
Messaggi: 21059
Iscritto il: 17 ott 2009, 0:00

0
voti

[19] Re: Problemino con Alimentatore variabile con LM338

Messaggioda Foto Utentennykky » 27 gen 2012, 1:22

ok rifaccio il circuito e tutto quanto...se questo è il prezzo che devo pagare,lo pago volentieri
scusami
Avatar utente
Foto Utentennykky
14 4
Frequentatore
Frequentatore
 
Messaggi: 125
Iscritto il: 3 gen 2012, 16:51

0
voti

[20] Re: Problemino con Alimentatore variabile con LM338

Messaggioda Foto Utentennykky » 27 gen 2012, 15:01

Avatar utente
Foto Utentennykky
14 4
Frequentatore
Frequentatore
 
Messaggi: 125
Iscritto il: 3 gen 2012, 16:51

PrecedenteProssimo

Torna a Elettronica generale

Chi c’è in linea

Visitano il forum: Nessuno e 63 ospiti