I 2N3055 sono transistor NPN e non si adattano allo schema che avevi proposto con PNP (MJ2955).
Se proprio vuoi usarli bisogna adottare uno circuito diverso.
Modifica schema alimentatore
Moderatori:
carloc,
g.schgor,
BrunoValente,
IsidoroKZ
0
voti
Mmmh.. Non ci avevo pensato, comunque credo che non ci siano problemi ad usare un altro circuito.. Per me va bene visto che mi farebbe risparmiare i soldi e sopratutto l'attesa della spedizione.. che schema mi consigli?
0
voti
Vedo che, nonostante quanto ti abbia scritto in precedenza, vuoi continuare in questa impresa a dir poco disperata; alla fine ti troverai con un “generatore di calore” che, in qualche modo, dovremo raffreddare.
Per tua opportuna conoscenza, riporto qui di seguito due calcoli relativi a quanto detto:
Disponendo di un trasformatore che (come tu hai detto) dovrebbe essere in grado di fornire 24Vac e 19A, troveremo, dopo il ponte raddrizzatore e sui terminali dei condensatori elettrolitici una tensione di circa 34V; calcolando la cauta di tensione sul ponte (supponiamo per facilitare i calcoli 2V) avremo all’ingresso del regolatore 32V.
Se pensiamo di ottenere in uscita 12V e 19A, la conseguente differenza sara’ di 20V (32-12) che, moltiplicati per gli ampere, ci portano alla notevole cifra di 380W da dover smaltire in calore e questo per tempi lunghi.
Nei tuoi post precedenti hai detto che, con un buon dissipatore (costruito da te e che vedremo in seguito ) ed una ventolina da computer tutto cio’ si risolve; io non ne sarei tanto sicuro e prevedo un grosso dissipatore che possa ospitare 7 TO3 distanziati tra loro di almeno 5cm. e almeno due ventole di notevole portata ed adeguate dimensioni.
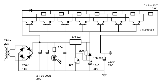
Se dopo tutto cio’ vuoi continuare nella tua impresa, allego uno schema di massima suscettibile di variazioni:
Ho previsto 7 transistor 2N3055 (15A – 115W) per meglio suddividere la dissipazione; il circuito pilota potra’ essere montato su una piccola millefori ma si dovranno poi usare per i collegamenti connettori e cavi (min.2.5mm sezione rame tra basetta e transistor e 4/5mm per i cavi di collegamento esterni) adeguati alle potenze risultanti.
Per tua opportuna conoscenza, riporto qui di seguito due calcoli relativi a quanto detto:
Disponendo di un trasformatore che (come tu hai detto) dovrebbe essere in grado di fornire 24Vac e 19A, troveremo, dopo il ponte raddrizzatore e sui terminali dei condensatori elettrolitici una tensione di circa 34V; calcolando la cauta di tensione sul ponte (supponiamo per facilitare i calcoli 2V) avremo all’ingresso del regolatore 32V.
Se pensiamo di ottenere in uscita 12V e 19A, la conseguente differenza sara’ di 20V (32-12) che, moltiplicati per gli ampere, ci portano alla notevole cifra di 380W da dover smaltire in calore e questo per tempi lunghi.
Nei tuoi post precedenti hai detto che, con un buon dissipatore (costruito da te e che vedremo in seguito ) ed una ventolina da computer tutto cio’ si risolve; io non ne sarei tanto sicuro e prevedo un grosso dissipatore che possa ospitare 7 TO3 distanziati tra loro di almeno 5cm. e almeno due ventole di notevole portata ed adeguate dimensioni.
Se dopo tutto cio’ vuoi continuare nella tua impresa, allego uno schema di massima suscettibile di variazioni:
Ho previsto 7 transistor 2N3055 (15A – 115W) per meglio suddividere la dissipazione; il circuito pilota potra’ essere montato su una piccola millefori ma si dovranno poi usare per i collegamenti connettori e cavi (min.2.5mm sezione rame tra basetta e transistor e 4/5mm per i cavi di collegamento esterni) adeguati alle potenze risultanti.
marco
0
voti
Si tratta senza dubbio di uno stadio finale imponente!
Una possibile soluzione per raffreddare tutti quei finali potrebbe essere questa:
-ti procuri due dissipatori identici, ognuno sufficiente per ospitare metà dei finali occorrenti; in questo caso diciamo 4 perché tagliare a metà un TO3 è fuori discussione
-li accoppi (da accoppiare, non accoppare) per esempio tramite qualche staffetta di acciaio forata e viti autofilettanti in modo tale che le pinne di un dissipatore siano rivolte verso quelle dell'altro
-dato che questo accoppiamento di dissipatori crea un tunnel, metti su una apertura del medesimo una ventola di dimensioni e portata adeguate che garantirà il ricambio d'aria e, si spera, il raffreddamento del bestione
-proteggi tutto ciò che può andare in corto con una copertura di qualche genere; per i TO3 esistono delle coperture in plastica resistente alle alte temperature e degli zoccoli (che sconsiglio qualora debbano sopportare elevate correnti) e proteggi anche le due bocche del tunnel con una griglia che gli impedisca di respirare oggetti.
Allego uno schifo di disegno per spiegare un po' meglio come realizzare il tutto:
Io ne realizzai uno così per 6 2N3055 tanti anni fa ma fu poi demolito causa morte prematura del trasformatore che alimentava il tutto.
Una possibile soluzione per raffreddare tutti quei finali potrebbe essere questa:
-ti procuri due dissipatori identici, ognuno sufficiente per ospitare metà dei finali occorrenti; in questo caso diciamo 4 perché tagliare a metà un TO3 è fuori discussione
-li accoppi (da accoppiare, non accoppare) per esempio tramite qualche staffetta di acciaio forata e viti autofilettanti in modo tale che le pinne di un dissipatore siano rivolte verso quelle dell'altro
-dato che questo accoppiamento di dissipatori crea un tunnel, metti su una apertura del medesimo una ventola di dimensioni e portata adeguate che garantirà il ricambio d'aria e, si spera, il raffreddamento del bestione
-proteggi tutto ciò che può andare in corto con una copertura di qualche genere; per i TO3 esistono delle coperture in plastica resistente alle alte temperature e degli zoccoli (che sconsiglio qualora debbano sopportare elevate correnti) e proteggi anche le due bocche del tunnel con una griglia che gli impedisca di respirare oggetti.
Allego uno schifo di disegno per spiegare un po' meglio come realizzare il tutto:
Io ne realizzai uno così per 6 2N3055 tanti anni fa ma fu poi demolito causa morte prematura del trasformatore che alimentava il tutto.
0
voti
woodcat ha scritto:Una possibile soluzione per raffreddare tutti quei finali potrebbe essere questa:
-ti procuri due dissipatori identici, ognuno sufficiente per ospitare metà dei finali occorrenti; in questo caso diciamo 4 perché tagliare a metà un TO3 è fuori discussione![]()
-li accoppi (da accoppiare, non accoppare) per esempio tramite qualche staffetta di acciaio forata e viti autofilettanti in modo tale che le pinne di un dissipatore siano rivolte verso quelle dell'altro
-dato che questo accoppiamento di dissipatori crea un tunnel, metti su una apertura del medesimo una ventola di dimensioni e portata adeguate che garantirà il ricambio d'aria e, si spera, il raffreddamento del bestione
[
Se da un lato la cosa potrebbe essere utile (incanalare l'aria) , dall'altro, mettere i dissipatori in quel modo, riduce del 50% la capacita' dissipativa di entrambi.
Secondo il mio modesto parere, se non ci sono problemi di spazio, meglio uno o due dissipatori in linea con due belle ventole di fronte.
marco
0
voti
Se non viene ridotta diversamente tramite la resistenza e il potenziometro, con quei valori puoi avere un range di tensioni da 1.2 a 27/28V circa (non ho fatto il conto esatto).
marco
0
voti
marco438 ha scritto:Secondo il mio modesto parere, se non ci sono problemi di spazio, meglio uno o due dissipatori in linea con due belle ventole di fronte.
Concordo. Affinchè un dissipatore sia efficace è fondamentale che sia in contatto con la sorgente di calore, altrimenti l'aria tra i due funge da isolante termico e anzichè avere l'effetto combinato di conduzione e convezione si avrebbe solamente la convezione.
Inoltre, il contatto tra dissipatore e sorgente di calore ha lo scopo fondamentale di aumentare l'area di scambio permettendo così di ottimizzare il successivo scambio convettivo.
Non cercare di piegare il cucchiaio. È impossibile. Cerca invece di fare l'unica cosa saggia: giungere alla verità. Il cucchiaio non esiste. Allora ti accorgerai che non è il cucchiaio a piegarsi, ma sei tu stesso!
0
voti
Credo di aver trovato la soluzione al problema! Allora, vi spiego un po' cosa ho in mente..
Inizio con il dire che io posso alimentare il caricabatterie fino a 25V e tantissime altre cose a 12V per cui posso modificare il circuito in modo che con un trimmer riesca a regolare la tensione di uscita da un minimo di 10-11V a un massimo di 25-26V? Cosicché quando l'ali eroga 24 V posso utilizzare molta corrente senza pericolo che scaldi troppo e invece, visto che con 12V l'ali scalderà posso mettere un altro trimmer che limita la corrente, visto che sono sicuro che a 12Vnon ho necessita di correnti altissime.. Sbaglio?
P.S. Starò attento comunque a monitorare le temperature
Inizio con il dire che io posso alimentare il caricabatterie fino a 25V e tantissime altre cose a 12V per cui posso modificare il circuito in modo che con un trimmer riesca a regolare la tensione di uscita da un minimo di 10-11V a un massimo di 25-26V? Cosicché quando l'ali eroga 24 V posso utilizzare molta corrente senza pericolo che scaldi troppo e invece, visto che con 12V l'ali scalderà posso mettere un altro trimmer che limita la corrente, visto che sono sicuro che a 12Vnon ho necessita di correnti altissime.. Sbaglio?
P.S. Starò attento comunque a monitorare le temperature
0
voti
Mave ha scritto:, visto che con 12 V l'ali scalderà posso mettere un altro trimmer che limita la corrente, visto che sono sicuro che a 12Vnon ho necessita di correnti altissime.. Sbaglio?
Puo' andare bene tutto quello che precede ma limitare la corrente a questi livelli con un semplice trimmer direi che e' utopia. Ci vorrebbe qualcosa di ben piu' complesso.
Dovrai solo trovare il modo di dissipare il calore nel miglior modo possibile.
Cerca di seguire i miei suggerimenti riguardo il dissipatore che vuoi costruire e speriamo che vada tutto per il verso giusto.
marco
Chi c’è in linea
Visitano il forum: Nessuno e 54 ospiti

Elettrotecnica e non solo (admin)
Un gatto tra gli elettroni (IsidoroKZ)
Esperienza e simulazioni (g.schgor)
Moleskine di un idraulico (RenzoDF)
Il Blog di ElectroYou (webmaster)
Idee microcontrollate (TardoFreak)
PICcoli grandi PICMicro (Paolino)
Il blog elettrico di carloc (carloc)
DirtEYblooog (dirtydeeds)
Di tutto... un po' (jordan20)
AK47 (lillo)
Esperienze elettroniche (marco438)
Telecomunicazioni musicali (clavicordo)
Automazione ed Elettronica (gustavo)
Direttive per la sicurezza (ErnestoCappelletti)
EYnfo dall'Alaska (mir)
Apriamo il quadro! (attilio)
H7-25 (asdf)
Passione Elettrica (massimob)
Elettroni a spasso (guidob)
Bloguerra (guerra)







