Se vai a pilotare entrambe le semionde, la frequenza è in un intorno dei 100Hz.
Cerco di spiegare il perché di "intorno". Immagina di avere sempre la luminosità costante, con l'accensione del triac con ritardo D1 rispetto a allo zero crossing. In questo caso, se mantieni la luminostà a quel valore per un certo tempo, la distanza temporale tra un'accensione e la successiva sarà sempre di 10ms.
Quando vai a variare la luminosità, ti troverai istanti di transitorio in cui un'onda con ritardo D1 sarà adiacente ad una con ritardo D2. Questo fatto comporta una differenza nel periodo e quindi nella frequenza. Tanto più D2 sarà maggiore di D1, tanto minore 100 Hz sarà la frequenza e viceversa.
Spero che il ragionamento sia chiaro.
Ciao.
Paolo.
Simulare l'alba e il tramonto
Moderatore:
Paolino
4
voti
"Houston, Tranquillity Base here. The Eagle has landed." - Neil A.Armstrong
-------------------------------------------------------------
PIC Experience - http://www.picexperience.it
-------------------------------------------------------------
PIC Experience - http://www.picexperience.it
-

Paolino
32,6k 8 12 13 - G.Master EY

- Messaggi: 4226
- Iscritto il: 20 gen 2006, 11:42
- Località: Vigevano (PV)
0
voti
Ciao Paolino grazie per tutte queste info quello che vorrei sapere se posso iniziare a disegnare il PCB a dimensionare il trasformatore e tutto, quindi vorrei un tuo ok per lo schema se e venuto bene o ho fatto qualche errore... Aspetto una tua risposta quando poi
0
voti
mi potete indicare come iniziare a scrivere il file per il PIC???
3
voti
Prima di fare il PCB meglio dimensionare bene il circuito.
Dunque:
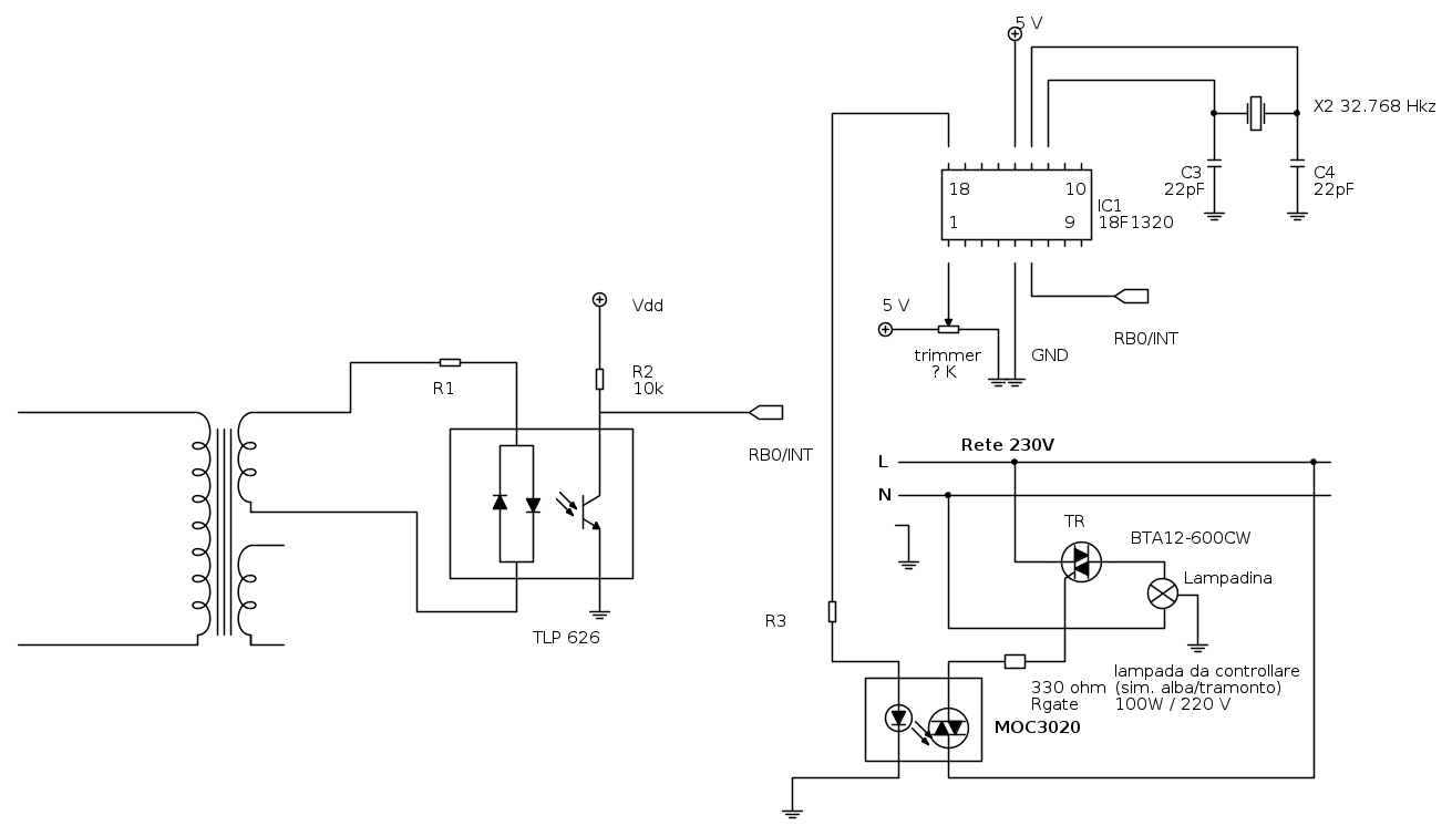
- Optotriac: MOC3020
- trafo: primario 230V secondario??? Quale hai a disposizione?
- optoisolatore: va bene il TLP indicato.
- R1: da dimensionare in base al trafo
- R2: 10k
- R3: 330 ohm (l'ho aggiunta, guarda lo schema)
- TR: BTA600-CW
- Potenziometro (non trimmer): 10k
Nota sulla scelta del TRIAC
Il triac che ho indicato è particolare, in quanto non ha la necessità della rete di snubber. Di quella famiglia ci sono TRIAC con diverse correnti nominali, scegli tu quella che preferisci.
Per quanto concerne il codice: cosa sai dei PIC? Cosa sai di C?
Ciao.
Paolo.
Dunque:
- Optotriac: MOC3020
- trafo: primario 230V secondario??? Quale hai a disposizione?
- optoisolatore: va bene il TLP indicato.
- R1: da dimensionare in base al trafo
- R2: 10k
- R3: 330 ohm (l'ho aggiunta, guarda lo schema)
- TR: BTA600-CW
- Potenziometro (non trimmer): 10k
Nota sulla scelta del TRIAC
Il triac che ho indicato è particolare, in quanto non ha la necessità della rete di snubber. Di quella famiglia ci sono TRIAC con diverse correnti nominali, scegli tu quella che preferisci.
Per quanto concerne il codice: cosa sai dei PIC? Cosa sai di C?
Ciao.
Paolo.
"Houston, Tranquillity Base here. The Eagle has landed." - Neil A.Armstrong
-------------------------------------------------------------
PIC Experience - http://www.picexperience.it
-------------------------------------------------------------
PIC Experience - http://www.picexperience.it
-

Paolino
32,6k 8 12 13 - G.Master EY

- Messaggi: 4226
- Iscritto il: 20 gen 2006, 11:42
- Località: Vigevano (PV)
0
voti
Paolino vorrei sapere che potenza prenderlo il trasformatore?? Per il triac cerco di trovare quello da te indicato.. Per il programma del PIC io mi devo fare aiutare e penso che in C, perché sto alle prime armi con la scrittura del programma, però mi interessa in circuito e quindi mi sto impegnado facendo del mio meglio....
1
voti
Errata corrige:
Rgate: 330
R3: 220
Per il trafo: l'altro avvolgimento lo utilizzi per generare la tensione di alimentazione del PIC oppure usi una batteria?
Un'idea potrebbe essere un 230VAC di primario e due secodnari da 9VAC, 15VA. Hai qualcosa in casa?
Ciao.
Paolo.
Rgate: 330

R3: 220

Per il trafo: l'altro avvolgimento lo utilizzi per generare la tensione di alimentazione del PIC oppure usi una batteria?
Un'idea potrebbe essere un 230VAC di primario e due secodnari da 9VAC, 15VA. Hai qualcosa in casa?
Ciao.
Paolo.
"Houston, Tranquillity Base here. The Eagle has landed." - Neil A.Armstrong
-------------------------------------------------------------
PIC Experience - http://www.picexperience.it
-------------------------------------------------------------
PIC Experience - http://www.picexperience.it
-

Paolino
32,6k 8 12 13 - G.Master EY

- Messaggi: 4226
- Iscritto il: 20 gen 2006, 11:42
- Località: Vigevano (PV)
0
voti
Non ho nulla a terra mica sempre gentimente mi poi indicare qualche trasformate dove acquistarlo e quanti ampere deve essere?
1
voti
Dei trasformatori si dà la potenza nominale, espressa in VA. Un possibile esempio è il seguente:
http://it.rs-online.com/web/p/trasforma ... b/0504763/
Ciao.
Paolo.
http://it.rs-online.com/web/p/trasforma ... b/0504763/
Ciao.
Paolo.
"Houston, Tranquillity Base here. The Eagle has landed." - Neil A.Armstrong
-------------------------------------------------------------
PIC Experience - http://www.picexperience.it
-------------------------------------------------------------
PIC Experience - http://www.picexperience.it
-

Paolino
32,6k 8 12 13 - G.Master EY

- Messaggi: 4226
- Iscritto il: 20 gen 2006, 11:42
- Località: Vigevano (PV)
0
voti
grazie paolino vedo se riesco a recuperalo dal negozio dove mi fornisco io....
0
voti
Finalmente sono riuscito a collegarmi, il trasformatore lo recuperato e un 15VA a due uscite una 20v e una da 25v... Scusami Paolino se fin ora non mi sono fatto sentire ma ho avuto problemi..
Torna a Firmware e programmazione
Chi c’è in linea
Visitano il forum: Google [Bot] e 1 ospite

Elettrotecnica e non solo (admin)
Un gatto tra gli elettroni (IsidoroKZ)
Esperienza e simulazioni (g.schgor)
Moleskine di un idraulico (RenzoDF)
Il Blog di ElectroYou (webmaster)
Idee microcontrollate (TardoFreak)
PICcoli grandi PICMicro (Paolino)
Il blog elettrico di carloc (carloc)
DirtEYblooog (dirtydeeds)
Di tutto... un po' (jordan20)
AK47 (lillo)
Esperienze elettroniche (marco438)
Telecomunicazioni musicali (clavicordo)
Automazione ed Elettronica (gustavo)
Direttive per la sicurezza (ErnestoCappelletti)
EYnfo dall'Alaska (mir)
Apriamo il quadro! (attilio)
H7-25 (asdf)
Passione Elettrica (massimob)
Elettroni a spasso (guidob)
Bloguerra (guerra)



