Salve a tutti,
(Nuovo iscritto)
Vi chiedo un aiuto per risolvere un mio problema con l’op-amp -LM258-
(Premetto che non ho esperienza di elettronica quindi spero vogliate perdonare mie inesattezze,quello che provo a fare sono esperienze a seguito di letture ed approfondimenti fatti sulla rete…)
Dunque: Volevo realizzare un amplificatore di tensione, che potesse darmi una uscita di 10V …( da collegare ad una sonda di temperatura , il classico LM35DZ).
Leggendo i datasheet ho alimentato il circuito tramite un piccolo alimentatore realizzato con un LM7812 (anche se la tensione che ottengo in uscita è leggermente minore ?! altra storia…) così da considerare la tensione utilizzata dall’op-amp di circa 1,5V.
Quindi la tensione massima ( saturazione) che dovrei poter trovare all’uscita dovrebbe essere di circa 10,5V.
Ho utilizzato la configurazione non invertente e, come da “manuale” , ho realizzato una controreazione con: R2= R5100 + TrimmerR4700- e - per R1 = R 900 ohm circa.
Così facendo dovrei quindi avere un guadagno ( da regolare…) = 10 .
Per fare una prova ( taratura) ho inviato su Vin+ 1V che doveva quindi restituirmi 10 V all’uscita,
invece mi ritrovo una tensione di circa 8V .
Ho provato a modificare il valore delle ristenze R2 così da variarne il guadagno, ma arrivo a valori di amplificazione di 100 e più volte e poi il tutto non funziona…
La mia domanda è quindi : dove sbaglio ? stando ai datasheet ed alle informazioni reperite in rete dovrebbe essere questo, il più semplice tra gli utilizzi di un op-amp.
Se gentilmente potete aiutarmi, soprattutto a capire.
Ciao a tutti e grazie in anticipo.
Un aiuto con op-amp LM258
Moderatori:
carloc,
g.schgor,
BrunoValente,
IsidoroKZ
21 messaggi
• Pagina 1 di 3 • 1, 2, 3
0
voti
1
voti
Qual e` la tensione di alimentazione?
Quando sull'ingresso non invertente hai 1V e in uscita 8V, che tensione hai sull'ingresso invertente?
Oltre alla resistenza di retroazione, hai anche un carico collegato sull'uscita?
Fai uno schema con i valori, includi anche il 7812 e indica la tensione di ingresso del 7812.
Quando sull'ingresso non invertente hai 1V e in uscita 8V, che tensione hai sull'ingresso invertente?
Oltre alla resistenza di retroazione, hai anche un carico collegato sull'uscita?
Fai uno schema con i valori, includi anche il 7812 e indica la tensione di ingresso del 7812.
Per usare proficuamente un simulatore, bisogna sapere molta più elettronica di lui
Plug it in - it works better!
Il 555 sta all'elettronica come Arduino all'informatica! (entrambi loro malgrado)
Se volete risposte rispondete a tutte le mie domande
Plug it in - it works better!
Il 555 sta all'elettronica come Arduino all'informatica! (entrambi loro malgrado)
Se volete risposte rispondete a tutte le mie domande
0
voti
Ciao
paspar benvenuto.
Cone ti ha suggerito, giustamente,
IsidoroKZ:
Devi disegnare il circuito, altrimenti si rischia di parlare basandosi sul nulla.
Per disegnare il circuito usa FIDOCADJ, al seguente link trovi una guida all' uso:
http://www.electroyou.it/elettrodomus/w ... -per-tonni
Cone ti ha suggerito, giustamente,
IsidoroKZ ha scritto:Fai uno schema con i valori, includi anche il 7812 e indica la tensione di ingresso del 7812.
Devi disegnare il circuito, altrimenti si rischia di parlare basandosi sul nulla.
Per disegnare il circuito usa FIDOCADJ, al seguente link trovi una guida all' uso:
http://www.electroyou.it/elettrodomus/w ... -per-tonni
0
voti
Ciao,
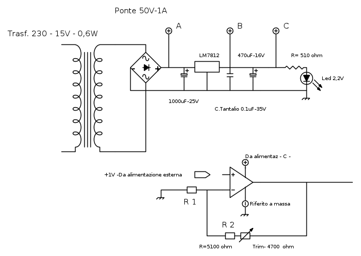
di seguito lo schemino… e dati.
Tensione di alimentazione sul punto A= 16,20V ;sul punto B-C= 11,86V
Ho utilizzato la singola alimentazione riferendo a massa il “ – “
Vin 1V – Vout 8,04V - Tensione su ing. invertente = 0,69V
Non ho nessun carico all’uscita
R1 misurata = 885 ohm
R2 misurata max= 9485 ohm
Ciao e grazie
di seguito lo schemino… e dati.
Tensione di alimentazione sul punto A= 16,20V ;sul punto B-C= 11,86V
Ho utilizzato la singola alimentazione riferendo a massa il “ – “
Vin 1V – Vout 8,04V - Tensione su ing. invertente = 0,69V
Non ho nessun carico all’uscita
R1 misurata = 885 ohm
R2 misurata max= 9485 ohm
Ciao e grazie
0
voti
Una domanda. Hai collegato il terminale di GND dell'alimentazione esterna con quello del circuito?
EDIT: per completezza il trimmer va collegato così:
EDIT: per completezza il trimmer va collegato così:
0
voti
Si ,
ho realizzato da un piccolo alimentatore esterno da 10 V , tramite un partitore e potenziometro, l'alimentazione di 1V che ho collegato come tu dici: positivo al Vin dell'op-amp e negativo alla massa del circuito.
Una curiosità per il trim: il collegare insieme una "estremità" della resistenza e la parte del contatto che striscia... è importante ? cosa succede se non si dovesse collegare ?
ho realizzato da un piccolo alimentatore esterno da 10 V , tramite un partitore e potenziometro, l'alimentazione di 1V che ho collegato come tu dici: positivo al Vin dell'op-amp e negativo alla massa del circuito.
Una curiosità per il trim: il collegare insieme una "estremità" della resistenza e la parte del contatto che striscia... è importante ? cosa succede se non si dovesse collegare ?
0
voti
paspar ha scritto:il collegare insieme una "estremità" della resistenza e la parte del contatto che striscia... è importante ?
Anche così va bene:
Come hai collegato il trimmer?
0
voti
...l'avevo collegato come prima dicevi, ma era un dubbio che mi era sempre rimasto.
Facendo prove ho visto che funzionava ugualmente anche se con un terminale scollegato ( come mi hai indicato nel 2° caso) ma mi ero sempre chiesto se il chiudere su una estremità era dovuto ad un motivo particolare.
Facendo prove ho visto che funzionava ugualmente anche se con un terminale scollegato ( come mi hai indicato nel 2° caso) ma mi ero sempre chiesto se il chiudere su una estremità era dovuto ad un motivo particolare.
0
voti
paspar ha scritto:ma mi ero sempre chiesto se il chiudere su una estremità era dovuto ad un motivo particolare.
In alcuni casi bisogna fare così, in altri, come quello appena trattato, non è indispensabile.
2
voti
Il trimmer e` meglio collegarlo con il cursore a un estremo: in questo modo se mentre lo regoli il cursore saltella il circuito non diventa un circuito aperto.
Il fatto che le due tensioni sui morsetti - e + non siano uguali vuol dire che l'operazionale e` fuori linearita`. Questo puo` capitare per due ragioni, la prima e` che l'operazionale sia guasto, la seconda e` che abbia dei problemi di dinamica positiva, anche se non mi sembra probabile.
Fai le seguenti due prove: al posto di 1V metti all'ingresso 0.5V e vedi se l'uscita va al valore giusto. La seconda prova consiste nel collegare una resistenza da 1kΩ fra alimentazione positiva (12V) e l'uscita dell'operazionale: guarda se la tensione sale fino a 10V (o quello che deve venire a seconda di come hai regolato il trimmer).
Il fatto che le due tensioni sui morsetti - e + non siano uguali vuol dire che l'operazionale e` fuori linearita`. Questo puo` capitare per due ragioni, la prima e` che l'operazionale sia guasto, la seconda e` che abbia dei problemi di dinamica positiva, anche se non mi sembra probabile.
Fai le seguenti due prove: al posto di 1V metti all'ingresso 0.5V e vedi se l'uscita va al valore giusto. La seconda prova consiste nel collegare una resistenza da 1kΩ fra alimentazione positiva (12V) e l'uscita dell'operazionale: guarda se la tensione sale fino a 10V (o quello che deve venire a seconda di come hai regolato il trimmer).
Per usare proficuamente un simulatore, bisogna sapere molta più elettronica di lui
Plug it in - it works better!
Il 555 sta all'elettronica come Arduino all'informatica! (entrambi loro malgrado)
Se volete risposte rispondete a tutte le mie domande
Plug it in - it works better!
Il 555 sta all'elettronica come Arduino all'informatica! (entrambi loro malgrado)
Se volete risposte rispondete a tutte le mie domande
21 messaggi
• Pagina 1 di 3 • 1, 2, 3
Chi c’è in linea
Visitano il forum: Nessuno e 61 ospiti

Elettrotecnica e non solo (admin)
Un gatto tra gli elettroni (IsidoroKZ)
Esperienza e simulazioni (g.schgor)
Moleskine di un idraulico (RenzoDF)
Il Blog di ElectroYou (webmaster)
Idee microcontrollate (TardoFreak)
PICcoli grandi PICMicro (Paolino)
Il blog elettrico di carloc (carloc)
DirtEYblooog (dirtydeeds)
Di tutto... un po' (jordan20)
AK47 (lillo)
Esperienze elettroniche (marco438)
Telecomunicazioni musicali (clavicordo)
Automazione ed Elettronica (gustavo)
Direttive per la sicurezza (ErnestoCappelletti)
EYnfo dall'Alaska (mir)
Apriamo il quadro! (attilio)
H7-25 (asdf)
Passione Elettrica (massimob)
Elettroni a spasso (guidob)
Bloguerra (guerra)









