Buon giorno a tutti, nevica davvero forte qua :)
Ho un problemino......ho costruito un robot col lego comandato da 4 motori (sempre del lego) ai quali ho tagliato i fili per poterli collegare al PIC Pierin e quindi farli andare a modo mio.
Se il problema fosse farli girare in un solo senso potrei risolvere tutto con un relè.
Ma siccome a me servono funzionanti in entrambi i sensi mi serve un consulto :)
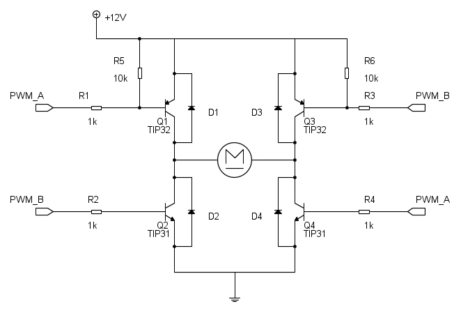
Ho provato col circuito in figura allegato ma poco da fare. Le correnti che i transistor lasciano passare non sono sufficienti a dare al motore una buona potenza.
Il circuito funziona utilizzando 2 uscite digitali del PIC (quelle a sinistra) che, alternativamente, accendono i transistor Q1 e Q4 oppure Q2 e Q3. Questo mi permette di averli giranti in entrambi i sensi. Siccome i motori piccoli del lego non assorbono oltre 250-300mA il problema sta che non riesco a fare saturare i transistor (BC337). Questo perché dal PIC escono 3,3V mentre l'alimentazione del restante circuito avviene a 12V.
Non posso usare operazionali perché a bordo del robot non c'è un'alimentazione duale.
(I transistor sono tutti BC337 e le resistenze da 1.2k) I motori sono quelli lego small power function technics.
Collegare Motori a Pic18 Pierin
Moderatore:
Paolino
7 messaggi
• Pagina 1 di 1
2
voti
Mancano un bel po' di dati, come ad esempio le caratteristiche dei motori...
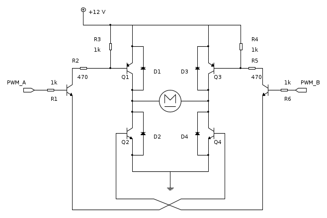
Ti invito a dare un'occhiata a questo schema, benché probabilmente debba essere rivisto in alcune parti:
Ciao.
Paolo
Ti invito a dare un'occhiata a questo schema, benché probabilmente debba essere rivisto in alcune parti:
Ciao.
Paolo
"Houston, Tranquillity Base here. The Eagle has landed." - Neil A.Armstrong
-------------------------------------------------------------
PIC Experience - http://www.picexperience.it
-------------------------------------------------------------
PIC Experience - http://www.picexperience.it
-

Paolino
32,6k 8 12 13 - G.Master EY

- Messaggi: 4226
- Iscritto il: 20 gen 2006, 11:42
- Località: Vigevano (PV)
4
voti
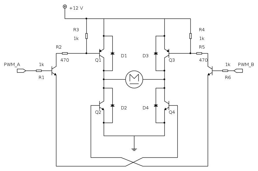
Mi rispondo da solo. Chiedo scusa, sono un po' KO in questo periodo e non ho visto i limiti di corrente...
Poi, grazie a
carloc ti propongo la rivisitazione del circuio di [2], in quanto questo funziona!
(grazie,
carloc)
Ciao.
Paolo.
Poi, grazie a
(grazie,
Ciao.
Paolo.
"Houston, Tranquillity Base here. The Eagle has landed." - Neil A.Armstrong
-------------------------------------------------------------
PIC Experience - http://www.picexperience.it
-------------------------------------------------------------
PIC Experience - http://www.picexperience.it
-

Paolino
32,6k 8 12 13 - G.Master EY

- Messaggi: 4226
- Iscritto il: 20 gen 2006, 11:42
- Località: Vigevano (PV)
0
voti
Ciao,a esperienza personale ti consiglierei di guardare l6225d. È un integrato per controllare fino a 2 motori tramite input e gestire anche la velocità tramite i pin enable. Fammi sapere se ti è utile
0
voti
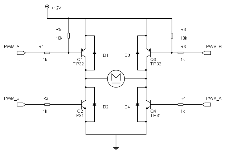
Per bassi valori di corrente, il ponte in [3] è un bellissimo schema, ricordando che si mangia non meno di 2 V, (da considerare per eventuale raffreddamento), ma pazienza.
Nella sua semplicità ha un difetto. Lavora molto di software e prevedi:
- tempo di spegnimento prima di commutare tra A e B: microsecondi;
- interblocco indiscusso tra il segnale A e B, che non siano mai entrambi ad 1.
Nella sua semplicità ha un difetto. Lavora molto di software e prevedi:
- tempo di spegnimento prima di commutare tra A e B: microsecondi;
- interblocco indiscusso tra il segnale A e B, che non siano mai entrambi ad 1.
-

Candy
32,5k 7 10 13 - CRU - Account cancellato su Richiesta utente
- Messaggi: 10123
- Iscritto il: 14 giu 2010, 22:54
0
voti
Grazie, ma una domanda.....
Nello schema che ha postato Paolino la seconda volta, non è possibile utilizzare 4 transistor NPN? Siccome devo costruire 4 di questi circuiti (in quanto ho 4 motori) non ho abbastanza PNP (menchemeno TIP) da impiegare. Perdonate la mia barbonaggine ma abito a Merano e il negozio di elettronica più vicino è a 35km. E non ho la macchina
Comunque avevo ordinato dei BC337 e 2n2222 in abbondanza e quindi ne ho ancora.
Le caratteristiche del motore sono in allegato come immagini. Siccome i BC337 hanno fino a 800mA di corrente di collettore e 0.625W pensavo potessero bastare. In saturazione avranno (esagerando) una Vce e mezzo volt. 0.5Vx0.5A = 0.25W. Penso che non dovrebbero avere problemi......
Grazie ancora per gli aiuti che già mi avete dato :)
Nello schema che ha postato Paolino la seconda volta, non è possibile utilizzare 4 transistor NPN? Siccome devo costruire 4 di questi circuiti (in quanto ho 4 motori) non ho abbastanza PNP (menchemeno TIP) da impiegare. Perdonate la mia barbonaggine ma abito a Merano e il negozio di elettronica più vicino è a 35km. E non ho la macchina
Comunque avevo ordinato dei BC337 e 2n2222 in abbondanza e quindi ne ho ancora.
Le caratteristiche del motore sono in allegato come immagini. Siccome i BC337 hanno fino a 800mA di corrente di collettore e 0.625W pensavo potessero bastare. In saturazione avranno (esagerando) una Vce e mezzo volt. 0.5Vx0.5A = 0.25W. Penso che non dovrebbero avere problemi......
Grazie ancora per gli aiuti che già mi avete dato :)
7 messaggi
• Pagina 1 di 1
Torna a Realizzazioni, interfacciamento e nozioni generali.
Chi c’è in linea
Visitano il forum: Nessuno e 13 ospiti

Elettrotecnica e non solo (admin)
Un gatto tra gli elettroni (IsidoroKZ)
Esperienza e simulazioni (g.schgor)
Moleskine di un idraulico (RenzoDF)
Il Blog di ElectroYou (webmaster)
Idee microcontrollate (TardoFreak)
PICcoli grandi PICMicro (Paolino)
Il blog elettrico di carloc (carloc)
DirtEYblooog (dirtydeeds)
Di tutto... un po' (jordan20)
AK47 (lillo)
Esperienze elettroniche (marco438)
Telecomunicazioni musicali (clavicordo)
Automazione ed Elettronica (gustavo)
Direttive per la sicurezza (ErnestoCappelletti)
EYnfo dall'Alaska (mir)
Apriamo il quadro! (attilio)
H7-25 (asdf)
Passione Elettrica (massimob)
Elettroni a spasso (guidob)
Bloguerra (guerra)



