PNP O NPN...quale utilizzare per questo schema?
Moderatori:
carloc,
g.schgor,
BrunoValente,
IsidoroKZ
15 messaggi
• Pagina 2 di 2 • 1, 2
0
voti
mi modifichereste nello schema stesso cosa sostituire per migliorarlo?
-

carlomusumeci
353 5 7 - Sostenitore

- Messaggi: 526
- Iscritto il: 8 apr 2011, 0:35
0
voti
circuito semplificato.
2
voti
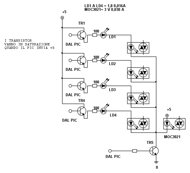
I transistori hi side (collegati al positivo) non saturano mai, pero` possono dare in uscita una tensione alta piu` che sufficiente. Manca la resistenza in serie all'opto piu` a destra.
Se i led lavorano a 16mA, come fanno gli opto in serie a lavorare a 30mA?
I circuti semplificati servono solo quando servono a semplificare, quando si perdono informazioni non vanno bene!
Se i led lavorano a 16mA, come fanno gli opto in serie a lavorare a 30mA?
I circuti semplificati servono solo quando servono a semplificare, quando si perdono informazioni non vanno bene!
Per usare proficuamente un simulatore, bisogna sapere molta più elettronica di lui
Plug it in - it works better!
Il 555 sta all'elettronica come Arduino all'informatica! (entrambi loro malgrado)
Se volete risposte rispondete a tutte le mie domande
Plug it in - it works better!
Il 555 sta all'elettronica come Arduino all'informatica! (entrambi loro malgrado)
Se volete risposte rispondete a tutte le mie domande
0
voti
Vabene ragazzi...diciamo che è lo stesso circuito che ho disegnato io...solo che in questo caso se si brucia il led non va nemmeno l'opto di quel canale...
-

carlomusumeci
353 5 7 - Sostenitore

- Messaggi: 526
- Iscritto il: 8 apr 2011, 0:35
0
voti
carlomusumeci ha scritto:Vabene ragazzi...diciamo che è lo stesso circuito che ho disegnato io...solo che in questo caso se si brucia il LED non va nemmeno l'opto di quel canale...
quella resistenza che manca è chiaro che ci vuole è stata una dimenticanza
15 messaggi
• Pagina 2 di 2 • 1, 2
Chi c’è in linea
Visitano il forum: Nessuno e 51 ospiti

Elettrotecnica e non solo (admin)
Un gatto tra gli elettroni (IsidoroKZ)
Esperienza e simulazioni (g.schgor)
Moleskine di un idraulico (RenzoDF)
Il Blog di ElectroYou (webmaster)
Idee microcontrollate (TardoFreak)
PICcoli grandi PICMicro (Paolino)
Il blog elettrico di carloc (carloc)
DirtEYblooog (dirtydeeds)
Di tutto... un po' (jordan20)
AK47 (lillo)
Esperienze elettroniche (marco438)
Telecomunicazioni musicali (clavicordo)
Automazione ed Elettronica (gustavo)
Direttive per la sicurezza (ErnestoCappelletti)
EYnfo dall'Alaska (mir)
Apriamo il quadro! (attilio)
H7-25 (asdf)
Passione Elettrica (massimob)
Elettroni a spasso (guidob)
Bloguerra (guerra)


