http://www.amazon.it/s/?ie=UTF8&keyword ... xf3zvc49_b
Si trova già pronto, in rete Euro 39,90 da 500 watt - 12Vcc/220 alternata. Non ti conviene autocostruirlo.
Trasformatore per inverter
Moderatori:
carloc,
g.schgor,
BrunoValente,
IsidoroKZ
50 messaggi
• Pagina 3 di 5 • 1, 2, 3, 4, 5
0
voti
Salve, vorrei porvi due domande:
1) l' inverter nello schema è di tipo PUSH PULL ?
2) L' avvolgimento collegato alle basi dei Darlington permette l' autosostenimento?
certo di una vostra delucidazione anticipatamente ringrazio
1) l' inverter nello schema è di tipo PUSH PULL ?
2) L' avvolgimento collegato alle basi dei Darlington permette l' autosostenimento?
certo di una vostra delucidazione anticipatamente ringrazio
2
voti
grelfo ha scritto:1) l' inverter nello schema è di tipo PUSH PULL ?
Si`: due interruttori e avvolgimento a presa centrale formano un pushpull.
grelfo ha scritto:2) L' avvolgimento collegato alle basi dei Darlington permette l' autosostenimento?
Se vuol dire che il sistema oscilla per conto suo, si`, l'oscillazione continua per conto suo.
Nota che lo schema ha alcuni errori e mancanze. Il transistore TR2 e` collegato a rovescio, con collettore ed emettitore scambiati. Non e` indicata la polarita` dell'avvolgimento che pilota le basi dei transistori e il condensatore di ingresso sembra un po' piccolo.
Per usare proficuamente un simulatore, bisogna sapere molta più elettronica di lui
Plug it in - it works better!
Il 555 sta all'elettronica come Arduino all'informatica! (entrambi loro malgrado)
Se volete risposte rispondete a tutte le mie domande
Plug it in - it works better!
Il 555 sta all'elettronica come Arduino all'informatica! (entrambi loro malgrado)
Se volete risposte rispondete a tutte le mie domande
0
voti
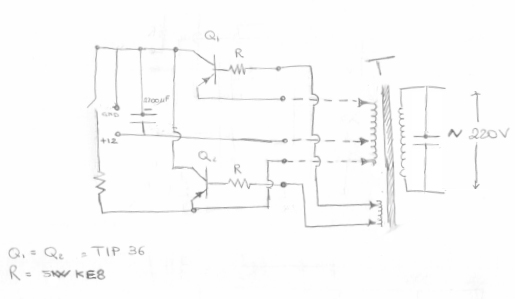
Volendone costruire uno a scopo dimostrativo: ho trovato un trasformatore (di cui non ho le caratteristiche, al primario 5 ingressi e al secondario due, credo sia simile a quello gia postato tempo fa) due darlington TIP36 e un paio di resistenze da 5WkE8 3R9, un condensatore elettrolitico da 2200uF.
Ho preparato uno schemino, prima di montare su scheda mille fori chiedo un vostro parere.
Ho preparato uno schemino, prima di montare su scheda mille fori chiedo un vostro parere.
0
voti
..."Non farei mai parte di un club che accettasse la mia iscrizione" (G. Marx)
-

claudiocedrone
21,3k 4 7 9 - Master EY

- Messaggi: 15303
- Iscritto il: 18 gen 2012, 13:36
0
voti
Prepara uno schema decente con fidodcad (vedi la guida al forum e gli esempi). Quello schema e` illeggibile :)
Per usare proficuamente un simulatore, bisogna sapere molta più elettronica di lui
Plug it in - it works better!
Il 555 sta all'elettronica come Arduino all'informatica! (entrambi loro malgrado)
Se volete risposte rispondete a tutte le mie domande
Plug it in - it works better!
Il 555 sta all'elettronica come Arduino all'informatica! (entrambi loro malgrado)
Se volete risposte rispondete a tutte le mie domande
0
voti
Non citare i messaggi per intero.
Mi scuso per l'intervento, ma è da un po' che sto cercando la risposta a questo argomento:
qual è lo sviluppo di Fourier della sinusoidale modificata? Mi sarebbe molto utile, dato che non lo trovo sul web o sui libri.
Grazie
Mi scuso per l'intervento, ma è da un po' che sto cercando la risposta a questo argomento:
qual è lo sviluppo di Fourier della sinusoidale modificata? Mi sarebbe molto utile, dato che non lo trovo sul web o sui libri.
Grazie
0
voti

"Non farei mai parte di un club che accettasse la mia iscrizione" (G. Marx)
-

claudiocedrone
21,3k 4 7 9 - Master EY

- Messaggi: 15303
- Iscritto il: 18 gen 2012, 13:36
50 messaggi
• Pagina 3 di 5 • 1, 2, 3, 4, 5
Chi c’è in linea
Visitano il forum: Nessuno e 107 ospiti

Elettrotecnica e non solo (admin)
Un gatto tra gli elettroni (IsidoroKZ)
Esperienza e simulazioni (g.schgor)
Moleskine di un idraulico (RenzoDF)
Il Blog di ElectroYou (webmaster)
Idee microcontrollate (TardoFreak)
PICcoli grandi PICMicro (Paolino)
Il blog elettrico di carloc (carloc)
DirtEYblooog (dirtydeeds)
Di tutto... un po' (jordan20)
AK47 (lillo)
Esperienze elettroniche (marco438)
Telecomunicazioni musicali (clavicordo)
Automazione ed Elettronica (gustavo)
Direttive per la sicurezza (ErnestoCappelletti)
EYnfo dall'Alaska (mir)
Apriamo il quadro! (attilio)
H7-25 (asdf)
Passione Elettrica (massimob)
Elettroni a spasso (guidob)
Bloguerra (guerra)






