Salve,
sto usando una termocoppia con un integrato MAX6675 per leggere la temperatura di un faretto led (è un po' esagerato usare una termocoppia, ma volevo giocare con la SPI).
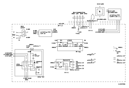
Di seguito lo schema:
Per farla breve, quando il led è acceso le letture della termcoppia "impazziscono".
Prima cosa ho ricontrollato il codice, poi ho verificato che non fosse il relè a disturbare, quindi ho controllato che non ci fossero rumori sul bus SPI. Alla fine collegando un puntale dell'oscilloscopio ad un terminale della termocoppia e mettendo la massa del puntale sull'altro filo, vedo una tensione molto bassa fissa, e magia quando "accendo il led" diventa tutto molto rumoroso.
Non so se la prova che ho fatto ha troppo senso, ma l'idea che mi sono fatto è che probabilmente la termocoppia così vicina al flusso di corrente dell'alimentatore del led "peschi" rumore...
Tirando leggermente il puntale della termocoppia ho iniziato ad avere letture sensate, giusto uno o due gradi sotto quelle corrette (che rilevo spegnendo il led).
Può essere un problema di rumore secondo voi?
Nel caso, accorciare la termocoppia o schermarla in qualche modo (come) potrebbe aiutare?
Il circuito del relè l'ho scopiazzato da internet, ho sigillato la parte AC ma non ancora l'altra, nel caso ci siano errori da correggere...
Grazie
Termocoppia "pesca" rumore
Moderatori:
carloc,
g.schgor,
BrunoValente,
IsidoroKZ
16 messaggi
• Pagina 1 di 2 • 1, 2
0
voti
0
voti
Sarebbe utile vedere anche lo schema pratico di assemblaggio.
Intanto vedo di informarmi un po' del MAX6675 e se trovo qualche chicca te la dico.
Intanto leggo questo:
Keep the thermocouple and connecting wires away from electrical noise sources.
E già qui abbiamo un problema.
Direi di provare subito con un cavetto schermato, magari con due anime, non importa se una delle due va comunque connessa al GND.
Intanto vedo di informarmi un po' del MAX6675 e se trovo qualche chicca te la dico.
Intanto leggo questo:
Keep the thermocouple and connecting wires away from electrical noise sources.
E già qui abbiamo un problema.
Direi di provare subito con un cavetto schermato, magari con due anime, non importa se una delle due va comunque connessa al GND.
Verba volant, scripta manent
-

ibra
1.282 3 4 6 - CRU - Account cancellato su Richiesta utente
- Messaggi: 2100
- Iscritto il: 15 lug 2015, 0:45
0
voti
La termocoppia, se è del tipo non isolato, isolala tu in qualche modo se va a toccare qualche parte metallica, come ad esempio la basetta dissipatrice del LED.
Sto sparando idee a casaccio eh, ma finché non vedo quello che stai facendo non posso fare altro che dare spazio alla fantasia
Sto sparando idee a casaccio eh, ma finché non vedo quello che stai facendo non posso fare altro che dare spazio alla fantasia
Verba volant, scripta manent
-

ibra
1.282 3 4 6 - CRU - Account cancellato su Richiesta utente
- Messaggi: 2100
- Iscritto il: 15 lug 2015, 0:45
0
voti
ci avevo pensato, ho provato col multimetro: basetta del led e termocoppia rimangono isolati fra di loro.
Provo ad avvolgere la termocoppia in un pezzetto di rame mandato a massa e vedo che succede...
Altra soluzione forse potrebbe essere sostituire termocoppia e MAX6675 con una NTC, mi sembrano meno soggette a rumore no? magari me ne procuro una e faccio due prove...
Però concettualmente mi rimane il dubbio, a livello industriale come fanno??
Grazie!
Ah cos'è uno schema di montaggio?
Provo ad avvolgere la termocoppia in un pezzetto di rame mandato a massa e vedo che succede...
Altra soluzione forse potrebbe essere sostituire termocoppia e MAX6675 con una NTC, mi sembrano meno soggette a rumore no? magari me ne procuro una e faccio due prove...
Però concettualmente mi rimane il dubbio, a livello industriale come fanno??
Grazie!
Ah cos'è uno schema di montaggio?
0
voti
Ero convinto che la basetta del led fosse elettricamente collegata al negativo del led stesso.
Ho fatto una prova e non è così, è elettricamente collegata al dissipatore (e grazie) ed al telaio, ma non ai led.
Quindi se mandassi a massa la basetta questa farebbe da schermo per la termocoppia...
Ha senso? E quali rischi corro (oltre ad un eventuale corto con qualche filo che gironzola)?
Ho fatto una prova e non è così, è elettricamente collegata al dissipatore (e grazie) ed al telaio, ma non ai led.
Quindi se mandassi a massa la basetta questa farebbe da schermo per la termocoppia...
Ha senso? E quali rischi corro (oltre ad un eventuale corto con qualche filo che gironzola)?
1
voti
Leggendo i post non si capise nulla. La termocoppia direi che è meno sogetta, in quanto a bassissima impedenza, (un corto), a captare disturbi. Bisognerebbe dare uno sguardo al chip che usi per leggerla, che non conosco, ma è tuo compito.
Sicuramente, visto il basso segnale fornito da una termocoppia, il chip è fortemente amplificato, quindi bisogna scongiurare gli accoppiamenti induttivi tra sonda ed il resto del mondo: allontanamento.
Piuttosto i LED da cosa sono alimentati? Da una sorgente a commutazione? Potrebbe spiegare il perché si induce sulla termocoppia, (antenna), il disturbo. Infatti tu noti il problema solo se i LED sono accesi, che già la dice lunga. Il problema va cercato sull'alimentazione dei LED.
Magari il disturbo è "poco", ma la forte amplificazione offerta dal convertitore, lo fa diventare "tanto". Visto che stai giocando, prova, (lo dico così, spannometricamente), a legare il giunto fredo della sonda con un condensatore da 100 nF, e parimenti i due terminali allo 0 V ed al + V sempre tramite condensatori identici, sperando che si portino via l'eventuale accopiamento induttivo con l'alimentatore dei LED.
Sicuramente, visto il basso segnale fornito da una termocoppia, il chip è fortemente amplificato, quindi bisogna scongiurare gli accoppiamenti induttivi tra sonda ed il resto del mondo: allontanamento.
Piuttosto i LED da cosa sono alimentati? Da una sorgente a commutazione? Potrebbe spiegare il perché si induce sulla termocoppia, (antenna), il disturbo. Infatti tu noti il problema solo se i LED sono accesi, che già la dice lunga. Il problema va cercato sull'alimentazione dei LED.
Magari il disturbo è "poco", ma la forte amplificazione offerta dal convertitore, lo fa diventare "tanto". Visto che stai giocando, prova, (lo dico così, spannometricamente), a legare il giunto fredo della sonda con un condensatore da 100 nF, e parimenti i due terminali allo 0 V ed al + V sempre tramite condensatori identici, sperando che si portino via l'eventuale accopiamento induttivo con l'alimentatore dei LED.
-

Candy
32,5k 7 10 13 - CRU - Account cancellato su Richiesta utente
- Messaggi: 10123
- Iscritto il: 14 giu 2010, 22:54
0
voti
Ciao,
se mi dici "leggendo i post non si capisce nulla" non riesco a spiegarmi meglio, cosa non è chiaro lo schema o i miei dubbi? o entrambi?
I led sono alimentati da una sorgente a commutazione ("switching PSU" nello schemino), questo viene controllato tramite un relè da un microcontroller.
Sarebbe interessante leggere la giunzione della termocoppia, però non ho capito bene il procedimento che hai descritto; potresti fare uno schemino?
Graize
se mi dici "leggendo i post non si capisce nulla" non riesco a spiegarmi meglio, cosa non è chiaro lo schema o i miei dubbi? o entrambi?
I led sono alimentati da una sorgente a commutazione ("switching PSU" nello schemino), questo viene controllato tramite un relè da un microcontroller.
Sarebbe interessante leggere la giunzione della termocoppia, però non ho capito bene il procedimento che hai descritto; potresti fare uno schemino?
Graize
0
voti
cos'è uno schema di montaggio?
Quello che volevo sapere io invece era uno schema di assemblaggio, ovvero una foto o comunque qualcosa che faccia capire come il tutto è stato assemblato nella pratica.
Te lo chiedo perché spesso succede anche a me che da uno schema elettrico (quindi teorico) mi risultano cose strane e apparentemente inspiegabili nella realizzazione pratica.
Verba volant, scripta manent
-

ibra
1.282 3 4 6 - CRU - Account cancellato su Richiesta utente
- Messaggi: 2100
- Iscritto il: 15 lug 2015, 0:45
0
voti
Potrebbe essere utile anche un cavo di tipo twisted, tra la termocoppia e gli ingressi dell'ADC, che ne dici Mauro?
In ogni caso preferirei "vedere", prima di "prevedere"
Per risolvere questo caso, aggiungo, è caldamente consigliato l'uso di un oscilloscopio. Senza quello è veramente difficile trovare la quadra.
In ogni caso preferirei "vedere", prima di "prevedere"
Per risolvere questo caso, aggiungo, è caldamente consigliato l'uso di un oscilloscopio. Senza quello è veramente difficile trovare la quadra.
Ultima modifica di
ibra il 12 gen 2016, 21:54, modificato 2 volte in totale.
Verba volant, scripta manent
-

ibra
1.282 3 4 6 - CRU - Account cancellato su Richiesta utente
- Messaggi: 2100
- Iscritto il: 15 lug 2015, 0:45
16 messaggi
• Pagina 1 di 2 • 1, 2
Chi c’è in linea
Visitano il forum: Google [Bot] e 58 ospiti

Elettrotecnica e non solo (admin)
Un gatto tra gli elettroni (IsidoroKZ)
Esperienza e simulazioni (g.schgor)
Moleskine di un idraulico (RenzoDF)
Il Blog di ElectroYou (webmaster)
Idee microcontrollate (TardoFreak)
PICcoli grandi PICMicro (Paolino)
Il blog elettrico di carloc (carloc)
DirtEYblooog (dirtydeeds)
Di tutto... un po' (jordan20)
AK47 (lillo)
Esperienze elettroniche (marco438)
Telecomunicazioni musicali (clavicordo)
Automazione ed Elettronica (gustavo)
Direttive per la sicurezza (ErnestoCappelletti)
EYnfo dall'Alaska (mir)
Apriamo il quadro! (attilio)
H7-25 (asdf)
Passione Elettrica (massimob)
Elettroni a spasso (guidob)
Bloguerra (guerra)


