Cos'è ElectroYou | Login Iscriviti

ElectroYou - la comunità dei professionisti del mondo elettrico

esercizio trifase: prova d'esame

Circuiti, campi elettromagnetici e teoria delle linee di trasmissione e distribuzione dell’energia elettrica

Moderatori: Foto Utenteg.schgor, Foto UtenteIsidoroKZ

0
voti

[1] esercizio trifase: prova d'esame

Messaggioda Foto Utentemusica94 » 7 ott 2016, 19:52


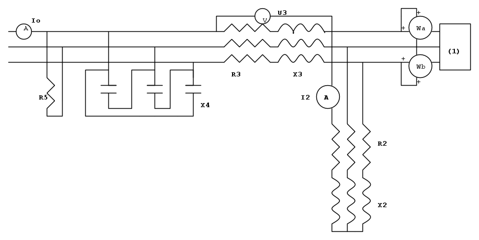
dati:
Wa=5KVA
Wb=15KVA
R2=30 Ω
X2=40 Ω
I2=10 (lettura dell'amperometro)
R3= 1 Ω X3=1 Ω
R5=50 Ω
il circuito in figura, alimentato da una terna simmetrica diretta di tensioni, è a regime sinusoidale.
2.1)Determinare la lettura U3 del voltmetro;
2.2)determinare il valore della reattanza X4(connessione a triangolo, come in figura) tale da rifasare in carico equilibrato a cos φ=0.9;
2.3)determinare la lettura I0 dell'amperometro.
come procedere per il punto 2.1? Grazie in anticipo :D :D :D :D
Avatar utente
Foto Utentemusica94
141 4 6
Sostenitore
Sostenitore
 
Messaggi: 552
Iscritto il: 13 set 2016, 11:44

0
voti

[2] Re: esercizio trifase: prova d'esame

Messaggioda Foto Utentemusica94 » 11 ott 2016, 8:51

qualcuno può aiutarmi? :cry: :cry: :cry:
Avatar utente
Foto Utentemusica94
141 4 6
Sostenitore
Sostenitore
 
Messaggi: 552
Iscritto il: 13 set 2016, 11:44

1
voti

[3] Re: esercizio trifase: prova d'esame

Messaggioda Foto UtentePietroBaima » 11 ott 2016, 9:13

Immagino che certamente qualcuno possa aiutarti,

MA

ti è già stato detto che schemi e formule vanno fatti in modo decente.
In particolare:

1. per gli schemi usa i simboli di libreria, ci impieghi meno tempo, lo schema viene meglio ed è più semplice da prendere e modificare;

2. per le formule usa latex, ci sono delle guide sul forum su come fare, che non richiedono più di 5 minuti di orologio per essere lette e capite. Inoltre puoi sempre passare il mouse su una formula e vederne il codice.

Ciao,
Pietro.
Generatore codice per articoli:
nomi
Sul forum:
[pigreco]=π
[ohm]=Ω
[quadrato]=²
[cubo]=³
Avatar utente
Foto UtentePietroBaima
90,7k 7 12 13
G.Master EY
G.Master EY
 
Messaggi: 12206
Iscritto il: 12 ago 2012, 1:20
Località: Londra

1
voti

[4] Re: esercizio trifase: prova d'esame

Messaggioda Foto Utentemusica94 » 11 ott 2016, 9:19

La ringrazio...ho capito...ho trovato su fidoCADJ i tasti libreria con gli opportuni simboli... :D
Ultima modifica di Foto Utentemusica94 il 11 ott 2016, 9:20, modificato 1 volta in totale.
Avatar utente
Foto Utentemusica94
141 4 6
Sostenitore
Sostenitore
 
Messaggi: 552
Iscritto il: 13 set 2016, 11:44

0
voti

[5] Re: esercizio trifase: prova d'esame

Messaggioda Foto UtentePietroBaima » 11 ott 2016, 9:20

Prego, figurati.
Ti va bene se ci diamo del tu, come facciamo tutti qui sul forum ? :D
Generatore codice per articoli:
nomi
Sul forum:
[pigreco]=π
[ohm]=Ω
[quadrato]=²
[cubo]=³
Avatar utente
Foto UtentePietroBaima
90,7k 7 12 13
G.Master EY
G.Master EY
 
Messaggi: 12206
Iscritto il: 12 ago 2012, 1:20
Località: Londra

0
voti

[6] Re: esercizio trifase: prova d'esame

Messaggioda Foto Utentemusica94 » 11 ott 2016, 9:21

va bene certo :D :D
Avatar utente
Foto Utentemusica94
141 4 6
Sostenitore
Sostenitore
 
Messaggi: 552
Iscritto il: 13 set 2016, 11:44

0
voti

[7] Re: esercizio trifase: prova d'esame

Messaggioda Foto Utentemusica94 » 24 ott 2016, 19:31

per la risoluzione del punto 1) ho pensato di procedere così:
P{1}=W{a}+W{b}=5kW+15kW=20KW
Q{1}=rad3(W{a}-W{b})=rad3(15KVAr-5kVAr)=17,3205kVAr
P{2}=3(R{2})(I{2})^2=3(30 ohm)(100 A^2)=9000W
Q{2}=3(X{2})(I{2})^2=3(40 ohm)(100 A^2)=1200VAr
P{12}=29000W
Q{12}=18520,5VAr
|S{12}|= rad (P{12}^2+Q{12}^2)=34409,16VA
Osservando il carico 3 ho notato che U{3} è la concatenata relativa alla serie R{3}-Z{L3}...non saprei come procedere... :(
Avatar utente
Foto Utentemusica94
141 4 6
Sostenitore
Sostenitore
 
Messaggi: 552
Iscritto il: 13 set 2016, 11:44

0
voti

[8] Re: esercizio trifase: prova d'esame

Messaggioda Foto Utentemusica94 » 25 ott 2016, 13:46

qualcuno ha provato a darci un'occhiata?
Avatar utente
Foto Utentemusica94
141 4 6
Sostenitore
Sostenitore
 
Messaggi: 552
Iscritto il: 13 set 2016, 11:44

1
voti

[9] Re: esercizio trifase: prova d'esame

Messaggioda Foto Utenteadmin » 25 ott 2016, 14:28

Non si capisce dov'è collegato il terminale destro del voltmetro U3.
Se è collegato al filo più in alto, com'è probabile (ci vuole il punto di connessione per evidenziarlo) la sua tensione non è altro che la tensione ai capi della serie R_3L_3 quindi U_3=Z_3I_3, che non è la concatenata.
----
-In FidocadJ esistono i simboli per resistenze ed induttanze nella libreria: non devi fare onde e spezzate varie inutilmente che sono brutte e scomode
-l'unità di misura della potenza reattiva si scrive in minuscolo\text {var} ed il prefisso kilo va pure in minuscolo, quindi \text{kvar} non kV Ar
-si scrive poi \text{kW} non K W per la potenza attiva
-per la radice quadrata esiste l'istruzione apposita in lateX che è \sqrt. L'argomento che segue \sqrt va messo tra parentesi graffe, così \sqrt{P_{12}^2+Q_{12}^2} che dà questo risultato \sqrt{P_{12}^2+Q_{12}^2}. Come puoi vedere i pedici si ottengolo con il trattino basso, questo _
-le unità di misura vanno scritte dritte racchiudendole tra parentesi graffe dopo l'isctrizione \text.
Avatar utente
Foto Utenteadmin
196,6k 9 12 17
Manager
Manager
 
Messaggi: 11950
Iscritto il: 6 ago 2004, 13:14

0
voti

[10] Re: esercizio trifase: prova d'esame

Messaggioda Foto Utentemusica94 » 25 ott 2016, 16:39

grazie per le sue istruzioni...:D
comunque sì il terminale destro è sul filo più in alto...ma per trovare U{3} devo conoscere I{3}...come la trovo?
Avatar utente
Foto Utentemusica94
141 4 6
Sostenitore
Sostenitore
 
Messaggi: 552
Iscritto il: 13 set 2016, 11:44

Prossimo

Torna a Elettrotecnica generale

Chi c’è in linea

Visitano il forum: Nessuno e 107 ospiti