Cos'è ElectroYou | Login Iscriviti

ElectroYou - la comunità dei professionisti del mondo elettrico

Sirena bitonale con 40106

Elettronica lineare e digitale: didattica ed applicazioni

Moderatori: Foto Utentecarloc, Foto Utenteg.schgor, Foto UtenteBrunoValente, Foto UtenteIsidoroKZ

0
voti

[1] Sirena bitonale con 40106

Messaggioda Foto UtenteTumelero » 23 mar 2017, 15:15

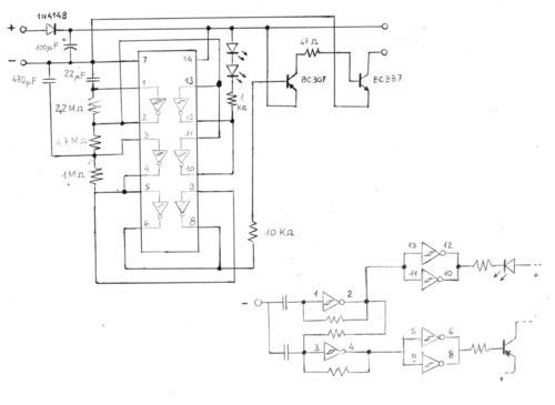
Buongiorno a tutti, avendo avuto la necessità di riparare la schedina di una sirena ne ho ricopiato il circuito come passatempo ma anche nell'eventualità ne avessi bisogno di frabbicarmene una.
Volevo un parere riguardo allo schema che riporto qua sotto: prima di tutto se l'ho ricopiato in maniera corretta; poi, anche se in maniera intuitiva l'ho compreso, se mi date un minimo di spiegazione del circuito logico.

circuito%20sirena_zpsbchwejlq.jpg


I primi due trigger sono untilizzati come oscillatori, ma come fanno ad alternare l'uscita?
Ma anche sulla parte finale come mai utilizzare un pnp e un npn? L'unica parte chiara è quella della segnalazione luminosa... :lol:

Scusate l'ignoranza ma mi avvalgo solamente dei orami sbiaditi ricordi scolastici.
Ultima modifica di Foto Utentewall87 il 23 mar 2017, 15:23, modificato 1 volta in totale.
Motivazione: Sistemata immagine
Avatar utente
Foto UtenteTumelero
5 2
 
Messaggi: 5
Iscritto il: 22 mar 2017, 12:29

0
voti

[2] Re: Sirena bitonale con 40106

Messaggioda Foto UtenteIsidoroKZ » 23 mar 2017, 23:46

La nota e` generata solo dall'inverter collegato fra i piedini 3 e 4. L'altro oscillatore genera un'onda quadra con periodo di qualche secondo che va ad alterare la nota generata dal primo oscillatore.
Per usare proficuamente un simulatore, bisogna sapere molta più elettronica di lui
Plug it in - it works better!
Il 555 sta all'elettronica come Arduino all'informatica! (entrambi loro malgrado)
Se volete risposte rispondete a tutte le mie domande
Avatar utente
Foto UtenteIsidoroKZ
121,2k 1 3 8
G.Master EY
G.Master EY
 
Messaggi: 21059
Iscritto il: 17 ott 2009, 0:00

0
voti

[3] Re: Sirena bitonale con 40106

Messaggioda Foto UtenteTumelero » 24 mar 2017, 12:16

Ok grazie mille.
Capito, per questo i led seguono l'andamento del tono sirena prendono il segnale in uscita dal multivibratore 1-2 che modula anche l'oscillatore 3-4.
Quindi il cirucito è corretto? Anche i valori dei componenti... non vorrei aver sbagliato a leggerne qualcuno! :mrgreen:
Avatar utente
Foto UtenteTumelero
5 2
 
Messaggi: 5
Iscritto il: 22 mar 2017, 12:29

1
voti

[4] Re: Sirena bitonale con 40106

Messaggioda Foto UtenteGuidoB » 24 mar 2017, 13:12

Lo schema sembra ricopiato correttamente, a parte il valore di qualche componente.

A me sembra che la modulazione dell'oscillatore "lento" su quello "veloce", che avviene attraverso la resistenza da 4,7 MΩ, non sia tanto di frequenza quanto di duty-cycle. Se, oltre al duty-cycle, anche la frequenza cambia un po', è dovuto solo ad asimmetrie accidentali delle porte NOT.

Io avrei messo in serie a questa resistenza un piccolo diodo 1N4148 proprio per rendere l'influenza asimmetrica, o usato un circuito leggermente più complesso che varia la frequenza mantenendo il duty-cycle al 50%.

In uscita sono stati utilizzati due transistor per amplificare la corrente. Ma la resistenza da 47 Ω mi sembra troppo bassa e il transistor finale BC337 troppo piccolo. Anche il diodo 1N4148 sull'alimentazione mi sembra piccolo. Che carico viene pilotato in uscita? Qual è la tensione di alimentazione?

Il condensatore da 22 μF mi sembra troppo alto. Per avere una modulazione più veloce lo metterei da 220 nF o 2,2 μF.

E poi aggiungerei una resistenza tra la base del BC337 e il negativo, 1 kΩ per esempio va bene.
Big fan of ƎlectroYou!       Ausili per disabili e anziani su ƎlectroYou
Caratteri utili: À È É Ì Ò Ó Ù α β γ δ ε η θ λ μ π ρ σ τ φ ω Ω º ª ² ³ √ ∛ ∜ ₀ ₁ ₂ ₃ ₄ ₅ ₆ ∃ ∄ ∆ ∈ ∉ ± ∓ ∾ ≃ ≈ ≠ ≤ ≥
Avatar utente
Foto UtenteGuidoB
17,8k 7 12 13
G.Master EY
G.Master EY
 
Messaggi: 2811
Iscritto il: 3 mar 2011, 16:48
Località: Madrid

0
voti

[5] Re: Sirena bitonale con 40106

Messaggioda Foto UtenteTumelero » 26 mar 2017, 14:12

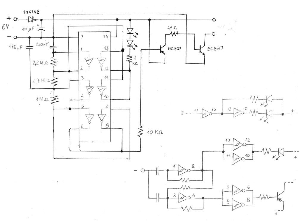
Ok grazie mille. Sul momento non ho il circuito sott'occhio (lo recupero domani), comunque posso iniziare con quello che ricordo: la sirena è alimantata da una batteria a 6V.
Il carico se non sbaglio è un altoparlantino 8 ohm 0.5 w tipo quello delle radioline per intenrdenci.
Il finale era siglato C33740 di mia inizaitiva l'ho semplificato in BC337, magari ho sbagliato.

Ci sentiamo domani per gli altri dettagli. O_/
Avatar utente
Foto UtenteTumelero
5 2
 
Messaggi: 5
Iscritto il: 22 mar 2017, 12:29

0
voti

[6] Re: Sirena bitonale con 40106

Messaggioda Foto UtenteTumelero » 28 mar 2017, 12:44

Allora... il condensatore che io ho identificato come da "22 μ" è un poliestere siglato "22 J 63", tuttavia davanti al "22" c'è un bel punto. Quindi sono 0,22μ ovvero 220 nF come menzionato da GuidoB. Giusto? :oops:
La sirena non è bitonale. :oops:

La resistenza da 47 Ω è contrassegnata giallo - viola - nero, quindi si... 47 Ω (se non sbaglio :oops: ).

L'altro condensatore è un ceramico siglato 471 J quindi 470pF. (?) :-P

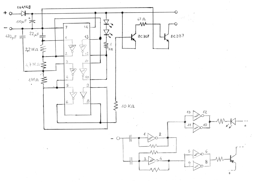
Per renderla un po' più interessante posso evitare di mettere 2 trigger in parallelo per la segnalazione luminosa, ma invece utilizzarne separatamente per far si che i 2 led si accendano in maniera alternata come da nuovo disegno:

Il valore della resistenza da 1kΩ deve essere aumentato?



P.S. siccome non riesco a ridimensionare le immagini aggiungo il link. Come si ridimensionano le immagini?
Avatar utente
Foto UtenteTumelero
5 2
 
Messaggi: 5
Iscritto il: 22 mar 2017, 12:29

0
voti

[7] Re: Sirena bitonale con 40106

Messaggioda Foto UtenteGuidoB » 1 apr 2017, 12:15

Gli schemi non vanno allegati come immagine (e le immagini non vanno caricate su server esterni).

Gli schemi vanno disegnati con FidoCadJ.
In questo modo chi legge può prendere il disegno in formato sorgente e modificarlo.
FidoCadJ è un CAD molto semplice e intuitivo, utile anche per altre cose.

Ti serve una sirena bitonale, a frequenza che varia con continuità, o cosa?

Spero di avere un po' di tempo nei prossimi giorni per darti una risposta, o che ad altri venga voglia di partecipare.
Big fan of ƎlectroYou!       Ausili per disabili e anziani su ƎlectroYou
Caratteri utili: À È É Ì Ò Ó Ù α β γ δ ε η θ λ μ π ρ σ τ φ ω Ω º ª ² ³ √ ∛ ∜ ₀ ₁ ₂ ₃ ₄ ₅ ₆ ∃ ∄ ∆ ∈ ∉ ± ∓ ∾ ≃ ≈ ≠ ≤ ≥
Avatar utente
Foto UtenteGuidoB
17,8k 7 12 13
G.Master EY
G.Master EY
 
Messaggi: 2811
Iscritto il: 3 mar 2011, 16:48
Località: Madrid


Torna a Elettronica generale

Chi c’è in linea

Visitano il forum: Nessuno e 117 ospiti