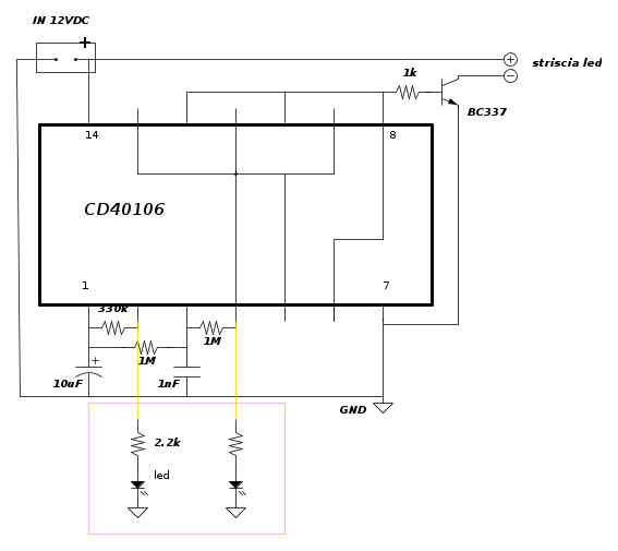
non ho capito una cosa dello schema .
la resistenza 1M collegata ai piedini 3 e 4 va collegata nel lato 4 a GND?
la resistenza 330K collegata ai piedini 1 e 2 va collegata nel lato 2 a GND?
Grazie
Come posso ottenere questo effetto con pochi euro?
Moderatori:
carloc,
g.schgor,
BrunoValente,
IsidoroKZ
1
voti
No a tutte e due le domande.
NOTA:
GND è l'abbreviazione di Ground, cioè Terra.
In questo caso indica il negativo di alimentazione.
NOTA:
GND è l'abbreviazione di Ground, cioè Terra.
In questo caso indica il negativo di alimentazione.
Big fan of ⋮ƎlectroYou! Ausili per disabili e anziani su ⋮ƎlectroYou
Caratteri utili: À È É Ì Ò Ó Ù α β γ δ ε η θ λ μ π ρ σ τ φ ω Ω º ª ² ³ √ ∛ ∜ ₀ ₁ ₂ ₃ ₄ ₅ ₆ ∃ ∄ ∆ ∈ ∉ ± ∓ ∾ ≃ ≈ ≠ ≤ ≥
Caratteri utili: À È É Ì Ò Ó Ù α β γ δ ε η θ λ μ π ρ σ τ φ ω Ω º ª ² ³ √ ∛ ∜ ₀ ₁ ₂ ₃ ₄ ₅ ₆ ∃ ∄ ∆ ∈ ∉ ± ∓ ∾ ≃ ≈ ≠ ≤ ≥
0
voti
aaah ok allora tra un secondo vi metto la porcata che ho fatto 
-

germandowski
93 5 - Frequentatore

- Messaggi: 199
- Iscritto il: 17 mar 2017, 9:36
0
voti
il filo verde va al negativo dell'alimentazione
il filo bianco va al positivo dell'alimentazione
il filo rosso e arancione vanno al filo rosso di ciascuna striscia
il filo blu va al filo nero di ciascuna striscia
Giusto?
Il led lo devo collegare al filo blu e poi? al filo rosso e arancione messi insieme oppure solo ad uno dei due?
ps. ho fatto un controllo alla veloce per vedere se qualcosa era in corto e pare di no
-

germandowski
93 5 - Frequentatore

- Messaggi: 199
- Iscritto il: 17 mar 2017, 9:36
3
voti
Non ho fatto in tempo a postare prima, comunque questa è (era) la mia proposta per realizzare il circuito.
Visto da sopra (lato componenti):
Visto da sotto (lato rame o collegamenti):
Non ho messo le resistenze da 2200 Ω coi loro LED, che comunque sono provvisorie per verificare passo a passo il funzionamento (e credo che carichino un po' le uscite e modifichino i tempi).
Visto da sopra (lato componenti):
Visto da sotto (lato rame o collegamenti):
Non ho messo le resistenze da 2200 Ω coi loro LED, che comunque sono provvisorie per verificare passo a passo il funzionamento (e credo che carichino un po' le uscite e modifichino i tempi).
Big fan of ⋮ƎlectroYou! Ausili per disabili e anziani su ⋮ƎlectroYou
Caratteri utili: À È É Ì Ò Ó Ù α β γ δ ε η θ λ μ π ρ σ τ φ ω Ω º ª ² ³ √ ∛ ∜ ₀ ₁ ₂ ₃ ₄ ₅ ₆ ∃ ∄ ∆ ∈ ∉ ± ∓ ∾ ≃ ≈ ≠ ≤ ≥
Caratteri utili: À È É Ì Ò Ó Ù α β γ δ ε η θ λ μ π ρ σ τ φ ω Ω º ª ² ³ √ ∛ ∜ ₀ ₁ ₂ ₃ ₄ ₅ ₆ ∃ ∄ ∆ ∈ ∉ ± ∓ ∾ ≃ ≈ ≠ ≤ ≥
0
voti
grazie guido se non funziona quello che ho fatto magari lo rifaccio e compro una punta per il saldatore perché fa veramente schifo...
Ora che ho il circuito cosa devo fare?
Copio-incollo quello che ho scritto prima:
"il filo verde va al negativo dell'alimentazione
il filo bianco va al positivo dell'alimentazione
il filo rosso e arancione vanno al filo rosso di ciascuna striscia
il filo blu va al filo nero di ciascuna striscia
Giusto?
Il led lo devo collegare al filo blu e poi? al filo rosso e arancione messi insieme oppure solo ad uno dei due?"
metto lo schema che ho cercato di realizzare per il mio circuito (è lo stesso vostro ma scritto da me, senza il famoso GND che mi ha turbato tutta la sera
)
Ora che ho il circuito cosa devo fare?
Copio-incollo quello che ho scritto prima:
"il filo verde va al negativo dell'alimentazione
il filo bianco va al positivo dell'alimentazione
il filo rosso e arancione vanno al filo rosso di ciascuna striscia
il filo blu va al filo nero di ciascuna striscia
Giusto?
Il led lo devo collegare al filo blu e poi? al filo rosso e arancione messi insieme oppure solo ad uno dei due?"
metto lo schema che ho cercato di realizzare per il mio circuito (è lo stesso vostro ma scritto da me, senza il famoso GND che mi ha turbato tutta la sera
-

germandowski
93 5 - Frequentatore

- Messaggi: 199
- Iscritto il: 17 mar 2017, 9:36
1
voti
Una cosa l'hai imparata:
Gli operai che montano le schede prototipo non sono dei manovali, non conoscono (forse) la legge di Ohm, ma sono degli operai tecnici specializzati perché sanno saldare correttamente i componenti su una scheda a partire da un piano di montaggio o addirittura a partire dallo schema elettrico di cui sanno leggere correttamente le connessioni e riconoscere i componenti.
Alle volte lo dimenticano anche i giovani progettisti elettronici che pensano che il progetto termini con lo schema elettrico e il software e il resto sono quisquiglie.
Ora se la il tuo montaggio non funziona, butti via il tutto (meno l'integrato che per fortuna era su zoccolo) perché non conviene o non è possibile dissaldare i componenti. Ci sono poi troppe gocce di stagno.
Non ho voglia di capire dalle immagini (forse non sono in grado) dove vanno i fili verde, bianco , rosso e blu, potresti averli tutti dello stesso colore, ma tu dovresti sapere dove li hai saldati.
Ripeto il mio suggerimento: monta in aria sullo zoccolo solo R1,C1, LED e R2,2 k tenendo i reofori lunghi (se sbagli li deissaldi e li recuperi) alimenta con una pila a 9V e prova se il LED lampeggia...è già un successo.
Il LED1 con la resistenza in serie va fra il pin 2 e il meno alimentazione (che noi chiamiamo impropriamente massa).
Gli operai che montano le schede prototipo non sono dei manovali, non conoscono (forse) la legge di Ohm, ma sono degli operai tecnici specializzati perché sanno saldare correttamente i componenti su una scheda a partire da un piano di montaggio o addirittura a partire dallo schema elettrico di cui sanno leggere correttamente le connessioni e riconoscere i componenti.
Alle volte lo dimenticano anche i giovani progettisti elettronici che pensano che il progetto termini con lo schema elettrico e il software e il resto sono quisquiglie.
Ora se la il tuo montaggio non funziona, butti via il tutto (meno l'integrato che per fortuna era su zoccolo) perché non conviene o non è possibile dissaldare i componenti. Ci sono poi troppe gocce di stagno.
Non ho voglia di capire dalle immagini (forse non sono in grado) dove vanno i fili verde, bianco , rosso e blu, potresti averli tutti dello stesso colore, ma tu dovresti sapere dove li hai saldati.
Ripeto il mio suggerimento: monta in aria sullo zoccolo solo R1,C1, LED e R2,2 k tenendo i reofori lunghi (se sbagli li deissaldi e li recuperi) alimenta con una pila a 9V e prova se il LED lampeggia...è già un successo.

Il LED1 con la resistenza in serie va fra il pin 2 e il meno alimentazione (che noi chiamiamo impropriamente massa).
1
voti
Ho osservato megli il tuo montaggio.
Hai già montato il 2,2K, Il filo rosso è poco utile: salda direttamente il LED (di quelli bianchi con i piedini che già avevi) fra il contatto al filo rosso e il meno alimentazione...il filo lo puoi togliere.
Hai già montato il 2,2K, Il filo rosso è poco utile: salda direttamente il LED (di quelli bianchi con i piedini che già avevi) fra il contatto al filo rosso e il meno alimentazione...il filo lo puoi togliere.
0
voti
si si ho apprezzato solo sbattendoci il naso quanto sia maledettamente difficile in cosi poco spazio saldare correttamente! Tanto di cappello a chi fa questo di mestiere. Li definirei i chirurghi dell'elettronica!
Ma io forse non ho ancora capito lo schema. Sto benedetto - va messo a tutti i seguenti piedini: 1 2 3 4 7 oppure solo ai piedini 1 3 7?
Il disegno che ho fatto su carta quindi è sbagliato?
perché prima ho chiesto:
la resistenza 1M collegata ai piedini 3 e 4 va collegata nel lato 4 a GND?
la resistenza 330K collegata ai piedini 1 e 2 va collegata nel lato 2 a GND?
E mi è stato detto di no. Quindi all'uscita (chiamiamola cosi) dei piedini 2 e 4 non ci devo mettere il meno o si?
(Altrimenti l'errore è mio che ho sbagliato ad esprimermi prima)
Aspetto la risposta e poi vedo se smontare tutto e rifarlo in aria....
Per l'alimentazione preferirei se possibile usare uno dei due alimentatori che vi ho messo la foto (o quello del PC o l'ultimo). Mi dite cosa devo misurare e vi dico i valori. La pila dovrei prendere quella del tester...
Altra cosa supponendo che non smonto tutto: il led va messo in una delle due "uscite" indifferentemente oppure devo metterlo diciamo in linea con il piedino 2 piuttosto che nel piedino 4 (sempre con le apposite resistenze che ho già)
GRAZIE PER IL VOSTRO TEMPO E PER LA VOSTRA PAZIENZA

Ma io forse non ho ancora capito lo schema. Sto benedetto - va messo a tutti i seguenti piedini: 1 2 3 4 7 oppure solo ai piedini 1 3 7?
Il disegno che ho fatto su carta quindi è sbagliato?
perché prima ho chiesto:
la resistenza 1M collegata ai piedini 3 e 4 va collegata nel lato 4 a GND?
la resistenza 330K collegata ai piedini 1 e 2 va collegata nel lato 2 a GND?
E mi è stato detto di no. Quindi all'uscita (chiamiamola cosi) dei piedini 2 e 4 non ci devo mettere il meno o si?
(Altrimenti l'errore è mio che ho sbagliato ad esprimermi prima)
Aspetto la risposta e poi vedo se smontare tutto e rifarlo in aria....
Per l'alimentazione preferirei se possibile usare uno dei due alimentatori che vi ho messo la foto (o quello del PC o l'ultimo). Mi dite cosa devo misurare e vi dico i valori. La pila dovrei prendere quella del tester...
Altra cosa supponendo che non smonto tutto: il led va messo in una delle due "uscite" indifferentemente oppure devo metterlo diciamo in linea con il piedino 2 piuttosto che nel piedino 4 (sempre con le apposite resistenze che ho già)
GRAZIE PER IL VOSTRO TEMPO E PER LA VOSTRA PAZIENZA

-

germandowski
93 5 - Frequentatore

- Messaggi: 199
- Iscritto il: 17 mar 2017, 9:36
1
voti
Vedo che hai ancora le idee ben confuse e, per questo motivo, ti riporto di nuovo lo schema di costruzione con alcune spiegazioni che mi paiono necessarie.
Dimenticavo di dire che la tua realizzazione, con quelle orrende saldature, difficilmente potra' funzionare; meglio buttare tutto e ricominciare da zero con un saldatore e dello stagno migliori.
Pare chiaro, dallo schema che il resistore da 330k e' connesso soltanto sui due lati ai pin 1 e 2 dell'integrato; lo stesso pin 1 prende il positivo dell'elettrolitico che poi si connette a GND con l'altro polo (-).
Uno dei resistori da 1M connette i pin 1 e 3 e l'altro il 3 e 4; il pin 3 va poi a GND tramite il condensatore non polarizzato da 1nF.
I due lamp test (ma ne basta uno per le prove), vanno connessi al pin 2 dalla parte della resistenza ed a GND dall'altro per il primo test; per il secondo test al pin 4.
Credo di essere stato abbastanza chiaro ma, se non e' cosi', chiedi ancora.
Se nel pomeriggio ho tempo, vedo se resco a mettere i componenti su una basetta, saldarli e fotografarli in modo che tu possa copiare.
Nel frattempo, se non ancora lo hai fatto,prendi una punta per il saldatore di buona qualita' e sottile (0.6/0.8mm) e del filo sn/pb 60/40 da 0.50mm.

Dimenticavo di dire che la tua realizzazione, con quelle orrende saldature, difficilmente potra' funzionare; meglio buttare tutto e ricominciare da zero con un saldatore e dello stagno migliori.
Pare chiaro, dallo schema che il resistore da 330k e' connesso soltanto sui due lati ai pin 1 e 2 dell'integrato; lo stesso pin 1 prende il positivo dell'elettrolitico che poi si connette a GND con l'altro polo (-).
Uno dei resistori da 1M connette i pin 1 e 3 e l'altro il 3 e 4; il pin 3 va poi a GND tramite il condensatore non polarizzato da 1nF.
I due lamp test (ma ne basta uno per le prove), vanno connessi al pin 2 dalla parte della resistenza ed a GND dall'altro per il primo test; per il secondo test al pin 4.
Credo di essere stato abbastanza chiaro ma, se non e' cosi', chiedi ancora.
Se nel pomeriggio ho tempo, vedo se resco a mettere i componenti su una basetta, saldarli e fotografarli in modo che tu possa copiare.
Nel frattempo, se non ancora lo hai fatto,prendi una punta per il saldatore di buona qualita' e sottile (0.6/0.8mm) e del filo sn/pb 60/40 da 0.50mm.

marco
Chi c’è in linea
Visitano il forum: Nessuno e 69 ospiti

Elettrotecnica e non solo (admin)
Un gatto tra gli elettroni (IsidoroKZ)
Esperienza e simulazioni (g.schgor)
Moleskine di un idraulico (RenzoDF)
Il Blog di ElectroYou (webmaster)
Idee microcontrollate (TardoFreak)
PICcoli grandi PICMicro (Paolino)
Il blog elettrico di carloc (carloc)
DirtEYblooog (dirtydeeds)
Di tutto... un po' (jordan20)
AK47 (lillo)
Esperienze elettroniche (marco438)
Telecomunicazioni musicali (clavicordo)
Automazione ed Elettronica (gustavo)
Direttive per la sicurezza (ErnestoCappelletti)
EYnfo dall'Alaska (mir)
Apriamo il quadro! (attilio)
H7-25 (asdf)
Passione Elettrica (massimob)
Elettroni a spasso (guidob)
Bloguerra (guerra)






